Системы оборотного водоснабжения с трансформаторами теплоты
3. Системы оборотного водоснабжения с трансформаторами теплоты
3.1. Системы водоснабжения с холодильными циклами
В гл.2 было отмечено, что расчетный температурный режим технологических процессов при охлаждении оборудования,, технологических продуктов оборотной водой обеспечивается лишь в течение времени, когда параметры атмосферного воздуха (температура и влажность) ниже расчетных или совпадают с ними. В летнее время возможно отклонение температурного режима технологического процесса от расчетного. На современных промышленных предприятиях одна система оборотного водоснабжения обеспечивает водой обычно несколько различных по назначению и мощности технологических систем. Степень влияния отклонения параметров воздуха от расчетных па качество продукции и технико-экономические показатели этих систем может быть разной. Поэтому попытки обеспечить высокую надежность и экономичность всех их без исключения повышением охлаждающей способности включенных в оборотную систему градирен, ведут чаще к неоправданно завышенным капитальным и эксплуатационным затратам. Более того, в наиболее жаркие летние дни, особенно при повышенной влажности воздуха, поддержание расчетного значения температуры оборотной воды становится невозможным.
Опыт эксплуатации подобных систем показывает, что более экономичным может быть частичное использование более холодной, чем оборотная, артезианской воды или воды, захоложенной с помощью холодильных установок. Например, для Московского региона расчетная температура оборотной воды после градирни в летний период составляет порядка 22°С. Но в жаркие дни она может доходить до 30°С. Зимой температура оборотной воды не должна опускаться ниже 10-Т2°С во избежание замерзания в участках системы с пониженными температурой и скоростью воды. Вода из артезианской скважины, независимо от времени суток и погодных условий, имеет температуру не выше 7°С. Получение захоложенной воды с такой температурой в парокомпрессионных, паро-эжекторных или абсорбционных холодильных машинах хорошо освоено и особых трудностей не представляет. Причем, холодильная машина монет быть установлена в непосредственной близости от охлаждаемого объекта, что исключает необходимость подачи захоложенной воды на большие расстояния по наружным трубо-
92-93
проводам. Поэтому опасность замерзания вода практически исключается.
Использование артезианской или захоложенной в холодильных установках воды возможно, если, например, заданный уровень надежности и экономичности большей части производств, подключенных к оборотной системе, обеспечивается, но имеются отдельные производства, для которых уровень температуры охлаждающей воды в неблагоприятный летний период недостаточен для поддержания требуемых температуры или вакуума в технологическом процессе.
Возможные варианты схем водоснабжения нескольких производств, отличающихся требуемым уровнем надежности и экономичности в зависимости от температуры охлаждающей воды, приведены т рис.3.1 и 3.2. 3 первом случае для охлаждения четвертого производства используется прямоточное водоснабжение от артезианской скважины. Р1едостатком системы является повышенный расход воды от внешних источников водоснабжения, более высокая загрузка очистных сооружений и повышенный сброс стоков в промышленную канализацию. В очистные сооружения, кроме продувок градирен (несколько процентов от расхода воды на производства 1….3),cсбрасывается 100%, артезианской воды после производства 4. Дополнительные проблемы при использовании артезианской воды возникают из-за более интенсивного, нежели при использовании оборотной воды, отложения загрязнений на теплообменных поверхностях, что ведет к сокращению межремонтного периоде и увеличению эксплуатационных затрат на их обслуживание. Причине - повышенное солесодержание (до 700 мг/л) артезианской воды. Например, после года эксплуатации холодильной абсорбционной машины, для охлаждения конденсатора и абсорбера которой на Кусковском химзаводе применялась артезианская вода, машина практически вышла из строя. Сброс стоков в городские очистные сооружения через промышленную канализацию, как известно, нормируются по объему и составу [I]. Согласно соответствующим нормативам сброс I м3 воды в пределах установленного лимита по объему обходился московским предприятиям в 1995 г. около 5000 руб. Примерно столько же предприятия платили за I м3 воды, полученной от водоснабжающих предприятий Мосводоканала, или при использовании артезианской воды. Сумма платежей за сброс воды увеличивается, кроме того, при превышении предельно допустимых концентраций (1Щ0 загрязняющих компонентов, содержащихся в стоках. При превышении ЦДХ по каждому из компонентов вводятся соответствующие коэффициенты. Поэтому

Рекомендуемые материалы
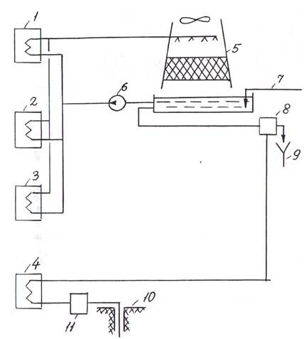
Рис.3.1.Схема комбинированного снабжения производств охлаждающей водой от градирни и артезианской скважины
1- 3 - производство с умеренными требованиями к температуре охлаждающей воды; 4 - производство с повышенными требованиями к температуре охлаждающей воды; 5 - вентиляторная; б - насос циркуляционный; 7 - подпитка оборотной системы чистой водой; 8 -очистные сооружения; 9 - сброс стоков в промышленную канализацию; 10 - артезианская скважина; II - насосно-фильтрационная станция
94-95

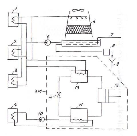
Рис.3.2. Схема комбинированного снабжения производств охлаждающей водой от градирни и парокомпрессионной холодильной установки
Обозначения позиций с 1 по 9 совпадают с обозначениями на рис.З.1; 10 - циркуляционный насос; ХМ - холодильная машина с основными элементами: II - испаритель; 12 - компрессор; 13 - конденсатор; 14 - дроссельный вентиль
вопрос об использовании артезианской вода на цели охлаждения оборудования или технологических продуктов требует тщательной технико — экономической проработки. |В схеме на рис.3.2 охлаждение оборудования или технологических сред в производстве 4 выполняется водой, охлаждаемой до температуры 7°С в испарителе холодильной машины. После охлаждаемого объекта температура воды поддерживается обычно на уровне не выше 10°. При расходе захоложенной воды 120 м3/ч холодильная мощность машины составит 350 кВт. Для реализации подобной схемы монет быть использована машина ФУ 175, работающая на хладоне R 12. Потребляемая электрическая мощность мамкин - 75 кВт. Расход оборотной воды от градирня на охлаждение конденсатора - 60 м3/ч при начальной а конечной температуре воды 23 и 29°С соответственно.
Реализация такой схемы в отличие от предыдущей позволяет сохранить систему водоснабжения практически замкнутой, но требует более высоких затрат электроэнергии, так как большинство парокомпрессионных машин имеют электропривод. Кроме того, холодильные машины указанного типа размещают в специальных помещениях, на сооружение которых так же, как на эксплуатацию мании требуются дополнительные расходы.
В случае собственной паровой котельной или получения пара от внешнего потребителя вместо парокомпрессионной холодильной машины с электроприводом может быть использована пароэжекторная холодильная машина (рис.3.3). Такая система по предложению Московского энергетического института (МЭИ) была реализована на Кусковском химическом заводе в Москве. При расходе захолаживаемой от +10 до +7°С воды через испаритель 100 м /ч распиваемая холодильная мощность машины - 350 кВт, расход оборотной воды через конденсатор - около 400 м3/ч. Более высокий расход оборотной воды, по сравнению с парокомпрессионной машиной объясняется тем, что в качестве рабочего тела используется пар водяной давлением 0,7 Ша, который после смешения с инжектируемым паром в главном эжекторе направляется в конденсатор. При максимально достижимом значении коэффициента инжекции главных эжекторов машины до 0,25 общий расход рабочего пара достигает 2,5 т/ч.
Увеличение расхода оборотной воды на конденсатор в данном случае по сравнению с парокомпрессионной машиной – явный
96-97

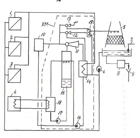
Рис. 3.3.Схема комбинированного снабжения производств охлаждающей водой от градирни и пароэжекторной холодильной машины
Обозначения с Г по 9 позиции совпадают с обозначениями на рис.3.1: -Ш - паровая котельная; ХМ - холодильная машина с основными элементами; II - главный паровой эжектор; 12,13 - вспомогательные эжекторы: 14 - конденсатор и 15 - испаритель холодильной установки; 16,17 - циркуляционные насосы; 18 - теплообменник; 19 - конденсатор первой ступени вспомогательных эжекторов
недостаток системы. Но расход электрической энергии существенно ниже, чем в предыдущем случае (табл.3.1). Более того, машина смонтирована не в помещении, а под навесом, что существенно снизило затраты на ее сооружение.
Сопоставление технико-экономических показателей обеих установок (табл.3.1) свидетельствует о конкурентоспособности вариантов. Но для Кусковского химзавода решающим фактором явилась возможность получения дешевого пара при сжигании жидких промышленных отходов в установке огневого обезвреживания стоков циклонного типа, оборудованной паровым котлом-утилизатором фактической производительностью до 4 т/ч пара давлением до 1,1 МПа.
При наличии дешевого пара или других источников теплоты, в том числе топливных или тепловых вторичных энергоресурсов, конкурентоспособной становится схема с использованием абсорбционных холодильных установок (рис.3.4).
Таблица 3.1
Технико-экономические показатели установок захолаживания оборотной воды, млн.руб.
| Статья расходов | ПЭХМ | ПКХМ |
| Капиталовложения 1. Общие капиталовложения 2. Годовые капиталовложения при нормативном коэффициенте К=0,15 Эксплуатационные затраты 3.амортизационные отчисления 4.текущий ремонт 5.пар 6.электроэнергия 7.оборотная вода 8.прочие расходы
| 30 4,5 3,6 0,54 40,0 4,6 24,0 0,03 | 40 6,0 4,8 0,72 - 13,0 3,6 0,04 |
Приведенные затраты 77,27 28,16
Эксплуатационные затраты на энергоресурсы рассчитаны при стоимости теплоты - 8 тыс.руб. /Гкал; электроэнергии - 51 руб./кВт-ч; оборотной воды - 29 руб./м3. Число часов работы холодильных машин принято равным 3000 ч/год.
ПЭХМ и ПКХМ - пароэжекторная и парокомпрессионная холодильные машины.
98-99

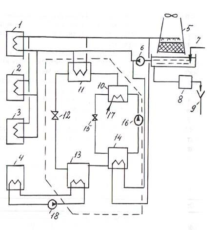
Рис.3.4.Схема комбинированного снабжения производств охлаждающей водой от градирни и от абсорбционной холодильной установки
Обозначения с I по 9 позицию совпадают с обозначениями на рис.3.1; ХМ - холодильная машина с основными элементами: 10 – генератор; 11 - конденсатор; 12 - дроссельный вентиль холодильного контура; 13 - испаритель; 14 - абсорбер; 15 - дроссельный вентиль в контуре термохимического компрессора; 16 - насос для перекачки раствора абсорбента; 17 - теплоноситель; 18 - насос циркуляционный
По данным [21] параметрический ряд отечественных бромисто-литиевых холодильных машин, позволяющих получать захоложенную воду с температурой +7°С, включает следующие типоразмеры по холодильной мощности, кВт : 290; 580; 1150; I860; 2900 в 5800. Зарубежные фирмы выпускают широкий типоразмерный ряд машин этого типа, холодильной мощностью от 350 до 6000 кВт.
Основные показатели отечественных серийно выпускаемых машин приведены в табл,3.2.
Таблица 3.2 Основные показатели серийных бромисто-литиевых холодильных машин
| Показатель | Тип машины | |||
| АБХА-1000 | АБХА-2500 | АБХМ-2500 | АБХА-5000 | |
| Холодильная мощность, кВт Греющая среда: водяной пар на входе в генератор давлением, МПа или горячая вода при температуре, 0С Расход воды, м3/ч охлаждаемой охлаждающей горячей пара Тепловой коэффициент | 1160 0,15-0,17 90-120 200 250 80 2808 0,7 | 2900 0,15-0,17 90-120 500 648 180 7020 0,7 | 2900 0,11 80-110 500 625 170 6516 0,75 | 5800 0,15-0,17 90-120 860 Вам также может быть полезна лекция "4 Алкоголизм, наркомания, токсикомания". 1245 400 14004 0,7 |
Цифры в обозначении типа машины указывают ее холодильную мощность в тыс.ккал/ч. Температура охлаждаемой воды на выходе из испарителя +7°С; на входе в абсорбер (последовательная подача через абсорбер и конденсатор) +26°С. Машина АБХМ-2500 является модернизированным вариантом машины АБХА-2500.
Обычно машины изготавливают в виде двух блоков. В одном из них объединены генератор и конденсатор, в другом - испаритель и абсорбер (см. схему машины АБХА-250 на рис.3.5). В случае использования высокопотенциальных греющих сред с начальной температурой от 160 до 17С°С серийную машину АБХА-2500 снабжают дополнительными ступенями генератора высокого давления и высокотемпературного теплообменника растворов.






















