Определитель натрия
2.8.8. Определитель натрия
Разработано несколько модификаций потенциометрических определителей натрия с ионоселективными электродами. В качестве чувствительного элемента в этих приборах использована электрохимическая шейка со стеклянным электродом с натриевой функцией в качестве индикаторного. Чувствительность стеклянного электрода к ионам натрия проявляется в способности стеклянных мембран определенного состава при погружении в анализируемую среду развивать потенциал, прямо пропорциональный логарифму активности ионов натрия в этой среде. Для устранения возможной ошибки измерения, связанной с влиянием ионов водорода на электродный потенциал, измерения проводят при рН среды 10,5 - 11,0.
Температура анализируемой среды поддерживается постоянной, так как потенциал стеклянного электрода с изменением температуры значительно меняется.

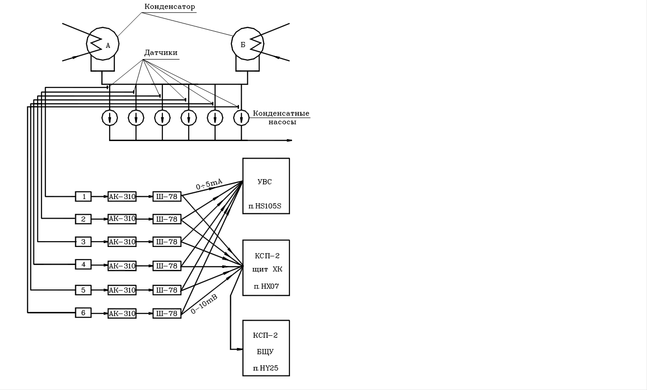
Рис. 49 Схема кондуктометрического контроля присосов в конденсат турбин.
Определитель натрия рNа-201 является иономерным анализатором и предназначен для автоматического измерения и регистрации показаний микроконцентрации ионов натрия, растворенных в анализируемой среде. Прибор состоит из смонтированных в одном корпусе узлов, предназначенных для первичного преобразования измеряемой величины в электрический сигнал, усиления и дальнейшего преобразования этого сигнала, а так же его измерения и регистрации.
Основные технические характеристики прибора: диапазон измерений 0,1-100 мкг/кг Na+ или 8,36-5,36 pNa; приведенная основная погрешность в диапазоне 0,1-1 мкг/кг Na+ не нормируется; в диапазоне 1,0-100 мкг/кг - ±0,15 pNa; выходной сигнал 0-5мА; температура пробы 35±5 оС; температура окружающего воздуха - (5-50) оС; расход пробы ~40 л/час; питание от сети переменного тока 220В, частотой 50Гц.
Основными частями анализатора являются: блок гидравлический, состоящий из измерительной ячейки, насосов специальной конструкции для подачи анализируемой пробы и буферного раствора в ячейку и переключателя растворов при проведении измерения и калибровки прибора; блок электрический, включающий устройства для усиления и преобразования в унифицированный сигнал потенциала электродной системы. Прибор имеет устройство для контроля калибровки стандартным раствором, хранящимся в емкости непосредственно в шкафу анализатора. Электрическая система чувствительного элемента прибора имеет большое внутреннее сопротивление ~1000 мОм. Для измерения ЭДС электродной системы применена компенсационная схема следящего действия, позволяющая снизить ток, потребляемый при измерении, и, таким образом, избежать погрешностей, связанных с падением напряжения на внутреннем сопротивлении электродной системы, и предотвратить поляризацию стеклянного электрода.
Для регистрации показаний преобразователь имеет унифицированный выход, позволяющий подключать серийные автоматические потенциометры (ЭПП, ЭПД, КСП-2, КСП-4).
Рекомендуемые материалы
Конструктивно определитель натрия pNa-201 выполнен в виде шкафа, в котором размещены все узлы прибора.
На передней панели находится гидравлический блок, измерительный блок и блок управления. На специальном кронштейне внутри шкафа расположены бачки со стандартными растворами для калибровки прибора и бачок с буферным раствором.
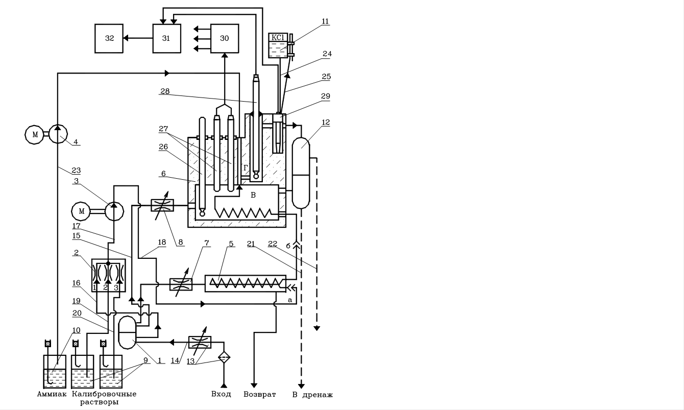
Гидравлический блок выполняет функции подготовки пробы контролируемой Среды для анализа, термостатирования этой пробы, перемешивания ее с буферным раствором аммиака и подачи ее к электродной системе (рис. 50).

Рис. 50 Гидравлическая схема рNa-201.
Конструктивно блок представляет собой сварную металлическую коробку 1, закрывающуюся спереди литой дверцей со встроенным в нее прозрачным органическим стеклом. На лицевой панели размещены измерительная ячейка 6, теплообменник 5, два перистальтических насоса (для перекачивания пробы 3 и аммиака 4), переключатель потоков 2, бачок с раствором для электродной системы, ресиверы (воздухоочистители), высокоомная плата для присоединения электродной системы и тумблера: включения механической мешалки, магнитной мешалки, насоса подачи анализируемой пробы, насоса подачи аммиака. Задняя часть блока закрывается съемной крышкой, образуя отсек для размещения электродвигателей.
Корпус измерительной ячейки 6 выполнен из оргстекла. В нижней части корпуса имеется отсек, в который помещены теплообменники (змеевик из нержавеющей стали и нагреватель мощностью 300 Вт) и мешалка.
В верхней части расположены термометр 26 и два термоконтактора 27. С помощью рабочего термоконтактора поддерживается температура измеряемой пробы с точностью 40±0,3 оС. Второй термоконтактор - резервный.
В верхней части ячейки находятся два сообщающихся между собой гнезда для размещения индикаторного (измерительного) стеклянного электрода 28 и хлорсеребрянного электрода сравнения 29.
Электроизмерительный блок состоит из высокоомного преобразователя типа П-201 и показывающего узкопрофильного миллиамперметра типа М1730А, имеющего две шкалы: логарифмическую с пределами показаний 0,1-100 мкг/кг Na+ и линейную с пределами показаний 8,36-5,36 pNa.
Блок управления 30 предназначен для осуществления операции управления включением прибора в работу, сигнализации о действии его узлов и обеспечения автоматического поддержания температуры в измерительной ячейке.
Информация в лекции "Конфликты и пути их разрешения" поможет Вам.
Анализируемая проба с температурой, не превышающей 40 оС, через фильтр 13 и регулировочный вентиль попадает в ресивер 1, где происходит отделение пузырьков воздуха.
После ресивера 1 проба разделяется на три потока: часть пробы (2 л/час) поступает в теплообменник ячейки 6 и затем через ресиверы 12 сливаются в дренаж; другая часть пробы (0,8 л/час) через переключатель потоков 2 отбирается насосом 3 и по каналу, минуя теплообменник 5, подается в змеевик теплообменника ячейки 6, где приобретает температуру 40±0,3 оС, а затем, перемешиваясь с аммиаком, поступает в измерительную и вспомогательную (сравнительную) камеры ячейки 6 и через ресиверы 12 сливается в дренаж.
Этим же путем, через переключатель потоков 2 и насос 3 из бачков 9 подаются при настройке прибора стандартные растворы. Если температура окружающей среды выше 40 оС, для понижения температуры пробы контролируемой среды (анализируемой пробы или стандартного раствора) ее пропускают через змеевик теплообменника 5, в который поступает часть ее (возвращаемая затем в систему, 20 л/час). Канал при этом следует отсоединить.
Одновременно с анализируемой пробой в ячейку 6 насосом 4 из бачка 10 подается аммиачный пар, который перемешивается с пробой магнитной мешалкой и повышает ее рН до необходимого уровня.
Постоянный сигнал электродной системы, ЭДС, пропорциональный значению концентрации ионов натрия в анализируемой пробе, поступает на вход измерительного блока (преобразователь 31), в котором преобразуется в переменный, усиливается, выпрямляется и далее в виде выходного сигнала постоянного тока 0-5 мА подается на вход показывающего и регистрирующего прибора 32.
Настройка и периодическая поверка преобразователя П-201 производится не реже 1 раза в неделю по двум стандартным растворам NaCl с концентрациями натрия 10 и 50 мкг/кг. При этом вручную переключатель потоков поочередно пропускает стандартные растворы через измерительную ячейку в течении не менее чем 20-25 минут.






















