Принципы многоканальной передачи
4 Принципы многоканальной передачи
В разделе рассматриваются основы многоканальной передачи сообщений: приведена структурная схема системы многоканальной связи; рассмотрено частотное разделение каналов и принципы построения аппаратуры ЧРК, понятие о модуляторе; временное разделение каналов и аппаратура ВРК.
4.1 Основы теории многоканальной передачи сообщений
Используемые методы разделения каналов (РК) можно классифицировать на линейные и нелинейные (комбинационные).
В большинстве случаев разделения каналов каждому источнику сообщения выделяется специальный сигнал, называемый канальным. Промодулированные сообщениями канальные сигналы объединяются, в результате чего образуется групповой сигнал (ГС). Если операция объединения линейна, то получившийся сигнал называют линейным групповым сигналом.
Для унификации многоканальных систем связи за основной или стандартный канал принимают канал тональной частоты (канал ТЧ), обеспечивающий передачу сообщений с эффективно передаваемой полосой частот 300…3400 Гц, соответствующей основному спектру телефонного сигнала.
Многоканальные системы образуются путем объединения каналов ТЧ в группы, обычно кратные 12 каналам. В свою очередь, часто используют «вторичное уплотнение» каналов ТЧ телеграфными каналами и каналами передачи данных.
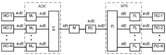
На Рисунке 4.1.1 приведена обобщённая структурная схема системы многоканальной связи.

Рисунок 4.1.1 – Обобщённая структурная схема системы многоканальной связи
Реализация сообщений каждого источника а1(t), а2(t),…,аN(t) с помощью индивидуальных передатчиков (модуляторов) М1, М2, …, МN преобразуются в соответствующие канальные сигналы s1(t), s2(t),…,sN(t). Совокупность канальных сигналов на выходе аппаратуры объединения каналов (АОК) образует групповой сигнал s(t). Наконец, в групповом передатчике М сигнал s(t) преобразуется в линейный сигнал sЛ(t), который и поступает в линию связи ЛС. Допустим, что линия пропускает сигнал практически без искажений и не вносит шумов. Тогда на приемном конце линии связи линейный сигнал sЛ(t) с помощью аппаратуры разделения каналов (АРК) может быть вновь преобразован в групповой сигнал s(t). Канальными или индивидуальными приемниками П1, П2, …, ПN из группового сигнала s(t) выделяются соответствующие канальные сигналы s1(t), s2(t), …,sN(t) и затем преобразуются в предназначенные получателям сообщения а1(t), a2(t), …, aN(t).
Рекомендуемые материалы
Канальные передатчики вместе с суммирующим устройством образуют аппаратуру объединения. Групповой передатчик М, линия связи ЛС и групповой приемник П составляют групповой канал связи (тракт передачи), который вместе с аппаратурой объединения и индивидуальными приемниками составляет систему многоканальной связи.
Индивидуальные приемники системы многоканальной связи ПK наряду с выполнением обычной операции преобразования сигналов sK(t) в соответствующие сообщения аK(t) должны обеспечить выделение сигналов sK(t) из группового сигнала s(t). Иначе говоря, в составе технических устройств на передающей стороне многоканальной системы должна быть предусмотрена аппаратура объединения, а на приемной стороне – аппаратура разделения.
Чтобы разделяющие устройства были в состоянии различать сигналы отдельных каналов, должны существовать определенные признаки, присущие только данному сигналу. Такими признаками в общем случае могут быть параметры переносчика, например амплитуда, частота или фаза в случае непрерывной модуляции гармонического переносчика. При дискретных видах модуляции различающим признаком может служить и форма сигналов. Соответственно различаются и способы разделения сигналов: частотный, временной, фазовый и другие.
4.2 Частотное разделение каналов
Функциональная схема простейшей системы многоканальной связи с разделением каналов по частоте представлена на рисунке 4.2.1

Рисунок 4.2.1 Функциональная схема многоканальной системы с частотным разделением каналов
В зарубежных источниках для обозначения принципа частотного разделения каналов (ЧРК) используется термин Frequency Division Multiply Access (FDMA).
Сначала в соответствии с передаваемыми сообщениями первичные (индивидуальные) сигналы, имеющие энергетические спектры G1(ω), G2(ω), …, GN(ω) модулируют поднесущие частоты ωK каждого канала соответственно. Эту операцию выполняют модуляторы М1, М2, …, МN канальных передатчиков.
Модуляторы – это четырёхполюсники с нелинейной амплитудной характеристикой, которая в общем случае аппроксимируется полиномом n-ой степени.
,
где а1, … аn – коэффициенты аппроксимации
Для простоты возьмём полином 2-й степени, то есть:
,
Подадим на такой четырёхполюсник сигналы двух частот, то есть
,
где ω > Ω. Тогда

После соответствующих преобразований получим:
, (4.2.1)
Спектр сигнала на выходе четырехполюсника будет иметь вид (рисунок 4.2.2)

Рисунок 4.2.2 – Спектр сигнала на выходе четырехполюсника
Таким образом, на выходе четырёхполюсника наряду с частотами входных сигналов (ω,Ω) появились: постоянная составляющая
; вторые гармоники входных сигналов (2ω,2Ω); составляющие суммарной (ω + Ω) и разностной (ω – Ω) частот.
Если предположить, что в сигнале с частотой Ω содержится информация, то она будет иметь место и в сигналах с частотами (ωн + Ω) и (ωн – Ω), которые расположены зеркально по отношению к ω и называются верхней (ω + Ω) и нижней (ω – Ω) боковыми частотами.
Если на четырёхполюсник подать сигнал несущей частоты U1(t) = Um∙Cosωнt и сигнал тональной частоты в полосе Ωн … Ωв (где Ωн = 0.3 кГц, Ωв = 3.4 кГц), то спектр сигнала на выходе четырёхполюсника будет иметь вид (рисунок 4.2.3)

Рисунок 4.2.3 – Спектр сигнала на выходе четырехполюсника
Полезными продуктами преобразования (модуляции) являются верхняя и нижняя боковые полосы. Для восстановления сигнала на приёме на вход демодулятора достаточно подать несущую частоту (ωн) и одну из боковых частот.
В многоканальных системах передачи с частотным разделением каналов (МСП-ЧРК) по каналу передаётся только сигнал одной боковой полосы, а несущая частота берётся от местного генератора. Таким образом, на выходе каждого канального модулятора включается полосовой фильтр с полосой пропускания ∆ω = Ωв – Ωн = 3.1 кГц. Спектры G1(ω), G2(ω) … GN(ω) после транспонирования (переноса) на различные частотные интервалы и инверсирования (эта операция в принципе необязательна, но обычно выполняется для упрощения оборудования) складываются и образуют групповой спектр Gгр(ω).
С целью уменьшения влияния соседних каналов (уменьшения переходных помех) обусловленного неидеальностью АЧХ фильтров, между спектрами сигнальных сообщений вводятся защитные интервалы. Для каналов ТЧ они равны 0.9 кГц. Таким образом, ширина полосы канала ТЧ с учётом защитного интервала равна 4 кГц (рисунок 4.2.4)

Рисунок 4.2.4 – Спектр группового сигнала с защитными интервалами
4.3 Принципы построения аппаратуры ЧРК
В системах ЧРК с числом каналов 12 и более реализуется принцип многократного преобразования частоты. В основу построения многоканальной системы положен стандартный канал тональной (ТЧ). В соответствии с рекомендациями МККТТ оконечное оборудование (включающее АОК и АРК) строится с таким расчётом, чтобы на каждом этапе преобразования частоты с помощью унифицированных блоков формировались всё более и более укрупнённые группы каналов ТЧ. Причём в любой группе число каналов кратно 12.
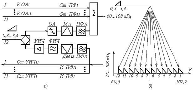
Вначале каждый из каналов ТЧ «привязывается» к той или иной 12-канальной группе, называемой первичной группой (ПГ). Разнесение сигналов 12 различных телефонных сообщений по спектру (формирование ПГ) осуществляется с помощью индивидуального преобразования частоты в стандартном 12-канальном блоке. Эти блоки обеспечивают как прямую, так и обратную связь в каждом из 12 дуплексных каналов (рисунок 4.3.1, а).
Каждый канал содержит следующие индивидуальные устройства: на передаче ограничитель амплитуд ОА, модулятор М и полосовой фильтр ПФ; на приёме полосовой фильтр ПФ, демодулятор ДМ, фильтр нижних частот ФНЧ и усилитель низкой частоты УНЧ.
Для преобразования исходного сигнала на модуляторы и демодуляторы каждого канала подаются несущие частоты, кратные 4 кГц.

Рисунок 4.3.1 – Структурная схема блока индивидуального преобразования (а) и схема формирования первичной группы (б)
Спектр группового сигнала ПГ представлен на рисунке 4.3.1, б.
В приведённом варианте формирования ПГ использован принцип однократного преобразования спектра канала ТЧ (рисунок 4.3.2, а)
Поскольку индивидуальное оборудование во всех 12 каналах однотипно, на данном рисунке приведены лишь устройства, относящиеся к одному каналу (первому). Как отмечалось ранее, при организации телефонной связи можно использовать либо двухполосную двухпроводную, либо однополосную четырёхпроводную систему передачи. Схема, изображённая на рисунке 4.3.1, относится ко второму варианту. Здесь каждый канал имеет отдельные тракт передачи и тракт приёма (действующие в одной и той же полосе частот), то есть каждый канал является четырёхпроводным. Если канал используется для телефонной связи, то двухпроводный участок цепи от абонента соединяется с четырёхпроводным каналом через дифференциальную систему (ДС). В случае передачи других сигналов (телеграфных, данных, звукового вещания и тому подобное), для которых необходим один или несколько односторонних канала, ДС отключается.
В режиме передачи сообщение от абонента (Аб) через ДС и амплитудный ограничитель (ОА) поступает на один из входов индивидуального преобразователя частоты (модулятор М11). На другой вход М11 подаётся сигнал поднесущей с частотой F12. В результате перемножения этих сигналов образуется сигнал, спектр которого состоит из двух боковых (относительно F12) полос. Сигнал нижней из этих полос выделяется фильтром ПФ12 и подаётся на один из входов сумматора. На другие входы сумматора поступают сигналы с выхода аналогичных трактов передачи 11 других каналов.
Амплитудные ограничители предотвращают перегрузку групповых усилителей (а, следовательно, уменьшают вероятность возникновения нелинейных помех) в моменты появления пиковых значений напряжений нескольких речевых сигналов.
В режиме приёма канальный сигнал выделяется с помощью полосового фильтра ПФ12 из спектра первичной группы (с полосой 60 … 108 кГц) и подаётся на индивидуальный преобразователь ДМ12. На другой вход ДМ12 поступает тот же сигнал поднесущей частоты F12, который питает и М11. Спектр выходного сигнала ДМ12 состоит из двух боковых (относительно F12) полос. Сигнал нижней из этих полос выделяется ФНЧ, усиливается и через ДС поступает к абоненту. Приёмные тракты 11 других каналов построены аналогично. В аппаратуре с числом каналов 60 и более индивидуальное оборудование размещается в специальных стойках индивидуальных преобразователей СИП-60 или СИП-300.
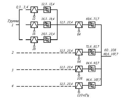
На практике используется и другой вариант: формирование первичной группы из четырёх предварительных групп (рисунок 4.3.3), каждая из которых объединяет по три канала ТЧ. Здесь реализуется двухкратный принцип преобразования (рисунок 4.3.2, б)

Рисунок 4.3.2 – структурные схемы и диаграммы однократного (а) и двухкратного (б) преобразования спектра канала ТЧ

Рисунок 4.3.3 – Структурная схема формирования ПГ с использованием двухкратного преобразования
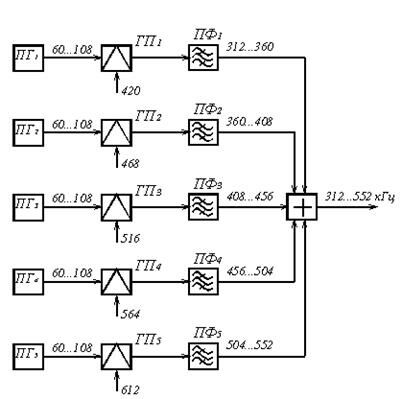
Дальнейший процесс укрупнения групп каналов происходит в групповом оборудовании и поясняет рисунок 4.3.4. Одинаковые полосы частот пяти ПГ с помощью первичного группового преобразования разносятся по частоте в полосе 312 … 552 кГц и образуют 60-канальную (вторичную) группу (ВГ). На рисунке 4.3.4 изображена упрощённая структурная схема группового оборудования ВГ. Сообщения пяти первичных групп ПГ1 – ПГ5 подаются на пять групповых преобразователей ГП1 – ГП5, на вторые входы которых из генераторного оборудования поступают сигналы поднесущих частот.

Рисунок 4.3.4 – Структурная схема группового оборудования ВГ
С помощью полосовых фильтров ПФ1 – ПФ5, подключенных к выходам групповых преобразователей, образуются сигналы вида ОБП с полосой частот 48 кГц каждый. В результате сложения этих неперекрывающихся по спектру пяти сигналов образуется спектр ВГ с полосой частот 240 кГц (312 … 552 кГц).
Для снижения переходных влияний между сигналами ВГ, передаваемыми по смежным трактам, в спектре ВГ могут использоваться как прямые, так и инверсные спектры ПГ2 – ПГ5. В первом случае на ГП2 – ГП5 подаются несущие частоты 468, 516, 564, 612 кГц, а соответствующие полосовые фильтры выделяют нижние боковые полосы (как показано на рисунке 4.3.4). Во втором случае на ГП2 – ГП5 подаются несущие частоты 300, 348, 396, 444 кГц, а полосовыми фильтрами ПФ2 – ПФ5 выделяются верхние боковые полосы. Несущая частота для ПГ1 в обоих случаях одинаковая (420 кГц), и спектр ПГ1 не инверсируется. Оборудование первичного группового преобразования размещается в специальных стойках первичных преобразователей УСПП или СПП. Следующие ступени группового преобразования выполняются аналогично.
Аппаратура образования групповых трактов может состоять из различных комбинаций стандартных блоков, в которых осуществляется тот или иной этап преобразования частоты. Например, в широко используемой в настоящее время аппаратуре системы К-1920 каналы ТЧ объединяются в две 60-канальные группы (ВГ) и шесть 300-канальных групп (ТГ). При этом общее число каналов N = 60 ∙ 2 + 300 ∙ 6 = 1920.
После того как путём последовательного объединения достигается номинальное число каналов, обычно осуществляется ещё одно преобразование частоты: суммарный (групповой) спектр преобразуется в линейный спектр, то есть в ту полосу частот, в которой многоканальный сигнал этой системы передаётся по линии. При этом учитываются особенности каждой линии.
Если индивидуальное и групповое преобразование обычно осуществляется в типовых блоках и стойках, то сопряжение этой аппаратуры (в частности, формирование линейного спектра) с линейным трактом выполняется в оборудовании, специфичном для каждой данной проводной или радиосистемы.
Рассмотрим основные характеристики групповых сообщений. При проектировании и разработке многоканальных систем передачи возникает необходимость количественной оценки параметров групповых сообщений на различных ступенях преобразования, в частности сигналов на входе линейного тракта. Эти параметры как и для любых сигналов связи определяются соответствующими частотными, информационными и энергетическими характеристиками.
По рекомендации МККТТ средняя мощность сообщения в активном канале в точке с нулевым относительным уровнем устанавливается равной 88 мкВт0 (– 10.6 дБм0). Однако при расчёте Pср МККТТ рекомендует принимать величину P1 = 31.6 мкВт0 (– 15 дБм0) (при этом кроме активности каналов учитываются и другие факторы, например, организация в некоторых ТЧ каналах каналов ТТ, неидеальность индивидуального оборудования и тому подобное). Если N ≥ 240, то средняя мощность группового сообщения в точке нулевого относительного уровня Pср = 31.6N, мкВт, а соответствующий уровень средней мощности pср = – 15 + 10 lg N , дБм0.
По нормам, принятым в РФ при N ≥ 240
Р1 = 50 мкВт0 (– 13 дБм0); рср = – 13 + 10 lg N, дБм0.
Если N < 240, то приходится учитывать существенную зависимость коэффициента активности от N. В этом случае Р1 представляют как функцию N, и уровень средней мощности группового сообщения определяют иначе:
Рср = – 1 + 4 lg N, дБм0.
Некоторые параметры и область применения типовой аппаратуры кабельных систем передачи с ЧРК приведены в таблице 4.3.1.
Таблица 4.3.1 – Параметры типовой аппаратуры кабельных систем передачи с ЧРК
| Система передачи | Область применения | Кабель | Число каналов | Длина усилительного участка, км | Линейный спектр, кГц |
| К-60П | Внутризоновая сеть | Симметрич- ный | 60 | 19 | 12 … 252 |
| К-120 | То же | Коаксиальный | 120 | 10 | 60 … 552; 812 … 1304 |
| К-300 | Магистральная и зоновые сети | То же | 300 | 6 | 60 … 1300 |
| ВК-960-2 | Магистральная сеть | 960 | 4 | 60 … 4028 | |
| К-1020Р | То же | 1020 | 3 | 312 … 4636 | |
| К-1800 | ––– | 1800 | 6 | 312 … 8204 | |
| К-1920П | ––– | 1920 | 6 | 312 … 8544 | |
| К-3600 | ––– | 3600 | 3 | 812 … 17596 | |
| К-5400 | ––– | 5400 | 3 | 4300 … 31000 | |
| К-10800 | ––– | 10800 | 1.5 | 4300 … 60000 |
4.4 Временное разделение каналов (ВРК), аналоговые методы передачи
Формирование сигнала линейного тракта систем передачи при ВРК и аналоговых методах передачи. При ВРК на передающей стороне непрерывные сигналы от абонентов передаются поочерёдно (рисунок 4.4.1)

Рисунок 4.4.1 Принцип временного разделения каналов
Для этого эти сигналы преобразуются в ряд дискретных значений, периодически повторяющихся через определённые интервалы времени Тд, которые называются периодом дискретизации (смотри рисунок 4.4.2). Согласно теореме В.А. Котельникова период дискретизации непрерывного, ограниченного по спектру сигнала с верхней частотой Fв >> Fн должен быть равен
Tд = 1/Fд, Fд ≥ 2Fв, (4.4.1)

Рисунок 4.4.2 – Преобразование сигналов при ВРК
Интервал времени между ближайшими импульсами группового сигнала Тк называется канальным интервалом или тайм-слотом (Time Slot).
Из принципа временного объединения сигналов следует, что передача в таких системах осуществляется циклами, то есть периодически в виде групп из Nгр = N + n импульсов, где N – количество информационных сигналов, n – количество служебных сигналов (импульсов синхронизации – ИС, служебной связи, управления и вызовов). Тогда величина канального интервала
∆tк = Тд/Nгр
Таким образом, при ВРК сообщения от N абонентов и дополнительных устройств передаются по общему каналу связи в виде последовательности импульсов, длительность каждого из которых τи < ∆τк (смотри рисунок 4.4.2 и 4.4.3).

Рисунок 4.4.3 – Групповой сигнал при ВРК с ФИМ
При временном разделении каналов возможны следующие виды импульсной модуляции (рисунок 4.4.4): АИМ – амплитудно-импульсная модуляция; ШИМ – широтно-импульсная модуляция; ФИМ – фазоимпульсная модуляция.

Рисунок 4.4.4 – Модуляция канальных импульсов при ВРК: а) непрерывное сообщение; б) АИМ; в) ШИМ; г) ФИМ
Каждый из перечисленных методов импульсной модуляции имеет свои достоинства и недостатки. АИМ – проста в реализации, но плохая помехоустойчивость. Используется как промежуточный вид модуляции при преобразовании аналогового сигнала в цифровой.
При ШИМ спектр сигнала меняется в зависимости от длительности импульса. Минимальному уровню сигнала соответствует минимальная длительность импульса и, соответственно, максимальный спектр сигнала. При ограниченной полосе канала такие импульсы сильно искажаются.
В аппаратуре с ВРК и аналоговыми методами модуляции наибольшее применение получила ФИМ, так как при её использовании можно уменьшить мешающее действие аддитивных шумов и помех путём двухстороннего ограничения импульсов по амплитуде, а также оптимальным образом согласовать неизменную длительность импульсов с полосой пропускания канала. Поэтому в системах передачи с ВРК используется, в основном, ФИМ.
Характерной особенностью спектров сигналов при импульсной модуляции является наличие составляющих с частотами Ωн…Ωв передаваемого сообщения uк (t) (рисунок 4.2.2). Эта особенность спектра указывает на возможность демодуляции АИМ и ШИМ фильтром нижних частот (ФНЧ) с частотой среза, равной Ωв. Демодуляция не будет сопровождаться искажениями, если в полосу пропускания ФНЧ не попадут составляющие нижней боковой полосы (ωд – Ωв) … (ωд – Ωн), а это условие будет выполняться, если выбрать
Fд > 2Fв ,
что соответствует условию (4.4.1). Обычно принимают ωд = (2.3 … 2.4)Ωв и при дискретизации телефонного сообщения с полосой частот 0.3 … 3.4 кГц частоту дискретизации Fд = ωд/2π выбирают равной 8 кГц, а период дискретизации Тд = 1/Fд = 125 мкс.
При ФИМ составляющие спектра модулирующего сообщения (Ωн…Ωв) зависят от его частоты и имеют малую амплитуду, поэтому демодуляция ФИМ производится только путём преобразования в АИМ или ШИМ с последующей фильтрацией в ФНЧ.
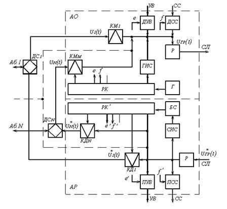
4.5 Принципы построения аппаратуры с ВРК
На рисунке 4.5.1 приведена упрощённая структурная схема оконечной станции многоканальной системы с ВРК. Непрерывное сообщение от каждого из абонентов u1(t) … uN(t) через соответствующие дифференциальные системы ДС1 … ДСN подаются на входы канальных модуляторов КМ1 … КМN. В канальных модуляторах в соответствии с передаваемым сообщением производятся модуляции импульсов, следующих через период дискретизации Тд, по одному из параметров, например, ФИМ. В соответствии со значением передаваемого непрерывного сообщения (рисунок 4.4.4, а) в момент отсчёта при ФИМ происходит изменение положения импульса постоянной амплитуды и длительности относительно середины канального интервала от +∆tm до – ∆tm (рисунок 4.4.4, г). Промодулированные импульсы с выхода КМ, импульсы синхронизации от генератора синхронизации (ГИС), а также импульсы датчика служебной связи (ДСС), датчика сигналов управления и вызовов (ДУВ) объединяются. В результате получается групповой сигнал uгр (t). Для обеспечения работы канальных модуляторов и дополнительных устройств последовательности импульсов с частотой дискретизации Fд, сдвинутые относительно первого канала на i∆tк, где i – номер канала. Таким образом, моменты начала работы КМ определяются запускающими импульсами от РК, который определяет моменты подключения к общему широкополосному каналу соответствующего абонента или дополнительного устройства.
Полученный групповой сигнал uгр(t) подаётся на вход регенератора (Р), который придаёт дискретным сигналам различных каналов одинаковые характеристики, например одинаковую форму импульса. Все устройства, предназначенные для образования сигнала uгр(t): КМ1 … КМN, РК, ГИС, ДУВ, ДСС, Р – входят в аппаратуру объединения сигналов (АО), которая осуществляет объединение во времени всех сигналов и формирует групповой сигнал. Далее сигнал может передаваться на следующую станцию по проводным соединительным линиям или с помощью радиосвязи.

Рисунок 4.5.1 – Упрощённая структурная схема оконечной станции системы связи с ВРК
На приёме выделенный сигнал u*гр(t) подаётся на входы всех канальных демодуляторов КД1 … КДN и приемников служебной связи (ПСС), управления и вызова (ПУВ).
Канальные демодуляторы осуществляют разделение u*гр(t) на отдельные канальные сигналы, представляющие собой дискретные отсчёты, и восстановление по этим отсчётам непрерывных сообщений u*1(t) … u*N(t), соответствующих поданным на входы КМ в АО. Для обеспечения временного разделения канальных сигналов необходимо, чтобы каждый из КД открывался поочерёдно только в соответствующие данному каналу интервалы времени ∆tк. Это обеспечивается импульсами, снимаемыми с выходов РК′ аппаратуры разделения сигналов (АР), работающего аналогично РК в АО на передающем конце линии связи. Для обеспечения правильного разделения каналов РК′, который находится в АР, должен работать синхронно и синфазно с РК АО, что осуществляется с помощью импульсов синхронизации (ИС), выделяемых соответствующими селекторами (СИС) и блоком синхронизации (БС). Сообщения с выходов КД поступают к соответствующим абонентам через дифференциальные системы.
Помехоустойчивость систем передачи с ВРК во многом определяется точностью и надёжностью работы системы синхронизации и распределителей каналов, установленных в аппаратуре объединения и разделения каналов. Для обеспечения точности работы системы синхронизации импульсы синхронизации (ИС) должны иметь параметры, позволяющие наиболее просто и надёжно выделять их из последовательности импульсов группового сигнала u*гр(t). Наиболее целесообразным при ФИМ оказалось применение сдвоенных ИС, для передачи которых выделяют один из канальных интервалов ∆tк в каждом периоде дискретизации Тд (смотри рисунок 4.4.3).
Определим число каналов, которое можно получить в системе с ФИМ. На рисунке 4.4.3 показана последовательность импульсов при многоканальной передаче с ФИМ. Из рисунка следует, что
Тд = (2∆τмакс + τз)Nгр, (4.5.1)
где τз – защитный интервал; ∆τмакс – максимальное смещение (девиация) импульсов. При этом полагаем, что длительность импульсов мала по сравнению с τз и ∆τмакс.
Из формулы (4.5.1) получаем
;
"Противопаркинсонические средства" - тут тоже много полезного для Вас.
Максимальная девиация импульсов при заданном количестве каналов
,
Принимаем
, поэтому
.
Учитывая, что при телефонной передаче Тд = 125 мкс, получим при Nгр = 6 ∆τмакс = 8 мкс, при Nгр = 12 ∆τмакс = 3 мкс и при Nгр = 24 ∆τмакс = 1.5 мкс. Помехоустойчивость системы с ФИМ тем выше, чем больше ∆τмакс.
При передаче сигналов с ФИМ по радиоканалам на второй ступени (в радиопередатчике) может использоваться амплитудная (АМ) или частотная (ЧМ) модуляция. В системах с ФИМ – АМ обычно ограничиваются 24 каналами, а в более помехоустойчивой системе ФИМ – ЧМ – 48 каналами.






















