Схемы импульсных преобразователей
Схемы импульсных преобразователей
Классификация схем. Существует множество схем импульсных преобразователей постоянного тока. Это многообразие, главным образом, связано с использованием различных схемных способов принудительного конденсаторного выключения однооперационных тиристоров, составляющих основу полупроводникового ключа.
Схемы классифицируются по следующим признакам: способу запирания тиристоров (обратным напряжением, обратным током), виду коммутации (одноступенчатая, двухступенчатая), схеме включения коммутирующей ЭДС (параллельная, последовательная), структуре цепей заряда и разряда коммутирующего конденсатора (зависимая, независимая).

Схемы с одноступенчатой коммутацией. В простейших схемах с одноступенчатой коммутацией для запирания тиристоров используются постоянно включенные колебательные цепи (рис. 8.8).
При включении тиристора VT в LкCк-контуре возникает колебательный процесс. Через некоторое время ток в тиристоре "вытесняется" встречным током колебательного контура и становится равным нулю. Тиристор запирается обратным напряжением от коммутирующего конденсатора. Для изменения среднего значения напряжения на нагрузке в этих схемах может быть применен лишь частотно-импульсный способ, что заметно ограничивает регулировочные свойства и энергетические показатели преобразователя. Поэтому в подавляющем большинстве случаев в современных тиристорных импульсных преобразователях используются схемы с двухступенчатой коммутацией.
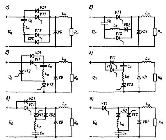
Схемы с двухступенчатой коммутацией (рис. 8.9). В таких схемах коммутирующие цепи присоединяются к цепи силового (главного тиристора с помощью вспомогательных (коммутирующих) тиристоров в определенные моменты времени, и ток главного тиристора на короткий интервал времени проходит через коммутирующий тиристор. При этом запирание главного тиристора может осуществляться обратным напряжением (жесткая коммутация) или импульсом обратного тока (мягкая коммутация).

Рис. 8.9. Базовые схемы тиристорных импульсных преобразователей с коммутацией импульсом обратного тока (а, в, д) и приложением обратного напряжения (б, г, е).
Рекомендуемые материалы
Многоквадрантный режим импульсного преобразователя. Рассмотренные выше схемы включения ИР соответствуют только одноквадрантному режиму преобразования энергии, так как полярность напряжения и2 и направление тока i2 цепи нагрузки для каждой из схем неизменны.
Рассмотрим возможность реализации в схемах с ИР многоквадрантных режимов преобразования энергии в цепях постоянного тока (рис. 8.12).
В схемах (рис. 8.12, а,б) показаны направления потоков энергии Р. Возможные области режимов работы в координатах U2, I2 показаны заштрихованными областями для соответствующего квадранта. Эти схемы можно включить совместно в такой комбинации, которая обеспечивает многоквадрантный режим работы.
На рис. 8.12, в и г приведены схемы для двухквадрантного режима работы. Схема (см. рис. 8.12, в) предусматривает изменение направления тока I2, а схема (рис. 8.12, г) — напряжения U2. В обоих случаях достигается изменение направления потока Р. В схеме с изменением направления тока I2 предусматривается специальный коммутирующий дроссель Lк с выведенной средней точкой для разделения выключаемого тиристора от встречно включенного диода. Этот дроссель снижает ответвление коммутирующего тока в цепь данного диода.
Схема (рис. 8.12, д) позволяет реализовать четырехквадрантный режим импульсного преобразователя. Поскольку напряжение U2 как и ток I2 на стороне нагрузки могут изменять направление на обратное, достигается работа преобразователя во всем пространстве состояний. Эта схема представляет собой преобразователь постоянно-переменного тока, т.е. мостовую схему однофазного инвертора, обеспечивающую передачу энергии из цепи постоянного тока в цепь переменного тока и обратную передачу энергии.



9. АВТОНОМНЫЕ ИНВЕРТОРЫ
9.1. НАЗНАЧЕНИЕ И ВИДЫ АВТОНОМНЫХ ИНВЕРТОРОВ
Автономные инверторы - это преобразователи постоянного тока в переменный однофазный или многофазный ток. Коммутация тока в них осуществляется независимо от процессов во внешних электрических цепях благодаря наличию дополнительных коммутирующих устройств внутри самого преобразователя. На его выходе можно получать переменный ток теоретически любой частоты, плавно регулировать от нуля до максимального значения частоту и напряжение. Благодаря этому свойству автономные инверторы находят все более широкое применение в регулируемых электроприводах с асинхронными двигателями трехфазного тока. Особенно перспективно применение автономных инверторов в тяговых электроприводах электровозов, электропоездов, тепловозов.
В зависимости от способа принудительной коммутации тока, схемы инвертора, параметров источника питания и нагрузки автономные инверторы делятся на виды, отличающиеся специфическими особенностями процессов переключений тока. Полная коммутация с переключением тока с одной ветви схемы на другую в автономных инверторах происходит на нескольких этапах, важнейшими из которых являются: уменьшение прямого тока в одном из тиристоров до нуля, задержка приложения прямого напряжения на этом тиристоре до полного восстановления его запирающей способности, нарастание прямого тока во втором тиристоре. Эти события могут совершаться совместно или последовательно. Средства для осуществления надежной коммутации обычно являются одной из наиболее трудных проблем в автономных инверторах. Принципиально эти средства можно разделить на два класса.
К первому классу следует отнести полностью управляемые силовые полупроводниковые приборы (силовые транзисторы и запираемые тиристоры).
Второй класс составляют обычные не полностью управляемые СПП (однооперационные тиристоры), дополненные специальными узлами принудительной коммутации, например, в виде предварительно заряженных конденсаторов и вспомогательных тиристоров.
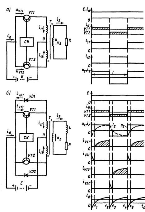
Рассмотрим принцип работы автономного инвертора на примере простейшей однофазной схемы с использованием указанных выше
средств коммутации (рис. 91).
Принцип работы инвертора на полностью управляемых приборах.
Силовые транзисторы используются как ключи, получая сигналы управления СУ по цепи базы от отдельной схемы управления СУ, построенной на основе генератора прямоугольных импульсов. Сигналы управления, поступающие на транзисторы VT1 и VT2, не совпадают по времени, что устраняет появление сквозного тока источника питания Е. Предполагается, что один транзистор открывается в тот момент, когда другой закрывается. В схеме не требуется дополнительных коммутирующих устройств, так как транзисторы обладают свойством полной управляемости, и для включения и выключения достаточно управлять током их базовых цепей.

Рис 9. 1. Схемы и временные диаграммы работы однофазного автономного инвертора на транзисторах при работе на активную нагрузку (без обратных диодов) (с) и на активно-индуктивную нагрузку (с обратными диодами) (б)
Сигналы управления подаются на VT1, VT2 с периодом следования Т. При активной нагрузке (см. рис. 9.1, а) поочередное включение транзисторов обуславливает приложение ЭДС источника Е к первичной обмотке трансформатора Т, выполненного с выведенной средней (нулевой) точкой 0. По первичным полуобмоткам протекают токи i11, i12. На вторичной обмотке возникает напряжение и2 прямоугольной формы. Ток i2 при активной нагрузке R повторяет форму кривой и2 и переходит через нулевое значение одновременно с моментом переключения транзисторов. При работе транзисторов в нулевой схеме в течение непроводящей части периода к ним прикладывается в прямом направлении напряжение 2Е.
В реальных схемах нагрузка носит, как правило, активно-индуктивный характер (см. рис. 9.1, б). Во время переключения транзисторов в такой схеме возникают условия, которые могут привести к большим перенапряжениям, поскольку ток в цепи с индуктивным элементом не может мгновенно изменить направление. Следовательно, для предупреждения перенапряжения в схеме должна быть предусмотрена ветвь тока нагрузки на интервалах t0 — t1, t2 —t3 после переключения транзистора.
Для пропуска тока могут быть включены разнообразные устройства, например резисторы, конденсаторы или дополнительные цепи с полупроводниковыми приборами. Наиболее экономичное решение было предложено выполнять по схеме с обратными диодами VD1, VD2, включенными встречно-параллельно основным (главным) транзисторам VT1, VT2 [4]. Для этого случая на рис. 9.1, б показаны формы напряжений и токов в схеме инвертора. В схеме с обратным диодами после переключения транзистора контур индуктивного тока нагрузки проходит через диод, включенный встречно ЭДС источника Е. Входной ток id инвертора на интервалах переключения тока (спадания тока нагрузки до нуля) протекает в обратном направлении, обеспечивая возврат в источник питания энергии, накопленной в дросселе L. Среднее значение тока Id источника определяется потреблением энергии активным сопротивлением R цепи нагрузки. При идеальной индуктивной нагрузке теоретически возможно Id = 0.
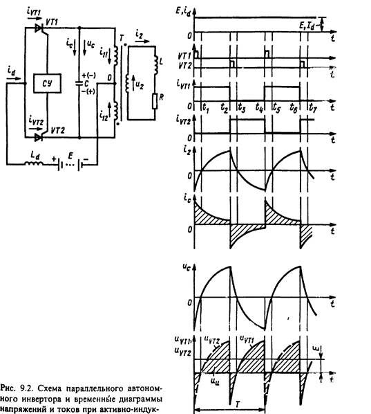
Принцип работы инвертора на однооперационных тиристорах. Рассмотрим схему инвертора, в которой требуются дополнительные элементы для осуществления коммутации. Схема однофазного инвертора на однооперационных тиристорах VT1, VT2 (рис. 9.2) называется параллельным инвертором [4] и строится по принципу коммутации тока с использованием конденсатора С, включенного параллельно цепи нагрузки.
Широко известная схема однофазного параллельного инвертора отличается от схемы (см. рис. 9.1) наличием дросселя в цепи постоянного тока с индуктивностью Ld и коммутирующего конденсатора емкостью С. В этой схеме принудительное выключение однооперационных тиристоров VTI, VT2 осуществляется предварительно заряженным коммутирующим конденсатором. Коммутация тиристора VT1 начинается с момента (t2, t6), когда отпирается второй тиристор VT2, и конденсатор С, заряженный так, что верхняя обкладка положительна, обеспечивает обратное напряжение на запираемом тиристоре VT1.
Интервалы времени (t2 — t3, t6 - t7 для VT1; t0 - t1,t4 —t5 для VT2) должны быть не менее времени выключения тиристора. Для

выполнения этого условия необходимо включить конденсатор такой емкости С, чтобы отводить ток нагрузки от тиристора на интервале времени выключения.
Дроссель L цепи постоянного тока такого инвертора обычно имеет достаточно большую индуктивность, чтобы исключить или существенно уменьшить пульсации подводимого постоянного тока id. При этом ток id переключения с одного тиристора на другой равнозначен току прямоугольной формы через тиристоры VT1 и VT2. Ток i2 цепи RL-нагрузки имеет плавное изменение, и разность токов тиристора (источника) и нагрузки компенсируется током конденсатора ic. Их алгебраическая сумма на каждом временном интервале равна нулю. Конденсатор заряжается на интервале, когда ток тиристора превышает ток нагрузки (приведенный к числу витков первичной обмотай трансформатора), и разряжается, если ток нагрузки превышает ток источника. В результате конденсатор перезаряжается дважды за один период Т. Напряжение конденсатора ис накладывается на ЭДС источника Е, и на выходе инвертора напряжение ии содержит постоянную составляющую Е и переменную составляющую, определяемую напряжением на конденсаторе ис (см. рис. 9.2). Напряжение на входе ии имеет значительые пульсации, возрастающие с уменьшением емкости С при неизменных параметрах RL-нагрузки.
Расчет параллельного инвертора довольно сложен. Основные принципы которые позволяют выполнить расчет, сводятся к следующему:
мощность получаемая от источника постоянного тока, должна
быть равна мощности, отдаваемой нагрузке: EId = U22/R, где U2—
Рекомендуем посмотреть лекцию "1 Предмет, метод, структура юридической деонтологии как науки и учебной дисциплины".
эффективное значение напряжения нагрузки;
так как кривые напряжений и токов несинусоидальны и содержат ряд гармонических составляющих, то реактивные мощности основной и каждой высшей гармонической составляющей тока источника питания должны быть равны соответствующим составляющим реактивной мощности всей цепи переменного тока на выходе;
в установившемся режиме среднее за интервал проводящего состояния каждого тиристора напряжение на полуобмотке первичной обмотки трансформатора должно быть равно напряжению источника питания Е.
Принцип работы инверторов на однооперационных тиристорах с последовательным конденсатором в нагрузке. Последовательная RC-цепь нагрузки образует резонансный контур, обеспечивающий коммутацию. Такие инверторы получили название последовательных (рис. 9.3) [4].
Когда тиристор VT1 открыт, а тиристор VT2 закрыт, последовательная резонансная цепь подсоединена к источнику постоянного тока. За время первого полупериода резонансного колебания (t0 —t2 ) напряжение на конденсаторе иc возрастает до значения, близкого 2Е. Затем ток id уменьшается ниже тока удержания тиристора и прекращается. Второй тиристор VT2 можно включить, спустя интервал (t2 — t3) длительностью не менее времени выключения тиристора. Когда тиристор VT2 включается, происходит такой же колебательный процесс перезаряда конденсатора через цепь нагрузки. При этом источник питания не участвует в работе. Конденсатор перезаряжается током исходной полярности. Далее с интервалом (t5 — t6) открывается тиристор VT1, и процессы в схеме повторяются. Если интервалы t2 — t3 и t5— t6 поддерживать минимальными, то ток i в цепи нагрузки близок к синусоидальной форме. Для устойчивой коммутации тиристоров эти временные интервалы должны быть достаточными для гарантированного выключения тиристоров.























