Конструкционные схемы пг аэс
Лекция №5
Конструкционные схемы ПГ АЭС
Существуют схемы двух видов:
| Вид схемы | Способ циркуляции |
| барабанный паровой котел | Естественная циркуляция |
| прямоточный паровой котел | Принудительная циркуляция |
Рекомендуемые материалы
Основной элемент это топочная камера, выложенная из огнеупорного кирпича высотой до 40 – 70м.
Компоновка котла может быть П-образная (встречается чаще) и Т-образная
Теплоносителем является факел сжимаемого топлива и уходящие дымовые газы. Топочная камера изнутри заэкранирована плотным рядом испарительных труб, которые служат для отвода и получения пара.
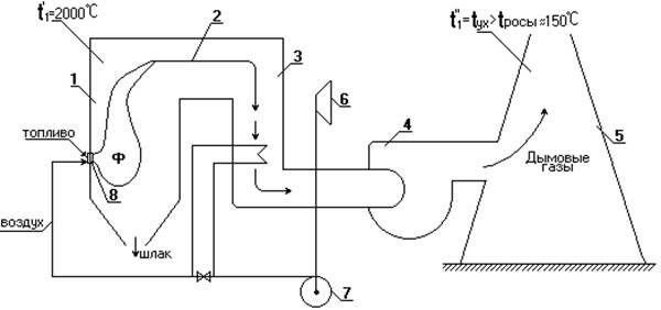
Газоводяной тракт П-образного котла

1.-точечная камера;
2.-поворотная камера;
3.-конвективная шахта;
4.-дымосос (вентилятор);
5.-дымовая труба;
6.-воздухозаборник;
7.-дутьевой вентилятор;
8.-горелки (горизонтальный ряд);
Ф - факел, t ~20000C
ПТО находится в камерах 1, 2 и 3. Охлаждение газов происходит от t1’ до t1’’ В первой камере расположена ПТО испарителя, во второй - ПТО ПП и ППП и в третьей камере ПТО ЭКО и воздухоподогреватель (ВЗП).
Использование ВЗП позволяет уменьшить температуру уходящих газов, следовательно, уменьшить потери тепла в окружающую среду, следовательно, уменьшить расход на паропроизводительность. Однако, t1’’ должна быть больше температуры россы.
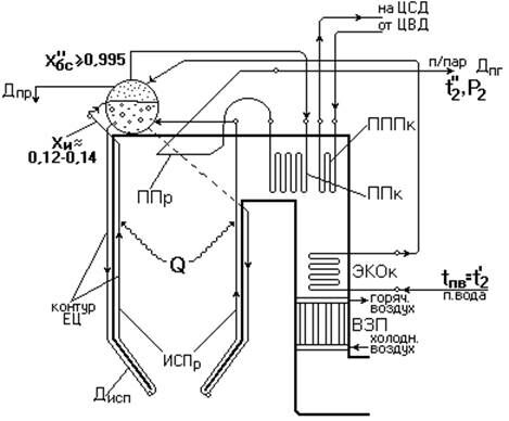
Пароводяной тракт
Пароводяной тракт различают для ПГ с ЕЦ и ПГ с ПЦ

Пароводяной тракт барабанного котла с ЕЦ


Возникают проблемы вибрационной устойчивости.
Введем такое понятие как кратность циркуляции.


Вместе с этой лекцией читают "1. Понятие о генеалогическом методе".
ВРЧ - верхняя радиационная часть
СРЧ - средняя радиационная часть
НРЧ - нижняя радиационная часть
Нужно отметить, что СРЧ является зоной ухудшенного теплообмена, здесь может возникнуть кризис теплообмена и пережег труб. СРЧ и НРЧ – область отложения накипи
При давлении больше критического плотности воды и перегретого пара равны, вследствие чего увеличивается растворимость в паре.






















