Использование теплоты вентиляционных выбросов
ГЛАВА 7 использование теплоты вентиляционных выбросов
Системы утилизации теплоты удаляемого воздуха низкой температуры, как правило, не обеспечивают подогрева наружного воздуха с отрицательными температурами до расчетной температуры притока. Требуемая температура приточного воздуха должна поддерживаться за счет теплоты первичного централизованного источника тепла на подогрев:
• промежуточного теплоносителя в системах утилизации теплоты с подогревом промежуточного теплоносителя (СУПТ с подогревом);
• приточного воздуха в дополнительных воздухоподогревателях в системах утилизации теплоты без подогрева промежуточного теплоносителя (СУПТ без подогрева).
Целесообразность применения одной их этих схем определяется технико-экономическими расчетами. Обе системы утилизации теплоты требуют дополнительных капитальных вложений, величина которых весьма значительна и в ряде случаев сводит на нет экономический эффект, достигаемый за счет утилизации теплоты. Поэтому предварительно необходимо оценить целесообразность использования теплоты вентиляционных выбросов для нагрева приточного воздуха систем вентиляции и воздушного отопления.
Оценку осуществляют согласно методу экспресс-анализа экономической эффективности и целесообразности утилизации теплоты удаляемого воздуха. Целесообразность утилизации тепловых вторичных энергоресурсов (ВЭР) для нагревания приточного воздуха систем вентиляции, кондиционирования воздуха и воздушного отопления не требует подтверждения технико-экономическим расчетом при
(tу – tсо) 
/(
) 10-6 > A, (7.1)
где А = 0,08 - при односменной работе систем;
А = 0,12 - при двухсменной работе;
Рекомендуемые материалы
А = 0,16 - при трехсменной работе;
ty - средняя температура энергосистем ВЭР, °С (температура удаляемого воздуха);
tco - средняя начальная температура приточного воздуха, °С (при отсутствии предварительного подогрева или смешении приточного воздуха с рециркуляционным принимается равной средней за отопительный период температуре наружного воздуха);
— число часов работы системы в течение отопительного периода, ч/год;
— коэффициент, учитывающий эффективность теплообмена в теплоутилизаторах: воздухо-воздушный
= 0,7; в СУПТ - 0,5;
Ст - стоимость тепловой энергии, р./ГДж, принимаемой по табл. 7.1;
— коэффициент, учитывающий относительную величину дополнительных капитальных затрат в зависимости от особенностей источников ВЭР:
• для жидких энергоносителей тепловых технологических установок (охлаждающая вода, конденсат) w = 0,3;
• для газовых носителей тепловых установок (отходящие газы печей, котлов и т. п.)
= 2,0;
• для воздуха, удаляемого системами вентиляции,
= 0,5 (1 + 10000/L);
L - средняя производительность вентиляционных систем, оборудованных теплоутилизаторами, м3/ч;
- коэффициент, учитывающий эффективность использования тепла источником теплоснабжения:
• при теплоснабжении от ТЭЦ в зависимости от удельной выработки электроэнергии на тепловом теплообменнике в пределах 0,3-0,6, соответственно,
= 1,2-1,4;
• при теплоснабжении от крупных районных и промышленных котельных
= 1;
• при теплоснабжении от мелких котельных с к. п. д., равным 55-75%, соответственно
= 0,6-0,8.
При (tу – tсо) 
/(
) 10-6 < A, (7.2)
утилизация теплоты ВЭР, как правило, нецелесообразна.
Таблица 7.1 Значения стоимости оценок топлива и тепловой энергии по основным экономическим зонам страны на период до 2000 г. для расчетов термического сопротивления ограждающих конструкций зданий и тепловой изоляции
| Регион | Оценки котельно-печного топлива, p./m у. т. | Оценки тепловой энергии ст, р./ГДж | |
| уголь | газ | ||
| Европейские районы | 50 | 60 | 3,58 |
| Урал | 43 | 52 | 3,35 |
| Казахстан | 41 | 50 | 3,35 |
| Средняя Азия | 42 | 51 | 3,58 |
| Западная Сибирь | 35 | 43 | 3,11 |
| Восточная Сибирь | 20 | - | 2,63 |
| Дальний Восток | 60 | 72 | 5,02 |
Стоимость тепловой энергии следует принимать с поправочным коэффициентом.
7 .1. Расчет систем утилизации тепла с промежуточным теплоносителем 7.1.1. Исходные данные
1. Место строительства.
2. По СНиП 23-01-99 выбираются за отопительный период:
• средняя температура наружного воздуха tвн1от , °С;
• абсолютная минимальная температура наружного воздуха tвн1мин, °С;
• максимальная температура наружного воздуха tвн1макс, tвн1 = 8°С;
• продолжительность отопительного периода nот, сут.;
• продолжительность отопительного периода
от, ч;
от = 24 пот п,
где п = 0,69 - для трехсменной работы;
п = 0,46 - для двухсменной работы;
п = 0,23 — для односменной работы.
3. Количество приточного воздуха LВ1 ,м3/ч; GB1 ,кг/ч.
4. Начальная температура приточного воздуха t принимается:
• при заборе воздуха снаружи tвн1 = tвн ;
• при рециркуляции tвн1 = tсм.
5. Конечная температура удаляемого воздуха tвк1 = tnp .
6. Количество удаляемого воздуха LB2, м3/ч; GB2, кг/ч.
7. Параметры удаляемого воздуха:
• температура tвн2, °С;
• относительная влажность
вн2 , %;
• влагосодержание dвн2 , г/кг;
• энтальпия Iвн2 , кДж/кг;
• плотность
вн2 , кг/м3.
8. Выбирают схему присоединения теплоутилизационных блоков
(ТУБ) группы т приточных или группы п вытяжных установок к циркуляционному контуру промежуточного теплоносителя.
9. Компоновка теплоутилизационных блоков приточных и вытяжных
установок дана в прил. 12 и 13.
7.1.2. Порядок расчета СУПТ с подогревом
1. Степень суровости наружного климата в холодный период года оценивается произведением
=
от tотвн1, ч °С. (7.3)
2. По А. 1, п. 8.2.9 [39] выбирают число рядов трубок в теплоутилизационном блоке (ТУБ) по глубине.
При tвн < 50°С рекомендуется принимать:
< -26000 (ч °С) > - 16 рядов.
-26000 <
< -5000 (ч °С) - 10-12 рядов;
> -5000 (ч °С) - 8-9 рядов

Рис. 7.1. СУПТ с подогревом
3. Выбирается вариант компоновочного решения ТУБ (теплоутилизационного блока). В качестве основного оборудования принимают для приточных систем секции подогрева приточных камер 2ПК или кондиционеров, калориферы; для вытяжных систем - секции камер 2ПК или калориферы. Компоновка ТУБ приточных и вытяжных установок на базе камер 2ПК дана в прил. 12 и 13. Варианты компоновок по А. IV, табл. 1-3, дают схему установки теплообменника в ТУБ по воздуху, фактическое число рядов трубок, тип обвязки по теплоносителю, число теплообменников по их типоразмеру (прил. 9, 10, 11), а также соответственно, для теплообменников приточной и вытяжной систем (прил. 10):
• поверхность нагрева F1 и F2, м2;
• сечения прохода по воздуху fфр1, fфр2, м2;
• сечения прохода по теплоносителю fж1 , fж2 , м2.
4. Для предварительной оценки вида промежуточного теплоносителя определяется средняя температура двух потоков воздуха вытяжной и приточной установок по формуле
tсрв = 
Если t <12°C, то в качестве ПТ принимается незамерзающий раствор хлористого кальция СаС12. Если tвср>12°С, то в качестве ПТ используется вода. Из А. 1, прил. 2, табл. 12 [39] или табл. 21.1 [36] выбираются основные физические характеристики ПТ: плотность
ж, кг/м3, теплоемкость cж, кДж/(кг °С).
Температура замерзания раствора СаС12 принимается равной tжзам =tвн1.
5. Расход промежуточного теплоносителя Gж, кг/ч, определяется по формуле
Gж =
, (7.5)
где GВб - больший из GB1 и GB2 массовый расход воздуха, кг/ч;
Wб = 1 — отношение водяных эквивалентов для большего расхода воздуха;
св = 1 кДж/(кг °С) - теплоемкость воздуха.
6. Отношение водяных эквивалентов для меньшего суммарного расхода воздуха рассчитывается по формуле
Wм =
. (7.6)
7. Скорость движения ПТ в трубках теплоутилизаторов, соответственно, приточной w1, м/с, и вытяжной w2, м/с, установок находят по формулам:
w1 =
, (7.7)
w2 =
. (7.8)
Скорости w1 и w2 должны быть не менее 0,35 м/с.
Потери давления по теплоносителю в теплообменниках приточной
ж1, кПа, и вытяжной
ж2 , кПа, установок в соответствии с принятым типом теплоутилизатора, номером ТУБ и схемой обвязки А. IV, табл. 6 определяют следующим образом:
• при СаС12 и W= 1 - по графикам А. 1, прил. 3, рис. 1-6 [39],
• при СаС12 и W= 1, при воде - по формуле
ж = Сж w 2 (7.9)
где Сж — поправочный коэффициент для одного теплообменника, принимаемый для СаС12 по А. 1, прил. 2, табл. 21.3; для воды - табл. 4.38, 4.39 [37].
8. Массовые скорости движения воздуха во фронтальном сечении теплообменников приточной и вытяжной установок, кг/(м с), находят по формулам:
, (7.10)
, (7.11)
а потери давления по воздуху в ТУБ приточной
рв1 , Па, и вытяжной
рв2 , Па, установок- по А. 1, прил. 3, рис. 7 [39] или рис. 21.3 [36].
9. Относительные расходы воздуха определяются по формулам:
• для приточной установки
; (7.12)
для вытяжной установки
(7.13)
10. В зависимости от Lв1, и Lв2 и технических характеристик, соответствующих принятым ТУБ, по А. 1, прил. 2, табл. 11 [39] определяют параметры (F01')cp и (Fo2')cp или по формуле (21.12) [36].
11. Средние параметры для условных приточной и вытяжной установок определяются по формулам:
(F01')cp =
(7.14)
(Fo2')cp =
(7.15)
12. Средние относительные перепады температур для условных приточной F; и вытяжной F2 установок находят по А. 1, прил. 2, табл. 12 или 13 [39]. При теплоносителе воде полученные значения 0 умножают на поправочный коэффициент
, принимаемый при tвср по А. 1, прил. 2, табл. 14 [39] или табл. 21.5 [36].
13. Температура ПТ на входе в ТУБ приточной установки вычисляется по формуле
tжк1 = tжн1 +
. (7.16)
14. Температура ПТ после ТУБ приточной установки определяется по формуле
tжк1 = tжн1 – w1
. (7.17)
15. Уточняется предварительно принятый в п. 4 вид теплоносителя. При tжк1>7оС используется вода в качестве ПТ, при tжк1<7оС - незамерзающий раствор хлористого кальция. Если предварительный выбор ПТ оказался неверным, то расчет повторяется по п. 5-15.
16. Сравниваются температуры tжк1 и tвн1 . При tжк1 < tвн1 можно использовать СУПТ с подогревом. При tжк1 > tвн2 теплота удаляемого воздуха не используется. В этом случае целесообразно применять СУПТ без подогрева.
17. Находят коэффициенты:
• наружного теплообмена для ТУБ вытяжной установки
,
Вт/(м2 °С), рис.34, 35, А. 1, прил. 3, рис. 21.11 [39];
• внутреннего теплообмена для условной вытяжной установки
,
Вт/(м2 °С), А. 1, прил. 3, рис. 36 [39] или 21.12 [36];
• теплопередачи для ТУБ вытяжной установки k2, Вт/(м2 °С), по А. 1, рис. 37-44 [39] для СаС12 или рис. 21.6, 21.7, 21.8 [36].
При теплоносителе воде коэффициент k2 умножается на поправку Eк, принимаемую по А. 1, прил. 2, табл. 14, табл. 21.5 при tв.
18. Относительный перепад температур, соответствующий температуре точки росы удаляемого воздуха, рассчитывается по формуле:
(7.18)
19. Температура точки росы, ниже которой ТУБ вытяжной установки работает в режиме с выпадением конденсата, определяется по формуле
, (7.19)
где tжн2 = tжк1 или tжн2 определяется с учетом нагрева ПТ в сети после ТУБ приточной установки. Далее по I-d-диаграмме на пересечении линии d= const точки с координатами tp.с.2 и
= 100% с линией tВН2 находят относительную влажность удаляемого воздуха
сух, %, при которой не происходит конденсации на поверхности ТУБ вытяжной установки.
20. Определяется режим работы ТУБ вытяжной установки. Если
вн2<(
вн2+5), %, то система работает без выделения конденсата на поверхности. Поправочный коэффициент
ф = 1. При
вн2 > (
сух + 5) происходит выпадение конденсата на поверхности теплоутилизатора вытяжной установки. В этом случае коэффициент Eр, учитывающий выпадение конденсата, находят по А. 1, прил. 3, рис. 32 или 33 [39] по величине 
или рис. 21.10 [36].
21. Уточняется величина относительного перепада температур потока удаляемого воздуха
(7.20)
22. Конечная температура удаляемого воздуха определяется по формуле
.(7.21)
где tжн2 = tжн1 .
23. Конечная температура ПТ после ТУБ вытяжной установки рассчитывается по формуле
tжк2 =tжн2-W2(tвн2-tвк2). (7.22)
При tжк2 < tжн1 требуется дополнительный нагрев ПТ в водоподогревателе.
24. Часовой расход теплоты от первичного источника теплоты в водоподогревателе в расчетном режиме Qчвод , кВт, определяется по формуле
. (7.23)
25. Часовой расход утилизированной теплоты Qчут, кВт, рассчитывают по формуле
. (7.24)
26. Для СУПТ, в которой ТУБ вытяжной установки работает в режиме с выпадением конденсата (см. п. 20) и tжн2 < 0°С (см. п. 14), находят критическую температуру tкрвн1 ; ниже ее начинается обмерзание теплообменной поверхности ТУБ вытяжной установки:
. (7.25)
где коэффициенты А, В, С рассчитывают по формулам:
. (7.26)
. (7.27)
, (7.28)
где св, Gв2 - известны по заданию;
,
- определены в п. 17;
- коэффициент оребрения теплоутилизаторов вытяжной установки, принимаемый по табл. 4 или 5 А. IV;
- общий относительный перепад температур установок с учетом конденсации влаги.
Чтобы вычислить
, находят следующие величины:
а) коэффициент теплопередачи в ТУБ вытяжной установки с учетом массопереноса по формуле
(7.29)
где Снас - поправка, принимаемая в зависимости от температуры замерзания ПТ tзамж = tминвн1 и средней температуры теплоносителя:
;
б) безразмерные параметры по формулам:
; (7.30)
; (7.31)
в) относительный перепад температур для ТУБ вытяжной установки
по рис. 48 или 49 прил. 3 А. 1 [39];
г) общий относительный перепад температур установок с учетом конденсации влаги по формуле
. (7.32)
В холодный период года при tвн1 < t на теплообменной поверхности
ТУБ вытяжной установки будет обмерзать конденсат. Для предотвращения этого следует предусмотреть защиту от обмерзания ТУБ.
27. Дать принятую схему утилизации тепла с промежуточным теплоносителем в расчетном режиме с указанием всех температур, полученных в результате расчета (рис. 7.1).
7.1.3. Порядок расчета СУПТ без подогрева
Пункты 1-12 по расчету СУПТ без подогрева выполняются аналогично пунктам 1-12 расчета СУПТ с подогревом.
13. По графику рис. 37-44 для СаС12 из прил. 3 А. 1 [39] находят коэффициент теплопередачи для ТУБ приточной установки К1 Вт/(м2 °С) и вытяжной установки К2, Вт/(м2 °С), или по рис. 21.6, 21.7, 21.8 [36].
При теплоносителе воде на К1 и К2 вводятся поправки, соответственно,
и
, выбранные из табл. 14 прил. 2 в А. 1 [39] или табл. 21.3 [36].
Коэффициенты наружного
, Вт/(м2 °С), и внутреннего
, Вт/(м2 °С), теплообмена для ТУБ вытяжной установки находят по графикам рис. 34, 35, 36 прил. 3 А. 1 [39] или рис. 21.11-21.13 [36].
14. Общий относительный перепад температур для приточной системы вычисляется по формуле
, (7.33)
где W1 = Wб=1, если Gв1 >Gв2, или
W1 = Wм, если Gв1 <Gв2.
15. Общий относительный перепад температур для вытяжной системы рассчитывается по уравнению
, (7.34)
где W2 = Wб если Gв2 >Gв1 , или
W2=Wм, если Gв2 <Gв1 .
16. Относительный перепад температур, соответствующий температуре точки росы удаляемого воздуха, определяется по уравнению:
. (7.35)
17. Температуру точки росы, выше которой ТУБ вытяжной установки работает в режиме сухого теплообмена, вычисляют по уравнению:
. (7.36)
По I-d-диаграмме на пересечении линии d = const точки с координатами tpc2 и
= 100% с линией tBН2 находят относительную влажность удаляемого воздуха
сух, %, при которой не происходит конденсации на поверхности ТУБ вытяжной установки.
18. Определение режима работы ТУБ вытяжной установки производят по п. 20 расчета СУПТ с подогревом.
19. Уточняются относительные перепады температур по уравнениям:
, (7.37)
(7.38)
20. Температура приточного воздуха ТУБ приточной установки определяется по уравнению
. (7.39)
21. Температура промежуточного теплоносителя (ПТ) после ТУБ вытяжной установки вычисляется по уравнению
tжк2 = tвн1 +
. (7. 40)
22. Температура ПТ после ТУБ приточной установки определяется по уравнению
tжк1 = tжн1 – W1
. (7.41)
23. По полученной величине tжк1 уточняется предварительно принятый по п. 4 вид теплоносителя. При tжк1 > 7°С используется в качестве ПТ вода, при tжк1 < 7°С — незамерзающий раствор.
Если предварительный расчет и выбор оказались неверны, то принимают другой теплоноситель, и расчет повторяют, начиная с п. 4.
24. Часовой расход теплоты от первичного источника тепла на дополнительный нагрев приточного воздуха определяется по уравнению
, кВт. (7.42)
25. Часовой расход утилизированной теплоты рассчитывается по формуле
, кВт. (7.43)
26. Для СУПТ, в которой ТУБ вытяжной установки работает в режиме с выпадением конденсата
вн2 > (
сух + 5), определяется температура ПТ на входе в ТУБ вытяжной установки tжн2 с учетом нагрева ПТ в сети после ТУБ приточной установки. Допускается принимать tжн2 =tжк1 . Если tжк2 < 0°С, то следует рассчитать приточную температуру tкрвн1, ниже которой начинается обмерзание теплообменной поверхности ТУБ вытяжной установки, по формуле (7.25) и решить вопрос защиты от обмерзания ТУБ.
27. Дать принятую СУПТ без подогрева с указанием всех температур в расчетном режиме (рис. 7.2).

Рис. 7.2. СУПТ без подогрева 7.2. Расчет годового потребления теплоты
Годовое потребление утилизированной теплоты Qгодут и теплоты от первичного источника Qгодт в СУПТ определяется по разделу 12 А. 1 [39].
7.2.1. Порядок расчета для СУПТ без подогрева
1. Определяются характерные расчетные периоды. В зависимости от заданных параметров наружного, приточного и удаляемого воздуха, годовой режим работы СУПТ без подогрева характеризуется тремя периодами (рис. 7.3). Границами периодов являются критическая температура наружного воздуха tкрвн1 , ниже которой начинается обмерзание теплообменной поверхности ТУБ вытяжных установок, и предельная температура наружного воздуха tпрвн1 , выше которой СУПТ полностью обеспечивает требуемый нагрев приточного воздуха.
I период (tминвн1 < tвн1 < tкрвн1 ) характеризует работу системы в условиях
инееобразования на теплообменной поверхности ТУБ вытяжных установок и защиты ТУБ от накопления.
II период (tкрвн1 < tвн1 < tпрвн1) характеризует работу системы без образования инея на теплообменной поверхности ТУБ вытяжных установок.
III период (tпрвн1 < tвн1 < tвн1макс) характеризует работу СУПТ в условиях, когда обеспечивается требуемый нагрев приточного воздуха.
При наличии избытка утилизированной теплоты предусматривается регулирование теплопроизводительности ТУБ.
(tвн1мин, tвн1макс)- температура наружного воздуха, °С, соответственно, минимальная и максимальная за отопительный период.
2. Критическая температура наружного воздуха t определяется для СУПТ, в которых ТУБ вытяжных установок работают при температуре промежуточного теплоносителя tжк1 < 0°С, с выделением конденсата, по формуле (7.25).
3. Предельная температура наружного воздуха tпрвн1 рассчитывается:
а) для систем вентиляции с постоянной температурой приточного воздуха по уравнению
; (7.44)
б) для систем вентиляции, совмещенных с воздушным отоплением, с переменной температурой приточного воздуха по уравнению
, (7.45)
где
,
;
tвк1 - средняя температура воздуха после ТУБ за отопительный период;
Qпом— средние теплопоступления, Вт, в помещение за отопительный период;
|
|
|
|
|
|
|
|
|
|
|
|
Рис. 7.3. Периоды работы СУПТ без подогрева в годовом режиме
в) для первого подогрева систем кондиционирования воздуха по уравнению
, (7.46)
где Iвк1I - энтальпия приточного воздуха после первого подогрева, кДж/кг;
Id, bd — коэффициенты, аппроксимирующие зависимость влагосодержания от средней температуры воздуха tсрв (7.4), принимаемые по табл. 9 прил. 2 в А. 1 [39];
qкн — теплота конденсации пара, равная 2501 кДж/кг.
Если tвн1пр >tвн1макс, то утилизированной теплоты недостаточно для нагрева приточного воздуха до tвк1 в течение всего отопительного периода.
Если tвн1пр <tвн1макс, то в период при значениях tвн1 > tвн1пр tвк1 обеспечивается за счет утилизированной теплоты.
4. Расчет годовой экономии тепловой энергии за счет потребления утилизированной теплоты проводится в зависимости от наличия характерных периодов работы в годовом режиме системы.
5. Годовое потребление утилизированной теплоты Qгодут, кВт, за один период находят:
а) I период (tвн1мин < tвн1 < tвн1кр ) при защите за счет:
• периодического оттаивания по уравнению
; (7.47)
• перепуска части теплоносителя по уравнению
; (7.48)
б) II период (tвн1кр < tвн1 < tвн1пр ) по уравнению
; (7.49)
в) III период (tвн1пр < tвн1макс) по формуле
; (7.50)
где Qчут - часовой расход утилизированной теплоты, кВт, в расчетном режиме при расчетной температуре наружного воздуха (параметры Б); tвн2 - начальная температура удаляемого воздуха, °С;
tвн1 - расчетная температура наружного воздуха, °С;
D - коэффициент, равный 3,6*103;
tвн1ср(I), tвн1ср(II), tвн1ср(III) - средняя температура, °С, наружного воздуха соответственно за I, II, III характерные периоды работы СУПТ, принимаемая по климатологическим данным (прил. 14) или по табл. 4.1 прил. 2 из А. 5, табл. 1 [39];
,
,
- время стояния температур наружного воздуха, соответственно, за I, II, III периоды, которые определяются по климатологическим данным (прил. 14);
п - коэффициент, учитывающий длительность работы СУПТ с учетом сменности, п. 2.4, с. 3 А. 5 [39].
6. Расчет средних температур и время их стояния за характерный период ведется по разделу 4, А. 5 [39] и прил. 14.
В прил. 14 представлены климатологические данные для расчета годового режима потребления тепла. В нем приводятся:
— нарастающий итог стояния температур воздуха за период от минимальной температуры для соответствующего города до средней температуры выбранного интервала температур t;
tвн1ср(ин) - определяется как полусумма крайних значений температур интервала;
Sот - нарастающий итог произведений: Sот =
tвн1ср.от.
7. В зависимости от температур tвн1кр, tвн1, tвн1пр, выбираются в прил. 14 расчетные интервалы температур. Расчет осуществляется для каждого характерного периода.
8. По данным прил. 14 определяются средние температуры выбранных интервалов по формуле
.___________________________ (7.51)
9. Из граф прил. 14 для расчетных интервалов выписываются значения
и Sот.
10. Если tвн1 равна tвср(ин) данного интервала, то
и Sот, соответственно, определяются по формулам:
;
,
где
, S6 - величины, имеющие большие цифровые значения;
, Sм - величины, имеющие меньшие цифровые значения.
11. Для значений tвн1, не совпадающих с tср(ин), величины
и Sот рассчитываются путем интерполяции соответственно по формулам:
; (7.52)
. (7.53)
12. Для каждого характерного периода работы СУПТ средняя температура °С наружного воздуха t, t или t определяется по формуле
. (7.54)
13. Годовое потребление утилизированной теплоты рассчитывается суммированием ее расходов за характерные периоды режимов работы СУПТ. При наличии всех трех периодов оно вычисляется по формуле
, кВт (7.55)
14. Годовое потребление теплоты в СУПТ от первичного источника тепла Qгод т, ГДж/год, определяется по формуле
, (7.56)
где Qтрч= Qутч + Qтч - требуемый расход теплоты, кВт, на нагрев приточного воздуха в расчетном режиме при температуре наружного воздуха;
- отопительный период, ч;
Qутгод - годовое потребление утилизированной теплоты, ГДж/год;
- средняя температура наружного воздуха за отопительный период, °С.
7.2.2. Порядок расчета для СУПТ с подогревом
15. Годовой режим работы этих систем в зависимости от заданных параметров наружного, приточного и удаляемого воздуха характеризуется двумя периодами (рис. 7.4).
Границей между периодами является критическая температура наружного воздуха tвн1кр , соответствующая критической температуре промежуточного теплоносиеля tжн2кр на входе в ТУБ вытяжных установок, ниже которой происходит обмерзание теплообменной поверхности.
16. Критическая температура промежуточного теплоносителя tжн2кр принимается равной tжк1 и рассчитывается по формуле
, (7.57)
где IВН2, tвн2 - заданные параметры удаляемого воздуха, соответственно, кДж/кг, °С;
- средний относительный перепад температур условной вытяжной установки, п. 12;
,
- соответственно, коэффициент наружного и внутреннего теплообмена вытяжной установки, Вт/(м2 °С), п. 17;
- коэффициент оребрения теплоутилизаторов согласно примечаниям в табл. 4 и 5 в А. 4 [39], принимаем равным:
• для ВН - 11;
• дляТП- 13,5;
• для КВСП и КВБП - 15,8;
• для КСК-3 и КСК-4 - 16,5.


Рис. 7.4. Периоды работы СУПТ с подогревом в годовом режиме
17. I период (tжн2 < tжн2кр) характеризует работу системы утилизации в условиях инееобразования на поверхности и защиты теплоутилизаторов от накопления инея.
II период (tжн2кр < tжн2 ) характеризует работу СУПТ без инееобразования на поверхности ТУБ вытяжной системы, которая обеспечивает требуемую температуру приточного воздуха в расчетном режиме.
18. Проводится расчет СУПТ при tвн1 =tотвн1 . По климатологическим параметрам, внесенным в исходные данные расчета п. 2, выписываем среднюю температуру наружного воздуха за отопительный период tотвн1 , °С, продолжительность отопительного периода
, ч, и температуру приточного воздуха tвк1от = tвк1.
7.2.3. Расчет для ТУБ приточной установки
19. Средняя температура промежуточного теплоносителя на входе в ТУБ определяется по формуле
tжн1от = tвн1от +
, (7.58)
где
- средний относительный перепад температур условной приточной установки в расчетном режиме, п. 12.
20. Средний относительный перепад температур условной приточной установки за отопительный период рассчитывается по формуле
. (7.59)
21. Отношение водяных эквивалентов Wот1 находится по табл. 12 прил. 2 в А. 1 [39] при известных значениях (Fo1’ )от , см. п. 11 и
от1 .
22. Уточняется расход промежуточного теплоносителя по формуле
Gжот =
, кг/ч (7.60)
23. Температура промежуточного теплоносителя после ТУБ приточной установки вычисляется по формуле
tжн1от = tжн1от -
, (7.61)
7.2.4. Расчет для ТУБ вытяжной установки
24. Отношение водяных эквивалентов этой установки определяют по формуле
W2от =
. (7.62)
25. Значение среднего относительного перепада температур условной вытяжной установки
, при известных значениях Wот2 и (Fo2 ‘)от, см. п. 11, находят по табл. 12 прил. 2 в А. 1 [39].
26. Средняя температура удаляемого воздуха за отопительный период определяется по формуле
tвк2от = tвн2 -
, (7.63)
где tотжн2 — принимается равной температуре на выходе из ТУБ приточной установки tотжк1 .
27. Температура промежуточного теплоносителя после ТУБ вытяжной установки рассчитывается по формуле
tжк2от = tжн2от -
, оС. (7.64)
28. При tотжк2 < tотжн1 требуется дополнительный нагрев промежуточного теплоносителя от tотжк2 до tотжн1 в водоподогревателе за счет первичного источника тепла.
В противном случае будет достаточно утилизированной теплоты. Дать принятую схему СУПТ в режиме отопительного периода с нанесением расчетных температур.
29. Часовой средний расход утилизированной теплоты за отопительный период рассчитывается по формуле
, кДж/ч. (7.65)
30. Годовое потребление утилизированной теплоты Qутгод, кДж/год,
находится:
• при защите от обмерзания ТУБ за счет периодического оттаивания
; (7.66)
• при защите от обмерзания ТУБ за счет перепуска части теплоносителя по формуле
(7.67)
• при отсутствии защиты от обмерзания ТУБ по выражению
; (7.68)
при наличии двух характерных периодов по формуле
. (7.69)
Годовое потребление теплоты в СУПТ от первичного источника тепла определяется по формуле (7.56).
31. Требуемый расход теплоты, кВт, на нагрев приточного воздуха в расчетном режиме вычисляется по уравнению
. (7.70)
7.2.5. Подбор вспомогательного оборудования
Нагрев промежуточного теплоносителя в СУПТ с подогревом осуществляется в водо-водяных водоподогревателях для тепловых сетей по ТУ 400-28-249-82Е. Их расчет и подбор выполняют согласно п. 24.1 главы 24, п. 2.3 главы 2.
Дополнительный подогрев приточного воздуха в СУПТ без подогрева осуществляется в калориферных установках.
Расчет калориферов выполняется по известной методике. Технические данные калориферов даны в [36, 37, 38].
Для обеспечения надежной работы СУПТ в течение отопительного периода в проекте следует предусмотреть решение, которое обеспечивает заполнение системы промежуточным теплоносителем, ее подпитку при утечках, сбор незамерзающего теплоносителя при ее опорожнении с возвратом в систему, хранение некоторого запаса для компенсации подпитки.
При теплоносителе воде предусматривается традиционная схема.
При незамерзающем теплоносителе СУПТ оборудуются двумя баками: для приготовления и сбора раствора и расширительным; циркуляционным и подпиточными насосами, последний обеспечивает постоянное давление перед циркуляционным насосом и используется для опорожнения системы. Он включается автоматически или вручную по сигналу о снижении уровня раствора.
Схема системы с двумя баками дана на рис. 21.2 прил. 1, рис. 3 А. 1 [39].
Расширительный бак устанавливается в верхней части системы, обеспечивается сигнализатором уровня и применяется для компенсации расширения теплоносителя и удаления воздуха из системы. В качестве расширительных баков применяются баки, изготовленные по [40].
Растворные баки (для приготовления и сбора незамерзающего теплоносителя) размещаются в нижней части системы, обеспечивая тем самым ее самотечное опорожнение. Для этого применяют баки, выполняемые по [41].
В баке приготовления раствора обозначают контрольные уровни:
• нижний - на 100-150 мм выше днища бака;
• верхний - соответствующий суммарному объему требуемого объема теплоносителя на подпитку и объема раствора в баке до нижнего уровня.
В СУПТ предусматривают установку двух циркуляционных насосов для обеспечения циркуляции промежуточного теплоносителя. Один из насосов резервный.
Циркуляционный насос может быть использован для подпитки и опорожнения системы. Он устанавливается после ТУБ вытяжных установок по ходу движения теплоносителя. В СУПТ применяются насосы общего назначения. Мощность электродвигателя определяют с учетом плотности теплоносителя.
Схемы обвязки приточных и вытяжных теплоутилизационных блоков трубопроводами промежуточного теплоносителя должны обеспечивать противоточное движение воздуха и теплоносителя. Скорость движения теплоносителя во всех режимах должна быть не менее 0,35 м/с.
Трубопроводы 015 и 20 мм выполняются из водогазопроводных труб ГОСТ 3262-75, а 025 мм и выше - из электросварных термообработанных труб толщиной не менее, чем у водогазопроводных.
Соединения трубопроводов - на сварке. Запорно-регулирующая арматура - фланцевая обычная для внутренних санитарно-технических систем.
Необходимость изоляции ТУБ, трубопроводов, баков и арматуры в СУПТ определяется при проектировании из условий невыпадения конденсата на поверхности и с целью уменьшения потерь тепла на основании технико-экономического расчета в соответствии с рекомендациями [39].
При конструировании системы трубопроводов и размещения теплоутилизационного оборудования предусматривают технические решения, обеспечивающие максимальную сохранность промежуточного теплоносителя:
• разводку системы необходимо выполнять с уклоном к растворному баку;
• воздушные краны следует снабжать трубопроводами, спускающимися на уровень пола или площадки обслуживания с целью сбора промежуточного теплоносителя в переносную емкость;
• спускные краны устанавливаются в местах, доступных для размещения переносных емкостей при сливе из отдельных частей системы.
Испытывают системы испытательным давлением рисп = 1,25 рраб, но менее 2 кгс/см2 в самой нижней точке системы.
7.2.6. Последовательность подбора оборудования
1. Определяют расход промежуточного теплоносителя
, м3/ч, (7.71)
где Gж - расход промежуточного теплоносителя, кг/ч;
ж — плотность теплоносителя, кг/м3.
2. Подбирают сечение трубопроводов промежуточного теплоносителя
, м2, (7.72)
где vж - скорость промежуточного теплоносителя в трубопроводе, принимаемая равной 1-1,5 м/с по табл. 4.2 прил. 2, А. 1 [39].
3. Вычисляют вместимость трубопроводов и теплоутилизационных блоков (ТУБ)
, м3; (7.73)
, м3, (7.74)
где
- удельная вместимость, м3, трубопровода длиной 1 м, по табл. 3 прил. 2;
lтр - длина трубопроводов, м;
- вместимость ТУБ, м3, определяется по табл. 4 прил. 2;
п - число устанавливаемых ТУБ.
4. Объем промежуточного теплоносителя для заполнения СУПТ (вместимость системы) вычисляют по формуле
, м3, (7.75)
где 1,2-1,4 - коэффициенты запаса.
5. Вместимость расширительного бака определяют по формуле
Vбр = 0,045 Vc , м3. (7.76)
По [40] подбирают бак, внутренняя поверхность которого должна иметь антикоррозийное покрытие.
6. Считают вместимость бака для приготовления раствора.
, м3. (7.77)
где V6.н = (0,05-0,1) V6.пр - объем части бака, м3, от его днища до нижнего уровня;
Vжп = (0,001-0,025) Vc - объем теплоносителя, м3, для подпитки в течение одного часа;
- объем промежуточного теплоносителя, м3, необходимый для хранения в баке для компенсации подпитки в течение времени
, допускается принимать 1-2 недели, но
< Vc.
Вместимость бака определяется путем решения этого уравнения относительно Vб.пр.
Бак для приготовления и хранения раствора принимают по данным [41]. В первый год эксплуатации объем промежуточного теплоносителя заказывается в объеме
, (7.78)
где tот - число часов отопительного периода, ч;
п - коэффициент, учитывающий сменность работы производства.
При определении объема промежуточного теплоносителя должно выполняться неравенство
Vc (7.79)
В противном случае
принимается равным вместимости системы.
На последующие годы эксплуатации раствор для приготовления промежуточного теплоносителя заказывается службой эксплуатации в объеме, необходимом для подпитки.
7.3. Принципиальные схемы систем автоматизации СУПТ
Системы утилизации с промежуточным теплоносителем должны оборудоваться средствами контроля и автоматического регулирования.
Системы автоматического регулирования (САР) должны обеспечивать:
• поддержание температуры приточного воздуха;
• защиту от замерзания промежуточного теплоносителя;
• защиту от замерзания теплоносителя в трубках дополнительного воздухонагревателя в потоке приточного воздуха;
• защиту от инееобразования на теплообменной поверхности теплоутилизаторов вытяжных установок;
• защиту от опорожнения контура промежуточного теплоносителя.
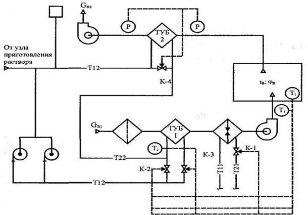
Принципиальная схема для СУПТ без подогрева дана на рис. 7.5.

Рис. 7.5. Принципиальная схема автоматического регулирования СУПТ без подогрева
Система стабилизации температуры приточного воздуха по сигналу датчика Т-1 постепенно закрывается клапаном К-1, сокращая расход теплоносителя через воздухонагреватель дополнительного подогрева. Если клапан К-1 полностью закрыт, то сигнал датчика Т-1 поступает на клапан К-2, который обеспечивает перепуск части теплоносителя, минуя ТУБ-1 приточной установки.
Система защиты промежуточного теплоносителя от замерзания обеспечивается датчиком Т-2, который подключен к клапану К-3, регулирующему расход теплоносителя через ТУБ-1 приточной установки. При понижении температуры теплоносителя по воде ниже 7 оС, а незамерзающего раствора ниже заданной, отключается вентилятор приточной установки.
Защита от обмерзания теплоутилизаторов вытяжных установок обеспечивается путем перепуска части промежуточного теплоносителя через клапан К-4 по сигналу датчика перепада давлений в вытяжном канале.
Второй способ защиты - это периодическое отключение циркуляционного насоса по реле времени на 0,5 часа через 8 часов работы системы.
23. Образ Гамлета - лекция, которая пользуется популярностью у тех, кто читал эту лекцию.
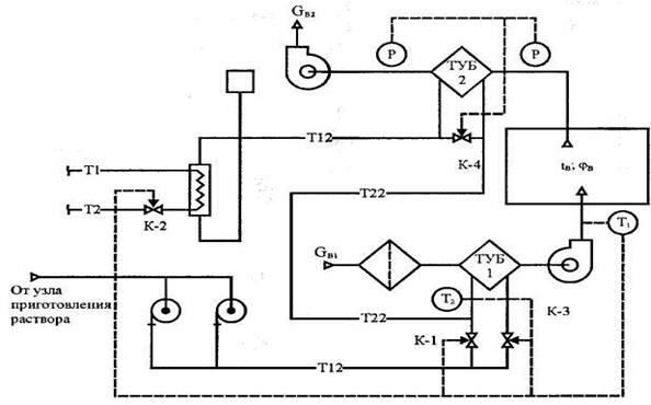
Принципиальная схема для СУПТ с подогревом приведена на рис. 7.6.

Рис. 7.6. Принципиальная схема автоматического регулирования СУПТ с подогревом
Система стабилизации температуры приточного воздуха обеспечивается датчиком Т-1 и клапаном К-2, установленным на обратном трубопроводе теплосети и сокращающим расход теплоносителя через водоподогреватель. Если клапан К-2 закрыт, а температура приточного воздуха увеличивается, то датчик Т-1 подает сигнал на клапан К-1, обеспечивающий перепуск горячего теплоносителя, минуя ТУБ-1 приточной установки.
Защита промежуточного теплоносителя от замерзания проектируется аналогично защите в СУПТ без подогрева.
Защита от обмерзания теплоутилизаторов ТУБ-2 вытяжных установок проектируется аналогично защите в СУПТ без подогрева.




























