Циклы и схемы газовых хм
Лекция 12.
Циклы и схемы газовых хм.
Рабочее вещество в газовых ХМ (ГХМ) во всех частях схемы находится в газообразном состоянии. Процессы проходят, как правило, в надкритической области по давлениям и температурам. На рис. стр. ?????? это 8-10.
Наибольший интерес представляет ГХМ, которая работает на воздухе в качестве рабочего вещества. Их обозначают как ВХМ. Критическая температура воздуха -140оС. Критическое давление 3,76 МПа.
К ГХМ относятся: системы с использованием вихревой трубы (эффект Ранка), пульсационные системы охлаждения (см. раздел физические основы ТНТ). Эти системы в данном разделе не рассматриваются. Рассматриваются циклы с расширением газа в детандерах с отдачей внешней работы.
Классификацию ГХМ проводят по двум признакам: 1) замкнутым циклом и разомкнутым циклом; 2) нерегенеративные и регенеративные циклы.
Основные особенности газовых циклов.
Холодопроизводительность ГХМ зависит от разности температур, на которую нагревается охлажденный газ в процессе охлаждения объекта.

Рекомендуемые материалы

Для воздуха:
.
Если принять, что газ при охлаждении объекта нагревается на
, то

Удельная объемная холодопроизводительность циклов парокомпрессионных ХМ находится в пределах
, отсюда следует, что для равной холодопроизводительности с парокомпрессионной ХМ в ГХМ должен циркулировать объем рабочего вещества на два порядка больше, чем в парокомпрессионной ХМ. В связи с этим для сжатия рабочего вещества используется турбокомпрессоры, которые при приемлимых размерах имеют столь высокую объемную производительность в
.
Допустим, что
тогда для ПХМ
а для ГХМ
.
Вторая особенность ГХМ заключается в том, что доля работы детандера, возвращаемая в систему ГХМ, велика в общей работе термодинамического цикла ГХМ, Она намного выше доли работы, теряемой в дросселе парокомпрессионной ХМ (см. раздел термодинамические основы).
В связи с этим энергетическая эффективность ГХМ при одинаковых температурах источников: Тинт, Тивт, Тос – значительно ниже, чем у парокомпрессионных ХМ. В связи с этим ГХМ могут конкурировать с ПХМ лишь при весьма низких температурах: Тинт<-80оС.
Однако, во многих случаях, когда требуется простота устройства ХМ, ГХМ находит применение и при более высоких температурах ИНТ, например в самолетных кондиционерах. В последнее время, в условиях необходимости отказа от экологически небезопасных фреонов большое внимание уделяется совершенствованию и расширению области применения ГХМ, работающих на воздухе, т.е. ВХМ. Как правило в схеме ГХМ присутствуют следующие основные элементы:
1. Компрессор, сжимающий газ до необходимого давления.
2. Теплообменнтк, охлаждающий газ (как правило тепло отводится в ОС).
3. Детандер, в котором газ расширяется до заданного низкого давления.
4. Теплообменник, в котором охлажденный газ, нагреваясь охлаждает объект (ИНТ).
Работа детандера отдается на вал машины и подведенная энергия извне, например от электродвигателя, равна разности работ компрессора и детандера.
Теоретический цикл нерегенеративной ГХМ.

Процессы:
1-2 – сжатие газа в компрессоре по изоэнтропе;
2-3 – охлажение газа в ПХ в пределе до Тос.
3-4 – расширение газа в детандере по изоэнтропе с отдачей работы на вал машины.
4-1 – нагрев холодного газа в процессе охлаждения в ОБ объекта в пределе до Тинт.
Работа цикла равна разности работ сжатия
и расширения
:
.
Расчет параметров:
В той области диаграммы состояния, в которой происходят процессы ГХМ, свойства газа приближаются к свойствам идеального газа, что позволяет представлять разность энтальпий как произведение постоянной величины теплоемкости газа Cp на разность температур в соответствующем процессе.





Для изоэнтропного процесса справедливо следующее:



В данном теоретическом цикле процессы сжатия и расширения обратимы, т.к. проходят по S=const. Степень обратимости цикла, в целом, зависит от изменения температуры источников Тинт и Тос.
Оценим обратимость теоретического цикла ГХМ в двух вариантах.
1-й вариант:
Тос=const; Тинт= const, тогда эквивалентный обратимый цикл – это цикл 1-2’-3-4’.

Поскольку Т2>Тос, то
.
2-й вариант:


В этом случае эквивалентный обратимый цикл – это цикл Лоренца.

Здесь теоретически возможен вариант, что этот теоретический цикл обратим, в случае если теплоемкости источников (ИНТ, ОС) и теплоемкость рабочего вещества одинаковы, т.е. равны между собой. Например, если и рабочее вещество и ОС и ИНТ – это воздух.
Изменение параметров цикла при действительных процессах сжатия и расширения.
В действительном цикле ГХМ процессы сжатия и расширения происходят с необратимыми потерями, они отклоняются от изоэнтропы, в результате работа сжатия увеличивается, работа детандера, отдаваемая на вал машины, уменьшается, работа цикла увеличивается, холодильный коэффициент уменьшается.



1-2’ – действительный процесс сжатия;
3-4’ – действительный процесс расширения в ДТ;
1-2’-3-4’ – в целом рассматриваемый цикл;
1-2-3-4 – цикл с теоретическими процессами сжатия и расширения.



Преобразуем выражение для действительной холодопроизводительности.



Потери в детандере и КПД процесса расширения
не только увеличивает работу цикла (знаменатель), но и уменьшает холодопроизводительность (числитель). Это является причиной относительно низкого холодильного коэффициента ГХМ (ВХМ) по сравнению с циклом парокомпрессионных ХМ. При этом теоретический цикл ГХМ по холодильному коэффициенту может быть вполне конкурентноспособен.
Теоретический цикл регенеративной ВХМ.

Холодопроизводительность регенеративного и нерегенеративного цикла одинакова.
1-2-3-4 – регенеративный цикл;
1’-2’-3’’-4 – нерегенеративный цикл;
На участвке 2-3-4 – прямой поток газа, 4-1-2 – обратный поток газа.
Процессы:
1-2 – сжатие в КМ по S=const;
2-3’ – охлаждение сжатого газа в ПХ, в пределе до Тос;
3’-3 – охлаждение прямого потока газа в РТ обратным холодным газом, в пределе до Тинт;
3-4 – расширение газа в детандере по S=const;
4-1’ – нагрев холодного воздуха в процессе охлаждения объекта, в пределе до Тинт;
1’-1 – нагрев обратного потока газа в РТ, в пределе до Тос.
Расчет параметров.





Сопоставим холодильные коэффициенты регенеративного и нерегенеративного циклов. По постановке задачи холодопроизводительность обоих циклов

Поэтому сравнение холодильного коэффициента можно выполнить сравнивая работу цикла, которая в знаменателе. В обоих циклах, при условии, что изобары эквидистантны (параллельны), то температура Т2=Т2’.
Пользуясь
, заполним


У обоих циклов 
Анализируем соотногение 
Вывод: 

Преимущества регенеративного цикла:
1. Давление p2<<p2’;
2. Отношение давлений
;
3. Влияние потерь в процессе сжатия и расширения в действительном регенеративном цикле значительно меньше, чем в нерегенеративном, поэтому

В связи с этим во всех случаях, когда это по условиям использования ГХМ возможна реализация регенеративного цикла, его применение целесообразно, т.к. достигается более высокая энергетическая эффективность (холодильный коэффициент) и требуемое давление газа (воздуха) для достижения заданной температуры t4 обеспечивается при более низком давлении.
Возможность реализации регенеративного цикла связана с двумя факторами:
1. Это замкнутый цикл, когда одно и тоже количество воздуха циркулирует в системе.
2. Холодный воздух после охлаждения объекта может быть направлен в регенеративный теплообменник. В разомкнутых циклах, как правило, регенеративный цикл осуществлен быть не может, и применяется нерегенеративный цикл.
Регенеративный цикл легко реализуется, если холодный воздух охлаждает в, теплообменнике, какой-то теплоноситель ИНТ (жидкость, воздух).
Наиболее целесообразно охлажденный воздух после детандера использовать непосредственно для охлаждения каких-то тел, т.е. хладагент и теплоноситель объединяются между собой.
Почему это привлекательно?
Потому, что: 1) нет потерь от передачи тепла от ХА к какому-то теплоносителю; 2) воздух – экологически чистое вещество, которое в процессе охлаждения объекта может непосредственно контактировать с ним. В этом случае охлаждаемые тела размещаются в некой изолированной камере, в эту камеру подается холодный воздух после детандера, воздух, в контакте с охлаждаемыми телами, подогревается, затем надо суметь его вывести из камеры и направить в регенеративный теплообменник. Сама камера должна быть герметичной, чтобы холодный воздух из нее не вытекал и теплый воздух (снаружи) в нее не поступал.

Использование нерегенеративной ВХМ с разомкнутым циклом.

Для энергетической эффективности ВХМ важно, чтобы разность температур, на которую холодный воздух нагревается в контакте с охлажденным объектом, была как можно больше. Если замораживаемый объект приходит с Тос и должен быть заморожен и иметь температуру, в замороженном состоянии, достаточно низкую, например -60оС, то использование нерегенеративной ВХМ будет иметь наиболее высокую энергетическую эффективность, в сравнении с другими способами замораживания, например, с использованием парокомпрессионной ХМ.
ВХМ с разомкнутым циклом и давлением после детандера ниже атмосферного (русский цикл).

Процессы:
3 – атмосферный воздух, давление р2 и температура ОС.
3-4 – охлаждение воздуха в РТ в пределе до температуры Т6 после детандера.
4-5 – нагрев воздуха в камере, в контакте с охлаждаемыми объектами.
5-6 – расширение воздуха в детандере до давления ниже атмосферного.
6-1 – нагрев обратного потока воздуха в пределе до Тос в РТ за счет охлаждения прямого потока воздуха в процессе 3-4.
1-2 – сжатие воздуха до атмосферного давления и выброс в атмосферу (нагретый воздух может быть использован для практических целей).
Для работоспособности этой системы, в воторую поступает влажный атмосферный воздух, регенеративный теплообменник выполняется из двух параллельно работающих аппаратов, один из которых захолаживается для охлаждения поступающего воздуха, а второй освобождается от инея. Прямой и обратный потоки периодически переключаются на один и второй аппарат.


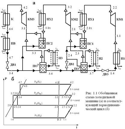
Рис. 1.1. Обобщенная схема ХМ (а) и соответствующий термодинамический цикл (б)
Обозначение точек циклов
В общем случае обозначение точек состоит из двух цифр.
Первая цифра означает уровень давления в циклах (начиная
с давления кипения 1-й ступени и заканчивая давлением конденсации), например,
1, 2, 3… (j – 1), j… (n – 1), n,
Где j ― текущее значение уровня давления;
j –1 ― предыдущее значение (перед текущим) уровня давления;
n ― порядковый номер последнего уровня давления;
Вторая цифра обозначает точку по ее физическому смыслу
в диаграмме состояния:
1 ― начало сжатия для ступени;
2 ― конец сжатия в ступени;
2x ― после охлаждения в ПХ;
3 ― на правой пограничной кривой (сухой насыщенный пар);
4 ― после дросселирования с более высокого уровня давления;
5 ― жидкости на выходе из ПОП (условная промежуточная точка);
6 ― на левой пограничной кривой (насыщенная жидкость);
7 и 8 ― переохлаждение жидкости на выходе из K, ПОП, ПВ
|
|
Применяемые холодильные агенты.
| Название | Химическая формула, состав, торговая марка | Молекуляр-ная масса,μ, г/моль | Нормальная температура кипения, ts,oC | Критическая температура tкр,oC | Критическое давление Ркр, МПа | ODP | GWP | Токсичность 1), ppm | Воспламе-няемость | |
| Озоноразрушающие хладагенты. Хлорфторуглероды ХФУ (CFC). | ||||||||||
| R11 | CCl3F | 137.37 | 23.8 | 198.0 | 4.47 | 1.000 | 4 000 | |||
| R12 | CCl2F2 | 120.91 | -29.8 | 11.8 | 4.12 | 0.900 | 8 500 | 1 000 | Нет | |
| R13 | CClF3 | 104.46 | -81.4 | 28.8 | 3.87 | 1.000 | 11 700 | - | ||
| Хладагенты с низкой азоноразрушающей активностью (переходные). Гидрохлорфторуглероды ГХФУ (HCFC). | ||||||||||
| R123 | CHCl2СF3 | 152.93 | 27.9 | 183.7 | 3.67 | 0.020 | 93 | |||
| R142b | CH3CCl F2 | 100.50 | -9.8 | 137.2 | 4.12 | 0.066 | 2 000 | 2 000 | Да | |
| - | R22/R142b (63,5/36/5) | 91.587 | -31.7 – (-21.8) | - | - | 0.056 | 1 820 | 1 000 | Нет | |
| R401A | R22/R152a/R124 (53/13/34) | 94.44 | -33.1 | 108.0 | 4.60 | 0.036 | 1 120 | 1 000 | Нет | |
| R401B | R22/R152a/R124 (61/11/28) | 92.84 | -34.7 | 106.4 | 4.68 | 0.038 | 1 230 | 1 000 | Нет | |
| R409A | R22/R124/R142b (60/25/15) | 96.67 | -36.6 | 116.0 | 4.70 | 0.048 | 1 510 | 1 000 | Нет | |
| R22 | CHClF2 | 86.47 | -40.8 | 96.2 | 4.99 | 0.050 | 1 700 | 1 000 | Нет | |
| R408A | R125/R134a/R22 (7/46/47) | 97.02 | -43.5 | 83.5 | 4.34 | 0.024 | 3 060 | 1 000 | Нет | |
| R402B | R125/R290/R22 (38/2/60) | 94.71 | -47.4 | 82.6 | 4.45 | 0.033 | 2 080 | 1 000 | Нет | |
| R402A | R125/R290/R22 (60/2/38) | 101.55 | -49.2 | 75.5 | 4.13 | 0.022 | 2 380 | 1 000 | Нет | |
| R410A | R22/R125 (50/50) | 72.59 | -51.4 | 84.9 | 4.95 | 0? | 1 370 | 1 000 | Нет | |
| 1) По данным фирмы Дюпон. Величина 1 000 соответствует ПДКр.з=3 000 мг/м3. | ||||||||||
| Озонобезопасные хладагенты. Гидрофторуглероды ГФУ (HFC), фторуглероды (FC) | ||||||||||
| RC318 | CF2CF2CF2CF2 | 200.04 | -7.0 | 115.4 | 2.78 | 0 | 9 100 | ? | Нет | |
| R134a | CH2FCClF3 | 102.03 | -26.1 | 101.1 | 4.06 | 0 | 1 300 | 1 000 | Нет | |
| - | R290/R600a (50/50) | 51.107 | -31.5 – (-23) | 110.0 | 3.9 | 0 | 3 | 1 000 | Да | |
| - | R290/R600 (60/40) | 49.6 | -35.42-(-20.26) | 128.3 | 4.78 | 0 | 3 | 1 000 | Да | |
| R407C | R32/R125/R134a (23/25/52) | 86.20 | -43.6 | 87.3 | 4.82 | 0 | 1 370 | 1 000 | Нет | |
| R407A | R32/R125/R134a (20/40/40) | 90.11 | -45.5 | 82.8 | 4.54 | 0 | 1 620 | 1 000 | Нет | |
| R404A | R125/R143a/R134a (44/52/4) | 97.60 | -46.5 | 72.1 | 3.73 | 0 | 3 850 | 1 000 | Нет | |
| R507A | R125/R143a (50/50) | 98.86 | -46.7 | 70.9 | 3.79 | 0 | 3 900 | 1 000 | Нет | |
| R407B | R32/R125/R134a (10/70/20) | 102.94 | -47.3 | 75.8 | 4.16 | 0 | 2 300 | 1 000 | Нет | |
| R410B | R32/R125 (43/55) | 75.57 | -51.3 | 84.1 | 4.78 | 0 | 1 490 | 1 000 | Нет | |
| R23 | CHF3 | 70.01 | -82.1 | 26.3 | 4.87 | 0 | 12 100 | 1 000 | Нет | |
| R508B | R23/R116 (46/54) | 95.39 | -86.9 | 13.7 | 3.94 | 0 | 12 200 | 1 000 | Нет | |
| Озонобезопасные природные хладагенты. | ||||||||||
| R600 | CH3CH2CH2CH3 | 58.12 | -0.5 | 152.0 | 3.8 | 0 | - | 1 000 | Да | |
| R600a | CH(CH3)2CH3 | 58.12 | -11.8 | 135.0 | 3.65 | 0 | - | 1 000 | Да | |
| R717 | NH3 | 17.03 | -33.3 | 133.0 | 11.42 | 0 | <1 | 50 (25) | Да | |
| R290 | CH3CH2CH3 | 44.10 | -42.8 | 96.8 | 4.25 | 0 | 3 | 1 000 | Да | |
| R744 | CO2 | 44.01 | -78.4 | 31.1 | 7.38 | 0 | 1 | 5 000 | Нет | |
| R170 | CH3CH3 | 30.07 | -88.8 | 32.2 | 4.89 | 0 | 3 | 1 000 | Да | |
| R729 | Воздух | 28.96 | ? | -140.45 | 3.766 | 0 | 0 | - | Нет | |
| R718 | Вода H2O | 18.02 | 100.0 | 374.2 | 22.1 | 0 | <1 | - | Нет | |
Важнейшие чистые рабочие вещества, применяемые в холодильной технике.
| Обозначение | Химическая формула | μ, кг/моль | ts, oC | tкр, oC | Ряд | Озонов. опасн. | К | |
| Низкое давление | R123 R11 R114 R142 R124 R600 | CHF3Cl CFCl3 C2F4Cl2 C2H3F2Cl C2HF4Cl C4H10 | 152,8 137,37 170,92 100,49 136,5 58,1 | 27,9 23,65 3,36 -9,8 -11 -12 | 185,0 198 145,7 137,1 122,2 - | Этан Метан Э Э Э Бутан | Переходн. Опасный О Переходн. П Безопасн. | 1,13 1,107 1,135 - - |
| Среднее давление | R134a R12 R717 R22 R290 R143 R125 | C2H2F4 CF2Cl2 NH3 CHF2Cl C9H8 C2H3F3 C2HF5 | 102,02 120,91 17,03 86,47 44,1 84,04 120,02 | -26,5 -29,74 -33,35 -30,81 -41,97 -47,58 -48,5 | 100,6 112 132,4 96,13 96,71 73,1 66,3 | Э М - М Пропан Э Э | Б О Б П Б Б Б | - 1,14 1,3 1,16 1,13 - - |
| Высокое давление | R744 R13 R23 R17C R14 | CO2 CF3Cl CHF3 C2H6 CF4 | 44,1 104,46 70,01 30,07 88,0 | -78,5 -81,59 -82,14 -88,53 -128,02 | 31,2 28,75 26,3 32,27 -45,65 | - М М Э М | Б О Б Б Б | 1,3 - - 1,25 1,22 |
| Вода Воздух | H2O смесь газов | 18,06 28,25 | 100 -192 -195 | 374,2 -140,7 | - - | Б Б | 1,33 1,4 |
Таблица Физико-химических свойствв масел
| В 5.2 | В 100 | ВSE 32 | BSE 55 | BSE 160 | |
| Кинематическая вязкость, мм2/с 40оС 100 оС | 38 4,9 | 98 8,1 | 33,5 6,2 | 52,5 8,7 | 170 17,2 |
| Плотность при 15 оС кг/м3 | 876 | 870 | 1005 | 1010 | 974 |
| Температура застывания, оС | -45 | -30 | -54 | -51 | -30 |
| Температура вспышки, оС | 180 | 196 | 250 | 284 | 275 |
| Температура хлопьеобраз-я, оС | -60 | - | - | - | - |
| Кислотное число, "5 Расчет газопровода" - тут тоже много полезного для Вас. мг КОН/г | <0.04 | <0.04 | 0.02 | 0.02 | 0.02 |























