Мокрая очистка газов
Мокрая очистка газов
Высокая степень извлечения пыли размером менее 2-5 мм из газов достигается мокрой очисткой, т.е. промывкой водой или другой жидкостью. Мокрая очистка наиболее эффективна тогда, когда допустимо охлаждение и увлажнение газа. При охлаждении газа ниже точки росы, конденсирующиеся водяные пары увеличивают вес пылинок, играющих роль центров конденсации и облегчается выделение пылинок из газа.
Недостатком мокрой очистки является образование шламовой воды, часто вызывающей коррозию аппаратуры и подвергающихся дальнейшему разделению (в отстойниках).
Аппараты мокрой очистки называются скрубберами
1. Плёночные и насадочные скрубберы (кварц, кокс, кольца, хордовая насадка).
2. Полые скрубберы – башни с разбрызгивающими форсунками на разных высотах. Газ движется вверх со скоростью не боле 0,8-1,5 м/с.
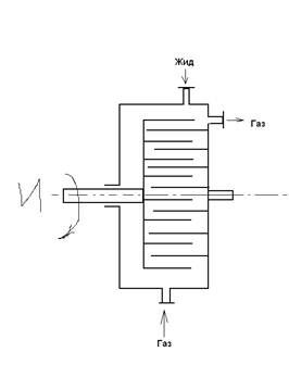
3. Механические газопромыватели – дезинтеграторы. Они представляют собой быстро вращающийся ротор со стержнями, проходящими между неподвижными стержнями корпуса. Жидкость тонко распыливается в газе. На выходе газ необходимо очищать от тумана.

Рекомендуемые материалы
4. Центробежные скрубберы. (ВТИ) Газ подаётся тангенциально снизу. Стенки орошаются водой, которая стекает плёнкой. Пыль на стенках смачивается и удаляется. Пыль не отражается от стенок из-за местных завихрений, как в обычных циклонах. Достоинства: высокая степень очистки; низкое гидравлическое сопротивление; простота устройства.

Центробежный скруббер конструкции ВТИ
1 – корпус; 2 – входной патрубок; 3 – сопло; 4 – коническое днище; 5 – выходной патрубок.
5. Скруббер Вентури. Вода подаётся в горловину трубы Вентури (2) под избыточным давлением 0,3-1 атм и тонко распыливается движущимся с большой скоростью (60-100 м/с) газом. Мелкие капли укрупняются на частицах пыли в диффузоре, где скорость газа снижается до 20-25 м/с. В циклонном аппарате (5) 0,4-5 м/с под действием центробежной силы частицы воды и пыли удаляются в отстойник (6), откуда шлам удаляется, а вода вновь подаётся центробежным насосом (7) на скруббер. Эффективно улавливаются тонкие частицы (туман серной кислоты) до 99%, прост по устройству, но велико гидравлическое сопротивление (150-1000мм вод. ст.).

Схема скруббера Вентури
1 – конфузор; 2 – горловина; 3 – отверстия для ввода жидкости; 4 – диффузор; 5 – циклонный сепаратор; 6 – отстойник; 7 – насос.
6. Пенные пылеуловители. Камера прямоугольного или круглого сечения с перфорированной тарелкой. Основная часть жидкость удаляется с пеной через порог ( около 80%), а около 20% проваливается через отверстия и улавливает в подтарелочном пространстве более крупные частицы. Есть унос капель.

Барботажный (пенный) пылеуловитель
1 – камера; 2 – тарелка; 3 – штуцер для подачи воды; 4 – патрубок для ввода запыленного газа; 5 – порог; 6 – сливной штуцер.
Преимущества: высокая степень очистки; малое гидравлическое сопротивление.
Недостатки: возможность забивки решётки и снижение эффективности с увеличением размеров аппарата.
Очистка газов фильтрованием
В зависимости от вида фильтровальной перегородки различают следующие фильтры для газов:
1. С гибкими пористыми перегородками (ткани, волокнистые материалы, металлоткани);
2. С полужёсткими перегородками (слой из волокон, стружек и др.);
3. С жёсткими пористыми перегородками;
4. С зернистыми слоями из кокса, гравия, песка и др.
Рукавные фильтры. Запылённый газ попадает в тканевые мешки (рукава), нижние концы которых закреплены на патрубках общей трубной решётки. Пыль осаждается на внутренней поверхности и в порах ткани, а газ проходит наружу.

Рукавный фильтр с механическим встряхиванием и обратной продувкой ткани
I-IV – секции фильтра; 9 – вентиляторы; 2 – входной газоход; 3 – камера; 4 – рукав; 5 – распределительная решётка; 6,8 – дроссельные клапаны; 7 – выхлопная труба; 10 – встряхивающий механизм; 11 – рама; 12 – шнек; 13 – шлюзовый затвор.
По мере увеличения сопротивления, рукава периодически очищают встряхиванием при помощи специального кулачкового механизма, в это время работает другая секция фильтра. Пыль выгружается шнеком.
Переключение на очистку и встряхивание (с продувкой осуществляется автоматически через 5-8 минут на 20-30 секунд).
Выбор ткани определяется ее механической прочностью, химической и термической стойкостью. Верхний температурный предел обуславливается термостойкостью ткани (
для шерстяных,
для х/бум.); нижний – температурой точки росы (выше
на
).
В настоящее время применяют синтетические волокна, стекловолокна (до
).
Конструкции рук. фильтров нормализованы: 3-12 секций. В каждой секции 8 рукавов
и
.
. Сопротивление: 
Достоинства: высокая степень очистки от тонкодисперсной пыли;
Недостатки:
а) Сравнительно быстрый износ и закупорка пор ткани;
б) Непригодность для очистки влажных газов.
2. Фильтры с полужесткими пористыми перегородками.
Масляные (висциновые) фильтры представляют собой ячейки
, закрытые с двух сторон сетками, заполненные стекловатой или металлическими кольцами (стружкой), шлаковатой, смоченной специальным высоковязким висциновым маслом (смесь машинного масла, глицерина и
).
Ячейки устанавливают встык. Улавливаемая пыль прилипает к насадке. Ячейку можно достать, промыть и смочить свежим маслом.
Фильтры Петрянова – ультратонкие полимерные волокна.
3. Фильтры с жесткими пористыми перегородками.
Используются для сверхтонкой очистки газов – представляет собой аппарат с жесткими перегородками из керамических, металлокерамических и пластмассовых пористых материалов.
Высокая степень очистки достигается за счет извилистости и многослойного расположения пор в фильтрующем материале.
Имеет ряд керамических гильз, проницаемых для газа.
Пыль оседает на наружной поверхности. Очистка от пыли периодическая – обратной продувкой сжатым воздухом.
4. Фильтры с зернистыми слоями.
Для тонкой очистки газов от масла (сжатый воздух), сажи, пыли (синтез-газ) и др.
Сравнение и выбор газоочистительной аппаратуры
Выбор аппарата зависит от многих факторов.
Главными из них являются:
1) Свойства пыли (сухая, гигроскопическая, липкая и др.) и размеры ее частиц.
2) Влажность газа и содержание в нем пыли.
3) Требуемая степень очистки газа.
4) Допустимое гидравлическое сопротивление и другие экономические показатели – стоимость очистки аппарата.
| Аппараты | Размеры отделяемых частиц, мкм | Степень очистки, % | Гидравлическое сопротивление, |
| Пылеосадительные камеры | Более 100 | 30-40 | - |
| Жалюзийные пылеуловители | Более 25 | 60 | 80 |
| Циклоны конические | Более 10 | 70-95 | 40-70 |
| Циклоны батарейные | Более 10 | 85-95 | 50-80 |
| Рукавные фильтры | Более 2 | 98-99 | 50-200 |
| Пенные пылеуловители | Более 0,5 | 95-99 | 30-90 |
| Электрофильтры | Более 0,005 | Бесплатная лекция: "10.3 На фронтах Великой Отечественной войны" также доступна. 98-99,5 | 10-20 |
Инерционные пылеуловители и циклоны могут быть использованы лишь для предварительной, грубой очистки от сухой, нелипкой пыли.
Циклоны применяются для очистки газов с высоким содержанием пыли, причем батарейные циклоны при больших расходах газов.
Рукавные фильтры пригодны для очистки от сухой тонкодисперсной пыли (сажа, цемент). Не используются для агрессивных газов и для отделения липкой и влажной пыли.
Мокрые – когда допустимо охлаждение и увлажнение газа. Электрофильтры – высокоэффективные относительно дорогостоящие аппараты и сложны в эксплуатации. Пригодны для большого объема газа. Для сухих газов преимущественно используют пластинчатые электрофильтры; для туманов и трудноуловимой пыли – трубчатые.























