Станционные рельсовые цепи
Тема лекции 12
Станционные рельсовые цепи
Для обеспечения контроля свободности путей и стрелок повышения безопасности движения поездов и наиболее эффективного использования путевого развития для поездной и маневровой работы станционные пути и стрелочные участки оборудуют электрическими рельсовыми цепями.
Благодаря РЦ на станциях с электрической централизацией светофор открывается только при свободности путей и стрелочных участков, входящих в маршрут; исключается перевод централизованных стрелок до полного их освобождения подвижным составом; разрешающий огонь автоматически сменяется на запрещающий после занятия любого изолированного участка, входящего в маршрут; исключается размыкание маршрута или отдельной его секции до полного освобождения его всем составом; контролируется состояние путей и стрелочных участков на аппарате управления.
В большинстве случаев РЦ оборудуют также участки (длиной не менее 25 м) перед светофорами, ограждающими въезд на станцию с подъездных путей, из депо и т. п. Это необходимо для оперативной информации дежурного по станции о наличии подвижного состава перед светофором.
Разбивка станционных путей на изолированные участки и объединение в один участок нескольких стрелок должны обеспечивать наиболее эффективную эксплуатационную работу станции с учетом наиболее рационального использования и обеспечения надежности работы аппаратуры, оборудования, сигнального кабеля и других технических средств, применяемых в устройствах автоматики.
На станции каждый приемо-отправочный путь оборудуют отдельной РЦ. С точки зрения эксплуатационной работы станции можно было бы каждую стрелку выделить в отдельный изолированный участок, при этом обеспечивалось бы быстрое освобождение отдельных участков, по которым может быть установлен другой маршрут. Однако это приводит к удорожанию устройств и повышению трудовых затрат на их обслуживание. Поэтому в большинстве случаев несколько стрелок объединяют в один изолированный участок.
В один изолированный участок можно включать не более трех одиночных (рис. 1, а) или двух перекрестных стрелочных переводов. При большем числе стрелок в одном изолированном участке снижается надежность работы рельсовой цепи и значительно увеличиваются перепробеги подвижного состава при маневровых передвижениях. Наименование стрелочных изолированных участков составляется из номеров крайних стрелок, входящих в изолированный участок, и букв СП, например 1—5 СП (см. рис. 1, а).
Рекомендуемые материалы

Рис. 1. Схемы изоляции стрелок
Стрелки в изолированные участки объединяют так, чтобы не создавалась излишняя враждебность маршрутов. Стрелки съезда включают в разные изолированные участки (рис. 1, б), чтобы не препятствовать возможности установки двух невраждебных маршрутов по стрелкам 1 и 3. Также поступают и в случаях, когда по стрелкам возможны одновременные невраждебные передвижения (рис. 1, в).
Размещение изолирующих стыков и приборов РЦ стрелочных изолированных участков должно обеспечивать обтекание током рамных рельсов стрелок и наибольшего числа соединителей, уменьшение длин ответвлений, не обтекаемых током.
На двухниточных планах изоляции питающий конец РЦ обозначается прямоугольником с точкой внутри, релейный — таким же прямоугольником с крестиком внутри.
На стрелках изолируют сквозные полосы, соединительные тяги и переводные кривые. Изоляцию соединительных тяг от остряков стрелки выполняют прокладками из фибры между серьгой и остряком и фибровыми втулками, надеваемыми на болты. Для изоляции рельсов, связанных переводной кривой, на последней устанавливают изолирующий стык.
Простейшей разветвленной РЦ является цепь, в которую входит только одна стрелка. Применяют последовательный и параллельный способы изоляции ответвлений на стрелках. При последовательной схеме изоляции (рис. 2, а) рельсовые нити обоих ответвлений включают последовательно. Изолирующие стыки 1 отделяют данную рельсовую цепь от смежных изолированных участков, 2 — изолируют переводные кривые, 3— дополнительные для обеспечения последовательной схемы изоляции.
Сигнальный ток проходит по цепи: плюсовой зажим источника питания П, плюсовая рельсовая нить ответвления А, междупутный соединитель 4, плюсовая рельсовая нить ответвления Б, обмотка путевого реле СП, минусовая рельсовая нить ответвления Б, междупутный соединитель 5, минусовая рельсовая нить ответвления А, ограничительный резистор Ro, минусовой зажим источника питания М. В этой цепи контролируют рельсовые нити обоих ответвлений, за исключением участка пути между изолирующими стыками 2 и 3. Не контролируют также стрелочный соединитель, поэтому его для надежности дублируют.

Рис. 2. Способы изоляции стрелок
Последовательная схема изоляции обеспечивает контроль целостности рельсовых нитей обоих ответвлений, что является ее преимуществом. Однако эта схема сложна, требует установки дополнительных изолирующих стыков (изолирующие стыки 3) и междупутных соединителей 4 и 5. При наличии в одной изолированной секции двух или трех стрелок схема разветвленной рельсовой цепи с последовательной изоляцией значительно усложняется. Поэтому рассмотренный способ изоляции применяют ограниченно на станциях участков с диспетчерской централизацией.
В большинстве случаев используют параллельную изоляцию, при которой ответвления включают параллельно (рис. 2, б, в, г) и дополнительные изолирующие стыки и междупутные перемычки не устанавливают.
Изолирующие стыки для изоляции переводных кривых стремятся устанавливать так, чтобы обеспечивался контроль целостности рельсовых соединителей (см. рис. 2, б). Для получения контроля соединителя путевое реле необходимо подключать к рельсам, в которых установлены изолирующие стыки переводных кривых.
При обрыве соединителя путевое реле отпускает якорь, фиксируя неисправность РЦ. Однако в большинстве случаев включать все ответвления с контролем соединителей не представляется возможным. Например, частая установка изолирующих стыков по главному пути снижает надежность действия АЛС. В то же время путевое реле нужно устанавливать по более ответственному, т. е. главному пути. Это более удобно и для построения схем кодирования рельсовых цепей, поэтому соединитель в данном случае не контролируется, а для надежности дублируется (см. рис. 2, б).
Параллельная схема изоляции более проста и экономична, однако не контролирует исправность рельсовых нитей ответвлений, которые находятся под напряжением и не обтекаются током. Фактически контролируется только то ответвление, на котором установлено путевое реле.
На рис. 2,в контролируется ответвление А (главный путь), а ответвление Б не контролируется. Для исключения этого недостатка на ответвлениях устанавливают дополнительные путевые реле 2СП (рис. 2, г). Общее число путевых реле в одной рельсовой цепи не должно быть более трех, а длины ответвлений не должны отличаться друг от друга более чем на 200 м.
Дополнительные путевые реле включают в ответвления, длина которых превышает 60 м, считая от центра стрелочного перевода до изолирующего стыка, а также на ответвлениях стрелочных участков, входящих в маршруты приема и отправления, кроме ответвлений съездов и глухих пересечений.
На разветвленных стрелочных участках применяют те же рельсовые цепи, что и на неразветвленных, при этом по главному пути предусматривают действие АЛС. Предусматривают также кодирование ответвлений, по которым производится безостановочный пропуск поездов со скоростью более 50 км/ч.
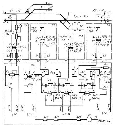
При электротяге переменного тока применяют разветвленные РЦ переменного тока 25 Гц (рис. 3).

Рис. 3. Разветвленная рельсовая цепь переменного тока 25 Гц с двумя дроссель-трансформаторами и путевыми реле на каждом ответвлении
По главному пути устанавливают дроссель-трансформаторы ДТ-1-150, а на каждом ответвлении - путевое реле ДСШ-13, общий повторитель СП включают через фронтовые контакты всех трех реле. Максимальная (суммарная) длина рельсовой цепи —900 м. В качестве путевого трансформатора на питающем и изолирующего на релейном концах применяют трансформаторы ПРТ-А, а в качестве кодового — ПОБС-ЗА. Ограничителями служат два последовательно включенных резистора сопротивлением по 2,2 Ом. От мешающего действия тягового тока путевые реле защищают электрическими фильтрами ЗБ типа ЗБ-ДСШ.
РЦ регулируют подбором напряжения на вторичной обмотке путевого трансформатора для обеспечения нормативного тока АЛС при шунтировании наиболее протяженного кодируемого ответвления. Напряжения на реле выравнивают дополнительными регулируемыми резисторами 400 Ом, включаемыми последовательно с первичными обмотками изолирующих трансформаторов.
Путевые трансформаторы и местные элементы реле ДСШ-13 получают питание от отдельных преобразователей, напряжения которых для нормальной работы фазочувствительных реле должны быть сдвинуты по фазе на угол 90°. Для исключения ложного возбуждения реле от смежной рельсовой цепи при замыкании изолирующих стыков должно выполняться чередование мгновенных полярностей напряжения. При кодировании с релейного конца мгновенная полярность кодового тока в рельсах должна совпадать с мгновенной полярностью тока путевого трансформатора. При этом кодовый трансформатор включается через тыловой контакт повторителя путевого реле.
На стрелках, примыкающих к некодируемым боковым путям, на участках с электротягой применяют однониточные разветвленные рельсовые цепи. В этом случае от однониточных рельсовых цепей должно обеспечиваться для тягового тока два выхода к средним точкам дроссель-трансформаторов, устанавливаемых на стыке однониточных и двухниточных цепей. Для улучшения работы рельсовой цепи при обрыве соединителей в пределах стрелочной зоны тяговый ток следует пропускать через крестовины стрелок. В рельсовых цепях на стрелках во всех случаях рамные рельсы должны обтекаться сигнальным током.
При выполнении изоляции стрелок применяют типовые стрелочные соединители. На линиях без электротяги используют стрелочные соединители из стального оцинкованного троса, а на участках с электротягой — соединители из медных проводов общей площадью поперечного сечения 70 мм2 для постоянного тока и 50 мм2 для переменного тока.
Медными приварными соединителями оборудуют двухниточные дроссельные рельсовые цепи и тяговые нити однониточных рельсовых цепей. Нетяговые нити однониточных рельсовых цепей и рельсовых цепей без пропуска тягового тока оборудуют стальными стыковыми соединителями.
Выше были рассмотрены три типа разветвленных рельсовых цепей, применяемых в зависимости от вида тяги поездов. В условиях эксплуатации используют большое число различных типов разветвленных рельсовых цепей. Это обусловлено разнообразием конкретных условий эксплуатации: числом и параметрами источников электроснабжения, путевым развитием станции, родом тяги поездов, размерами движения и рядом других причин. Например, на линиях с автономной тягой, кроме рассмотренных рельсовых цепей переменного тока с реле АНВШ2-2400, применяют также рельсовые цепи переменного тока с путевыми реле НВШ2-200, НРВ 1-250, НМВШ2-900/900, НВШ 1-800, НРБ 1-1000, с фазочувствительными реле ДСШ-12 и ДСР-12; постоянного тока с непрерывном питанием и путевыми реле НР2-2, АНШ2-2 или НШ2-2; импульсные постоянного тока с путевыми реле ИР1-0,3 или ИМШ-0,3.
На стрелочных участках станций с электротягой постоянного тока наряду с разветвленными фазочувствительными рельсовыми цепями переменного тока 50 Гц применяют однониточные разветвленные рельсовые цепи переменного тока 50 Гц с путевыми реле НМВШ2-900/900, НВШ1-800 и НРВ 1-1000; однониточные с путевым реле типа ДСШ-12 и др.
Рекомендуем посмотреть лекцию "7. Экстремальные события на производстве".
На участках с электротягой переменного тока, кроме разветвленных рельсовых цепей переменного тока 25 Гц с фазочувствительными реле, используют двухниточные импульсные рельсовые цепи переменного тока 25 с путевыми реле ИРВ-110 и ИМВШ-110; однониточные переменного тока 25 и 75 Гц; разветвленные импульсные переменного тока 75 Гц с установкой путевых реле ИМВШ-110 на каждом ответвлении; импульсные переменного тока 75 Гц с дроссель-трансформаторами ДТ-0,6 и ДТ-0,2 для станций стыкования двух систем электротяги и др.
При электротяге переменного тока на станциях применяют примерно 40 типов рельсовых цепей переменного тока 25 Гц. Кроме того, создают новые, более совершенные схемы, происходит непрерывный процесс совершенствования эксплуатируемых рельсовых цепей.
Горочные рельсовые цепи применяют для контроля свободности от подвижного состава (отцепов) изолированных участков сортировочных горок. Эта информация необходима в первую очередь для действия систем горочной автоматической централизации (ГАЦ) и автоматического регулирования скорости скатывания отцепов (АРС). Горочные рельсовые цепи стрелочных участков исключают возможность перевода стрелки под отцепом и передачу ложного задания в ГАЦ и АРС на автоматическую установку маршрута для очередного отцепа.
Для увеличения перерабатывающей способности горок необходимо, чтобы время фиксации свободного и занятого состояния стрелочных (особенно головной стрелки) и межстрелочных участков было минимальным. Это обусловливает необходимость использования быстродействующих и коротких рельсовых цепей. Время срабатывания приемника при занятии рельсовой цепи составляет не более 0,2с, а при освобождении — не более 0,35с.
Длина стрелочных и межстрелочных горочных рельсовых цепей составляет 6—11,5 м, максимальная длина бесстрелочных горочных рельсовых цепей на неэлектрифицированных путях должна быть не более 100, а на электрифицированных —50 м.
Отмеченные выше жесткие требования в отношении быстродействия к горочным рельсовым цепям контрольных участков подгорочного парка не предъявляют, поскольку частота следования отцепов на пути подгорочного парка значительно меньше, чем на самой горке. Горочные рельсовые цепи работают в тяжелых условиях, поскольку сопротивление поездного шунта увеличивается до 0,3—0,5 Ом. Это обусловлено особенностями работы путевых участков горки (покрытие поверхности рельсов непроводящим слоем из масел, грязи и пыли, наличие в отцепах легких подвижных единиц и т. п.). Вследствие этого сопротивление поездного шунта может повышаться настолько, что кратковременно резко снижается шунтовая чувствительность, т. е. возможна потеря шунта. Для защиты от этого горочные рельсовые цепи дополняют точечными путевыми датчиками проследования отцепов — магнитными педалями ПБМ-56 с блоками медленнодействующих повторителей педальных реле.






















