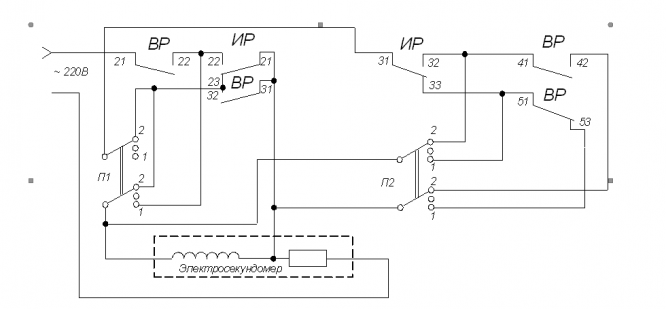
Для студентов УрГУПС по предмету Теоретические основы железнодорожной автоматики и телемеханикиИССЛЕДОВАНИЕ СПОСОБОВ ИЗМЕНЕНИЯ ВРЕМЕННЫХ ПАРАМЕТРОВ РЕЛЕИССЛЕДОВАНИЕ СПОСОБОВ ИЗМЕНЕНИЯ ВРЕМЕННЫХ ПАРАМЕТРОВ РЕЛЕ
5,00534
2021-10-062021-10-06СтудИзба
Лабораторная работа: ИССЛЕДОВАНИЕ СПОСОБОВ ИЗМЕНЕНИЯ ВРЕМЕННЫХ ПАРАМЕТРОВ РЕЛЕ
Описание
Файлы условия, демо
Характеристики лабораторной работы
Учебное заведение
Семестр
Просмотров
2
Размер
157,51 Kb
Список файлов
Дмитрий Петрович
Комментарии
Нет комментариев
Стань первым, кто что-нибудь напишет!
УрГУПС
westsoft23
















