Задача 1.1: Задача 1.1 Вариант № 25 по методичке Бессонова вариант 25
Описание
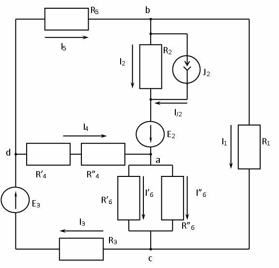
1. Упростить схему, заменив последовательно и параллельно соединённые резисторы четвёртой и шестой ветвей эквивалентными. Дальнейший расчёт вести для упрощённой схемы.
2. Составить на основании законов Кирхгофа систему уравнений для расчета токов во всех ветвях схемы.
3. Определить токи во всех ветвях схемы методом контурных токов.
4. Определить токи во всех ветвях схемы методом узловых потенциалов.
5. Результаты расчёта токов, проведённого двумя методами, свести в таблицу и сравнить между собой.
6. Составить баланс мощностей в исходной схеме (схеме с источником тока), вычислив суммарную мощность источников и суммарную мощность нагрузок (сопротивлений).
7. Определить ток I1 в заданной по условию схеме с источником тока, используя метод эквивалентного генератора.
8. Начертить потенциальную диаграмму для любого замкнутого контура, включающего в себя обе ЭДС.
Все 8 пунктов задания решены. Работа выполнена в MS Word, со схемами и объяснением
Характеристики решённой задачи
Список файлов
