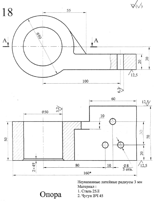
Для студентов МГТУ им. Н.Э.Баумана по предмету Технология конструкционных материалов (ТКМ)Разработка технологии изготовления отливок - ОпораРазработка технологии изготовления отливок - Опора
5,0051
2021-02-232024-09-01СтудИзба
ДЗ 1: Разработка технологии изготовления отливок - Опора вариант 18
-51%
Описание
Содержание
- 1. Анализ чертежа детали и уточнение чертежа детали
- 2. Выбор способа изготовления отливок
- 3. Выбор расположения модели и отливки в литейной форме.
- 4. Разработка чертежа элементов литейной формы.
- 4.1. Расчёт припуска на механическую обработку.
- 4.2. Выбор величины литейных уклонов.
- 4.3. Расчёт скруглений между пересекающимися поверхностями.
- 4.4. Определение количества стержней, их границ и размеров стержневых знаков.
- 4.5. Выбор припуска на усадку.
- 4.6. Проектирование литниковой системы.
- 4.7. Назначение температуры заливки.
- 5. Разработка эскизов литейной формы
- 6. Отработка на технологичность конструкции литой детали «Опора».
- Технологичная конструкция литой деталли
Чертежи
- Исходная деталь
- Отливка
- Литейная форма


Характеристики домашнего задания
Учебное заведение
Номер задания
Вариант
Просмотров
218
Качество
Идеальное компьютерное
Размер
1,62 Mb
Список файлов
Разработка технологии изготовления отливок - Опора.docx
опора.ipt
Опора.idw
Опора.dwg

Вам все понравилось? Получите кэшбэк - 40 рублей на Ваш счёт при покупке. Поставьте оценку и напишите положительный комментарий к купленному файлу. После Вы получите деньги на ваш счет.