Главная » Учебные материалы » Основы теории цепей (ОТЦ) » Курсовые работы » НГТУ » 4 семестр » Вариант 3 » РГЗ №3 - Анализ переходных процессов - Схема 3 - Данные 10
Для студентов НГТУ по предмету Основы теории цепей (ОТЦ)РГЗ №3 - Анализ переходных процессов - Схема 3 - Данные 10РГЗ №3 - Анализ переходных процессов - Схема 3 - Данные 10
4,96531134
2021-08-24СтудИзба

Курсовая работа: РГЗ №3 - Анализ переходных процессов - Схема 3 - Данные 10 вариант 3

Описание

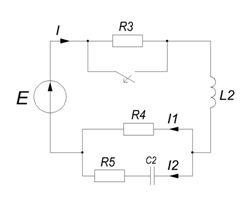
Расчетно-графическое задание № 3

Анализ переходных процессов

Задание
  • Найти переходный ток на входе цепи второго порядка, изображенной на схеме, и построить график его изменения в функции времени. ЭДС источника задана в виде: e(t)=Emcos(106t+Ye)
Примечания
  • Принужденную составляющую тока рекомендуется найти методом комплексных амплитуд (т.е. символическим методом), а свободную - операторным.
  • Если наибольшее значение свободной составляющей окажется значительно меньшим по сравнению с амплитудой принужденной составляющей, то допускается раздельное построение этих составляющей на чертежах в разных масштабах (без суммирования).
Исходные данные
Решение
  • 1. Расчёт принужденного режима схемы методом комплексных амплитуд:
  • 2. Расчёт схемы до коммутации методом комплексных амплитуд:
  • 3. Расчёт независимых начальных условий (по законам коммутации):
  • 4. Расчёт значений свободных составляющих начальных условий:
  • 5. Составление операторной схемы (t>=0) для изображения свободных составляющих (внешний источник исключён).
  • 6. Расчёт изображения свободной составляющей искомого тока.
  • 7. Перейти от изображения к оригиналу:
  • 8. Получим ответ, как суперпозицию принужденной и свободной составляющей тока:
  • Проверка 1
  • Проверка 2

Характеристики курсовой работы

Учебное заведение
Семестр
Вариант
Просмотров
3
Качество
Идеальное компьютерное
Размер
747,38 Kb

Список файлов

РГЗ №3 - Анализ переходных процессов - Схема 3 - Данные 10
1
РГЗ №3 - Анализ переходных процессов - Схема 3 - Данные 10.mcd
2
РГЗ №3 - Анализ переходных процессов - Схема 3 - Данные 10.doc
РГЗ №3 - Анализ переходных процессов - Схема 3 - Данные 10.mcd
3
РГЗ №3 - Анализ переходных процессов - Схема 3 - Данные 10.doc
РГЗ №3 - Анализ переходных процессов - Схема 3 - Данные 10.xmcd
4
РГЗ №3 - Анализ переходных процессов - Схема 3 - Данные 10.docx
Картинка-подпись
Вам все понравилось? Получите кэшбэк - 40 рублей на Ваш счёт при покупке. Поставьте оценку и напишите положительный комментарий к купленному файлу. После Вы получите деньги на ваш счет.

Комментарии

Нет комментариев
Стань первым, кто что-нибудь напишет!
Поделитесь ссылкой:
Цена: 590 руб.
Расширенная гарантия +3 недели гарантии, +10% цены
Рейтинг автора
4,96 из 5
Поделитесь ссылкой:
Сопутствующие материалы

Подобрали для Вас услуги

-17%
Вы можете использовать курсовую работу для примера, а также можете ссылаться на неё в своей работе. Авторство принадлежит автору работы, поэтому запрещено копировать текст из этой работы для любой публикации, в том числе в свою курсовую работу в учебном заведении, без правильно оформленной ссылки. Читайте как правильно публиковать ссылки в своей работе.
Свежие статьи
Популярно сейчас
А знаете ли Вы, что из года в год задания практически не меняются? Математика, преподаваемая в учебных заведениях, никак не менялась минимум 30 лет. Найдите нужный учебный материал на СтудИзбе!
Ответы на популярные вопросы
Да! Наши авторы собирают и выкладывают те работы, которые сдаются в Вашем учебном заведении ежегодно и уже проверены преподавателями.
Да! У нас любой человек может выложить любую учебную работу и зарабатывать на её продажах! Но каждый учебный материал публикуется только после тщательной проверки администрацией.
Вернём деньги! А если быть более точными, то автору даётся немного времени на исправление, а если не исправит или выйдет время, то вернём деньги в полном объёме!
Да! На равне с готовыми студенческими работами у нас продаются услуги. Цены на услуги видны сразу, то есть Вам нужно только указать параметры и сразу можно оплачивать.
Отзывы студентов
Ставлю 10/10
Все нравится, очень удобный сайт, помогает в учебе. Кроме этого, можно заработать самому, выставляя готовые учебные материалы на продажу здесь. Рейтинги и отзывы на преподавателей очень помогают сориентироваться в начале нового семестра. Спасибо за такую функцию. Ставлю максимальную оценку.
Лучшая платформа для успешной сдачи сессии
Познакомился со СтудИзбой благодаря своему другу, очень нравится интерфейс, количество доступных файлов, цена, в общем, все прекрасно. Даже сам продаю какие-то свои работы.
Студизба ван лав ❤
Очень офигенный сайт для студентов. Много полезных учебных материалов. Пользуюсь студизбой с октября 2021 года. Серьёзных нареканий нет. Хотелось бы, что бы ввели подписочную модель и сделали материалы дешевле 300 рублей в рамках подписки бесплатными.
Отличный сайт
Лично меня всё устраивает - и покупка, и продажа; и цены, и возможность предпросмотра куска файла, и обилие бесплатных файлов (в подборках по авторам, читай, ВУЗам и факультетам). Есть определённые баги, но всё решаемо, да и администраторы реагируют в течение суток.
Маленький отзыв о большом помощнике!
Студизба спасает в те моменты, когда сроки горят, а работ накопилось достаточно. Довольно удобный сайт с простой навигацией и огромным количеством материалов.
Студ. Изба как крупнейший сборник работ для студентов
Тут дофига бывает всего полезного. Печально, что бывают предметы по которым даже одного бесплатного решения нет, но это скорее вопрос к студентам. В остальном всё здорово.
Спасательный островок
Если уже не успеваешь разобраться или застрял на каком-то задание поможет тебе быстро и недорого решить твою проблему.
Всё и так отлично
Всё очень удобно. Особенно круто, что есть система бонусов и можно выводить остатки денег. Очень много качественных бесплатных файлов.
Отзыв о системе "Студизба"
Отличная платформа для распространения работ, востребованных студентами. Хорошо налаженная и качественная работа сайта, огромная база заданий и аудитория.
Отличный помощник
Отличный сайт с кучей полезных файлов, позволяющий найти много методичек / учебников / отзывов о вузах и преподователях.
Отлично помогает студентам в любой момент для решения трудных и незамедлительных задач
Хотелось бы больше конкретной информации о преподавателях. А так в принципе хороший сайт, всегда им пользуюсь и ни разу не было желания прекратить. Хороший сайт для помощи студентам, удобный и приятный интерфейс. Из недостатков можно выделить только отсутствия небольшого количества файлов.
Спасибо за шикарный сайт
Великолепный сайт на котором студент за не большие деньги может найти помощь с дз, проектами курсовыми, лабораторными, а также узнать отзывы на преподавателей и бесплатно скачать пособия.
Популярные преподаватели
Добавляйте материалы
и зарабатывайте!
Продажи идут автоматически
6828
Авторов
на СтудИзбе
275
Средний доход
с одного платного файла
Обучение Подробнее
{user_main_secret_data}