Главная » Учебные материалы » Электротехника (ЭлТех) » Домашние задания » МГТУ им. Н.Э.Баумана » 7 семестр » Вариант 22А » Анализ установившихся и переходных режимов в линейных электрических цепях
Для студентов МГТУ им. Н.Э.Баумана по предмету Электротехника (ЭлТех)Анализ установившихся и переходных режимов в линейных электрических цепяхАнализ установившихся и переходных режимов в линейных электрических цепях
4,93525696
2020-10-29СтудИзба

ДЗ: Анализ установившихся и переходных режимов в линейных электрических цепях вариант 22А

Описание

Анализ установившихся и переходных режимов в линейных электрических цепях

Название пункта Стр.
1.Расчет источника гармонических колебаний.3

1.1.Определить все токи, показания вольтметра и амперметра электромагнитной системы.3

1.2.Составить и рассчитать баланс мощностей.6

1.3.Записать мгновенные значения тока и напряжения первичной обмотки трансформатора ТР и построить их волновую диаграмму.6

1.4.Представить исходную схему ИГК относительно первичной обмотки трансформатора эквивалентным источником (напряжения или тока). Определить его параметры и значение тока в первичной обмотке трансформатора. Сравнить значение тока со значением, полученным в п. 1.1.8

1.5.Определить значения Mnq, Mnp, Lq, Lp ТР из условия, что индуктивность первичной обмотки Ln известна, U1=5В, U2=10В, а коэффициент магнитной связи обмоток k следует выбрать самостоятельно из указанного диапазона: 0,5 < k < 0,95 (n, p, q – номера индуктивностей ТР).10
2.Расчет четырехполюсника.11

2.1.Рассчитать токи и напряжения методом входного сопротивления (или входной проводимости), построить векторную диаграмму токов и напряжений.11

2.2.Записать мгновенные значения u1 = u3= uвх, iвх и uвых определить сдвиг по фазе между выходным и входным напряжениями, а так же отношение их действующих значений.14

2.3.Определить коэффициенты четырехполюсника в форме матрицы А, характеристические параметры, их численные значения для частоты ω ИГК. По известным коэффициентам матрицы А и входному напряжению uвх определить входной ток iвх и выходное напряжение uвых в режиме холостого хода на частоте ИГК.14

2.4.Определить, какое реактивное сопротивление нужно подключить к выходным зажимам четырехполюсника, чтобы uвх и iвх совпадали по фазе. Если при заданных значениях элементов схемы не удается получить требуемый результат (это должно быть теоретически обосновано), то для его достижения следует подключить реактивное сопротивление к входным зажимам параллельно четырехполюснику. В обоих случаях при этом необходимо определить входное сопротивление (проводимость), входной ток и добротность колебательного контура. Сравнить эти результаты с полученными в п.2.116

2.5Определить передаточные функции четырехполюсника: ,17

2.6Определить и построить амплитудно- и фазочастотные характеристики. Используя частотные характеристики, определить uвых при заданном uвх. Сравнить результат с полученным в п.2.317

2.7Построить годограф – линию семейства точек комплексной передаточной функции при разных частотах в диапазоне частот от 0 до ∞ на комплексной плоскости.19

2.8Определить и построить переходную и импульсную характеристики цепи для входного тока и выходного напряжения. Показать связь этих характеристик с передаточными функциями, АЧХ.21
3.Расчет переходных процессов классическим методом.24

Переключатель Кл перевести в положение 2 в момент времени, когда входное напряжение , , т.е в момент начала положительного импульса напряжения . Это условие будет выполнено при равенстве аргумента входного напряжения , где k = 0, 1, 2, 3, …

3.1.Рассчитать и построить графики изменения тока и напряжения четырехполюсника при подключении его к клеммам с напряжением с учетом запаса энергии в элементах цепи от предыдущего режима работы на интервале t классическим методом, где Т – период изменения напряжения .24

3.2.Рассчитать и построить графики напряжения на выходе и на емкостях, а также токи на входе и в индуктивностях в квазиустановившемся режиме на интервале методом припасовывания.28
4.Расчет установившихся значений напряжений и токов в электрических цепях при несинусоидальном воздействии29

4.1Рассчитать законы изменения тока и напряжения частотным методом, представив напряжение в виде ряда Фурье до пятой гармоники.29

4.2.Построить графики , , , в одном масштабе времени один под другим, где , и – суммарные мгновенные значения. Сравнить графики , с соответствующими в пп. 3.1, 3.2, сделать выводы.30

4.3.Определить действующие значения несинусоидальных токов и напряжений (см. п. 4.1), а также активную мощность, потребляемую четырехполюсником, реактивную мощность, коэффициенты формы кривых , , .33
5.Выводы.35
6.Список литературы.37

Техническое задание

Введение

Цель курсовой работы – закрепить теоретический материал, научить студентов приемам и методам познавательной деятельности, умению обобщать и вырабатывать навыки творческого мышления и самостоятельной работы.
Для расчета цепей, построения графиков и оформления отчета целесообразно применять персональные ЭВМ (ПЭВМ). При этом можно пользоваться готовыми программами систем инженерных и научных расчетов или самостоятельно написанными, что способствует закреплению навыков работы с вычислительной техникой. Умение правильно использовать
компьютер становится важным показателем работы специалиста. Отсутствие у студента доступа к ЭВМ не является причиной невыполнения курсовой работы или отдельных ее пунктов.

Описание схемы

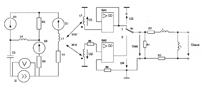
Предметом курсовой работы является исследование электрической цепи, структурная и функциональная схемы которой показаны на рис. 1 и 2 соответственно. Схемы активного двухполюсника – источника гармонических колебаний (ИГК), четырехполюсника и параметры их элементов выдаются преподавателем по вариантам в виде раздаточного материала.
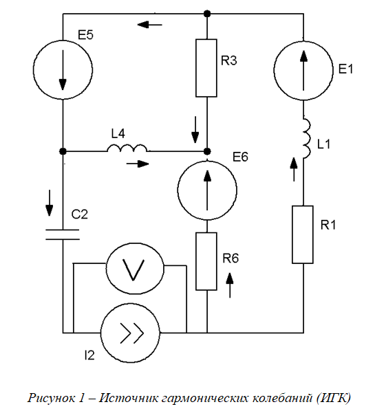
Схема источника гармонических колебаний состоит из источников ЭДС и тока одинаковой частоты и пассивных элементов разного характера, соединенных определенным образом (см. рис.2).
Роль первичной обмотки линейного трансформатора (ТР) выполняет одна изиндуктивностей, входящих в состав источника. При этом последовательно с индуктивностью не должен быть включен источник тока, и ток в этой ветви не равен нулю, например, L3 на рис. 2. Если в схеме нет такой индуктивности, то ее нужно создать, включив в любую ветвь без источника тока индуктивность 100 мГн и емкость 10 мкФ. Установившийся режим в схеме источника от этого не нарушится. Линейный (воздушный) трансформатор имеет две вторичные обмотки.
Напряжение вторичной обмотки ТР подается на вход повторителя, собранного на операционном усилителе (ОУ) DA1. Ориентировочные параметры такого усилителя следующие: Rвх>=0,5 мОм, Rвых<=100 Ом, коэффициент усиления по напряжению более 50000, верхняя рабочая частота 20 мГц. Часто такой ОУ используется не для получения усилительного эффекта, а для предания электрическим цепям особых свойств, получить которые без него сложно или невозможно. Для работы ОУ к нему необходимо подвести постоянное питающее напряжение 10-15 В. Цепи питания на схемах обычно не изображают.
В большинстве практических расчетов характеристики ОУ идеализируют. При этом считают, что входная проводимость и выходное сопротивление равны нулю, а коэффициент усиления имеет бесконечно большое значение. Мощность входного сигнала равна нулю, а мощность выходного может принимать любое значение в зависимости от нагрузки – это не противоречит закону сохранения энергии, так как она обеспечивается источником питающего напряжения ОУ.
Напряжение со вторичной обмотки ТР подается на инвертирующий вход компаратора – порогового элемента, преобразующего гармоническое (синусоидальное) колебание в разнополярные импульсы прямоугольной формы: +10 В при U2<=0 и -10 в противном случае. Компаратор собран на ОУ DA2 с разомкнутой отрицательной обратной связью (ООС). В цепи без ООС коэффициент усиления ОУ оказывается чрезвычайно большим и синусоидальный сигнал преобразуется в прямоугольный. Следует обратить внимание, что напряжения U1 и U2 находятся в противофазе, а напряжению U1>=0 соответствует положительный прямоугольный импульс 10 В.
Токи во вторичных обмотках трансформатора ТР для идеальных ОУ (входное сопротивление равно бесконечности) равны нулю, поэтому нагрузка трансформатора никакого влияния на активный двухполюсник не оказывает.
Переключатель Кл позволяет подключить заданную схему четырехполюсника любо к выходу повторителя, либо к выходу компаратора. Переключение из одного положения в другое происходит мгновенно. В исходном (начальном) состоянии переключатель Кл находится в положении 1 (см. рис. 2). Изменение положения переключателя вызывает в схеме четырехполюсника изменение режима работы и возникновения переходного процесса.
Рисунок 1 – Структурная схема исследованной электрической цепи

Расчетная часть

1. Расчет источника гармонических колебаний (ИГК)
1.1. Определить все токи, показания вольтметра и амперметра электромагнитной системы

Характеристики домашнего задания

Учебное заведение
Семестр
Вариант
Программы
Просмотров
107
Качество
Идеальное компьютерное
Размер
392,01 Kb

Список файлов

КП - Анализ установившихся и переходных режимов в линейных электрических цепях - Вариант №22а.doc
Картинка-подпись
Вам все понравилось? Получите кэшбэк - 40 рублей на Ваш счёт при покупке. Поставьте оценку и напишите положительный комментарий к купленному файлу. После Вы получите деньги на ваш счет.

Комментарии

Нет комментариев
Стань первым, кто что-нибудь напишет!
Поделитесь ссылкой:
Цена: 340 руб.
Расширенная гарантия +3 недели гарантии, +10% цены
Рейтинг автора
4,93 из 5
Поделитесь ссылкой:
Сопутствующие материалы

Подобрали для Вас услуги

Вы можете использовать домашнюю работу для примера, а также можете ссылаться на неё в своей работе. Авторство принадлежит автору работы, поэтому запрещено копировать текст из этой работы для любой публикации, в том числе в свою домашнюю работу в учебном заведении, без правильно оформленной ссылки. Читайте как правильно публиковать ссылки в своей работе.
Свежие статьи
Популярно сейчас
Как Вы думаете, сколько людей до Вас делали точно такое же задание? 99% студентов выполняют точно такие же задания, как и их предшественники год назад. Найдите нужный учебный материал на СтудИзбе!
Ответы на популярные вопросы
Да! Наши авторы собирают и выкладывают те работы, которые сдаются в Вашем учебном заведении ежегодно и уже проверены преподавателями.
Да! У нас любой человек может выложить любую учебную работу и зарабатывать на её продажах! Но каждый учебный материал публикуется только после тщательной проверки администрацией.
Вернём деньги! А если быть более точными, то автору даётся немного времени на исправление, а если не исправит или выйдет время, то вернём деньги в полном объёме!
Да! На равне с готовыми студенческими работами у нас продаются услуги. Цены на услуги видны сразу, то есть Вам нужно только указать параметры и сразу можно оплачивать.
Отзывы студентов
Ставлю 10/10
Все нравится, очень удобный сайт, помогает в учебе. Кроме этого, можно заработать самому, выставляя готовые учебные материалы на продажу здесь. Рейтинги и отзывы на преподавателей очень помогают сориентироваться в начале нового семестра. Спасибо за такую функцию. Ставлю максимальную оценку.
Лучшая платформа для успешной сдачи сессии
Познакомился со СтудИзбой благодаря своему другу, очень нравится интерфейс, количество доступных файлов, цена, в общем, все прекрасно. Даже сам продаю какие-то свои работы.
Студизба ван лав ❤
Очень офигенный сайт для студентов. Много полезных учебных материалов. Пользуюсь студизбой с октября 2021 года. Серьёзных нареканий нет. Хотелось бы, что бы ввели подписочную модель и сделали материалы дешевле 300 рублей в рамках подписки бесплатными.
Отличный сайт
Лично меня всё устраивает - и покупка, и продажа; и цены, и возможность предпросмотра куска файла, и обилие бесплатных файлов (в подборках по авторам, читай, ВУЗам и факультетам). Есть определённые баги, но всё решаемо, да и администраторы реагируют в течение суток.
Маленький отзыв о большом помощнике!
Студизба спасает в те моменты, когда сроки горят, а работ накопилось достаточно. Довольно удобный сайт с простой навигацией и огромным количеством материалов.
Студ. Изба как крупнейший сборник работ для студентов
Тут дофига бывает всего полезного. Печально, что бывают предметы по которым даже одного бесплатного решения нет, но это скорее вопрос к студентам. В остальном всё здорово.
Спасательный островок
Если уже не успеваешь разобраться или застрял на каком-то задание поможет тебе быстро и недорого решить твою проблему.
Всё и так отлично
Всё очень удобно. Особенно круто, что есть система бонусов и можно выводить остатки денег. Очень много качественных бесплатных файлов.
Отзыв о системе "Студизба"
Отличная платформа для распространения работ, востребованных студентами. Хорошо налаженная и качественная работа сайта, огромная база заданий и аудитория.
Отличный помощник
Отличный сайт с кучей полезных файлов, позволяющий найти много методичек / учебников / отзывов о вузах и преподователях.
Отлично помогает студентам в любой момент для решения трудных и незамедлительных задач
Хотелось бы больше конкретной информации о преподавателях. А так в принципе хороший сайт, всегда им пользуюсь и ни разу не было желания прекратить. Хороший сайт для помощи студентам, удобный и приятный интерфейс. Из недостатков можно выделить только отсутствия небольшого количества файлов.
Спасибо за шикарный сайт
Великолепный сайт на котором студент за не большие деньги может найти помощь с дз, проектами курсовыми, лабораторными, а также узнать отзывы на преподавателей и бесплатно скачать пособия.
Популярные преподаватели
Добавляйте материалы
и зарабатывайте!
Продажи идут автоматически
6955
Авторов
на СтудИзбе
264
Средний доход
с одного платного файла
Обучение Подробнее