Для студентов ИГЭУ им. Ленина по предмету ЭлектробезопасностьЗаземлителиЗаземлители
5,00575
2025-03-092025-05-24СтудИзба
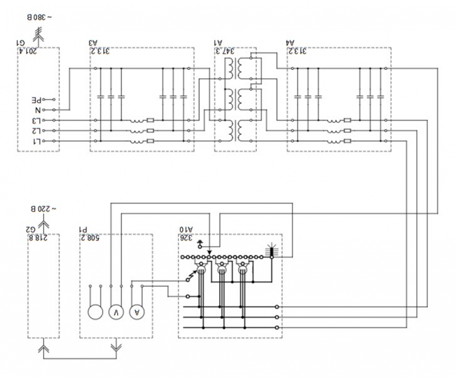
Лабораторная работа 1: Заземлители
Описание

- Часть 1. Снятие зависимости потенциала основания электрооборудования от расстояния до заземлителя (определение потенциальной кривой)
- Часть 2. Снятие зависимости напряжения прикосновения от расстояния до заземлителя
- Часть 3. Снятие зависимости шагового напряжения от расстояния до заземлителя
- Вывод
Характеристики лабораторной работы
Предмет
Учебное заведение
Семестр
Номер задания
Программы
Теги
Просмотров
11
Качество
Идеальное компьютерное
Размер
456,01 Kb
Преподаватели
Список файлов
ЭЛЕКТРОБЕЗОПАСНОСТЬ 1.docx

🎓Помощь студентам Ивановских ВУЗов🎓 ❤️ Каждая приобретенная работа служит стимулом для добавления новых материалов и упрощает учебный процесс.