Для студентов ИГЭУ им. Ленина по предмету Электрические станции и подстанцииПонизительная подстанция 110/10 кВПонизительная подстанция 110/10 кВ
5,0053182
2025-05-152025-05-15СтудИзба
Курсовая работа: Понизительная подстанция 110/10 кВ
Описание
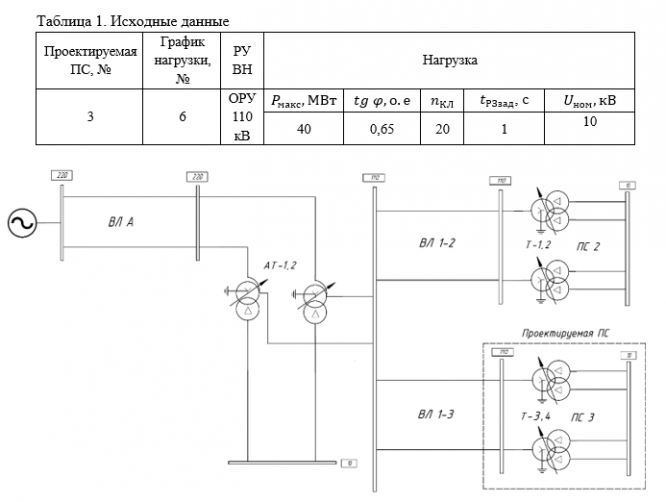
Исходные данные представлены в виде таблиц, схем прилегающей сети и типовых графиков нагрузок. Для выполнения курсового проект студенту выдаётся задание. Задание выдает преподаватель в соответствии со схемой сети, представленной в курсовой работе по дисциплине «Электрические системы и сети». В параметры, выдаваемые преподавателям, входят: номер проектируемой ПС, номер графика нагрузки, вид конструктивного выполнения РУ ВН, а также параметры питающей системы нагрузки на напряжении 10 кВ.
Нагрузка задаётся следующими величинами:
• максимальной активной мощностью , МВт;
• коэффициентом мощности нагрузки соsφ, о.е.;
• временем срабатывания максимальной токовой защиты на кабельной линии нагрузки , с;
• числом отходящих кабельных линий
и напряжением на секциях шин низшего напряжения – 10 кВ.
Питание потребителей производится по двадцати радиальным кабельным линиям. Нагрузка равномерно распределена по всем кабелям на подстанции.
Схема прилегающей сети состоит из узловой ПС №1, тупиковой ПС №2 и соответственно тупиковой проектируемой ПС №3. Шины проектируемых подстанций высшего и низшего напряжений выделены пунктирным прямоугольником.
На напряжения 110 – 220 кВ режим сети принят с эффективно-заземлённой нейтралью. Нейтрали всех блочных трансформаторов на электростанциях на напряжения 110 и 220 кВ заземлены.
К схеме задания в таблице №2 приведены параметры энергосистемы, электростанций, подстанций и воздушных линий электропередач. Удельное сопротивление линий принято в соответствии с справочными материалами для выбранных марок проводов.
Выбор мощности трансформатора производится по перетокам мощности через трансформаторы исходя из мощности нагрузки, номинальных мощностей трансформаторов подстанций и генераторов электростанций. Мощность ПС определяется как 1,4 силового трансформатора. Выбор их типов производится в ходе проектирования самостоятельно с учётом заданных номинальных мощностей.
В соответствии с заданием преподавателя выбирается суточный график нагрузки (рисунок №2). Графики нагрузки представлены на рис. 1 – 32. На рисунках нагрузка на графиках приведена в процентах. В часы максимума нагрузки на графике значения активной и реактивной мощностей принимаются равными 100 %. Сплошная линия на графике соответствует активной мощности Р, а пунктирная – реактивной мощности Q.
СОДЕРЖАНИЕ
Задание на проектирование:. 2
Введение. 7
1. Характеристика подстанции и ее нагрузок. 8
1.1 Определение типа подстанции: 8
1.2 Характеристика нагрузки подстанции:. 8
2. Выбор трансформаторов на подстанции (число, мощность, тип, регулирование напряжения, условия охлаждения). 12
3. Расчёт токов короткого замыкания. 15
3.1 Расчет трехфазного КЗ на шинах 110 и 10 кВ. 15
3.1.1 Расчет параметров схемы замещения прямой последовательности. 15
3.1.2 Свертка схемы замещения прямой последовательности к точке К1. 18
3.1.3 Свертка схемы замещения прямой последовательности к точке К2. 19
3.1.4 Расчет токов трехфазного КЗ в точках К1 и К2. 19
3.2 Расчет токов однофазного КЗ на шинах 110 кВ. 20
3.2.1 Расчет параметров схемы замещения нулевой последовательности. 21
3.2.2 Свертка схемы замещения нулевой последовательности к точке К1. 22
3.2.3 Расчет токов однофазного КЗ в точке К1. 24
3.2.4 Результаты расчетов токов КЗ. 24
4.Выбор схем соединений подстанции:. 25
5. Выбор типов релейных защит и электрической автоматики:. 28
5.1 Релейная защита. 28
5.2 Автоматика. 29
5.3 Система измерения. 29
6. Выбор аппаратов и токоведущих частей. 30
6.1 Выбор выключателей. 30
6.1.1 Выбор выключателей ВН. 31
6.1.2 Выбор выключателей НН. 32
6.2 Выбор разъединителей. 34
6.3 Выбор аппаратов в цепи собственных нужд. 35
6.3.1 Выбор трансформаторов собственных нужд. 35
6.3.2 Выбор выключателя трансформатора собственных нужд. 35
6.3.3 Выбор автоматического выключателя 0,4 кВ. 36
6.4 Выбор измерительных трансформаторов тока. 36
6.4.1 Выбор трансформаторов тока на стороне ВН. 36
6.4.2 Выбор трансформаторов тока на стороне НН. 40
6.5 Выбор трансформаторов напряжения. 48
6.5.1. Выбор трансформаторов напряжения на стороне ВН. 48
6.5.1. Выбор трансформаторов напряжения на стороне НН. 52
6.6. Выбор ошиновки силового трансформатора на стороне ВН. 55
6.7. Выбор ошиновки силового трансформатора на стороне НН. 55
6.8. Выбор кабельных линий к потребителю. 55
6.8. Выбор ограничителей перенапряжений. 57
7. Оперативный ток. 58
8. Выбор и обоснование конструкций распределительных устройств. 59
9. Меры по технике безопасности и противопожарной технике. 61
9.1 Производственная санитария. 61
9.1.1 Система рабочего и аварийного освещения. 61
9.1.2 Создание нормальных температурных условий работы персонала. 61
9.1.3 Защита от шума и вибрации.. 61
9.2 Мероприятия по технике безопасности.. 62
9.2.1 Маркировка частей установок и предупредительная окраска. 62
9.2.2 Блокировки, обеспечивающие электробезопасность при обслуживании ПС.. 62
9.2.3 Проходы, выходы и входы в РУ.. 62
9.2.4 Устройство защитного заземления. 62
9.2.5 Выбор электрических аппаратов и проводников с учетом нормальных режимов, возможных перегрузок и аварийных режимов. 63
9.2.6 Устройство молниезащиты.. 63
9.3 Мероприятия пожарной безопасности. 63
9.3.1 Установка маслонаполненных аппаратов по ОРУ.. 63
9.3.2 Противопожарные мероприятия. 63
9.3.3 Степень огнестойкости зданий и сооружений подстанции. 64
10. Технико-экономические показатели подстанции. 65
11. Заключение. 66
12. Библиографический список. 68
Нагрузка задаётся следующими величинами:
• максимальной активной мощностью , МВт;
• коэффициентом мощности нагрузки соsφ, о.е.;
• временем срабатывания максимальной токовой защиты на кабельной линии нагрузки , с;
• числом отходящих кабельных линий
и напряжением на секциях шин низшего напряжения – 10 кВ.
Питание потребителей производится по двадцати радиальным кабельным линиям. Нагрузка равномерно распределена по всем кабелям на подстанции.
Схема прилегающей сети состоит из узловой ПС №1, тупиковой ПС №2 и соответственно тупиковой проектируемой ПС №3. Шины проектируемых подстанций высшего и низшего напряжений выделены пунктирным прямоугольником.
На напряжения 110 – 220 кВ режим сети принят с эффективно-заземлённой нейтралью. Нейтрали всех блочных трансформаторов на электростанциях на напряжения 110 и 220 кВ заземлены.
К схеме задания в таблице №2 приведены параметры энергосистемы, электростанций, подстанций и воздушных линий электропередач. Удельное сопротивление линий принято в соответствии с справочными материалами для выбранных марок проводов.
Выбор мощности трансформатора производится по перетокам мощности через трансформаторы исходя из мощности нагрузки, номинальных мощностей трансформаторов подстанций и генераторов электростанций. Мощность ПС определяется как 1,4 силового трансформатора. Выбор их типов производится в ходе проектирования самостоятельно с учётом заданных номинальных мощностей.
В соответствии с заданием преподавателя выбирается суточный график нагрузки (рисунок №2). Графики нагрузки представлены на рис. 1 – 32. На рисунках нагрузка на графиках приведена в процентах. В часы максимума нагрузки на графике значения активной и реактивной мощностей принимаются равными 100 %. Сплошная линия на графике соответствует активной мощности Р, а пунктирная – реактивной мощности Q.


СОДЕРЖАНИЕ
Задание на проектирование:. 2
Введение. 7
1. Характеристика подстанции и ее нагрузок. 8
1.1 Определение типа подстанции: 8
1.2 Характеристика нагрузки подстанции:. 8
2. Выбор трансформаторов на подстанции (число, мощность, тип, регулирование напряжения, условия охлаждения). 12
3. Расчёт токов короткого замыкания. 15
3.1 Расчет трехфазного КЗ на шинах 110 и 10 кВ. 15
3.1.1 Расчет параметров схемы замещения прямой последовательности. 15
3.1.2 Свертка схемы замещения прямой последовательности к точке К1. 18
3.1.3 Свертка схемы замещения прямой последовательности к точке К2. 19
3.1.4 Расчет токов трехфазного КЗ в точках К1 и К2. 19
3.2 Расчет токов однофазного КЗ на шинах 110 кВ. 20
3.2.1 Расчет параметров схемы замещения нулевой последовательности. 21
3.2.2 Свертка схемы замещения нулевой последовательности к точке К1. 22
3.2.3 Расчет токов однофазного КЗ в точке К1. 24
3.2.4 Результаты расчетов токов КЗ. 24
4.Выбор схем соединений подстанции:. 25
5. Выбор типов релейных защит и электрической автоматики:. 28
5.1 Релейная защита. 28
5.2 Автоматика. 29
5.3 Система измерения. 29
6. Выбор аппаратов и токоведущих частей. 30
6.1 Выбор выключателей. 30
6.1.1 Выбор выключателей ВН. 31
6.1.2 Выбор выключателей НН. 32
6.2 Выбор разъединителей. 34
6.3 Выбор аппаратов в цепи собственных нужд. 35
6.3.1 Выбор трансформаторов собственных нужд. 35
6.3.2 Выбор выключателя трансформатора собственных нужд. 35
6.3.3 Выбор автоматического выключателя 0,4 кВ. 36
6.4 Выбор измерительных трансформаторов тока. 36
6.4.1 Выбор трансформаторов тока на стороне ВН. 36
6.4.2 Выбор трансформаторов тока на стороне НН. 40
6.5 Выбор трансформаторов напряжения. 48
6.5.1. Выбор трансформаторов напряжения на стороне ВН. 48
6.5.1. Выбор трансформаторов напряжения на стороне НН. 52
6.6. Выбор ошиновки силового трансформатора на стороне ВН. 55
6.7. Выбор ошиновки силового трансформатора на стороне НН. 55
6.8. Выбор кабельных линий к потребителю. 55
6.8. Выбор ограничителей перенапряжений. 57
7. Оперативный ток. 58
8. Выбор и обоснование конструкций распределительных устройств. 59
9. Меры по технике безопасности и противопожарной технике. 61
9.1 Производственная санитария. 61
9.1.1 Система рабочего и аварийного освещения. 61
9.1.2 Создание нормальных температурных условий работы персонала. 61
9.1.3 Защита от шума и вибрации.. 61
9.2 Мероприятия по технике безопасности.. 62
9.2.1 Маркировка частей установок и предупредительная окраска. 62
9.2.2 Блокировки, обеспечивающие электробезопасность при обслуживании ПС.. 62
9.2.3 Проходы, выходы и входы в РУ.. 62
9.2.4 Устройство защитного заземления. 62
9.2.5 Выбор электрических аппаратов и проводников с учетом нормальных режимов, возможных перегрузок и аварийных режимов. 63
9.2.6 Устройство молниезащиты.. 63
9.3 Мероприятия пожарной безопасности. 63
9.3.1 Установка маслонаполненных аппаратов по ОРУ.. 63
9.3.2 Противопожарные мероприятия. 63
9.3.3 Степень огнестойкости зданий и сооружений подстанции. 64
10. Технико-экономические показатели подстанции. 65
11. Заключение. 66
12. Библиографический список. 68
Характеристики курсовой работы
Учебное заведение
Просмотров
2
Качество
Идеальное компьютерное
Размер
1,77 Mb
Список файлов
kursovoy_proekt_po_distsipline_elektrooborudovanie_s_i_ps.docx

Если нужен другой вариант работы или отдельная задача из любой работы, пишите в комментарии