протокол к седьмой лабе (987564)
Текст из файла
Московский Энергетический Институт
(технический университет)
Лабораторная работа №7
по курсу
Метрология и теплотехнические измерения
«ПОВЕРКА НОРМИРУЮЩИХ
ПРЕОБРАЗОВАТЕЛЕЙ »
| Группа: | |
| Бригада: | |
| Студенты: | |
| Преподаватель: | |
| К работе допущен: | |
| Дата выполнения: | |
| Работу сделал: | |
| Работу сдал: |
МОСКВА 2006
1. Назначение работы
Целью работы является изучение нормирующих преобразователей, работающих с термоэлектрическими преобразователями (ТЭП) и термопреобразователями сопротивления (ТПС).
В процессе выполнения работы студент должен ознакомится с устройством преобразователей, научиться проводить их поверку и оценивать погрешности.
К работе можно приступать только после проработки настоящей инструкции, параграфа 8-13 учебника В.П. Прображенского. «Теплотехнические измерения и приборы.»
2. Задание
-
-Изучить принцип действия и устройство преобразователей.
-
-Ознакомиться со стендом для испытания нормирующих преобразователей.
-
-Произвести поверку преобразователя для ТЭП в шести точках диапазона преобразования.
-
-Определить дополнительную погрешность преобразователя в средней точке диапазона преобразования, вызванную изменением сопротивления нагрузки.
-
-Определить в средней точке диапазона преобразования значение сигнала компенсации в оС, вводимого при подключении медного резистора вместо манганинового.
-
-Произвести поверку преобразователя для ТПС в шести точках диапазона преобразования.
-
-Составить отчет по проделанной работе.
3.Описане лабораторного стенда
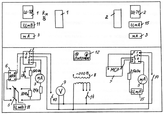
Принципиальная схема лабораторного стенда приведена на рис.1. На стенде расположены нормирующие преобразователи 1,2, работающие соответственно с ТЭП и ТПС. Преобразователи имеют выходной унифицированный токовый сигнал 0-5 мА. Для индикации токового выходного сигнала к выходу последних подключены показывающие узкопрофильные миллиамперметры 3. Для точного измерения выходного тока преобразователя 2 используют цифровой миллиамперметр 15. Выходной ток преобразователя 1 измеряется цифровым милливольтметром 11 по падению напряжения U на образцовом сопротивлении 10 Ом класса 0,02. Этот же милливольтметр при левом положении переключателя 5 используется для измерения напряжения Е на входе преобразователя 1, подаваемого от источника 6 регулируемого напряжения ИРН-64, имитирующего ЭДС ТЭП.
Для введения автоматической поправки на изменение температуры свободных концов ТЭП при переводе тумблера Rм в верхнее положение в измерительную схему преобразователя вместо манганинового вводится медное сопротивление. Номинальное сопротивление нагрузки преобразователей составляет 2,5 кОм. Для проверки влияния изменения сопротивления нагрузки на выходной сигнал преобразователя на стенде имеется дополнительный резистор R=510 Ом, который в нижнем положении тумблера 13 включается последовательно с номинальным сопротивлением нагрузки.
Имитация сопротивления термопреобразователя на входе преобразователя 2 производится магазином сопротивлений 7. Напряжение питания на преобразователи поступает от лабораторного автотрансформатора 8 через тумблеры 10 и контролируется по вольтметру 9. Общее питание на стенд подается через выключатель «Питание» 12.
Рис.1
Протокол испытаний преобразователя для ТЭП
НСХ преобразователя Диапазон преобразования
Класс точности Выходной сигнал
Образцовый прибор Класс точности
Поверка преобразователя
| t, oC | Eгр, мВ | Iр, мА | Прямой ход I1, мА | Обратный ход I2, мА | δ1, % | δ2, % | Н1, % |
Определение дополнительной погрешности от изменения Rнагр и сигнала компенсации Δt
| tср, оС | Егр, мВ | I3, мА | I4, мА | δ3, % | I5, мА | I6, мА | Δt, oC |
Протокол поверки преобразователя для ТПС
НСХ преобразователя Диапазон преобразования
Класс точности Выходной сигнал
Поверка преобразователя
| t, oC | Rгр, мВ | Iр, мА | Прямой ход I7, мА | Обратный ход I8, мА | δ4, % | δ5, % | Н2, % |
Характеристики
Тип файла документ
Документы такого типа открываются такими программами, как Microsoft Office Word на компьютерах Windows, Apple Pages на компьютерах Mac, Open Office - бесплатная альтернатива на различных платформах, в том числе Linux. Наиболее простым и современным решением будут Google документы, так как открываются онлайн без скачивания прямо в браузере на любой платформе. Существуют российские качественные аналоги, например от Яндекса.
Будьте внимательны на мобильных устройствах, так как там используются упрощённый функционал даже в официальном приложении от Microsoft, поэтому для просмотра скачивайте PDF-версию. А если нужно редактировать файл, то используйте оригинальный файл.
Файлы такого типа обычно разбиты на страницы, а текст может быть форматированным (жирный, курсив, выбор шрифта, таблицы и т.п.), а также в него можно добавлять изображения. Формат идеально подходит для рефератов, докладов и РПЗ курсовых проектов, которые необходимо распечатать. Кстати перед печатью также сохраняйте файл в PDF, так как принтер может начудить со шрифтами.















