Лекции (962575), страница 6
Текст из файла (страница 6)
В общем случае время цикла работы ШЗУ Т ц.ш будет составлять:
Т ц.ш = tн + t с .к..+ tот + t пр+ 2t3 + t ип + ((k-1)Т ц..+ t зп) + tп.с. (1.14)
где t и - время напуска атмосферы в шлюз; tс.к. - время смены кассеты в шлюзе; tот - время откачки шлюза; tв - время срабатывания затвора “шлюз – рабочая камера”; tпр - время продувки шлюза нейтральным газом (может отсутствовать); tпр - время установки кассеты в исходное положение для загрузки; k – число подложек в кассете; Т ц - цикл работы установки; t з.п. - время загрузки пластины; t п.с. - время установки кассеты в шлюзе в положении смены (t и.п. и tп.с. могут отсутствовать или совмещаться с откачкой или напуском).
При этом [(k-1) Т ц + t с.к] - непосредственная работа установки, а остальные времена относятся к шлюзованию партии подложек и потенциально могут составлять дополнительные холостые хода. Обозначим эти дополнительные холостые хода как Т ш - время шлюзования.
При реализации ШЗУ с двумя шлюзами (один для загрузки, другой для выгрузки) (1.i.j) между партиями подложек в установке имеются временные интервалы, которые определяются дополнительными потерями в шлюзе на входе установки. Так как на выгрузке в установке стоит обычно такой же шлюз, как и на загрузке, все потери по шлюзованию из-за него укладываются в этот временной интервал.
Для ШЗУ второго типа (2.i.j) c выгрузкой подложек в ту же кассету, из которой шла загрузка, возникают дополнительные потери времени из-за ожидания прохода последней подложкой кассеты всех позиций установки; эти потери составят: nТц. Тогда для шлюзов первого типа (1.i.j)
Т ш =Т1ш = t н+ t с.к..+ tпр+2t3 +tи.п +tп.с. (1.15)
для шлюзов второго типа (2.i.j)
Т ш =Т2ш = t н+ tс.к..+ tпр+2t3 +tи.п +tп.с. +n Т ц. (1.16)
Рассмотрим дополнительные холостые хода Δ tх, возникающие при различных комбинациях параметров по пп. 2 и 3 классификации при реализации шлюзования подложек. В вариантах 1.1.1 и 2.1.1 (см рис.2) отсутствует как дублирование, так и обмен кассет в ШЗУ, следовательно, нет совмещения дополнительных холостых ходов и
Δt х = Т iш
В вариантах 1.2.1 и 2.2.1 наличие дублирующей системы ШЗУ позволяет совершать холостые хода одного шлюза во врнмя работы другого:
Δtх = Т iш –z k Т ц (1.17)
где z – число дублирующих систем ШЗУ; k – число подложек в партии шлюзования.
В вариантах 1.1.2 и 2.1.2 наличие обмена кассет в системе ШЗУ предполагает сдвоенные камеры шлюзования, одна из которых связана непосредственно с рабочей камерой для загрузки (выгрузки) подложек, вторая, – с атмосферой для осуществления шлюзования партии подложек (кассеты или кассет), в то время как из одной кассеты уже идет загрузка (выгрузка)
Δt x = (Т iш – k Т ц) + Т обм (1.18)
где Т обм = (tп.о + tо. + tи.п.). Здесь t п.о - время установки кассеты в положение обмена; tо - время обмена; t.и.п - время установки кассеты в исходное положение загрузки (выгрузки) подложек в рабочую камеру. Если Т ш – k Т ц ≤ 0, то Δtx = Т обм.
В вариантах 1.2.2 и 2.2.2 в системе ШЗУ присутствует как дублирование, так и обмен кассетами:
Δt x = [(Т iш – k Т ц)+ Т обм] – k z Т ц (1.19)
Если Т ш – k Т ц ≤ 0 , то Δtx = Т обм – k z Т ц. То есть возникают возможности для совмещения дополнительных холостых ходов как по варианту 1.1.2, так и по варианту 1.2.2.
Для любой из формул (1.17) - (1.19) получение Δt x < 0 означает совмещение дополнительных холостых ходов с образованием некоторого запаса по времени.
Варианты с одним потоком подложек в каждом шлюзе (загрузка или выгрузка – 1.1.1, 1.2.1, 1.1.2, 1.2.2) используются чаще для организации УВНТП с прямоточным транспортированием, что упрощает процесс загрузки (выгрузки). Однако установки, соответствующие этим вариантам, менее надежны, так как имеют еще один шлюз – возможный источник отказов.
Варианты с двумя потоками в каждом шлюзе (2.1.1, 2.1.2, 2.2.1, 2.2.2) применяются чаще при возвратном транспортном потоке в УВНТП. Они имеют большую надежность, так как один шлюз используется для загрузки и выгрузки , но в них сложнее осуществить перегрузку пластин.
6.2 Анализ конструктивных параметров шлюзовых
загрузочных устройств
В силу объективных и субъективных причин у разработчиков технологического оборудования нет единого подхода к выбору способа загрузки и выгрузки подложек в рабочие объемы вакуумных установок. На рис. 3 представлены схемы структурно- компоновочных вариантов ШЗУ, реализующие принцип загрузки–выгрузки “из кассеты в кассету”. Способ загрузки влияет на цикловую производительность оборудования через длительность холостых ходов tx, не совмещенных с рабочим временем tр.
В настоящее время в вакуумном технологическом оборудовании преимущественно используется индивидуальный вид обработки подложек большого диаметра (более 100 мм). Промышленные установки со шлюзованием отдельных подложек (рис.3, а) характеризуется малым временем (10…30 с) и столь же малым временем. Полупроводниковая пластина из загрузочной кассеты 1 под действием собственного веса соскальзывает в шлюз. Благодаря небольшому объему шлюзовой камеры, рассчитанной только на одну подложку, откачка шлюза занимает секунды и даже доли секунды.
После выравнивания давления в шлюзе и рабочей камере 4 открывается вакуумный затвор и подложка соскальзывает на рабочий столик, который сначала переводится в положение обработки (стрелка вверх), а затем – в положение выгрузки (стрелка вниз). Под действием собственного веса пластина соскальзывает в шлюз выгрузки 3 (при открытом вакуумном затворе и закрытой дверце, соединяющей шлюз с атмосферой), а после закрытия затвора, напуска в шлюз воздуха и открытия дверцы – соскальзывает в кассету 2.
Если перемещение пластин под действием собственного веса затруднено или нежелательно, применяют принудительное перемещение подложек (рис.3,б). При этом откачка шлюзовой камеры, рассчитанной на одну подложку, может занять уже несколько десятков секунд. Принудительное перемещение пластин 1 из кассеты 5 в кассету 3 осуществляется с помощью транспортеров 4 в шлюзовых устройствах и рабочей камеры 2.
В оборудовании со шлюзованием стандартных кассет 1 (рис.3,в) поштучная загрузка подложек в модуль обработки 3 осуществляется после откачки шлюза 5 и открытия вакуумного затвора 2 с помощью транспортера 4. При таком способе загрузки время откачки шлюза составляет несколько минут, а потери на разгерметизацию шлюза и замену кассеты могут составлять до 20 – 30 % времени цикла работы установки.
При вертикальном размещении подложек при загрузке и обработке (рис.3,г ) составляющие затрат времени не отличаются от варианта, представленного на рис. , а такая компоновка выбрана исключительно для уменьшения привносимой дефектности полупроводниковых пластин. Из шлюза 6 пластины, размещенные в кассете 4, с помощью толкателя 5 подаются через вакуумный затвор 1 в рабочую камеру на карусель 2.
Кардинально решить проблему уменьшения привносимой дефектности при загрузке и выгрузке подложек помогает использование вакуумных транспортных контейнеров, снабженных стандартными механическими интерфейсами (СМИФ) (рис. 3,д). При транспортировке от установки к установке кассета 1 постоянно находится в вакуумированном объеме и на пластины не попадает пыль из атмосферы производственного помещения, а при загрузке и выгрузке пластины не подвергаются действию потоков откачиваемого или напускаемого газа, так как откачивается или разгерметизируется только небольшой по объему стыковочный зазор СМИФ 2.
После стыковки контейнера с установкой и откачки зазора открывают вакуумные затворы 6 и кассета 1 перемещается в промежуточную камеру 3. Подложки с помощью толкателя 5 поштучно перегружаются на карусель рабочей камеры.
В этом варианте длительность загрузки подложек в рабочую камеру больше, чем при шлюзовании отдельных подложек (см. рис. 3,а,б),но меньше, чем при шлюзовании кассет (см рис.3,в,г).
Обобщить сведения о влиянии способа загрузки и выгрузки подложек на цикловую производительность вакуумного оборудования позволяет приведенная ниже методика.
Длительность цикла обработки Т ц. одной подложки для всех представленных на рис. Вариантов можно представить формулой
Т ц. = t р + t x..= t р + t 3. + t к (2.1)
где t н - составляющая t x , длительность которой практически не зависит от способа загрузки подложек (например, время перемещения пластины из кассеты в шлюз или рабочую камеру); t3 - составляющая t x, длительность которой зависит от способа загрузки , например, время откачки шлюза (шлюзование отдельной подложки или кассеты, вмещающей n подложек); tк – составляющая tx, длительность которой уменьшается кратно числу n подложек, например, время открытия и закрытия вакуумных затворов (т.е. по длительности данная операция одинакова для любого способа загрузки, но в пересчете на одну подложку при шлюзовании кассеты она уменьшится в n раз).
Определить принадлежность той или иной составляющей tx к tн, t3 или tк можно, сопоставляя циклограммы работы установок. Такое сопоставление, проведенное для наиболее типичных отечественных и зарубежных промышленных вакуумных технологических установок. Такое сопоставление, приведенное для наиболее типичных отечественных и зарубежных промышленных вакуумных технологических установок, позволило выявить зависимость длительности холостого хода от числа одновременно шлюзуемых подложек n и представить составляющие в формуле (2.1) в виде
tx = tн + n m-1 t`3 + (1/n) t`к (2.2)
где t`3 и t`к - составляющие tx при шлюзовании отдельной подложки; m – показатель степени t3 зависимости в (2.1) от n.
Значение m определяют следующим образом. Сопоставляя циклограммы работы установок со шлюзованием заданного числа подложек n0 (равного, например, вместимости стандартной кассеты) и со шлюзованием отдельной подложки, рассчитывают отношение
k = tn0 / tx (2.3)
где tn0 - суммарная длительность операций загрузки, определяющих время tз в (2.1) при одновременном шлюзовании подложек (например, время откачки шлюза в установках типа представленных на рис.3,в,г. Значение m рассчитывают по формуле
m = ln k / ln n0 (2.4)
Подставив в (2.2) заданное значение n0 и рассчитанное по (2.4) значение m , получим время холостого хода tx для способа загрузки со шлюзованием кассеты на n0 подложек. Сравнив его со временем tx при n= 1, можно судить о преимуществе одного из сравниваемых вариантов по меньшему tx .
Анализ формулы (2.2) показывает, что при определенном соотношении величин t`3, t`к и m существует оптимальное значение nопт, при котором выбранная в качестве целевой функции величина tx будет минимальна.
На рис.4 показана зависимость tx от n при различных значениях m . Кривая tx(n) в зависимости от значения m монотонно увеличивается (кривая “а”), уменьшается (кривые “в”,”г”) и имеет экстремум (кривая “б”).
Кривая “а” на рис.4 соответствует способам загрузки со шлюзованием кассеты ( см. рис.3.в,г) с большим значением m (например, с очень длительной откачкой шлюза). Кривая “б” на рис. соответствует тому же способу загрузки, но с меньшим значением m, при котором минимум tx соответствует вполне определенному числу одновременно шлюзуемых подложек nопт . Наилучший по критерию tx→min результат для того же способа загрузки дают такие режимы работы установки, при которых m= 1 (кривая “в” на рис. ). В этом случае при увеличении числа подложек в кассете длительность загрузки асимптотически приближается к сумме (tн + t`3) .
Кривая “г” на рис. 4 соответствует способу загрузки подложек с помощью СМИФ-контейнера (см. рис.3,д ), при котором m→ 0, а значение tx асимптотически стремится к tн.
Взяв частную производную ∂tx/∂n в формуле (2.2) и приравняв ее к нулю, получим выражение для расчета оптимального количества одновременно шлюзуемых подложек:
nопт = [t`к /(t`3(m-1)]1/m (2.4)
для случая, соответствующего кривой “б” на рис. 4. Оптимальное значение nопт>1 может иметь место только при условии
t`к /t`3 > m-1 (2.5)
Из выражения (2.5) следует, что на величину nопт кроме m влияет и отношение t`к/t`3 ,т.е. режимы работы установки. С увеличением отношения t`к/t`3 более эффективным становится способ загрузки с одновременным шлюзованием нескольких подложек, причем это проявляется более заметно при небольших значениях m.
Если вычисленное по (2.5)значение nопт не совпадает со значением nо (вместимость стандартной кассеты), то по разности значений nо и nопт можно судить о близости выбранного варианта загрузочного устройства к оптимальному (т.е. обеспечивающему txmin). Варьируя с помощью конструктивных изменений значения tn0 , t` и m, можно добиться, что значение nо будет близко к nопт, а цикловая производительность установки с выбранными режимами работы – максимальной.
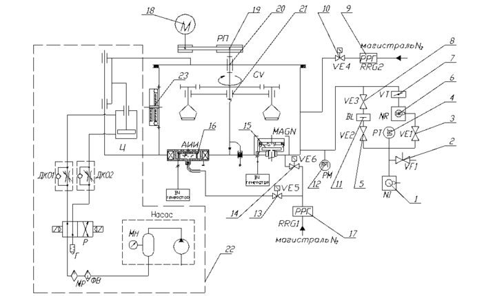
Рис.3. Вакуумно-кинематическая схема установки. 1- пластинчато-роторный насос 2НВР-5Д; 2- обратный клапан; 3, 5, 8,10,13,14 - клапаны электромагнитные; 4 - термопарный датчик; 6 - турбомолекулярный насос ВМН-500; 7 – затвор; 9,17 – регулятор расхода газа; 11 - ловушка; 12 - магниторазрядный датчик; 15 – магнетрон; 16 - автономный источник ионов (АИИ) «Радикал»; 18 – мотор-редуктор; 19 – ременная передача; 20 – манжетный ввод вращения; 21 – карусель; 22 – пневмоподъемник и пневматическая система; 23- смотровое окно.
Лекция 15
Поворотные устройства
Поворотные устройства (столы и карусели) служат в основном для транспортировки деталей от одной позиции обработки к другой. Они получили широкое применение в агрегатных станках и автоматических линиях, машинах электровакуумного и полупроводникового производства.
Поворот стола или карусели может осуществляться механическими, гидравлическими или пневматическими механизмами (см. табл. ниже).
В конце дискретного (на заданный угол) повороте карусели производится, как правило, ее фиксация с помощью соответствующего устройства, что важно с точки зрения позиционирования деталей в процессе обработки.
















