165749 (739931)
Текст из файла
Содержание
Введение 2
1. Сырье для получения ПУ ЛКМ 3
2. Способы синтеза ПУ лакокрасочных материалов и полупродуктов 4
3. Технологическая схема получения преполимеров на основе продуктов алкоголиза касторового масла 5
4. Физико-химические показатели ПУ эмали и покрытия на его основе 7
5. Современные методы модификации 9
6. Области применения и фирмы-производители 10
Заключение 11
Список используемой литературы 12
Введение
Ни один класс пленкообразователей не обладает таким многообразием свойств, как полиуретаны (ПУ), которые позволяют получать покрытия с заранее заданными свойствами.
В настоящее время на мировом рынке имеется довольно широкий выбор сырьевых компонентов для полиуретановых ЛКМ. Варьирование полиольного и изоцианатного компонентов позволяет получить композиции, пригодные для окраски практически любого изделия. В каждом конкретном случае при выборе полиуретанового ЛКМ следует руководствоваться типом окрашиваемого материала и условиями его эксплуатации.
Полиуретановые ЛКМ могут быть одно - и двухупаковочными. Согласно международной классификации их можно разделить на несколько групп. Первую составляют двухупаковочные системы, отверждающиеся при обычной или повышенной температуре. Вторая группа объединяет полиуретановые ЛКМ, отверждающиеся при обычной температуре влагой воздуха. Третью группу составляют полиуретановые ЛКМ горячей сушки, образующие покрытия при высокой температуре (100 - 150°С). Четвертая группа - это полиуретаны физической сушки, к которым относятся, в частности, водные дисперсии. В последнюю группу входят ЛКМ на основе модифицированных полиуретанов - уралкиды окислительной сушки.
1. Сырье для получения ПУ ЛКМ
| П двухупаковочные | полиизоцианат | + полиол | отверждение по реакции групп N=C=O и ОН |
Сырьем для получения полиуретанов служат изоцианаты и полиатомные спирты /1/. Основным изоциатным сырьем для получения ПУ пленкообразующих служит 2,4-толуилендиизоцианат (1) и его смесь с 2,6-изомером (2).
С
Н3 СН3
NCO OCN NCO
(1) (2)
СН3
Ввиду токсичности и сильной летучести низкомолекулярных диизоцианатов, готовят более высокомолекулярный продукт, обладающий пониженной летучестью и меньшей токсичностью (аддукт). Примером такого аддукта является продукт взаимодействия 2,4-толуилендиизо –цианата с продуктами переэтерификации касторового масла глицерином (преполимер КТ):
O
NCO
СН2 – О – С – NH - CH3
О NCO
CH – O – C – NH - CH3
О
CH2 – O – C(CH2) 7 – CH = CH – CH2 – CH – (CH2) 5 – CH3 NCO
I
О – СО – НN - CH3
Растворителем для преполимера служит толуол.
Двухупаковочные материалы, отверждаемые влагой воздуха, состоят из растворов двух компонентов – преполимера и катализатора. Для достижения высокой скорости покрытия в результате взаимодействия преполимера с влагой воздуха в качестве катализатора используют триэтаноламин. Его растворяют в смеси растворителей – гликолей, этилацетата, бутилацетата, этилгликольацетата и ксилола. Гликоли вводят для улучшения растворимости триэтаноламина, при этом они участвуют в отверждении за счет дополнительного образования поперечных уретановых связей. Раствор катализатора вводят в преполимер перед употреблением /1/.
При отверждении двухупаковочных ПУ материалов протекает ряд химических реакций, однако при эквивалентных соотношениях групп NCO и ОН реакция уретанообразования является преобладающей:
- ROH + OCNR’ - → - ROCNH – R’ –
II
O
При отверждении пленки на воздухе возможна побочная реакция изоцианатных групп с водой, приводящая в конечном итоге к образованию карбамидных связей.
2. Способы синтеза ПУ лакокрасочных материалов и полупродуктов
В промышленности можно одним и тем же способом получать разные ПУ лакокрасочные материалы. Например, по одной и той же схеме производства лаков, отверждаемых влагой воздуха, можно получать на основе продуктов алкоголиза касторового масла триэтаноламином и глицерином соответственно одноупаковочные и двухупаковочные материалы.
Для получения двухкомпонентных систем нашли так же применение такие полиизоцианаты, как полиизоцианат-биурет, которые отверждаются без нагревания только в присутствии катализаторов (октоата и нафтената цинка). Покрытия на его основе обладают меньшей твердостью, но хорошей цвето - и погодостойкостью.
Отечественная промышленность выпускает алифатический полиизо - цианат-биурет на основе гексаметилендиизоцианата и воды. Но они плохо смешиваются, поэтому воду вводят в смеси с растворителями (диоксаном или ацетоном).
3. Технологическая схема получения преполимеров на основе продуктов алкоголиза касторового масла
Технологический процесс получения преполимеров включает две стадии:
переэтерификация касторового масла глицерином;
синтез преполимера на основе переэтерификата и 2,4-толуилен-
диизоцианата.
Первая стадия – переэтерификация касторового масла – имеет ряд особенностей, связанных с введением в реакционную систему изоцианатов. Во-первых, переэтерификацию проводят без катализаторов, поскольку обычные катализаторы этой реакции (оксиды свинца, кальция, щелочи) катализируют также реакции изоцианатов (полимеризацию, образование карбамида, биуретов и т.д.), что может значительно снизить стабильность преполимеров при хранении. Во-вторых, во избежание побочных реакций переэтерификат подвергают тщательному обезвоживанию (воду отгоняют прямой отгонкой).
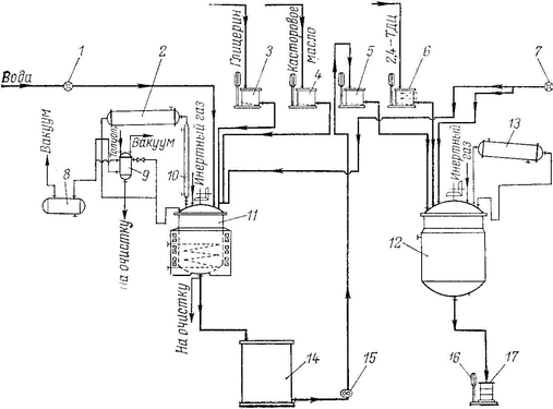
Технологическая схема представлена на рис.1.
Рисунок 1 – Технологическая схема производства "преполимера КТ".
1, 7 – жидкостные счетчики; 2, 13 – конденсаторы; 3-5 – весовые мерники; 6 – обогреваемый весовой мерник; 8 – вакуум-приемник; 9 – разделительный сосуд; 10 – теплообменник; 11 – реактор с индукционным обогревом; 12 – реактор с пароводяной рубашкой; 14 – промежуточная емкость; 15 – шестеренчатый насос; 16 – весы; 17 – тара.
Переэтерификацию касторового масла глицерином проводят азеотропным способом в реакторе 11 при следующих соотношениях исходных компонентов (масс. частях):
касторовое масло 75,6
глицерин 12,6
толуол 11,8
Переэтерификацию ведут без катализатора в токе инертного газа при 240ºС. По окончании алкоголиза реакционную массу охлаждают до 30 - 40ºС и отмывают водой от непрореагировавшего глицерина. Полученный переэтерификат тщательно обезвоживают в том же аппарате с помощью азеотропной отгонки воды в виде смеси с толуолом. Отогнанную водно-толуольную смесь вначале собирают в разделительном сосуде 9, откуда толуол вновь возвращается в реактор 11. Затем, на конечных стадиях процесса, с целью более полного обезвоживания проводят прямую отгонку водно-толуольной смеси в приемник 8. Остаточное содержание воды в переэтерификате не должно превышать 0,15%.
Преполимер КТ получают в реакторе 12 в растворе толуола в токе инертного газа в следующих соотношениях исходных компонентов:
Соотношение% (масс)
NCO и ОН гр.
переэтерификат касторового
масла глицерином 1 34,4
2,4-толуилендиизоцианат 2 35,2
толуол - 30,4
Процесс ведут при 50 - 55ºС, постепенно добавляя переэтерификат касторового масла к раствору 2,4-толуилендиизоцианата. Реактор 12 обеспечен подачей охлаждающей воды, поскольку процесс сильно экзотермичен. Процесс ведут до получения продукта с заданными параметрами, который затем сливают в тару.
4. Физико-химические показатели ПУ эмали и покрытия на его основе
В продажу поступает двухкомпонентная система, состоящая из полуфабриката эмали и полиизоцианатного отвердителя, смешиваемых перед применением. Полуфабрикат эмали – суспензия пигментов и наполнителей с целевыми добавками в растворе смолы. Отвердители поставляются комплектно.
Свойства лакокрасочного материала /4/:
| Массовая доля нелетучих веществ,%, не менее | 50 |
| Условная вязкость при температуре (20±0,5) оС по вискозиметру ВЗ-4, с, не менее | 35 |
| Время высыхания до степени 3 при температуре (20±0,5) оС, ч, не более | 6 |
| Срок годности (при смешении с отвердителем), ч, не менее | 8 |
| Гарантийный срок хранения, месяцев, не менее | 12 |
Наносится эмаль различными способами – пневматическим, безвоздушным распылением, валиком и кистью.
После отверждения покрытие приобретает свойства /4/:
| Однородная глянцевая или полуглянцевая поверхность | |
| Твердость пленки по маятниковому прибору ТМЛ 2124 отн. ед., не менее | 0,4 |
| Адгезия, балл, не более | 1 |
| Прочность пленки при ударе по прибору У-1А, см, не менее | 50 |
| Эластичность пленки при изгибе, мм, не более | 1 |
| Стойкость при температуре (20±2) оС к статическому воздействию, ч, не менее: | |
| - воды | 72 |
| - трансформаторного масла | 48 |
| - бензина | 48 |
Они характеризуются быстрой сушкой, атмосферо-, водо-, хим-, абразиво-, морозо- и термостойкостью. Полиуретаны обладают превосходной адгезией к различным подложкам, включая металл, древесину, пластмассу, бетон и т.д. Готовые покрытия имеют, как правило, отличный внешний вид.
5. Современные методы модификации
Относительно новым видом полиуретановых ЛКМ являются водные композиции, которые находят все возрастающее применение при окраске изделий из древесины, пластмасс, металла и других материалов. Особенно популярны водные двухупаковочные полиуретаны. Они идеально подходят для антикоррозионных покрытий по металлу. Важнейшими потребителями такого рода материалов выступают автомобилестроение, авторемонтный сектор, а также производители военной техники, которые используют двухупаковочные полиуретановые дисперсии с содержанием летучих не более 180 г/л, позволяющие сформировать термо - и химстойкое верхнее покрытие для самолетов и тактического оружия.
Наиболее распространенным типом водных ЛКМ для древесины являются смеси полиуретановых дисперсий и акриловых латексов, гибридные акрилуретановые дисперсии и композиции на основе акрилуретанов с частицами типа ядро/оболочка /5/.
При использовании ПУ для покрытий, необходимо принимать во внимание, что акрилоуретановые покрытия характеризуются повышенной устойчивостью к воздействию воды, кислотных дождей и газов, а полиэфируретановые - твердостью и химстойкостью, хотя и не выдерживают прямого контакта с жидкими химикалиями. Эпоксиуретановые покрытия обладают превосходной химической и коррозионной стойкостью, но из-за недостаточной атмосферостойкости и склонности к мелению не могут применяться для верхних отделочных покрытий.
Достаточно новой разработкой является эмаль - УР-11, которая предназначена для покрытия цистерн для хранения нефти и нефтепродуктов, гидротехнических сооружений, мостов и металлоконструкций различного назначения /6/.
В ближайшее время планируется разработать широкий ассортимент двухупаковочных эпоксиуретановых ЛКМ, покрытия на основе которых отличаются высокой скоростью отверждения, химстойкостью и устойчивостью к царапанью. Применение Добавок фирмы Byk Chemie позволило создать тиксотропные ЛКМ для окраски мебельной фурнитуры, лаки для отделки металлизированных пластмасс и изделий из черного дерева с высокоскользящей поверхностью, исключающей появление царапин. В настоящий момент проходит эксплуатационные испытания красный прозрачный эпоксиуретановый лак, предназначенный для окраски световозвращающих дорожных стеклянных знаков типа "кошачий глаз"/3/.
6. Области применения и фирмы-производители
Эмаль УР-1-206 предназначена для антикоррозионной защиты внутренних поверхностей резервуаров, цистерн, хранилищ под светлые нефтепродукты, насосного и емкостного оборудования, эксплуатируемых в условиях открытой промышленной атмосферы умеренного, холодного, морского и тропического климатов, а также в атмосфере, содержащей коррозионно - агрессивные агенты.
В настоящее время производством полиуретановых ЛКМ занимается большое число крупных и средних фирм во всем мире. Среди наиболее известных - ICI (Англия), Вауег (Германия), Akzo Nobel (Голландия), Monsanto (США), Air Products (США), King Ind. (США), ССР Polymers (США), Reichhold (Германия), BASF (Германия), Kemira (Финляндия), Cray Valley (Англия), DSM (Голландия), Rhone-Poulenc (Франция) и т.д. По данным американских специалистов, свыше 60% лакокрасочных фирм США поставляют на рынок те или иные полиуретановые ЛКМ /4/.
Эмаль УР-175 предназначена для слоистых пластиков, металлических деталей и сборочных единиц измерительной аппаратуры, магнитов, мест пайки, развальцовки, крепежных деталей.
Заключение
Таким образом, если речь идет о выборе ЛКМ с длительным сроком эксплуатации, то предпочтение отдается ПУ ЛКМ и системам покрытий на их основе. Поэтому они встречаются практически во всех областях промышленного производства. Что было указано выше. Эта область одна из наиболее перспективных в плане дальнейшего развития и исследования, т.к на основе полиуретана можно изготавливать экологически благоприятные ЛКМ с высоким качеством покрытия.
Список используемой литературы
-
Сорокин М.Ф., Шодэ Л.Г., Кочнова З.А. Химия и технология пленкообразующих веществ. – М.: Химия, 1981 – 448 с.
-
Сырье и полупродукты для лакокрасочных материалов, Справочное пособие. / Под ред.М. М. Гольдберга. М.: Химия, 1978, 512с.
-
ЛКМ, Журнал. / № 7 – 8/2001, с.60
-
www. niilkp. ru
-
www. plastinfo. ru
-
www. gammalkm. spb. ru
Характеристики
Тип файла документ
Документы такого типа открываются такими программами, как Microsoft Office Word на компьютерах Windows, Apple Pages на компьютерах Mac, Open Office - бесплатная альтернатива на различных платформах, в том числе Linux. Наиболее простым и современным решением будут Google документы, так как открываются онлайн без скачивания прямо в браузере на любой платформе. Существуют российские качественные аналоги, например от Яндекса.
Будьте внимательны на мобильных устройствах, так как там используются упрощённый функционал даже в официальном приложении от Microsoft, поэтому для просмотра скачивайте PDF-версию. А если нужно редактировать файл, то используйте оригинальный файл.
Файлы такого типа обычно разбиты на страницы, а текст может быть форматированным (жирный, курсив, выбор шрифта, таблицы и т.п.), а также в него можно добавлять изображения. Формат идеально подходит для рефератов, докладов и РПЗ курсовых проектов, которые необходимо распечатать. Кстати перед печатью также сохраняйте файл в PDF, так как принтер может начудить со шрифтами.
У ЛКМ















