150824 (732824), страница 4
Текст из файла (страница 4)
Возможно также дросселировать перед турбиной весь поток или его часть с целью изменения теплового перепада и расхода. Такой способ регулирования малоэкономичен, и он находит иногда применение лишь как вспомогательное средство, позволяющее осуществлять некоторые режимы работы газотурбинной установки. Регулирование первого рода при частичных нагрузках вызывает значительное снижение экономичности двигателя, главным образом вследствие падения температуры перед газовой турбиной.
Регулирование второго рода осуществляется в значительной мере за счет изменения скорости вращения компрессора, что, в свою очередь, вызывает изменение количества рабочего тела, подводимого к газовой турбине. При этом на универсальной диаграмме две точки а и b рабочей линии лежат на различных характеристиках компрессора CD и CD', которым соответствуют различные скорости вращения (фиг.161). Так как вместе с тем меняются и параметры рабочего тела, то точкам а и b соответствуют также различные характеристики турбины АВ и А'В', построенные для измененной температуры перед турбиной. Регулятор скорости и здесь воздействует на распределительные органы топлива, и только в результате изменившихся температур за камерами сгорания следует изменение скорости вращения компрессора.
Надежность и качество работы ГТУ в значительной мере зависят от автоматических устройств для управления установкой. Задачи регулирования заключаются в том, чтобы обеспечить надежную работу ГТУ на всех необходимых режимах и высокое качество переходного процесса. Для решения этих задач прежде всего отметим особенности движения и процессов в основных элементах ГТУ.
3.2 Регулирование паровых турбин
3.2.1 Регулирование конденсационных турбогенераторов
Простейшая схема конденсационного турбогенератора изображена на фиг.100. Турбина 1 приводит во вращение электрический генератор 1. Пар в турбину поступает через клапан 1. Между клапаном и лопаточным аппаратом турбины расположен паровой объем 5. Значительные паровые объемы могут также находиться между отдельными частями лопаточного аппарата турбины (в двухцилиндровых турбинах и особенно при наличии промежуточного перегрева). Пар из турбины поступает в конденсатор 4.
Пар к турбине подводится из паровых котлов, аккумулирующая способность которых во многих случаях настолько велика, что их в расчетах регулирования можно приближенно считать неограниченным источником рабочего тела, благодаря чему давление и температуру пара перед турбиной в процессе регулирования можно принимать постоянными. В установках с парогенератором, обладающим аккумулирующей способностью лишь в слабой степени, процессы регулирования в турбине и котле следует рассматривать совместно.
Таким образом, регулирование скорости паровых турбин осуществляется путем воздействия регулятора на распределительные органы рабочего тела (клапаны).
Перемещение клапана вызывает дросселирование пара, вследствие чего изменяются количество и качество пара, поступающего в турбину. Такое парораспределение называется дроссельным.
При наличии нескольких клапанов их перемещение вызывает изменение живого сечения сопел путем прикрытия отдельных групп сопел. Такое регулирование называется сопловым. При сопловом регулировании клапаны неизбежно вызывают также дросселирование пара.
Подвод свежего пара может осуществляться не только к первой, но также к различным промежуточным ступеням проточной части турбины. Такое регулирование называется обводным.
Для всех указанных способов регулирования переход от одного режима работы к другому связан с изменением как расхода, так и состояния пара, поступающего в турбину, т.е. используются количественный и качественный принципы регулирования.
Клапанам можно придавать различную форму, которая оказывает большое влияние на характеристики турбин, а следовательно, и на динамику регулирования.
Задача регулирования конденсационных турбогенераторов заключается в поддержании в узких пределах их скорости вращения. Коэффициент неравномерности регулирования обычно задается около 4%, а иногда снижается до 1%.
В качестве командующих органов применяются конические центробежные регуляторы, а также центробежные и зубчатые насосы в соединении с регуляторами давления масла.
Прямое регулирование встречается редко и только в турбинах малой мощности, так как для перемещения паровых клапанов требуется большое усилие. Широко применяется для паровых турбин непрямое регулирование с одинарным, двойным и тройным усилением. Вследствие высоких напряжений, возникающих во вращающихся деталях паровых турбин, жесткие требования предъявляются в отношении ограничения разгона турбогенератора.
Для районных электростанций конденсационные паровые турбины строятся мощностью 100, 100 и 600тыс. кВт. В таких крупных установках задачи регулирования становятся все более ответственными и сложными.
Так, например, в силу конструктивных особенностей современных турбин значительно уменьшилась динамическая константа
(время машины). В то же время современные крупные паровые турбины, особенно с промежуточными перегревами пара, обладают большими паровыми объемами, которые при высоких параметрах пара служат значительными аккумуляторами энергии и оказывают на процесс регулирования сильное влияние. Это влияние было впервые исследовано еще в 1914г., но в то время турбины с большими паровыми объемами применялись редко, а после выяснения очень вредного влияния объемов в турбине на процесс регулирования при конструировании конденсационных турбин их стремились сводить к минимуму, и роль паровых объемов в процессе регулирования стала ничтожной. В последнее же время задачи регулирования турбин с большими паровыми объемами приобрели важное значение, и этим задачам в настоящем разделе уделено наибольшее внимание.
Применительно к паровым турбинам малой мощности также нередко возникают сложные задачи регулирования. Так, например, регулирование турбодинам, устанавливаемых на кораблях, требуется выполнять с очень малым коэффициентом неравномерности и высокими показателями качества переходного процесса.
Для решения новых задач регулирования паровых турбин в последнее время все более широко применяются различные корректирующие устройства: изодромное регулирование, а также регулирование с дополнительными импульсами по производной и по нагрузке. Примеры таких устройств будут рассмотрены ниже.
3.2.2 Регулирование турбин с промежуточным перегревом пара
Современные крупные турбины для высоких параметров пара выполняются с промежуточным его перегревом (фиг.106). Камеры и трубы А и В, по которым пар подводится к перегревателю и отводится из него, образуют значительный аккумулятор тепла, и последний оказывает сильное влияние на процесс регулирования.
Пар для промежуточного перегрева отбирается из турбины при различном давлении, и весовое количество пара, заключенного в промежуточном объеме, может меняться в широких пределах в установках разного типа. Кроме того, в одной и той же турбине давление и весовое количество пара в промежуточном объеме, а также мощности отсеков до объема и после него могут изменяться во много раз при переходе от холостого хода к полной нагрузке. Поэтому при конструировании турбин необходимо иметь ясное представление влиянии промежуточного объема на устойчивость и на переходный процесс регулирования. Ниже дан анализ влияния промежуточных емкостей на устойчивость и качество процесса регулирования, причем параметры в пределах рассматриваемой емкости считаются сосредоточенными.
Систему регулирования (фиг.106) будем рассматривать состоящей из регулятора 1, усилителя 1, ротора 1 и двух паровых объемов 4 и 5, из которых первый образован пространством между регулировочными клапанами и ступенями турбины, а второй представляет промежуточный объем.
Предварительно отметим особенности уравнений движения турбины с промежуточными объемами пара.
3.2.3 Регулирование турбин с противодавлением
Турбины с противодавлением устанавливаются обычно там, где внешнее потребление пара велико по сравнению с расходом электрической энергии. В этих условиях турбина с противодавлением работает по электрическому графику, удовлетворяя меняющиеся потребности в электрической энергии. Расход пара турбиной при этом определяется электрической нагрузкой, а скорость вращения ее ротора поддерживается в известных пределах посредством регулятора скорости. Давление за турбиной поддерживается регуляторами давления других объектов, например с помощью дроссельно-увлажнительной установки.
Турбина с противодавлением может оказаться и в таких условиях, когда тепловой потребитель расходует пара меньше, чем то количество, которое необходимо для выработки электрической энергии. В упомянутых условиях турбина может работать только по тепловому графику, отдавая электрическую энергию в сеть совместно с другими машинами, работающими параллельно и покрывающими колебания электрической нагрузки.
При этом скорость вращения турбины сохраняется вследствие той силовой связи, которую имеет электрический генератор с сетью, а частота последней, в свою очередь, поддерживается регуляторами скорости других машин. В то же время давление за турбиной поддерживается регулятором давления 1 (фиг.114). Регулятор скорости 1 такого турбогенератора служит для синхронизации при включении агрегата в электрическую сеть и для предохранения его от чрезмерного повышения скорости вращения в случае внезапного сброса электрической нагрузки.
При параллельной работе турбин с противодавлением в сеть, частота в которой меняется мало, муфта регулятора скорости перемещается на малые величины и оказывает незначительное влияние на парораспределительные органы. Если частота в сети сильно меняется, то регулятор скорости существенным образом вмешивается в работу агрегата, вызывая изменение противодавления, а регулятор давления при этом возвращает клапаны к их прежнем положению. Ограничения размеров нарушений, вносимых регулятором скорости, можно достигнуть, увеличивая его коэффициент неравномерности. Если регулирование предназначено также для работы с одним регулятором скорости, то вредное его влияние при совместной работе с регулятором давления можно парализовать путем устройства передвижного упора для муфты, препятствующего вмешательству регулятора скорости при нормальной скорости вращения, но оставляющего ему свободу действия при значительном повышении скорости вращения (в случае сброса нагрузки). Турбины с противодавлением строятся как мелкие, так и очень крупные - мощностью до 50 МВт. Крупные турбины с противодавлением находят широкое применение в качестве предвключенных турбин, предназначенных для надстройки тепловых электростанций с целью улучшения их экономичности путем повышения параметров пара. Такие турбины работают по тепловому графику, поскольку протекающее через них количество пара определяется расходом пара турбинами низкого давления, перед которыми поддерживается приблизительно постоянное давление.
Турбина с противодавлением служит ярким примером динамической системы, в которой аккумулированный в камере пар играет положительную роль в процессе регулирования, тогда как паровой объем перед турбиной оказывал вредное влияние на динамические качества системы.
Динамика регулирования скорости турбин с противодавлением в принципе не отличается от динамики регулирования конденсационных турбин. Следует иметь в виду, что турбины с противодавлением обычно обладают легкими роторами с малым моментом инерции, вследствие чего время машины получается значительно меньше, чем для конденсационных турбин.
3.2.4 Регулирование турбин с одним отбором пара
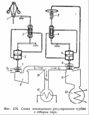
В турбинах с отбором пара требуется регулирование двух величин: скорости ротора и давления в месте отбора пара. В соответствии с этим требованием турбина должна обладать двумя группами парораспределительных органов, одна из которых расположена перед частью высокого давления, а вторая перед частью низкого давления (фиг.116). Регулировать каждую величину можно путем совместного действия регулятора скорости и регулятора давления. Но можно подобрать кинематические связи между регуляторами и распределительными органами турбины и таким образом, чтобы каждый регулятор мог управлять машиной самостоятельно, без вмешательства другого регулятора. Последние системы регулирования называются автономными.
При отсутствии указанных кинематических связей каждый регулятор управляет только одной группой клапанов: регулятор скорости - клапанами части высокого давления, а регулятор давления - клапанами части низкого давления. Такое регулирование называется несвязанным (фиг.116).
4. Регулирование работы холодильных машин
4.1 Введение
Задача регулирования холодильной машины состоит в том, чтобы добиться поддержания определенной температуры охлаждаемого объекта, которая имеет тенденцию изменяться под воздействием внутренних и внешних теплопритоков.
Системы автоматизации решают комплекс задач по управлению работой холодильные машины. Автоматическое регулирование холодильной машины позволяет обеспечить точность поддержания заданных параметров, что сокращает потери продуктов в холодильной камере, способствует сохранению их качества, снижает эксплуатационные затраты, увеличивает срок службы холодильного оборудования в результате поддержания оптимального режима его эксплуатации. Применение приборов автоматической защиты позволяет предупредить аварийные режимы.
4.2 Способы регулирования холодопроизводительности
Установление температуры в охлаждаемом помещении. Температура охлаждаемого объекта зависит от температуры кипения рабочего вещества, которая самоустанавливается в зависимости от производительности компрессора, испарителя и конденсатора. На рис.11.1 показана зависимость холодопроизводительности компрессора QK и испарителя Q0 от температуры кипения при постоянной температуре конденсации. Пересечение линий Q0 и Q0l определяет рабочую точку А. Перпендикуляр, опущенный из точки А на ось абсцисс, дает значение температуры кипения Т0. При этом линия, характеризующая расходную характеристику дроссельного вентиля Qдр, должна проходить через точку А. Если изменится зависимость компрессора Qк=f (Т0) и станет QK1=f1 (T0) (рис 11.1) при неизменной характеристике испарителя Q0 - f (T0), то рабочая точка переместится в точку А1 и температура кипения примет новое значение Т01. Расходную характеристику дроссельного вентиля необходимо изменить таким образом, чтобы она проходила через точку A1 Здесь следует подчеркнуть пассивную роль дроссельного вентиля. Температура кипения устанавливается не в результате степени открытия дроссельного вентиля, а в результате изменения холодопроизводительности компрессора. Степень открытия дроссельного вентиля должна соответствовать рабочей точке холодильной машины. В противном случае машина будет работать в неустановившемся режиме.
Установление нового значения температуры кипения Т01 может произойти и при изменении характеристики испарителя Q0=f (Т0). Такое же значение температуры кипения Т01 установится в испарителе холодильной машины, если при зависимости компрессора QK=f (Т0) характеристика испарителя Q0=f (T0) изменится и станет Q01=f1 (Т0) (рис.11.1). Расходная характеристика дроссельного вентиля также должна измениться и принять новое значение Qдр1.















