150228 (732648), страница 2
Текст из файла (страница 2)
Рис. 3. Структурная схема регулирования деаэраторов энергетического блока
Регулятор уровня 2, также являющийся общим для двух деаэраторов, поддерживает заданное значение уровня hд воздействием либо на клапаны подвода греющего пара к испарительной установке, если таковая имеется у блока, либо на клапан РКд.в подвода добавочной воды к конденсатору турбины.
Различные варианты автоматизации деаэраторов, установленных на ТЭЦ, рассматриваются раздельно для регулирования давления греющего пара и регулирования уровня воды в баках деаэраторов.
-
-
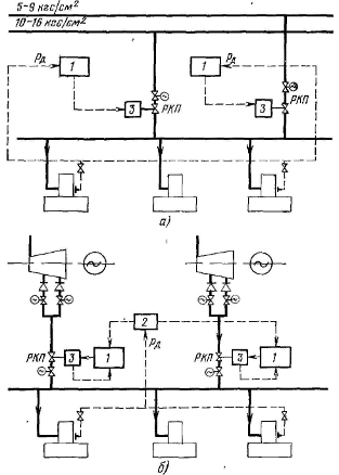
Регулирование давления греющего пара
Пароснабжение деаэраторов 0,6 МПа осуществляется от магистральных паропроводов тех и других турбин, но единовременно питание может производиться только от одной из магистралей, т.е. один из источников всякий раз является резервным.
На все деаэраторы устанавливаются два регулятора давления, регулирующие клапаны которых размещены на паропроводах от каждого источника. Оба регулятора 1 воспринимают импульс по давлению пара рд в головке одного из деаэраторов и всегда находятся во включенном состоянии, но один из них настраивается на более высокое значение давления и через исполнительный механизм 3 управляет паровпуском, в то время как другой, настроенный на более низкое значение, держит свой регулирующий клапан РКП в закрытом положении. При понижении по каким-либо причинам давления в головке деаэратора функцию поддержания давления принимает на себя второй резервный регулятор. Одновременно подается команда на автоматическое закрытие запорной задвижки у действовавшей линии и открытие запорной задвижки у резервной.
На электростанциях с отборами пара одного давления на производство можно было бы ограничиться установкой лишь одного регулятора давления, однако для повышения надежности работы и в этом случае предпочтительно устанавливать два регулятора с сохранением того же принципа работы.
На рис. 1.24 б приведена структурная схема автоматического регулирования давления пара в деаэраторах при снабжении их паром из нерегулируемых отборов турбин. Корректирующий прибор 2 воспринимает импульс по давлению пара рд в головке деаэратора и воздействует на подчиненные ему регуляторы, управляющие клапанами РКП, установленными в паропроводах от нерегулируемых отборов каждой из турбин к общему коллектору.
Рис. 4. Структурные схемы регулирования давления греющего пара деаэраторов 0,6 МПа на ТЭЦ: а – ТЭЦ с турбинами, имеющими отборы пара на производство различного давления; б – ТЭЦ с отопительными турбинами
Кроме импульса от корректирующего прибора, в каждый подчиненный регулятор вводится импульс от датчика положения исполнительного механизма 3 своего регулирующего клапана. Перепад на регулирующих клапанах а, следовательно, и расход пара через них будет зависеть от нагрузки соответствующей турбины, что согласуется с желательными условиями работы турбин.
Пароснабжение деаэраторов 0,12 МПа осуществляется из отопительных отборов теплофикационных турбин. На группу деаэраторов одного назначения устанавливается свой регулятор давления, управляющий клапаном в соответствующем паропроводе.
-
-
-
Регулирование уровня воды в баках деаэраторов
Схема автоматического регулирования уровня в деаэраторах 0,12 и 0,6 МПа для электростанций с турбинами УТМЗ приведена на рис 1.25. Количество добавочной воды, направляемой в конденсаторы турбин, определяется пропускной способностью дроссельной диафрагмы, установленной на подводе к каждому конденсатору.
Для электростанций с турбинами ЛМЗ наиболее распространенный вариант автоматического регулирования уровня в деаэраторах приведен на рис 5.
Для ограничения подачи добавочной воды в конденсатор и в линию основного конденсата каждая турбина оснащается регулятором 3, ограничивающим подачу обессоленной воды в конденсатор турбины, который получает импульсы по суммарному расходу Wk основного конденсата и добавочной воды, поступающей в конденсатор, а также регулятором 4, ограничивающим подачу обессоленной воды в линию основного конденсата турбины, получающим импульс Δр по перепаду на последнем подогревателе низкого давления. Регуляторы 3 и 4 воздействуют соответственно на регулирующие клапаны РК‑5 к РК‑6 через исполнительные механизмы 5. Регулятор уровня 1 в деаэраторах 6 МПа вначале управляет регулирующим клапаном РК‑1 на общей линии подвода добавочной воды в конденсаторы всех турбин. Регулятор уровня 2 в деаэраторе 0,12 МПа в это время управляет либо регулирующим клапаном РК‑2 на общем трубопроводе подачи воды из него в линии основного конденсата турбин, либо регулирующим клапаном РК‑3 на трубопроводе подачи воды к деаэраторам 0,6 МПа. Регуляторы 1 и 2 получают импульс hд по уровню в баке деаэратора. Переключение воздействия регулятора с одного клапана на другой происходит автоматически от конечных выключателей «открыто» одного и конечных выключателей «закрыто» другого клапана.
Рис. 5. Структурные схемы регулирования уровня воды в баках деаэраторов на ТЭЦ с турбинами Уральского турбомоторного завода: 1, 2 – регуляторы уровня в деаэраторах соответственно 0,6 и 0,12 МПа, 3 – исполнительный механизм, 4 – дроссельные диафрагмы; hд – уровень в баке деаэратора; РК‑1 – регулирующий клапан на подводе обессоленной воды в деаэратор, РК‑2 – регулирующий клапан на подводе воды из деаэратора 1,2 МПа в деаэратор 0,6 МПа.















