147663 (730536)
Текст из файла
Реферат на тему
«Техническое использование СЭУ»
В настоящее время ведутся большие работы по созданию главных и вспомогательных судовых газовых турбин. Большое внимание, уделяемое газовым турбинам, объясняется рядом их преимуществ по сравнению с другими судовыми двигателями.
К преимуществам газотурбинных установок (ГТУ) по сравнении» с дизельными относятся:
-
осуществление непрерывного и постоянного рабочего процесса, что позволяет применять высокие скорости как рабочей среды, так и рабочих органов для повышения экономичности;
-
отсутствие поршней и кривошипно-шатунного механизма, а также трения в рабочих частях (за исключением трения в подшипниках вала),
-
простота устройства и обслуживания;
-
возможность получения большой мощности на валу (до 30 000 кВт),
-
меньшие размеры и масса при одинаковой мощности;
-
возможность сжигания в камерах сгорания более дешевых тяжелых сортов топлива;
-
меньший расход на смазку (приблизительно в 30—40 раз) и ремонт;
-
удобство автоматизации и дистанционного управления;
-
относительно небольшой обслуживающий персонал в связи с сокращением трудоемкости технического обслуживания на 25—30% по сравнению с трудоемкостью технического обслуживания ДЭУ.
По сравнению с паротурбинными установками ГТУ имеют следующие преимущества:
-
отсутствие паровых котлов и сложного котельного оборудовании (системы, насосы, вентиляторы);
-
отсутствие конденсаторов и связанных с ними систем;
-
лучшие маневренные и пусковые качества;
-
меньшие размеры и масса при одинаковой мощности;
-
низкое давление рабочей среды в цикле, а следовательно, большая
безопасность при случайном повреждении трубопровода;
-
высокая маневренность, быстрый пуск и малое время набора полной мощности (пуск и выход на частоту вращения холостого хода в течение 1 мин; время набора полной мощности 2—3 мин).
Применение ГТУ позволяет значительно увеличить грузоподъемность и дальность плавания судна. При серийном производстве стоимость изготовления ГТУ, амортизационные отчисления и эксплуатационные расходы значительно меньше, чем соответствующие показатели паротурбинных и дизельных установок.
Перспективность ГТУ как судового двигателя в значительной степени определяется возможностью достигнуть высокой экономичности при дальнейшем совершенствовании проточной части турбин и компрессоров, особенно в связи с созданием, жаростойких материалов. При температуре 900—950°С экономичность ГТУ будет выше, чем большинства построенных ПТУ, а при температуре 1200° С она может превосходить экономичность ДВС.
Газотурбинные установки большой мощности перспективны для ряда судов новых типов, характерными особенностями которых являются большая мощность энергетических установок при ограничениях по высоте и длине машинных отделений. При современном уровне техники ГТУ уже можно считать весьма перспективным судовым двигателем.
Запасы топлива органического происхождения ограничены, поэтому в настоящее время назрела необходимость в использовании энергии других видов. Особенно перспективно получение тепловой энергии в результате цепной реакции деления ядер таких химических элементов, как уран и некоторых других.
Экономичность ГТУ можно заметно повысить, если отработавшие газы с высокой температурой направить в котел, а получаемый в нем пар использовать для бытовых, технологических нужд (например, обогрев танков на танкерах), выработки электроэнергии в утилизационном турбогенераторе или для получения дополнительной мощности, передаваемой паровой турбиной гребному винту. В первых трех случаях степень утилизации теплоты отходящих газов ограничивается потребностями в электроэнергии или Паре.
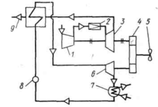
При использовании дополнительной утилизации паровой турбиной степень утилизации теплоты может быть существенно увеличена, поскольку дополнительная мощность, получаемая в паровой части установки, не имеет ограничений с точки зрения ее использования. Такая установка (рис. 1) получила название газопаротурбинной (ГПТУ).
Рис. 1. Схема газопаротурбинной установки
Рабочий процесс в паровой турбине на режимах частичной мощности значительно отличается от рабочего процесса на режиме полной мощности. Это объясняется тем, что проточная часть всех ступеней турбины, кроме первой (регулировочной), остается неизменной при уменьшении расхода Gc пара в единицу времени — секунду.
Эффективная мощность (в кВт) паровой турбины зависит ог трех величин:
Nе=GcHaoe,
где Gc — расход пара через турбину в единицу времени, кг/с;
Hа — адиабатный перепад энтальпий, кДж/кг;
oe — эффективный к. п. д. турбины.
Изменяя все величины одновременно или только некоторые из них, можно изменять мощность, развиваемую турбиной. Но очевидно, что для понижения мощности наиболее выгодно уменьшить только расход пара в единицу времени, оставляя постоянными адиабатный перепад энтальпий и к. п. д.
Существуют следующие способы регулирования мощности: качественное, или дроссельное; количественное; смешанное, или количественно-качественное.
Качественное (дроссельное) регулирование. Это простейший способ регулирования мощности паровой турбины. Он состоит в изменении открытия клапана, установленного перед турбиной; маневрового перед главной, дроссельного — перед вспомогательной. При полной мощности клапан открыт полностью. Для уменьшения мощности его прикрывают. Вследствие этого в зазоре между клапанной тарелкой и гнездом происходит процесс дросселирования пара и давление его за клапаном падает, т. е. совместно с уменьшением расхода пара меняется и качество его, отчего этот способ регулирования и получил свое название качественное, или дроссельное. При качественном регулировании значительно снижается экономичность турбины.
Обычно стремятся регулировать маневровый клапан так, чтобы изменение мощности ГТЗА было прямо пропорционально углу поворота маховика, посредством которого управляют клапаном.
Количественное регулирование. Осуществляется изменением числа полностью открытых сопловых клапанов, при этом измеряется число работающих сопл, а следовательно, и расход пара. Очевидно, что такой способ регулирования может осуществляться только тогда, когда первой — регулировочной — ступенью турбины является активная ступень, при этом качество пара, т. е. его параметры, перед оставшимися в открытом состоянии соплами первой ступени остается постоянным. Потери энергии пара исключаются, и турбина работает экономично.
Смешанное регулирование. Количественное регулирование в чистом виде можно осуществить только на определенных режимах работы турбины, а число режимов зависит от числа групп сопл (от 2 до 6). На всех промежуточных режимах приходится применять смешанное регулирование, заключающееся в том, что в первую очередь производится количественное регулирование, а затем в дополнение к нему осуществляется качественное путем прикрытия маневрового клапана (или одного из сопловых клапанов).
Влияние изменения основных параметров пара на тепловой процесс в турбине. Рассмотрим, как влияет на тепловой процесс изменение расхода пара. При работе многоступенчатой турбины с частичной нагрузкой общий расход пара на турбину уменьшается. При этом нагрузка ступеней турбины перераспределяется. Давление в камере первой (регулировочной) ступени падает, эта ступень при неизменных начальных параметрах пара перерабатывает больший перепад энтальпий и работает с перегрузкой. Абсолютная скорость пара сх на выходе из сопл регулировочной ступени с уменьшением давления в камере ступени увеличивается. В то же время частота вращения турбины уменьшается с уменьшением мощности, а следовательно, падает окружная скорость и изменяется характеристика u/с1. Вследствие этого к. п. д. регулировочной ступени значительно снижается. То же происходит и во всех остальных ступенях, кроме последней. К. п. д. всей турбины понижается, а следовательно, удельный расход пара возрастает.
На режиме малой мощности входная скорость с1 значительно увеличивается, а окружная скорость сильно уменьшается, поэтому треугольники скоростей ступени деформируются, паровой поток поступает на рабочий венец с ударом в вогнутые поверхности лопаток, что дополнительно снижает к. п. д. ступени.
При количественном регулировании и при увеличении расхода пара давление пара за регулировочной ступенью (по сравнению с давлением пара на расчетном режиме полного хода) повышается, следовательно, срабатываемый в этой ступени перепад энтальпий уменьшается.
При качественном регулировании (путем дросселирования пара) при впуске в турбину пара суммарный адиабатный перепад энтальпий в ней уменьшается главным образом вследствие уменьшения перепада энтальпий в последней ступени, что еще больше увеличивает удельный расход пара и снижает экономичность турбины.
Перераспределение перепадов энтальпий в ступенях турбины при изменении расхода пара сопровождается изменением реактивности. При уменьшении расхода пара реактивность ступеней увеличивается, что приводит к возрастанию нагрузки на упорный подшипник.
Завод-изготовитель обычно гарантирует относительно продолжительную работу турбоагрегата при перегрузке на 10-15%. При этом турбина работает с достаточно высокой экономичностью.
Судовые холодильные установки, как и энергетические, в отличие от стационарных имеют ряд особенностей в отношении общего расположения охлаждаемых помещений, размещения оборудования и выбора его типа.
При проектировании и постройке стационарных холодильников желательно придавать им форму куба, чтобы при наибольшей емкости получить минимальную величину внешних ограждающих поверхностей. На судах общее расположение охлаждаемых грузовых помещений, соотношение их размеров и форма зависят от соотношения размеров корпуса судна и его формы, которые определяются мореходными качествами судна, необходимой прочностью корпуса, его живучестью, районом плавания и многими другими факторами. И все же при проектировании грузовых рефрижераторных судов следует по возможности стремиться к наиболее выгодному соотношению между объемом грузовых помещений и размерами ограждающих поверхностей.
На судах, где производят термическую обработку груза, расход холода через внешние ограждения по сравнению с расходом холода на охлаждение и особенно замораживание сравнительно мал, поэтому высказанные выше соображения имеют меньшее значение. В этом случае при выборе общего расположения грузовых охлаждаемых помещений следует считаться с поточностью технологического процесса и грузовых операций, производимых на судне.
Кроме того, при выборе системы набора следует избегать применения высоких стальных элементов набора, создающих, несмотря на изоляцию, весьма значительный теплоприток в охлаждаемые помещения. С этой точки зрения для рефрижераторных судов наиболее целесообразна поперечная система набора.
Что касается провизионных камер, то их общее расположение, а также система их набора особого значения не имеют, так как расход холода на них невелик. В этом случае принимают во внимание только удобство пользования ими.
Стальное судно, разделенное на отсеки поперечными и продольными переборками и промежуточными палубами, представляет собой разветвленную теплопроводную систему, внутри которой находятся помещения с весьма высокой температурой и источниками тепла (машинные и котельные отделения, электростанции, аккумуляторные и т. д.). Очевидно, что охлаждаемые помещения независимо от их назначения необходимо располагать дальше от этих источников тепла.
Другой особенностью судовой Холодильной установки в отличие от стационарной являются повышенные требования к надежности и безопасности ее работы, которые определяются Правилами Регистра, а также Правилами классификационных обществ других стран.
Конструкция отдельных механизмов, аппаратов и других элементов судовой холодильной установки, их размещение и крепление должны обеспечивать надежную и бесперебойную работу установки в условиях шторма, крена и дифферента. Это требование важно еще и потому, что к некоторым элементам установки нет доступа для осмотра и ремонта в случае их выхода из строя во время рейса (например, к охлаждающим батареям и воздухопроводам, расположенным в трюмах). В связи с этим Правила Регистра предусматривают повышенные пробные давления при испытании отдельных элементов установки и трубопроводов на прочность и плотность.
Правила Регистра предусматривают значительное резервирование механизмов, входящих в состав холодильной установки. Электроэнергия для механизмов холодильной установки должна подаваться не менее чем от двух генераторов, а мощность каждого из генераторов — быть достаточной для работы установки на полную производительность. Такое нерациональное с точки зрения стационарной практики резервирование оправдано мировым опытом эксплуатации рефрижераторного флота; известны случаи порчи (из-за неправильного выбора холодопроизводительности и плохой эксплуатации установки) больших партий груза; убытки в этом случае превышали стоимость судов, осуществлявших перевозку. В морских условиях при полном или даже частичном выходе холодильной установки из строя перемещения груза на самом судне или перегрузка на другое судно, особенно при автономном плавании, практически невозможны. Исключение составляют небольшие рефрижераторные суда, базирующиеся в море на плавучие базы и не удаляющиеся от них на большие расстояния (например, малые и средние траулеры).
К судовой холодильной установке независимо от ее типа и назначения предъявляются следующие общие требования: малые весогабаритные показатели, простота устройства, "низкая первоначальная стоимость и малые эксплуатационные расходы, в частности расход электроэнергии.
Характеристики
Тип файла документ
Документы такого типа открываются такими программами, как Microsoft Office Word на компьютерах Windows, Apple Pages на компьютерах Mac, Open Office - бесплатная альтернатива на различных платформах, в том числе Linux. Наиболее простым и современным решением будут Google документы, так как открываются онлайн без скачивания прямо в браузере на любой платформе. Существуют российские качественные аналоги, например от Яндекса.
Будьте внимательны на мобильных устройствах, так как там используются упрощённый функционал даже в официальном приложении от Microsoft, поэтому для просмотра скачивайте PDF-версию. А если нужно редактировать файл, то используйте оригинальный файл.
Файлы такого типа обычно разбиты на страницы, а текст может быть форматированным (жирный, курсив, выбор шрифта, таблицы и т.п.), а также в него можно добавлять изображения. Формат идеально подходит для рефератов, докладов и РПЗ курсовых проектов, которые необходимо распечатать. Кстати перед печатью также сохраняйте файл в PDF, так как принтер может начудить со шрифтами.















