147044 (730393)
Текст из файла
Содержание
Содержание
Введение
Назначение
Устройство
Принцип работы
Техническое обслуживание
Эксплуатация
Хранение
Техника безопасности
Противопожарные мероприятия
Ремонт водяного насоса установки
Список использованной литературы
Введение
Поведение технического обслуживания и регулировок машин требует высокий уровень квалификации и необходимый уровень производительности труда, все это может быть достигнуто путем механизации и правильной организации работ. В настоящие время широко распространено техническое обслуживание машинотракторного парка звеньями, мастеров наладчиков, которые оснащены механизированными средствами технического обслуживания и ремонта сельскохозяйственной техники.
Оно обеспечивает резкое сокращение простоя машин из-за неисправностей, повышение сменной выработки машинотракторных агрегатов, сокращение расхода топлива и запасных частей, уменьшение затрат на содержание машинотракторного парка.
Техническое обслуживание осуществляют соответствующие звенья, которые на вооружении имеют стационарные и передвижные средства технического обслуживания. В зависимости от принятой формы организации труда используются новые формы технического обслуживания и ремонта звеньями. Эти звенья создаются как в одном предприятии , так и в межхозяйственных предприятиях.
Виды специализированных звеньев могут быть следующими:
- Звено заправки машин.
- Звено планового технического обслуживания машин.
- Звено технического диагностирования.
- Звено хранения машин.
-Звено выполнения сварочных работ.
Все эти звенья оснащены стационарными механизированными средствами технического обслуживания и ремонта. Рабочие звенья подбирают с хорошими звеньями и умением технического обслуживания и ремонта. Возлагает эту работу заведующий мастерской или главный инженер хозяйства.
Назначение
Заправочный агрегат ОЗ-5467 предназначен для заправки тракторов, автомобилей и сельскохозяйственной машин нефтепродуктами и водой с автоматическим измерением выданного топлива.
Устройство
Заправочный агрегат ОЗ-5467 на шасси автомобиля ГАЗ-53. Он состоит из цистерны для дизельного топлива и резервуаров для моторного, трансмиссионного масел, бензина и воды, бункера для солидола с пистолетом-солидолонагнетателем ОЗ-1153А и фильтра тонкой очистки топлива ФДГ-ЗОТМ. На раме агрегата с левой стороны расположены барабаны с самонаматывающимися рукавами и раздаточными кранами, щит управления, всасывающий и нагнетательный трубопроводы цистерны. Для доступа к горловинам резервуаров, щиту управления, барабанам, фильтру и бункеру для солидола на облицовке имеются дверцы.
Принцип работы
Насос для перекачки дизельного топлива установлен под цистерной между лонжеронами рамы агрегата. Привод насоса осуществлен от двигателя автомобиля через коробку отбора мощности.
Для уменьшения пожарной опасности агрегат оборудован постоянной цепью заземления и заземляющим штырем. С этой же целью глушитель выхлопной трубы двигателя установлен под передним бампером
На щите управления дополнительно установлен перенесенный с топливного фильтра дифференциальный манометр, показывающий степень засоренности топливного фильтра и давление в напорной магистрали насоса.
Для создания давления в резервуарах при выдаче нефтепродуктов и воды, привода в действие пневматического солидолонагнетателя, а также создания вакуума в резервуарах при их заполнении на двигателе автомобиля установлен компрессор который приводится от шкива водяного насоса.
Цистерна представляет собой резервуар эллиптической формы. Внутри ее приварены ребра жесткости и рассекатели волн. В верхней части цистерны имеется горловина с заливным люком и крышкой. В горловине выведены концы двух дыхательных трубок, предназначенных для предупреждения образования воздушных мешков внутри цистерны около днищ, а также закреплен уровнемер.
Цистерна, заполненная до его уровня вмещает объем топлива в литрах, который указан на табличке, прикрепленной снаружи горловины. Дыхательный шариковый клапан, установленный на крышке горловины, регулирует давление паров дизельного топлива в цистерне.
Он автоматически открывается для выпуска воздуха или выпуска смеси паров топлива с воздухом лишь в том случае, когда разрежение или давление внутри цистерны достигнет опасной величины.
Насос для перекачки дизельного топлива центробежно-лопастной марки СЦЛ-00. Производительность его 6,3-10-3 м3/с при 26,6 с-1 (1600 об/мин) и давление 0,29 МПа (3 кгс/см2). Высота всасывания 4 м. При максимальной частоте вращения 48-с"1 (2900 об/мин) насос может развить давление до 0,49 МПа (5 кгс/см2). Насос оборудован перепускным клапаном, который поддерживает давление в нагнетательной магистрали до 0,49 МПа (5 кгс/см2).
Заправочный агрегат оборудован фильтром очистки дизельного топлива ФДГ-ЗОТ или ФДГ-ЗОТМ . Фильтр ФДГ-ЗОТ представляет собой герметичный цилиндрический сосуд с установленным в нем фильтрующим пакетом с дисками из специального нетканого материала.
На крышке корпуса сосуда имеется кран для выпуска воздуха из фильтра. Периодический спуск отстоя и воды, скапливающихся в фильтре, производят через кран. Кран служит для спуска очищенного топлива из центральной трубы и отводного патрубка при промывке или замене фильтрующих дисков в фильтрующем пакете.
Фильтрующий пакет состоит из опорного диска , фильтрующих дисков , каркасных дисков , разделительных дисков и нажимного диска . Каркасные диски имеют буртики во внутренней окружности, а разделительные — буртики по наружной поверхности.
Для доступа неочищенного топлива к фильтрующим дискам буртики разделительных дисков имеют дренажные отверстия . Буртики каркасных дисков имеют дренажные отверстия для пропуска очищенного топлива в центральную трубу . Каждый каркасный диск имеет с обеих сторон сетки для предупреждения прилегания фильтрующих дисков к каркасным. Для прохода неочищенного топлива к верхнему и нижнему фильтрующим дискам нажимной и опорный диски имеют отверстия .
Фильтр работает следующим образом. Топливо поступает во входной патрубок, движется по окружности между корпусом и фильтрующим пакетом затем проходит через фильтрующий пакет, через четыре продольные прорези в центральной трубе и очищенным поступает в отводной патрубок .
В модернизированном фильтре ФДГ-ЗОТМ по сравнению с фильтром ФДГ-ЗОТ изменены корпус и фильтрующий пакет. Разъем крышки и корпуса выполнен посередине фильтрующего пакета, что значительно облегчает осмотр и сборку фильтрующего пакета при обслуживании фильтра.
Фильтрующий пакет состоит из набора дисков, помещенных в специальные чехлы (мешки) из нетканого материала, концы которых заклеены. В каждый чехол вставлен опорный диск, который своим буртиком упирается в материал чехла.
В фильтре ФДГ-ЗОТМ более надежно закрыты каналы для случайного прохода неочищенного топлива, минуя фильтрующий материал.
Для контроля степени загрязнения фильтрующего материала на корпусе фильтра установлен дифманометр, который замеряет давление топлива до фильтрующего пакета и после, и одновременно замеряет разницу (перепад) давления. Для этого штуцер «+» дифманометра соединен с входным патрубком фильтра, а штуцер «—» — с выходным.
Стрелка и указатель подвижной шкалы дифманометра показывают на неподвижной шкале соответственно величину давления до фильтрующего пакета и после него, а на подвижной шкале стрелка показывает разницу давления до фильтрующего пакета и после него.
Механизированный заправочный агрегат ОЗ-5467:
1 — нагнетательный трубопровод, 2 — всасывающий трубопровод, 3 — вентили трубопроводов смазочных материалов, 4 — барабаны с самонаматывающимися рукавами и раздаточными кранами, 5 — огнетушитель, 6 — шасси автомобиля ГАЗ-53, 7 — панель с направляющими рукавов с раздаточными кранами, 8 — щит управления, 9 — кожух, 10 — крышка кожуха, 11 — счетчик дизельного, топлива, 12 — трап, 13 — цистерна для дизельного топлива, 14 — шнур с вилкой заземления, 15 — штырь заземления, 16 — рукав для забора и выдачи дизельного топлива, 17 — лестница, 18 — отсек хранения вспомогательного инвентаря, 19 — цепь заземления.
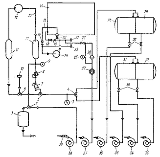
Принципиальная схема механизированного заправочного агрегата ОЗ-5467:
1 бункер для солидола, 2, 4, 5, 6 — трехходовой воздушный распределительный кран, 3 — мановакуумметр, 7 — предохранительный клапан, 8 — воздушный редуктор, 9 — манометр высокого давления, 10 — воздушный фильтр, 11 — ресивер всасывания, 12 — компрессор, 13 — нагнетательный воздушный трубопровод, 14 — цистерна дизельного топлива, 15 — трубопровод всасывающий, 16 — задвижка всасывающего трубопровода, 17 — ресивер нагнетания, 18 — задвижка нагнетательного трубопровода, 19 — нагнетательный трубопровод, 20 — отстойник с краном слива отстоя, 21 — трубопровод выдачи дизельного "топлива, 22 — кран, 23 — трубопровод для забора дизельного топлива, 24 — насос для дизельного топлива, 25 — дифманометр, 26 — фильтр тонкой очистки, 27 — счетчик дизельного топлива, 28 — бак для воды, 29 — бак для бензина, 30 — кран, 31 — бак для дизельного масла, 32 — бак для автотракторного масла, 33—37 — барабаны с самонаматывающимися рукавами и раздаточными кранами, 38 —. барабан с самонаматывающимся воздушным рукавом, 39 -г- пистолет-солидолонагнетатель
Техническое обслуживание
Своевременное техническое обслуживание является одним из основных условий бесперебойной работы агрегата.
Периодичность обслуживания за агрегатом совмещена с периодичностью технического обслуживания за шасси.
При ежедневном техническом обслуживании (ЕТО) в начале рабочего дня осматривают и обслуживают составные части агрегата и убеждаются в отсутствии перебоев, ненормальных шумов и стуков в двигателе, приводе механизмов, компрессоре, водяном насосе и вентиляторе подогревателя;
проверяют работу контрольных приборов, осветительной арматуры, предохранительных клапанов, вакуумного предохранительного устройства, механизмов включения привода компрессора и водяного насоса;
убеждаются в отсутствии течи воды, топлива и смазочных материалов из баков, водяного насоса, компрессора, топливного фильтра, подогревателя, кожуха зарядного бункера для солидола, привода механизмов, трубопроводов, самонаматывающихся барабанов, раздаточных кранов, пробковых и муфтовых кранов;
проверяют и при необходимости подтягивают хомуты крепления рукавов, крышки заливных горловин баков, крепления огнетушителя и заземляющего устройства;
проверяют и при необходимости регулируют натяжение ремней
компрессора и водяного насоса; проверяют уровень и при необходимости доливают в картер 1 компрессора летом компрессорное масло К>12 ГОСТ 1861—73 или моторное масло М-10Б ГОСТ 8581—63 и моторное масло М-8Б ГОСТ 8581—63 — зимой, в картер редуктора водяного насоса доливают автол АС-6 (М6Б) ГОСТ 10541—63.
При первом техническом обслуживании (ТО-1) выполняют операции ежесменного технического обслуживания агрегата и дополнительно следующие:
промывают воздухоочиститель компрессора, приемные фильтры баков, фильтр-отстойник подогревателя, детали запорного поплавкового устройства вакуумного предохранительного устройства; проверяют и при необходимости подтягивают крепления рамы к продольным лонжеронам шасси, каркасов баков, ресивера нагнетания, щитов управления, привода механизмов, компрессора, водяного насоса, корпуса топливного фильтра, зарядного бункера солидола, кронштейна самонаматывающихся барабанов и подогревателя к раме агрегата;
смазывают солидолом УС-2 (ГОСТ 1033—73) промежуточные и опорные подшипники валов привода компрессора и водяного насоса, шлицевое соединение карданного вала, а карданные шарниры летом — автотракторным маслом АК-15 ГОСТ 1862—63 и автотракторным маслом АКп-10 ГОСТ 1862—63 —зимой.
При втором техническом обслуживании (ТО-2) выполняют операции первого технического обслуживания и дополнительно следующие:
смазывают оси и пружины самонаматывающихся барабанов, петли дверок, люков и шарнирные соединения;
проверяют и при необходимости подтягивают крепления у компрессора: маховика, головки цилиндров, крышки головки, фланца нагнетательного трубопровода, регулятора давления и ниппельного соединения регулятора давления с механизмом разгрузки, а у водяного насоса крышку цилиндров и картера; заменяют масло в картерах компрессора и водяного насоса. Сезонное техническое обслуживание (СТО) проводят два раза в год:
Характеристики
Тип файла документ
Документы такого типа открываются такими программами, как Microsoft Office Word на компьютерах Windows, Apple Pages на компьютерах Mac, Open Office - бесплатная альтернатива на различных платформах, в том числе Linux. Наиболее простым и современным решением будут Google документы, так как открываются онлайн без скачивания прямо в браузере на любой платформе. Существуют российские качественные аналоги, например от Яндекса.
Будьте внимательны на мобильных устройствах, так как там используются упрощённый функционал даже в официальном приложении от Microsoft, поэтому для просмотра скачивайте PDF-версию. А если нужно редактировать файл, то используйте оригинальный файл.
Файлы такого типа обычно разбиты на страницы, а текст может быть форматированным (жирный, курсив, выбор шрифта, таблицы и т.п.), а также в него можно добавлять изображения. Формат идеально подходит для рефератов, докладов и РПЗ курсовых проектов, которые необходимо распечатать. Кстати перед печатью также сохраняйте файл в PDF, так как принтер может начудить со шрифтами.














