referat_svarka (729246)
Текст из файла
20
Подводная сварка и резкавведение
В связи с постоянно возрастающим числом морских установок возникает необходимость осуществления сварки для соединений трубопроводов, а также при проведении ремонтных работ опорных конструкций.
Опыт осуществления подводной сварки пока невелик, но уже очевидно, что качество сварных соединений и технология сварочного процесса нуждается в совершенствовании.
-
разновидности подводной сварки
В настоящее время применяют 4 основных метода подводной сварки:
Сварка в сухой глубоководной камере;
Сварка в рабочей камере (водолазный колокол);
Сварка в портативном сухом боксе;
Мокрая сварка.
-
Подводная сварка в сухой среде
Сварку выполняют в сухой глубоководной камере, которая вмещает в себя как сварщика, так и сварной узел. Сварка в такой камере осуществляется в абсолютно сухой среде. Сварные швы, полученные в ней, не отличается по качеству от сварных швов, сделанных на суше. Однако сухая глубоководная камера очень громоздка, Ее сооружение длительный, дорогостоящий и сложный процесс, требующий использования вспомогательных судов и плавучих кранов. Для создания естественной среды камеру с открытым дном или подводную сварочно-монтажную камеру устанавливают на места будущих соединений труб. После того как между трубой и камерой помещены уплотнения, а внутри труб – пневматические заглушки, газ, находящийся в водолазном снаряжении, вытеснят морскую воду из камеры. Затем сварщик-водолаз входит в камеру и выполняет сварку в сухой среде. Термин "сварка в сухой среде" обозначает сваривание при высоком гидростатическом давлении сварщиком-водолазом, полностью находящимся в сухой среде, созданной под водой.На рис. 2.1 представлен барокомплекс состоящий из гидротанка, жилого и шлюзового модулей. Гидротанк барокомплекса имеет диаметр 3,7 м и состоит из двух отсеков: верхнего и нижнего, заполненного водой. Жилой модуль (внутренний диаметр 2,14м) одновременно является декомпрессионной камерой и соединяет верхнию часть гидротанка со шлюзовым модулем. Шлюзовой модуль ,в котором всегда поддерживается атмосферное давление, используется в случае необходимости принять людей или передать крупные прдметы в жилой модуль, в то время когда он находится под давлением. Гидротанк и жилой модуль оборудованы индивидуальными системами жизнеобеспечения, которые поддерживают нужную температуру, влажность, парциальное давление кислорода; удаляют из камеры двуокись углерода и другие вредные примеси, обусловленные жизнедеятельностью организма. Сварщики вдыхают смесь гелия и кислорода, в которой в независимости от глубины поддерживается парциальное давление кислорода 29,4 кПа.
Для сварки в барокамерах применяют то же сварочное оборудование, такой же электродержатель, шланг-кабель, токоподвод и т. д., что и в естественных условиях. Так же используют оборудование для удаления паров и продуктов сгорания, корректор речи в гелиево-кислородной среде, телевизионную установку с монитором внутри модуля, газоанализатор и пр.
При погружении на небольшой период времени пользуются следующими режимами декомпрессии:
| Глубина, м | Время на глубине, мин | Время декомпрессии, ч |
| 75 | 30 | 2 |
| 75 | 60 | 5 |
| 93 | 30 | 3,3 |
| 93 | 60 | 9 |
| 137 | 30 | 12 |
| 137 | 60 | 22 |
Поскольку время пребывания на дне ограничено, а обычный промежуток между погружениями составляет 2 ч, представляется целесообразным для осуществления всех водолазных работ, за исключением кратковременных осмотров, использовать метод погружения, при котором ткани тела водолаза, работающего под водой, насыщается инертным газом. Скорость насыщения зависит в основном от глубины погружения и времени нахождения под водой. Время декомпрессии зависит от количества растворенного газа. С наступлением состояния насыщения время декомпрессии становится постоянным и зависит от дальнейшей экспозиции. Это явление позволяет осуществлять подъем водолазов после погружения в колоколе, в котором сохраняется давление, равное глубине погружения, до тех пор, пока водолазы не перейдут в декомпрессионную камеру на палубе, в которой поддерживается такое же давление. Таким образом, удается избежать декомпрессии между отдельными погружениями и предоставить отдых водолазам.
Метод длительного пребывания позволяет водолазам проводить на глубине более длительный период, а время декомпрессии при этом не увеличивается. Недостаток этого метода – использование дополнительного оборудования и привлечение дополнительного обслуживающего персонала, что ведет к большим затратам материальных средств.
Кроме водолазного колокола может быть использован погружаемый аппарат с выходом водолаза через шлюзовое устройство.
На рис.2.2 представлен общий вид системы с использованием сварочно-монтажных камер с нормальным атмосферным давлением.
П
риведенная система позволяет решить проблемы связанные с декомпрессией сварщиков-водолазов. Очевидно, что оборудование такой камеры весит немало и центрирование труб занимает много времени, но гарантируемое качество сварных швов оправдывает затраты времени.
Доставка персонала осуществляется сухим способом в камере с атмосферным давлением.
Применение глубоководной водолазной техники уже оправдало себя на глубине до 200 м, в настоящее время возможно погружение на глубину до 300 м.
Пока ни одно приспособление не может заменить мастерство водолазов и их способность двигаться в ограниченных пространствах в районе свариваемого соединения. Однако на глубине 600 м возникает физиологический и медицинский барьер, не позволяющий дальнейшее погружение. На глубинах от 300 до 600 м погружение водолазов следует рассматривать лишь как крайнюю необходимость, а работы на глубинах свыше 600 м должны осуществляться посредством дистанционно управляемых рабочих комплексов, а также подводных аппаратов с нормальным давлением.
3. сухая глубоководная (гидросварка)
Для осуществления гидросварки необходимо обеспечить локализованную стабильную сухую газовую среду вокруг свариваемого соединения и сварочной головки при помощи изготовленных по особому заказу камер или при помощи легких портативных боксов. В обоих случаях непрерывная полуавтоматическая сварка электродной проволокой осуществляется в сухой среде.
Закрепляемое на месте сварки заграждение, называемое гидробоксом, изготавливают частично или полностью из прозрачного материала. Бокс должен плотно прилегать к свариваемому соединению и обеспечивать герметичность. Основание бокса делается открытым для возможности ввода в нее водолазом-сварщиком сварочной головки. Для вытеснения из бокса воды и создания сухой среды в него подается смесь инертных газов под соответствующим давлением. Через прозрачные стенки бокса сварщик может наблюдать за дугой и сварочной ванной. Гидробокс обычно изготовляют по специальному заказу, при необходимости его можно быстро и просто изготовить на месте.
На рис.1. изображен гидробокс для ремонта вертикального трубопровода.
Плавящаяся электродная проволока подается с определенной скоростью через гибкий шланг к водонепроницаемой сварочной головке, находящейся в руках водолаза-сварщика. Инертный газ может подаваться к головке для того, чтобы выпускаться вместе со сварочной проволокой и защищать сварочную дугу, возникающую между концом электрода и свариваемого участка.
Установка подачи проволоки, которая включает механизм подачи проволоки, тяговый привод и катушку проволоки в водонепроницаемом кожухе, располагают под водой недалеко от места сварки. В кожухе при помощи системы подачи газа постоянно поддерживается давление газа больше, чем давление окружающей воды. Напряжение подается на дугу от источника постоянного тока, находящегося на поверхности и подсоединенного к электродной проволоке и свариваемому участку. Защитный газ, силовой кабель и кабель для контрольно-измерительных приборов подаются к установке подачи проволоки, а значит, и к головке при помощи одного шланг-кабеля.
К
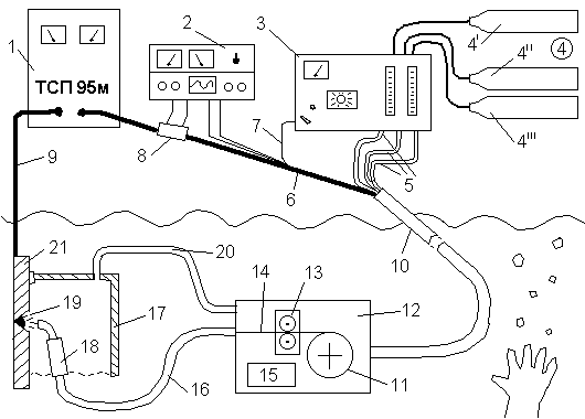
онтроль за проведением сварки, подача проволоки и прочее осуществляются с находящегося на поверхности пульта управления, где расположены контрольно-измерительные приборы, позволяющие регулировать процесс сварки, освобождая от этой обязанности водолаза. Связь водолаза с пультом управления непрерывно поддерживается по радио, хотя контрольно-измерительные приборы позволяют достаточно точно регулировать процесс сварки. Оборудование для полуавтоматической подводной сварки с непрерывной подачей проволоки схематически изображено на рис.2.
Рис.2 . Оборудование для сухой глубоководной полуавтоматической сварки.
1 – источник энергии (генератор постоянного тока или импульсный генератор); 2 – контрольно-измерительная аппаратура; 3 – контрольный блок (подача газа, скорость подачи проволоки и пр.); 4 – запасы газа (4' – агрегат подачи проволоки; 4'' – защитный газ для сварочной головки; 4''' – газ для гидробокса); 5 – шланг для подачи газа; 6 – силовой кабель; 7 – шланг для подачи проволоки; 8 – шунт; 9 – земля; 10 – центральный кабель; 11 – катушка с проволокой; 12 – подводный агрегат подачи проволоки; 13 – тянущие валки; 14 – плавящаяся проволока; 15 – мотор; 16 – герметичный шланг-кабель; 17 – гидробокс; 18 – головка полуавтомата; 19 – сварочная дуга; 20 – подача газа в гидробокс; 21 – свариваемое изделие.
4. Мокрая сварка
1. Ручная дуговая сварка
2. Полуавтоматическая сварка
4. 1 СУЩНОСТЬ ПРОЦЕССА
Способ дуговой сварки под водой основан на способности дуги устойчиво гореть в газовом пузыре при интенсивном охлаждении окружающей водой (рис 4.1). Газовый пузырь образуется за счёт испарения и разложения воды, паров и газов расплавленного металла и обмазки электрода.
Вокруг горящей дуги выделяется большое количество газов, что приводит к повышению в газовом пузыре и частичному выделению газов в виде пузырьков на поверхности воды. Вода разлагается в дуге на свободный водород и кислород; последний соединяется с металлом образуя окислы. Взвешенные в воде продукты сгорания металла и обмазки, состоящие преимущественно из окислов железа, образуют облако взвесей, которое затрудняет наблюдение за дугой.
Устойчивое горение дуги под водой можно объяснить принципом минимума энергии Штеенбека, т.е. условное охлаждение какого-либо участка дуги компенсируется увеличением количества выделяемой энергии на нем. Для компенсации тепловых потерь из-за охлаждающего действия воды и наличия большого количества водорода напряжение на дуге под водой требуется более высокое напряжение (30-35В). Сварку под водой выполняют на постоянном и переменном токе. На постоянном токе дуга горит более устойчиво, чем на переменном, т.к. постоянный ток разлагает воду еще до возбуждения дуги, а переменный ток разлагает воду и образует газовый пузырь в момент короткого замыкания под действием высокой температуры.
С увеличением глубины и давления окружающей среды устойчивость дуги не нарушается; возрастает только напряжение и увеличивается ток.
Подводная сварка возможна в пресной речной и соленой морской воде. В качестве источников питания используют однопостовые и многопостовые сварочные агрегаты, сварочные преобразователи и трансформаторы, имеющие напряжение холостого хода 70-110 В.
Характеристики
Тип файла документ
Документы такого типа открываются такими программами, как Microsoft Office Word на компьютерах Windows, Apple Pages на компьютерах Mac, Open Office - бесплатная альтернатива на различных платформах, в том числе Linux. Наиболее простым и современным решением будут Google документы, так как открываются онлайн без скачивания прямо в браузере на любой платформе. Существуют российские качественные аналоги, например от Яндекса.
Будьте внимательны на мобильных устройствах, так как там используются упрощённый функционал даже в официальном приложении от Microsoft, поэтому для просмотра скачивайте PDF-версию. А если нужно редактировать файл, то используйте оригинальный файл.
Файлы такого типа обычно разбиты на страницы, а текст может быть форматированным (жирный, курсив, выбор шрифта, таблицы и т.п.), а также в него можно добавлять изображения. Формат идеально подходит для рефератов, докладов и РПЗ курсовых проектов, которые необходимо распечатать. Кстати перед печатью также сохраняйте файл в PDF, так как принтер может начудить со шрифтами.















