125963 (717684)
Текст из файла
Автоматизация тепловых процессов
Тепловые процессы играют значительную роль в химической технологии. Химические реакции веществ, а также их физические превращения, как правило, сопровождаются тепловыми явлениями. Тепловые эффекты часто составляют основу технологических процессов. В связи с этим, вопросы автоматизации теплообменников, трубчатых печей, выпарных аппаратов и других объектов химической технологии, связанных с передачей тепла, играют существенную роль.
Автоматизация трубчатых печей
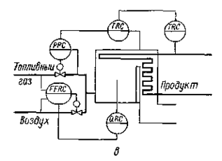
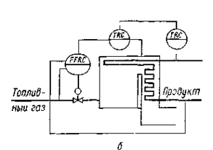
Рис. VII-15. Схемы автоматизации трубчатых печей:
а — каскадная; б — каскадная с регулятором соотношения «топливный газ — продукт»; в — с коррекцией по содержанию кислорода в топочных газах; г — с экстремальным регулятором, корректирующим соотношение «топливный газ — воздух».
Прокачиваемый через змеевик трубчатой печи продукт нагревается за счет тепла, образующегося при сжигании топливного газа.
Цель регулирования трубчатых печей — поддержание постоянства температуры продукта на выходе из печи. Возмущениями объекта являются расход и температура исходного продукта, теплотворная способность топлива, количество и температура воздуха, подаваемого для сжигания топлива, потери тепла в окружающую среду и ряд других. Эти возмущения можно скомпенсировать с помощью АСР температуры продукта на выходе из печи, управляющей подачей топлива в печь. Однако трубчатые печи обладают запаздыванием по передаче тепла от дымовых газов через стенку змеевика к проходящему по нему продукту, кроме того, переходный процесс по каналу «расход топлива — температура продукта на выходе» продолжается несколько часов. Поэтому при использовании одноконтурной АСР динамическая ошибка и время регулирования достигают больших значений.
Вместе с тем температура газов над перевальной стенкой достаточно быстро реагирует на изменение режима работы печи, обусловленное изменением количества топливного газа, подаваемого на сжигание. Поэтому существенное улучшение качества регулирования температуры продукта на выходе из печи может быть достигнуто применением системы каскадного регулирования (рис. VII-15,а), состоящей из регулятора температуры продукта на выходе из печи (корректирующий регулятор), воздействующего на задание регулятора температуры газов над перевальной стенкой (стабилизирующий регулятор), который управляет подачей топлива в печь. Стабилизирующий регулятор начинает компенсировать возникающие возмущения, влияющие на процесс сгорания топлива, прежде чем они приведут к изменению температуры продукта.
При резком изменении нагрузки печи по расходу нагреваемого продукта и при наличии возмущения по расходу топлива используют также вышеописанную систему каскадного регулирования, стабилизирующий регулятор которой воздействует на регулятор соотношения расходов продукта и топлива. В этом случае регулятор соотношения управляет подачей топлива в печь (рис. VII-15,б).
При принудительной подаче первичного воздуха (рис, VII-15, в) оптимальный его расход, при котором температура в топке принимает максимальное значение, поддерживают посредством регулятора соотношения «топливный газ — воздух», обеспечивающего заданное значение коэффициента избытка воздуха, определяющего интенсивность процесса сгорания. Если при этом теплотворная способность топлива существенно изменяется, то на регулятор соотношения направляют корректирующий сигнал от регулятора стабилизации содержания кислорода в топочных газах. Это обеспечивает полное сгорание топлива и высокое качество регулирования.
Сильным возмущением режима работы трубчатых печей со стороны топливного газа является изменение его давления. Это изменение компенсируют введением в АСР температуры продукта на выходе из печи дополнительного регулятора давления, задание на который подают от регулятора температуры в топочном пространстве. Такие системы обеспечивают качественное регулирование расхода топливного газа, так как расход газа в большой степени зависит от его давления (см. рис. VII-15,в).
Так как зависимость температуры в топке от соотношения «топливо — воздух» имеет экстремальный характер, при автоматизации трубчатых печей применяют системы экстремального регулирования. На рис. VII-15, г экстремальный регулятор отыскивает максимальное значение температуры дымовых газов над перевальной стенкой, воздействуя на регулятор соотношения «топливный газ — воздух», управляющий подачей первичного воздуха.
При регулировании соотношения «топливный газ — воздух» необходимо обеспечить меры безопасности, так как при недостатке воздуха в топке может образоваться взрывоопасная смесь. Следует предусмотреть ограничение расхода топлива так, чтобы этот расход никогда не превышал максимально допустимого значения, соответствующего текущему значению расхода воздуха. При уменьшении расхода воздуха относительно определенного значения нужно обязательно автоматически уменьшать подачу топлива в топку.
Автоматизация процесса выпаривания
Основные схемы автоматизации рассмотрим на примере двухкорпусной выпарной установки. Цель управления выпарной установки состоит в получении раствора заданной концентрации QУ, а также в поддержании материального и теплового балансов. Концентрация упаренного раствора зависит от расхода, концентрации и температуры исходного раствора, расхода и давления греющего пара, давления в выпарных аппаратах. В соответствии с целью управления схемой автоматизации предусматривают регулирование концентрации упаренного раствора (рис. VII-16). Концентрацию QУ можно измерить кондуктометрическим методом, по плотности раствора, по показателю преломления света или по величине температурной депрессии раствора, т. е. по разности температур кипения ΔT раствора и растворителя. Последний метод вследствие простоты и наличия однозначной зависимости между величинами QУ и ΔТ при постоянном давлении применяют довольно часто. При этом первичный измерительный преобразователь температуры кипения раствора устанавливают на трубопроводе кипящего раствора после кипятильника, и измерительный преобразователь температуры кипения растворителя — на трубопроводе отвода паров растворителя.
Рис. VII-16 Схема стабилизации технологических величин выпарной установки: 1 — выпарной аппарат, 2 — кипятильник, 3 — теплообменник, 4 — барометрический конденсатор.
Рис. VII-17 Схема многоконтурного регулирования выпарной установки.
1 - выпарной аппарат; 2 - кипятильник, 3 - теплообменник, 4- барометрический конденсатор.
Эти приборы комплектуют передающим преобразователем, сигнал на выходе которого пропорционален разности температур ΔТ. Регулятор концентрации QУ воздействует на клапан, установленный на линии отвода упаренного раствора из последнего выпарного аппарата. При возрастании, например, текущей концентрации относительно заданного значения регулятор увеличивает расход упаренного раствора, что уменьшает время пребывания его в аппарате и вызывает понижение концентрации раствора до заданного значения.
При отводе упаренного раствора из последнего аппарата по его концентрации материальный баланс установки поддерживают, сохраняя равенство между количеством растворенного вещества, уходящим из установки, и количеством вещества, поступающего с исходным раствором. Это обеспечивается поддержанием постоянства уровня раствора в выпарных аппаратах путем воздействия на клапаны, установленные на трубопроводах подачи раствора в соответствующий аппарат. При возрастании расхода упаренного раствора уровень в аппарате понижается, что вызывает увеличение подачи раствора в аппарат. В качестве измерительных преобразователей АСР уровня раствора в выпарных аппаратах 1 обычно используют гидростатические уровнемеры.
Тепловой баланс процесса выпаривания при небольших колебаниях расхода исходного раствора обеспечивают регулятором расхода на трубопроводе подачи греющего пара в кипятильник 2 первого корпуса установки. Нормальный тепловой режим работы выпарной установки возможен только при подаче исходного раствора с постоянной температурой ТК, близкой к температуре кипения раствора. Для достижения этого устанавливают регулятор температуры исходного раствора, выходной сигнал которого воздействует на клапан, изменяющий подачу греющего пара в теплообменник — подогреватель исходного раствора 3.
Если весь вторичный пар из предыдущего корпуса направляют в кипятильник 2 последующего, то давление (разрежение) стабилизируют только в последнем корпусе, изменяя с помощью регулятора количество отводимых из него паров растворителя. Последнее обычно достигают путем изменения подачи охлаждающей воды в барометрический конденсатор 4. При такой схеме регулирования в корпусах устанавливаются все меньшие давления по ходу раствора и обеспечивается разность температур между вторичным паром из предыдущего корпуса и раствором, кипящим в последующем корпусе, т. е. обеспечивается движущая сила процесса выпаривания.
Концентрацию упаренного раствора QУ можно также регулировать изменением расхода раствора, подаваемого на последний корпус из предыдущего. Упаренный раствор из последнего корпуса в этом случае отводят по команде регулятора по уровню. При таких схемах регулирования материального баланса выпарной установки количество поступающего на нее исходно-то раствора определяется условиями ее работы. Это требует установки дополнительной технологической емкости исходного раствора.
Не рекомендуется стабилизировать концентрацию упаренного раствора в последнем корпусе воздействием на подачу свежего раствора на установку вследствие большого запаздывания объекта такая схема не обеспечит высокого качества регулирования.
Если расход исходного раствора зависит от работы предшествующих технологических установок, но колебания его незначительны, то концентрацию упаренного раствора можно регулировать изменением подачи греющего пара на установку. При этом с помощью регуляторов уровня в выпарных аппаратах изменяют количество отводимого из них раствора.
При больших колебаниях расхода исходного раствора, а также при изменении концентрации в нем растворенного вещества, качественное регулирование процесса обеспечивается применением более сложных схем, например, схемы многоконтурного регулирования (рис. VII-17).
В этом случае греющий пар подают на установку в определенном соотношении с расходом исходного раствора, применяя регулятор соотношения, воздействующий на подачу пара. Это соотношение корректируют регулятором концентрации растворенного вещества в исходном растворе. Для стабилизации работы второго выпарного аппарата частично упаренный раствор, направляемый в него, регулируется по каскадной схеме регулирования расхода с корректировкой по уровню раствора в первом выпарном аппарате. Упаренный раствор отводят с установки по уровню в последнем аппарате, регулятором, задание, которому изменяет регулятор концентрации растворенного вещества в упаренном растворе. Давление в системе поддерживается на заданном значении посредством регулирования расхода паров растворителя с коррекцией по давлению в последнем выпарном аппарате.
Характеристики
Тип файла документ
Документы такого типа открываются такими программами, как Microsoft Office Word на компьютерах Windows, Apple Pages на компьютерах Mac, Open Office - бесплатная альтернатива на различных платформах, в том числе Linux. Наиболее простым и современным решением будут Google документы, так как открываются онлайн без скачивания прямо в браузере на любой платформе. Существуют российские качественные аналоги, например от Яндекса.
Будьте внимательны на мобильных устройствах, так как там используются упрощённый функционал даже в официальном приложении от Microsoft, поэтому для просмотра скачивайте PDF-версию. А если нужно редактировать файл, то используйте оригинальный файл.
Файлы такого типа обычно разбиты на страницы, а текст может быть форматированным (жирный, курсив, выбор шрифта, таблицы и т.п.), а также в него можно добавлять изображения. Формат идеально подходит для рефератов, докладов и РПЗ курсовых проектов, которые необходимо распечатать. Кстати перед печатью также сохраняйте файл в PDF, так как принтер может начудить со шрифтами.















