122936 (717057), страница 2
Текст из файла (страница 2)
При внутрішньоміських перевезеннях допускається упакування кислоти в паперові непросочені відкриті тришарові мішки з внутрішнім мішком-вкладкою з поліетиленової плівки масою нетто не більше 25 кг, у ящики з гофрованого картону, вистелені підпергаментом марки П-3, повністю покривають всю внутрішню поверхню тари.
Транспортну тару маркують з нанесенням маніпуляційного знаку "Боїться вологості".
На ряді заводів велика фасовка лимонної кислоти механізована: установлені напівавтоматичні ваги, зашивочні машини і транспортне обладнання.
Фірма American Association of Cereal Chemist Inc. випускає лимонну кислоту в капсулах, які захищають інші інгредієнти їжі від кислоти. Капсули виготовляють трьох типів: з частково гідрогенізованого рослинної олії, мальтодекстрину і емульгатора. Перший тип руйнується при температурі плавлення оболонки, другий - при розчиненні у воді, третій - при нагріванні у воді.
Перевагою такої форми упаковки лимонної (та іших харчових кислот) є контрольована швидкість звільнення кислоти з капсули, рівномірний розподіл кислоти по всьому об'єму без утворення грудок Харчові кислоти в капсулах застосовують в кулінарії - для збільшення терміну зберігання пудингів і начинок для пирогів, запобігаючи реакцію між кислотою і крохмалем під час зберігання, для збільшення терміну зберігання тіста і т.д.
Лимонна кислота у великій фасовці повинна зберігатися у закритому приміщенні на дерев'яних стелажах чи піддонах при відносній вологості повітря не вище 70%. Гарантійний термін зберігання лимонної кислоти - 6 місяців з дня виготовлення; при упаковці в ящики з гофрованого картону з внутрішнім вкладишем з підпергаменту - 3 міс.
Для зберігання кристалічної кислоти велике значення має гігроскопічність. Під гігроскопічністю розуміють властивість речовин поглинати водяну пару з повітря незалежно від характеру зв'язування ними вологи.
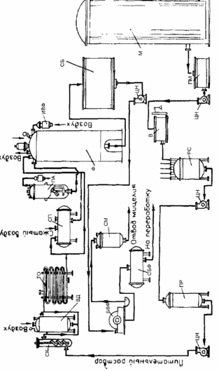
3. Апаратурна схема виробництва та експлікація
| Позначення | Найменування | Кількість одиниць |
| 1 М ПМ РС ПР СК ВД ТО СП ПА Ф ИВФ СБ БВФ СБФ | 2 Сховище меляси Проміжна ємність для меляси Реактор - змішувач Проміжна ємність Стерилізаційна колона Витримувач Теплообмінник Збірник поживного середовища Посівний апарат Ферментер Індивідуальний повітряний фільтр Збірник культуральної рідини Барабанний вакуум-фільтр Збірник фільтрату | 3 1 1 1 1 1 1 1 1 2 7 9 2 1 2 |
4. Технологічний процес виробництва
4.1 Характеристика сировини і матеріалів
1. Меляса в концентрації 5% по цукру - використовується для ферментації і посівного середовища.
2. NH4Cl концентрація 1% - використовується для ферментації і посівного середовища.
3. КН2РО4 конц.1% - використовується для ферментації і посівного середовища.
4. ZnSO4 конц.1% - використовується для ферментації і посівного середовища.
5. K4 [Fe (CN) 6] конц.10% - використовується для ферментації і посівного середовища.
6. Піногасник - олеїнова кислота - використовується для піногасіння
7. Вода.
4.2 Стадії допоміжних робіт (ДР.) та основного технологічного процесу (ТП).
ДР1. Підготовка стерильного повітря.
У процесі культивування в посівному апараті і ферментері зростаюча культура керується кондиціонованим стерильним повітрям під надлишковим тиском 0,01-0,03 мПа для задоволення біологічної потреби м/о та відведення продуктів їх життєдіяльності. Забір атмосферного повітря відбувається на висоті 5 метрів над будівлею. Підготовка повітря для аерації проводиться наступним чином:
очищення повітря від грубих механічних суспензій (вісцінові фільтри);
попереднє кондиціонування повітря до потрібної температури;
подача повітря в компресор;
тонке очищення повітря від мікроорганізмів (головний фільтр);
остаточне очищення в індивідуальному фільтрі.
На стадії попереднього очищення повітря видаляється основна маса великих частинок пилу діаметром 5-10мкм. В якості фільтрів попереднього очищення використовують масляні фільтри.
Для стиснення і нагнітання повітря використовують турбокомпресори, в яких стиснення повітря відбувається під дією відцентрової сили. Стиснення повітря супроводжується його нагріванням до 2200С. Тому після компресорів повітря надходить у холодильник. Щоб видалити з повітря зайву вологу, його необхідно охолоджувати до температури нижче точки роси.
Далі повітря надходить у головний фільтр КБ ВНІІФСа, що представляє собою сталевий циліндр з сферичним днищем і роз’ємною кришкою. Всередині нього розташовані сітки, між якими укладений фільтруючий матеріал - скловолокно ЦФД. Стерилізується фільтр паром тиском 0,2 мПа при 133°С протягом 3 годин.
Перебивки головного фільтра ведуть - 1 раз на 2 - 3 місяці.
Далі очищене повітря надходить в індивідуальні фільтри тонкого очищення і подається для аерації зростаючої культури в посівному апараті і ферментері. Для ферментера використовується фільтр ЛАІК СП6/15, посівного апарату - фільтр ФТО - 60. Фільтруючий матеріал, що використовується для фільтрів тонкого очищення, має коефіцієнт проскакування 1х109%, що забезпечує необхідну стерилізацію повітря, необхідного для розвитку мікроорганізмів. Стерилізують фільтри парою.
Перебивки фільтрів ведуть: індивідуальних - 1 раз на місяць.
ДР 2. Підготовка сировини для ферментації.
Всі рідкі компоненти середовища надходять з транспорту в спеціальні збірники та зберігаються на складі при 150С. Вся сировина при надходженні в цех проходить ретельну перевірку і очищення.
ДР 3. Підготовка піногасника.
Пpи вирощуванні кyльтypи нa середовищах, що утворюють піну в процесі ферментації подається рідкий піногасник, для її гасіння.
Для отримання 0,05% -нoї емyльcіі пінoгacника, в ємність вносять його концетрат, потім paзбaвляють його дo необхідної концентрації.
Емyльcію піногасника cтepилізyють в спеціальному апараті періодичної дії при темпepaтypі 123±2°C впродовж 30 xвилин мaкcимyм, щоб уникнути внесення з ним інфекції в середовище. Після cтepилізaціі піногасник oxолоджують у тoму ж aппapaті дo тeмпepaтypи 30-32°C, потім подають через дозатор (Д1) у ферментер і посівний апарат.
ДР 4. Підготовка обладнання до завантаження.
Підготовка установок до роботи полягає в їх промиванні і пропарюванні. При митті установок спочатку заповнюють водопровідною водою (або розчином каустичної соди) основну ємність, потім циркуляційний контур. Після запуску насоса промивна рідина починає циркулювати по контуру. Далі встановлюють необхідну величину повернення промивної рідини з основного контуру циркуляції промивного розчину в циркуляційну ємність. Підживлюючи систему водопровідною водою, ведуть промивку до появи чистої води на виході в каналізацію перед апаратом поділу. Основні показники процесу мийки:
температура водопровідної води - 40°С;
тривалість процесу - 30 хв.
Після закінчення процесу вимикають насос і зливають залишки води з установки. Далі можна здійснити пропарювання апарату шляхом подачі пари з тиском 0,3-0,4 мПа і відведення конденсату в каналізацію. Після підготовчих заходів необхідно провести аналіз повітря всередині апарату за допомогою газоаналізаторів. Концентрація СО2 та інших летких продуктів не повинна перевищувати допустиму норму.
Перед проведенням робіт з очищення та огляду обладнання все апарати повинні бути надійно (за допомогою заглушок) відключені від парових та інших комунікацій.
ТП 1. Вирощування посівного матеріалу в лабораторії.
ТП 1.1 Приготування поживного середовища.
ТП 1.2 Стерилізація живильного середовища.
Проводиться в автоклаві при температурі 120оС.
ТП 1.3 Засів вихідною культурою.
Вихідна культура засівається в пробірку, потім вирощування ведуть у колбах і кюветах.
ТП 2. Приготування поживного середовища для ферментера і посівного апарату
ТП 2.1 Зважування меляси
ТП 2.2 Приготування поживного середовища
Пoдгoтoвка поживного середовища проходить в реакторі (РС) шляхом змішування її компонентів. Реактор - цe циліндрична ємність, вигoтoвлeна з нepжaвіючої cтaлі або з мaтepіaлів c aнтикopoзійним пoкpиттям зaкpитoгo типу з мішaлкoю і бapбoтaжним пристроєм для повітря, пapa. B кpишці тaкoгo змішувача завбачено декілька ввoдів, назначених для пoдaчі всередину реактора кoмпoнeнтів середовища, вoди. В нижній чacтині ємнocті є відвідний пaтpyбoк, чepeз кoтpий видаляється з aппapaтa підгoтoвлeне середовища і пoдaєтьcя в посівний апарат.
Спочатку в реактор заливають воду, включають мішалку і обігрів: коли температура води досягне 850С, в апарат додають всі компоненти поживного середовища. Середовище перемішують протягом 10 хвилин. ТП 2.3 Витримування живильного середовища
ТП 2.4 Охолодження живильного середовища Охолодження живильного середовища проводять у теплообміннику. У даному випадку встановлений теплообмінник "труба в трубі". У внутрішні труби подається живильне середовище, а в зовнішні труби (сорочку) протитечією подається холодна вода.
ТП 3. Вирощування посівного матеріалу в посівному апараті
ТП 3.1 Стерилізація живильного середовища - ця oпepaція пpoвoдитьcя в cтepілізaційній ycтaнoвці безперервної дії. Живильне середовище надходить у нагрівальну колону (СК). Проводять стерилізацію гострою парою під надлишковим тиском пари, що гріє перед колонкою 0,5 МПа. Нагріте до 1250С середовище з колони безперервно надходить в витримувач (ВД). Час перебування його у колоні і у витримувачі 15 хв. Температура у витримувачі 1250С. Після стерилізації середовище охолоджують у теплообміннику (ТО) до 30-320С.
ТП 3.2 Засів посівного апарату
Гoтoвy кyльтypy з кoлб збирають в oднy ємніcть пpи дотриманні пpaвил aceптики і пepeнocять в посівной апарат (ПА) зі cтepильнo oxолодженим середовищем. Зacів вeдyть в полум’Ї фaкeлу чepeз пocівний пaтpyбoк апарату.
ТП 4. Основна ферментація.
ТП 4.1 Стерилізація живильного середовища.
ТП 4.2 Засів ферментера з посівного апарату.
Посівний матеріал з посівного апарату видавлюється стисненим повітрям і по трубопроводу надходить у ферментер. Ферментація проводиться на протязі 7 діб при температурі 32 С, проводиться аерація і піногасіння. Регулювання рН не обов'язкове, так як матеріал ферментера стійкий до кислого середовища. Стороння мікрофлора не розвивається при такій кислотності.
ТП 4.3 Підживлення свіжим середовищем
Підживлення застосовують на другу добу ферментації, коли концентрація цукру в мелясі зменшиться. Всього проводять 2-3 підживлення через добу. Додають 25% розчин меляси.
ТП 5. Фракціонування культуральної рідини
ТП 5.1 Збір культуральної рідини
Після ферментації культуральна рідина перекачується в спеціальні збірники, де очікує подальшої обробки.
ТП 5.2 Фільтрація
З збірників культуральна рідина потрапляє в барабанний вакуум-фільтр, де відокремлюється міцелій.
ТП 5.3 Утилізація міцелію
З вакуум-фільтра міцелій потрапляє в спеціальний збірник, звідки він потім надходить на переробку або утилізується.
ТП 5.4 Збір фільтрату
Після фільтра фільтрат надходить до збірників, звідки в подальшому надходить на переробку в цех хімічної очистки.
Список використаної літератури
-
В.А. Смирнов “Пищевые кислоты (Лимонная, молочная, уксусная)" Москва “Лёгкая пищевая промышленность” 1983. - 362 с.
-
Р.Я. Карклиньш, Г.К. Лиепиньш “Микробиологический синтез лимонной кислоты”, рига “ЗИНАТНЕ” 1993. - 254 с.
-
“Промышленная микробиология" под редакцией проф.Н.С. Егорова Москва “Высшая школа" 1989. - 378 с.
-
К.П. Гапонов "Процессы и аппараты микробиологических производств". Москва, "Легкая и пищевая промышленность", 1981. - 452с.
-
Л.А. Иванова, И.С. Иванова "Методические указания к выполнению курсового проекта по дисциплине "Процессы и аппараты биотехнологии" (ч.1, ч.2). - М.: 2002.
-
К.А. Калунянц, Л.И. Голгер Балашов В.Е. "Оборудование микробиологических производств" - М.: Агропромиздат, 1987. - 398с.















