kursovik (708331), страница 2
Текст из файла (страница 2)
Неопрокидывающиеся пищеварочные котлы типа КПЭ.
Котел типа КПЭ-100 (КПЭ-160, КПЭ-250) с косвенным обогревом (рис. 2.4) имеет наружный корпус 21 из листовой стали и варочный сосуд 2 из нержавеющей стали, соединенные между собой так, что образуется замкнутое герметичное пространство, которое является пароводяной рубашкой 4. Пароводяная рубашка во время работы котла заполняется водяным паром, который образуется в парогенераторе с помощью шести тэнов, смонтированных на специальной крышке 1 и помещенных в парогенератор. Последний выполнен в виде прямоугольной стальной коробки, расположенной под днищем наружного котла. Парогенератор заполняется водой до определенного уровня.
Рис. 2.4. Неопрокидывающийся электрический пищеварочный котел КПЭ-100 (КПЭ-160, КПЭ-250)
Между наружным корпусом и облицовкой помещена теплоизоляция 3. Для облицовки применяют стальные листы, покрытые светлой эмалью. Котел установлен на постаменте 22.
Сверху варочный сосуд закрывается откидной на шарнире двустенной крышкой 18, между двойными стенками которой находится воздушная прослойка. В пазу нижней части крышки имеется прокладка из термостойкой пищевой резины, с помощью которой обеспечивается плотность прилегания. ее к котлу, когда завертываются прижимные болты 19. Крышка уравновешивается пружинным противовесом 8, позволяющим фиксировать ее при открывании в любом положении.
Для слива воды при промывке варочного сосуда в нижней части его предусмотрен сливной, кран 20. Для предохранения крана от засорения внутри котла устанавливается сетка-фильтр из нержавеющей стали. Пищеварочные котлы снабжены трубопроводами холодного и горячего водоснабжения и трубопроводом для промывки пароотвода. Трубопроводы расположены под облицовкой котла, наружу выводится только смесительная трубка, на конце которой имеется поворотный патрубок 7, при закрывании крышки котла он автоматически отводится в сторону. Водозапорные вентили также скрыты под облицовкой. Рукоятки вентилей подачи холодной воды 12, подачи горячей воды 13 и для промывки пароотводной трубки 10 выводятся над облицовкой. Вентиль 11 служит для отвода паров кипения в процессе работы котла.
Каждый котел с косвенным обогревом оснащается контрольно-измерительными приборами и арматурой: клапаном-турбннкой 6 с отражателем 17, двойным предохранительным клапаном 15, электроконтактным манометром 16, наполнительной воронкой 14 с краном, контрольным краном уровня 9. Манометр, наполнительная воронка и двойной предохранительный клапан смонтированы в один узел.
При закрытой крышке в котлах в процессе кипения избыточное давление должно быть не более 2,5 кПа (0,025 кгс/см2). Для того чтобы давление не было больше этой величины, в центральной части крышки устанавливают клапан-турбинку.
Электрокотлы имеют автоматическое управление тепловым режимом работы котла, и защиту тэнов от «сухого хода». Регулирование нагрева осуществляется с помощью элетроконтактного манометра при изменении величины давления пара в рубашке. Котлы имеют два режима работы. При первом режиме сначала котел работает на полной мощности, после повышения давления в рубашке до заданного верхнего предела переключается на слабый нагрев (1/6 мощности, а в последних конструкциях котлов 1/9 мощности). Когда давление понижается до нижнего заданного предела, котел вновь включается на полную мощность. Этот режим работы используется при варке супов, борщей и других первых блюд.
При втором режиме котел работает на полной мощности до тех пор, пока давление в рубашке не достигнет верхнего заданного предела. После этого нагреватели котла отключаются. Довариваются продукты за счет аккумулированного тепла без расхода электроэнергии. Второй, режим используется при кипячении молока, варке киселей, овощей.
Защита тэнов от «сухого хода» осуществляется с помощью реле уровня с электродами в парогенераторе. Рядом с котлом находится станция управления 5, в которой смонтированы электрические аппараты автоматического регулирования и защиты котла.
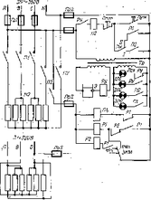
Электрическая схема котла изображена на рис. 2.5. В силовой цепи имеется шесть трубчатых электронагревателей (тэнов), которые включаются двумя магнитными пускателями. Пять тэнов включаются контактами первого 1П магнитного пускателя, а один - второго 2П магнитного пускателя. В цепи управления, изображенной на рисунке тонкими линиями, находятся реле уровня, обмотки магнитных пускателей и электроконтактный манометр с двумя электромагнитными реле. С помощью реле уровня, состоящего из трансформатора Тр, электрода Э и электромагнитного реле РУ, осуществляется защита от «сухого хода». С помощью электроконтактного манометра и двух электромагнитных реле осуществляется автоматическое регулирование работой котла
Рис. 2.5. Электрическая схема котла КПЭ-100 (КПЭ-160, КПЭ-250)
В цепи управления имеются также четыре сигнальные лампы, две кнопочные станции («Пуск», «Стоп») и переключатель ПК, За исключением одной кнопочной станции, все они расположены на станции управления. Лампа ЛСс.х включается при «сухом ходе» и сигнализирует об отключении электронагревателей котла из-за «сухого хода». Лампа 1ЛС работает при нормальном уровне воды в парогенераторе и сигнализирует о подаче напряжения на вводные клеммы котла, т. е. о том, что замкнуты контакты пускового аппарата цехового электрощита. Лампа 2ЛС сигнализирует о подключении одного тэна к сети контактами магнитного пускателя 2П. Лампа ЗЛС сигнализирует о подключении к сети пяти тэнов контактами магнитного пускателя 1П.
Если одновременно, включены лампы 1ЛС, 2ЛС и ЗЛС, то в котле работают все шесть тэнов. Если включены лампы 1ЛС и 2ЛС, то работает один тэн. Один тэн работает в режиме 1 (автоматическая работа) после того, как давление в пароводяной рубашке достигает верхнего заданного предела.
Когда контакты пускового аппарата цехового щита замкнуты и на вводные клеммы котла подано напряжение, ток проходит по первичной обмотке трансформатора. Если уровень воды в парогенераторе котла нормальный, то от вторичной обмотки трансформатора ток через воду проходит по обмотке реле РУ. При этом вода выполняет роль выключателя, замыкающего цепь между корпусом и электродом Э. Замыкающие контакты РУ включают сигнальную лампу 1ЛС и подготавливают цепь обмотки 2П второго магнитного пускателя. Размыкающий контакт РУ отключает сигнальную лампу ЛСс. х.
Нажатием на одну из кнопок «Пуск» включается обмотка 2П второго магнитного пускателя. Магнитный пускатель 2П срабатывает и его замыкающие контакты включают сигнальную лампу 2ЛС, один тэн и обмотку 1П первого магнитного пускателя. Магнитный пускатель 1П срабатывает и замыкающими контактами включает пять тэнов и сигнальную лампу ЗЛС. Работают все шесть нагревательных элементов.
После прекращения нажатия на кнопку «Пуск» ток по обмотке 2П проходит через контакт ПК, и в зависимости от заданного режима через замыкающий контакт 2П или 1П. Когда задан режим II (разогрев), ток проходит через Контакт 1П, а когда режим I (автоматическая работа) - через контакт 2П.
Шесть нагревательных элементов нагревают воду парогенератора и содержимое варочного сосуда. Через некоторое время образующийся в парогенераторе пар нагревает содержимое варочного сосуда настолько, что давление пара в пароводяной рубашке начинает повышаться и подвижный контакт (с показывающей стрелкой) отходит от неподвижного контакта, с помощью которого задан нижний предел давления. Изменений в работе электрических элементов при этом не происходит. Когда давление в пароводяной рубашке достигает верхнего заданного предела, подвижный контакт ЭКМ входит в соприкосновение с неподвижным верхнего предела. При этом замыкается цепь реле 1Р. Реле 1Р срабатывает и размыкающим контактом отключает обмотку магнитного пускателя 1П. Замыкающие контакты 1П отключают пять электронагревателей, лампу ЗЛС и, если задан режим II (разогрев), обмотку магнитного пускателя 2П. Тогда отключается еще один тэн и цепь регулирования нагрева. Нагрев полностью прекращается.
Если задан режим 1, то обмотка магнитного пускателя 2П, не отключается и котел продолжает работать с одним включенным- тэном. Цепь регулирования нагрева также остается подключенной к электрический сети. Давление, в пароводяной рубашке понижается, но, когда замыкание подвижного контакта ЭКМ с неподвижным верхнего предела прекратится, обмотка реле 1Р не отключается. По ней проходит ток через замыкающий контакт 1Р и размыкающий 2Р. Когда давление уменьшится до нижнего заданного предела, подвижный контакт замкнется с неподвижным нижнего предела и включит обмотку реле 2Р. Реле 2Р сработает и размыкающим контактом отключит обмотку реле 1Р. Размыкающим контактом 1Р включается обмотка магнитного пускателя 1П. Магнитный пускатель 1П срабатывает и замыкающими контактами включает пять нагревательных элементов и лампу ЗЛС. Размыкающие контакты 1Р размыкаются и отключают обмотку реле 2Р. Реле 1Р остается отключенным до тех пор, пока давление в пароводяной рубашке не повысится до верхнего заданного предела. Далее работа схемы повторяется.
В котлах с негерметизированной крышкой в отличие от описанных выше отсутствуют клапан-турбинка с пароотводной трубкой, вентиль и трубопровод промывки.
Опрокидывающиеся пищеварочные котлы типа КПЭСМ-60М, КПЭ-40, КПЭ-60, КПГ-40М, КПГ-60М.
Котел КПЭСМ-60М (рис. 2.6, а, б) секционный модульный опрокидывающийся представляет собой варочный сосуд 1 из нержавеющей стали, подвешенный на тумбах 8 и 11. С внешней стороны к нему приварена обечайка, к которой герметично крепится съемное днище. В днище смонтированы три тэна и электрод защиты тэнов от «сухого хода». Замкнутое пространство между обечайкой с днищем и варочным сосудом заполняется водой и паром, образуя пароводяную рубашку. Рубашка соединена патрубком с узлом контрольно-измерительных приборов: электроконтактным манометром 15, двойным предохранительным клапаном 13, наполнительной воронкой 14. Котел снабжен краном уровня 10.
Варочный сосуд закреплен в кожухе и снабжен теплоизоляцией. Сверху варочный сосуд закрывается крышкой 16 с приспособлением для подъема 17 и фрикционом, фиксирующим ее в любом положении. Тумбы представляют собой сварную раму, установленную на четырёх регулируемых ножках 9 и покрытую облицовками. В тумбах помещены чугунные кронштейны подшипников скольжения, на которые опирается котел с помощью пустотелых цапф. Сверху тумбы закрыты столом из нержавеющей стали.
Котел имеет поворотный механизм 12, расположенный в правой тумбе и представляющий собой червячную пару. Червячное колесо с помощью шпонки насажено на цапфу котла, соединенную с его корпусом. В зацеплении с червячным колесом входит червяк, на выступающем конце которого крепится маховичок с рукояткой.
Защита от «сухого хода» не допускает включение котла, если тэны не полностью покрыты водой; отключается котел от электросети в случае понижения уровня воды до определенного предела и при опрокидывании котла. При недостаточном уровне воды в парогенераторе загорается сигнальная лампа 2.
Вода в котел подается из колонки водоснабжения с помощью поворотной трубки.
В левой тумбе установлена панель с электроаппаратурой. На лицевую сторону выведены: кнопка «Пуск» 6 (черная), кнопка «Стоп» 5 (красная), сигнальные лампы «Сильно» 4, «Слабо» 3, «Нет воды» 2 и переключатель 7 для установки режима работы котла.
Рис. 2.6. Электрический секционный модульный котел КПЭСМ-60:
а - общий вид; б - схема котла
Котел работает при двух режимах, как и КПЭ. Вместе с котлом должен устанавливаться местный вентиляционный отсос, который крепится на котле болтами и соединяется с общей системой вентиляции. Конструкция котла позволяет устанавливать его в технологические линии с пристенным или островным расположением оборудования.
Электрокотлы КПЭ-40 и КПЭ-60 (рис. 2.7., а, б) устанавливаются на чугунной вилкообразной станине 10 с помощью двух полых цапф 8 и 16, соединенных с наружным кожухом котла 15. Поворотный механизм 9 имеет такое же устройство, как у котла КПЭСМ-60. Для заполнения варочного сосуда водой к левой стойке станины с внешней стороны прикреплена водопроводная труба 17, снабженная вентилем 18, водоразборным патрубком 20 и кронштейном 19 для подвешивания крышки. Варочный котел с установленным на нем снаружи обтекателем 2 закрывается легкосъемной крышкой 3. Крышка имеет ручку в центре и стальной крючок с внутренней стороны, с помощью которого ее вешают на кронштейн. К арматуре котла относятся: электроконтактный манометр 4, двойной предохранительный клапан 6, наполнительная воронка 5, установленная на арматурной стойке 7, и кран уровня 11. Пар вырабатывается в нижней части рубашки с помощью 3 тэнов 13, смонтированных на на съемном днище 14 котла. Котел снабжен болтом заземления 12.
Котлы имеют два режима работы и снабжены автоматикой регулирования теплового режима и защиты от «сухого хода». Последняя осуществляется с помощью электрода, вмонтированного в съемное днище 14 котла.















