63994 (695518), страница 2
Текст из файла (страница 2)
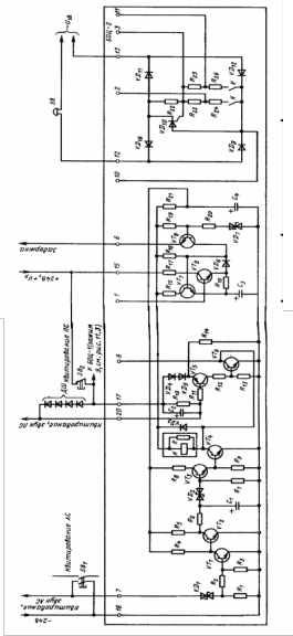
Рис. 4
Конденсатор С1 и резисторы R5, R6 образуют времязадающую цепь, определяющую задержку на включение источника звукового сигнала, необходимую для предотвращения ложных срабатываний звукового сигнализатора при кратковременных (менее 0.2 с) замыканиях ТК.
При нажатии оператором кнопки SB1 Квитирование АС закрывается транзистор VT1, открывается VT2, происходит разряд ёмкости С1 через резистор R6, транзисторы VT3 и VT4 закрываются и звуковой сигнал выключается. При отпускании кнопки SB1 Квитирование АС шина Квитирование, звук АС остаётся обесточенной благодаря шунтирующему действию замыкающих контактов реле К1 в блоке БАС.
Узел задержки обеспечивает задержку на отпускание герконового реле К1 заквитированного индивидуального канала аварийной сигнализации (блок БАС) при кратковременном (случайном) размыкании технологического контакта датчика. Время задержки определяется временем разряда конденсатора С3. Как описано выше, после квитирования катушка реле К1 индивидуального канала сигнализации (блок БАС) получает питание по цепи шина +24 В, +UЛ - ТК - VD3, VD4 - контакты реле К1 - VD40 - шина - 24 В. Диод VD2 при этом закрыт. При размыкании ТК диод VD2 открывается. Катушка реле К1 подсоединяется к шине +24 В по цепи - VD2 - VD32 - шина Задержка - эмиттер-база VT9 - R19, R21. Транзистор VT9 открывается, через него начинает протекать ток разряда конденсатора С3, при этом открывается транзистор VT8. Через открытый транзистор VT8 проходит ток удержания реле К1 по цепи шина +24 В - UЛ, R17 - коллектор-эмиттер VT8. VD6 - коллектор-эмиттер VT9, VD2 (БАС) - замыкающие контакты реле К1 - шина - 24 В. Этот ток существует на время разряда конденсатора С3, пока открыт транзистор VT8. По окончании разряда конденсатора С3 транзистор VT8 закрывается, транзистор VT7 открывается. Ток удержания реле К1 исчезает, реле К1 отпускает и замыкающими контактами разрывает цепь на шину - 24 В.
Через резистор R15 и открытый транзистор VT7 проходит ток заряда конденсатора С3. Схема возвращается в исходное состояние.
Рассмотрим работу блока БОЦ-2 в режиме позиционной сигнализации.
При размыкании любого БК от шины +UЛ, +24 В через размыкающие контакты кнопки SB2 Квитирование ПС и вход усилителя на транзисторе VT5, зашунтированный четырьмя диодами ДШ, начинает протекать ток в шину Квитирование, звук ПС. Транзистор VT5 этим током открывается и с помощью транзистора VT6 включает реле К1, контакты которого включают цепь источника звукового сигнала Зв.
При нажатии оператором кнопки SB2 Квитирование ПС разрывается цепь питания реле К1, замыкающие контакты реле К1 размыкаются, шина Квитирование, звук ПС обесточивается, транзисторы VT5. VT6 закрываются и звуковой сигнал Зв выключается.
Диоды ДШ необходимы для предохранения входа усилителя на транзисторе VT5 от перегрузок. Они должны быть рассчитаны на суммарный ток реле всех каналов позиционной сигнализации. В качестве таких диодов могут быть использованы, например диоды выпрямительного моста БОЦ-3.
Блок общих цепей БОЦ-3
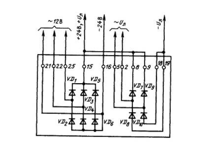
Принципиальная электрическая схема блока общих цепей БОЦ-3 представлена на рис.5. Функционально блок БОЦ-3 выполняет функцию блоков питания для аварийной и позиционной сигнализации.
Схема питания собрана по трёхфазной двухтактной схеме (схеме Ларионова), где с каждой фазной обмоткой одного из трёх трансформаторов соединены два полупроводниковых диода: один - анодом, другой - катодом. Первичные и вторичные обмотки трансформаторов соответственно соединены звездой.
Рис.4
Второй выпрямитель для лампочек сигнализации собран по однофазной двухконтактной (мостовой) схеме.
Вы можете обсудить материал на нашем форуме.
Свои пожелания Вы можете оставить в гостевой книге
Если у Вас имеется материал, дополняющий данный раздел, просьба выслать на мой ящик.
















