125382 (690506)
Текст из файла
1. Методы использования тепловых вторичных ресурсов
1.1 Использование тепловых ВЭР возможно по трем направлениям
Рис. 1.1 - Схема нагревательной печи с регенерацией теплоты уходящих газов [1]:
1 — горелка; 2 — рабочий объем печи; 3 — нагреваемые детали;
4 — воздухонагреватель
Рис. 1.2 - Схема установки для осушки компрессорного воздуха [1]:
1 — теплообменник; 2 — конденсатор или вымораживатель;
3 — холодильная машина
1.2 Установки для внешнего теплоиспользования
Тепловые ВЭР газовых потоков с высокой (> 400 °С) и средней (100—400 °С) температурой обычно используют для производства пара и горячей воды с помощью паровых или водогрейных котлов-утилизаторов. Котлы-утилизаторы очень широко применяются в промышленности. Широко распространены в настоящее время системы испарительного охлаждения элементов высокотемпературных печей. В печах многие элементы приходится делать из металла — прежде всего это несущие и поддерживающие балки, на них ложиться большая нагрузка, которую не выдержат огнеупорные материалы. Практически невозможно делать из огнеупоров и подвижные элементы, особенно те, которые должны герметично закрываться, например завалочные окна, шиберы, перекрывающие проходное сечение газоходов и т. п. Но металлы могут работать только при умеренных температурах до 400—600 °С, а температура в печи намного выше. Поэтому металлические элементы печей делают полыми и внутри них циркулирует охлаждающая вода. Для исключения образования накипи и загрязнений внутри охлаждаемых элементов вода должна быть специально подготовленной. Кроме того, эту воду нужно охлаждать или сбрасывать. И в том, и в другом случае происходит загрязнение окружающей среды.
Все эти недостатки исключаются, если в охлаждаемые элементы печи подают воду из контура циркуляции парового котла-утилизатора (рис. 1.3).
Охлаждаемые элементы печи здесь выполняют роль испарительной поверхности, в которой теплота уже не сбрасывается в окружающую среду, а идет на выработку пара. Питание котлов осуществляется химически очищенной водой, поэтому накипи и загрязнений внутри охлаждаемых элементов не образуется, и срок их службы в 1,5—3 раза больше, чем при охлаждении необработанной проточной водой.
Рис. 1.3 - Упрощенная схема котла-утилизатора с системой испарительного охлаждения [1]:
1 — питательный насос; 2 — водяной экономайзер; 3 — испарительная поверхность котла; 4— пароперегреватель; 5— барабан котла; 6 — охлаждаемые элементы печи; 7— циркуляционный насос
Система испарительного охлаждения может работать и как самостоятельный паровой котел, но мощность его будет слишком малой. При комплексном подходе к утилизации теплоты от газов и охлаждаемых элементов конструкции печи значительно сокращаются затраты на вспомогательное оборудование, коммуникации, обслуживание и т. п.
Иногда удается использовать теплоту раскаленных твердых продуктов. На многих металлургических комбинатах сейчас работают установки охлаждения (технологи говорят «сухого тушения») кокса (УСТК), в которых охлаждается выгружаемый из коксовых батарей кокс с температурой свыше 1000 °С.
Особая сложность этой установки состоит в том, что кокс — горючий материал. Поэтому для его охлаждения используют инертный азот, а всю установку герметизируют, по возможности предотвращая утечки азота.
Раскаленный кокс в специальных вагонах быстро (поскольку на воздухе он горит) транспортируется от коксовой батареи и загружается в герметичную фор-камеру 1 (рис. 1.4), затем поступает в камеру тушения 2, в которой он снизу вверх продувается инертным газом. За счет постепенной выгрузки снизу кокс плотным слоем движется сверху вниз противотоком к охлаждающему газу. В результате кокс охлаждается с 1000—1050 °С до 200—250 °С, а газ нагревается с 180—200 °С до 750—800 °С. Через специальное отверстие 3 и пылеосадительную камеру 4 газы попадают в котел-утилизатор 5. В нем за счет охлаждения 1 т кокса получают примерно 0,5 т пара достаточно высоких параметров р = 3,9—4,0 МПа и t = 440—450 °С. После котла-утилизатора охлажденный газ еще раз очищают от пыли в циклоне 6 и вентилятором 1 вновь направляют в камеру тушения под специальный рассекатель для равномерного распределения по сечению камеры.
Сухой способ охлаждения по сравнению с традиционным, когда раскаленный горящий кокс действительно «тушат», поливая водой, позволяет не только получить дополнительную энергию (утилизировать ВЭР), но и повышает качество кокса, уменьшает его потери за счет выгорания в процессе тушения, исключает расход воды, а главное — позволяет избежать загрязнения атмосферы паром и коксовой пылью.
Аналогичные схемы утилизации теплоты других твердых веществ можно использовать только при достаточно большой производительности,иначе это будет экономически не выгодно по причинам, указанным выше. Производительность УСТК по коксу составляет 50—56 т/ч.
Рис. 1.4 - Схема установки для сухого тушения кокса [1]
1.3 Использование низкопотенциальных вторичных энергоресурсов
Наиболее сложно найти применение низкопотенциальным тепловым ВЭР (< 100 °С). В последнее время их используют для отопления и кондиционирования промышленных и жилых зданий, применяют тепловые насосы для повышения температурного потенциала или для получения холода. Такие ВЭР используют только на отопление близко расположенных теплиц или рыбоводных хозяйств.
В промышленных условиях охлаждение дымовых газов до температуры ниже 100 °С весьма затруднительно прежде всего из-за конденсации водяных паров. Холодные стенки труб, по которым циркулирует нагреваемая среда, запотевают и подвергаются интенсивной коррозии. Чтобы исключить коррозию, промышленные подогреватели воздуха иногда изготавливают из некорродирующихся стеклянных труб. Если нет вибрации, такие трубы работают достаточно долго.
Для подогрева воды низкотемпературными газами (t< 100 °С) начинают использовать контактные экономайзеры, представляющие собой обычные смесительные теплообменники типа градирни (рис. 1.5).
Вода в них нагревается за счет теплоты контактирующих с ней газов. Поверхность контакта капель воды с газом большая, и теплообменник получается компактным и дешевым по сравнению с рекуперативным (трубчатым), но вода насыщается вредными веществами, содержащимися в дымовых газах. В некоторых случаях это допустимо, например, для воды, идущей в систему химводоподготовки в котельных или на ТЭС. Если загрязнение воды недопустимо, то ставят еще один теплообменник, в котором «грязная» вода отдает теплоту «чистой» и возвращается в контактный экономайзер.
Рис. 1.5 - Схема смесительного теплообменника (градирни) [1]:
1 — насадка (кольца Рашига); 2— каплеотбойник;
3— вытяжной вентилятор
Змеевики, по которым циркулирует «чистая» вода, можно установить и внутри контактного экономайзера вместо насадки.
1.3.1 Направление и общие схемы использования отработавшего пара
Отработавший производственный пар имеет давление 0,1—0.3 МПа, а иногда и 1 МПа, т. е. колеблется в широких пределах. Однако, несмотря на широкий диапазон колебания давления отработавший (иногда называют мятым) пар в основном имеет низкое давление.
Отработавший пар многих производств загрязнен механическими и агрессивными химическими примесями. Некоторые производственные агрегаты работают с переменной нагрузкой, что ведет к образованию прерывистых потоков отработавшего пара. Все это усложняет использование отработавшего пара и вызывает необходимость предварительной очистки пара от загрязнения, преобразования прерывистых потоков отработавшего пара в постояный поток тепла, а также повышения давления отработавшего пара с помощью тепловых трансформаторов [1].
Отработавший производственный пар используют для технологических целей, теплоснабжения, выработки электроэнергии, комбинированно для целей выработки электроэнергии и теплоснабжения, получения холода.
Использование отработавшего пара для технологических целей чрезвычайно разнообразно и определяется в каждом отдельном случае характером технологического процесса. Например, пропарка бетона,подача пара в газогенератор при получении смешанного или водяного газа, нагрев аммиака на заводах азотной промышленности, разофев вязкого мазута, увлажнения доменного дутья и т.п.
Это направление является наиболее простым по исполнению, капитальные затраты и эксплуатационные расходы не значительны, а энергетический эффект весьма высок, так как коэффициент регенерации тепла зависит только от температуры отводимого конденсата и составляет не менее 85%, а при использовании конденсата в технологическом процессе равен 100%.
Получение холода. Потребности промышленности в холоде непрерывно возрастают. Крупными потребителями холода являются заводы химической, металлургической, пищевой и других отраслей промышленности. Холод все больше применяется в технологических процессах, для кондиционирования воздуха, получения искусственного льда, а также для процессов, связанных с низкими температурами.
Подавляющее большинство предприятий оснащено в настоящее время компрессионными холодильными машинами. Эти машины сложны и дороги, а главное — для производства холода затрачивают очень много электрической энергии. Электрическую энергию могут заменить тепловые отходы, имеющиеся в избытке почти на каждом химическом, металлургическом, нефтехимическом предприятии, т. е. как раз в тех отраслях производства, которые являются основными потребителями холода. Холод за счет тепловых отходов получают в абсорбционных холодильных машинах. Перспективным является также использование для этих целей сезонных излишков тепла ТЭЦ.
Абсорбционные холодильные машины могут устанавливаться как самостоятельные автономные установки, так и в сочетании с установками теплоснабжения и выработки электроэнергии. Применение автономных холодильных установок может быть оправданно лишь тогда, когда холодоснабжение осуществляется круглогодично. Поскольку в большинстве случаев холодоснабжение носит сезонный (летний) характер, то более рационально осуществлять комплексное использование тепла отработавшего пара.
1.3.2 Принципиальные схемы использования теплоты производственной воды
Вода широко применяется для охлаждения конструктивных элементов огнетехнических установок, а также в производственных процессах, протекающих при низких температурах, для искусственного охлаждения технологического продукта или аппаратуры. Примерами могут служить: водяное охлаждение металлургических печей, печей химических производств; охлаждения горячей серной кислоты после контактного аппарата или конденсатора; охлаждение водой различных нефтепродуктов; охлаждение конденсаторов паровых турбин, масло- и воздухоохладителей генераторов на электростанциях, конденсаторов смешивающего типа выпарных батарей алюминиевых растворов на глиноземных заводах; охлаждение рубашек цилиндров двигателей внутреннего сгорания и т.д.
Конечная температура охлаждающей воды колеблется в интервале 293—363 К, не превышая в большинстве случаев 232—433 К.
Нагретую производственную воду можно использовать для теплоснабжения и горячего водоснабжения, агротеплофикации и для выработки электроэнергии.
Теплоснабжение. Использование нагретой производственной воды для теплоснабжения часто затруднено из-за сезонного характера отопительной нагрузки. График потребления такой воды можно несколько выровнять, внедряя горячее водоснабжение. Большие избытки неиспользованной нагретой воды, особенно в летний период, рационально утилизировать в абсорбционно-холодильных установках.
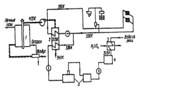
Возможным вариантом использования производственной воды для теплоснабжения является нагревание вентиляционного воздуха, поступающего в производственные помещения. Интересны комбинированные схемы, предусматривающие одновременное использование охлаждающей воды и какого-либо другого вида ВЭР, например использование тепла горячего воздуха из колчеданных печей и тепла охлаждающей воды из сернокислотных холодильников. По этой схеме (рис. 1.6) горячий воздух из валов колчеданных печей 1 с температурой 473 К используют в первой зоне теплообменника 2 для нагрева воды на нужды централизованного теплоснабжения комбината и жилого поселка. Температура горячего воздуха после теплообменников составляет 343 К.
Рис. 1.6 - Комбинированная схема использования тепла горячего воздуха охлаждающей воды [1]
Охлаждающую воду из сернокислотных холодильников используют для восполнения утечек из тепловых сетей и покрытия нагрузок горячего водоснабжения поселка и комбината. Воду для охлаждения кислоты подают из реки в холодильники 3, в которых она нагревается до 313 К. Затем отправляют в промежуточный сборный бак 4, откуда насосом перекачивают к водоподготовительной установке 5. После очистки от механических примесей устранения временной жесткости и деаэрации подпиточную воду подают в теплообменник 2, где она подогревается до 335 К. Подпиточную и обратную воду после смешения подают насосом во вторую зону теплообменника 2, где она подогревается до 355 К и поступает в тепловые сети.
1.4 Тепловые аккумуляторы
Экономичность и техническая возможность использования ВЭР зависит от того, насколько производство и потребление энергии соответствует друг другу. Однако в условиях эксплуатации возникает несоответствие между производством и потреблением энергии. Это вызывает большие потери и технические затруднения в работе установок.
Выравнивание эксплуатационных условий теплосиловых и теплоиспользующих установок в значительной мере обеспечивается аккумулированием тепла в виде пара, горячей или теплой воды в аккумуляторах тепла. В общем случае несоответствие между производством и потреблением энергии может быть вызвано непостоянством притока и колебаниями расхода ее потребителями.
Аккумуляторы тепла в зависимости от состояния аккумулирующей среды бывают паровые, пароводяные и водяные[1].
Характеристики
Тип файла документ
Документы такого типа открываются такими программами, как Microsoft Office Word на компьютерах Windows, Apple Pages на компьютерах Mac, Open Office - бесплатная альтернатива на различных платформах, в том числе Linux. Наиболее простым и современным решением будут Google документы, так как открываются онлайн без скачивания прямо в браузере на любой платформе. Существуют российские качественные аналоги, например от Яндекса.
Будьте внимательны на мобильных устройствах, так как там используются упрощённый функционал даже в официальном приложении от Microsoft, поэтому для просмотра скачивайте PDF-версию. А если нужно редактировать файл, то используйте оригинальный файл.
Файлы такого типа обычно разбиты на страницы, а текст может быть форматированным (жирный, курсив, выбор шрифта, таблицы и т.п.), а также в него можно добавлять изображения. Формат идеально подходит для рефератов, докладов и РПЗ курсовых проектов, которые необходимо распечатать. Кстати перед печатью также сохраняйте файл в PDF, так как принтер может начудить со шрифтами.















