124210 (689916)
Текст из файла
Министерство образования Российской Федерации
Сибирская государственная автомобильно-дорожная академия
(СибАДИ)
Кафедра «Подъемно-транспортные, тяговые машины и гидропривод»
Курсовая работа
Расчет объемного гидропривода автомобильного крана
Вариант № 10.10
Выполнил: студент
гр. АП-03Т1 Пижун
Проверил: Мурсеев И. М.
Омск-2007
Содержание
Введение
1. Исходные данные для расчета гидропривода возвратно-поступательного движения
2. Описание принципиальной гидравлической схемы
3. Расчет объемного гидропривода
3.1 Определение мощности гидропривода и насоса
3.2 Выбор насоса
3.3 Определение внутреннего диаметра гидролиний, скоростей движения жидкости
3.4 Выбор гидроаппаратуры, кондиционеров рабочей жидкости
3.5 Расчет потерь давления в гидролиниях
3.6 Расчет гидромоторов
3.7 Тепловой расчет гидропривода
Заключение
Список литературы
Введение
Под объемным гидроприводом понимают совокупность устройств, в число которых входит один или несколько объемных гидродвигателей, предназначенных для приведения в движение механизмов и машин с помощью рабочей жидкости под давлением.
Современный уровень развития строительного и дорожного машиностроения характеризуется широким применением объемного гидравлического привода. Широкое применение гидравлического привода объясняется целым рядом его преимуществ по сравнению с другими типами привода:
1. Высокая компактность при небольших массе и габаритных размерах гидрооборудования по сравнению с массой и габаритными размерами механических приводных устройств той же мощности, что объясняется отсутствием или применением в меньшем количестве таких элементов, как валы, шестеренные и цепные редукторы, муфты, тормоза, канаты и др.
2. Возможность реализации больших передаточных чисел. В объемном гидроприводе с использованием высокомоментных гидромоторов передаточное число может достигать 2000.
3. Небольшая инерционность, обеспечивающая хорошие динамические свойства привода. Это позволяет уменьшить продолжительность рабочего цикла и повысить производительность машины, так как включение и реверсирование рабочих органов осуществляются за доли секунды.
4. Бесступенчатое регулирование скорости движения, позволяющее повысить коэффициент использования приводного двигателя, упростить автоматизацию привода и улучшить условия работы машиниста.
5. Удобство и простота управления, которые обусловливают небольшую затрату энергии машинистом и создают условия для автоматизации не только отдельных операций, но и всего технологического процесса, выполняемого машиной.
6. Независимое расположение сборочных единиц привода, позволяющее наиболее целесообразно разместить их на машине. Насос обычно устанавливают у приводного двигателя, гидродвигатели – непосредственно у исполнительных механизмов, элементы управления – у пульта машиниста, исполнительные гидроаппараты – в наиболее удобном по условиям компоновки месте.
7. Надежное предохранение от перегрузок приводного двигателя, системы привода, металлоконструкций и рабочих органов благодаря установке предохранительных и переливных гидроклапанов.
8. Простота взаимного преобразования вращательного и поступательного движений в системах насос – гидромотор и насос – гидроцилиндр.
9. Применение унифицированных сборочных единиц (насосов, гидромоторов, гидроцилиндров, гидроклапанов, гидрораспределителей, фильтров, соединений трубопроводов и др.), позволяющее снизить себестоимость привода, облегчить его эксплуатацию и ремонт, а также упростить и сократить процесс конструирования машин.
Большинство СДМ – бульдозеры и рыхлители, фронтальные погрузчики и лесопогрузчики, скреперы, автогрейдеры и грейдер-элеваторы, одноковшовые универсальные и многоковшовые траншейные экскаваторы, самоходные краны, дорожные катки, бетоноукладчики, асфальтоукладчики – имеют гидравлический привод рабочих органов.
1. Исходные данные для расчета гидропривода возвратно-поступательного движения
| Номинальное давление в гидросистеме рном, МПа | 6,3 |
| Момент на валу гидромотора М, Н·м | 180 |
| Частота вращения вала гидромотора nм , об/мин | 800 |
| Длина гидролинии от бака к насосу (всасывающей) lвс, м | 0,2 |
| Длина гидролинии от насоса к распределителю (напорной) lнап, м | 5 |
| Длина гидролинии от распределителя к ГЦ (исполнительной) lисп, м | 7 |
| Длина гидролинии от распределителя к баку (сливной) lсл, м | 3 |
| Угольник сверленый, шт | 6 |
| Угольник с поворотом 900, шт | 2 |
| Штуцер присоединительный, шт | 4 |
| Муфта разъемная, шт | 2 |
| Колено плавное с поворотом 900, шт | 2 |
| Максимальная температура рабочей жидкости tж, 0С | +65 |
| Температура окружающей среды tв, 0С | –10…+50 |
2. Описание принципиальной гидравлической схемы
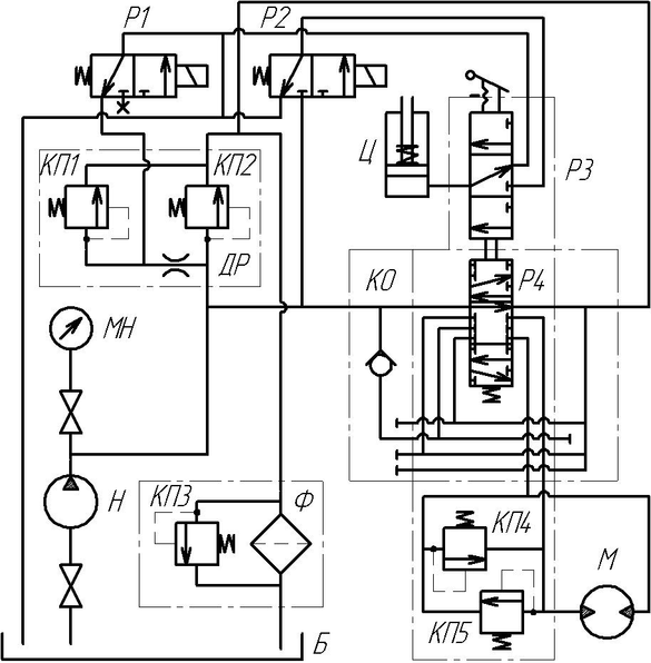
На рисунке 1 изображена принципиальная гидравлическая схема привода поворота платформы автокрана.
Рисунок 1 Принципиальная гидравлическая схема привода платформы автокрана
На поворотной платформе размещается рабочее оборудование крана с приводом от гидромоторов. Рабочая жидкость от насоса Н подается через центральное вращающееся соединение к секционному гидрораспределителю Р4 и одновременно к предохранительным клапанам КП1, а также в гидролинию управления гидрозамыкателями тормозов через золотник Р2 с электроуправлением. Золотник Р1 установлен также в гидролинии управления предохранительного клапана.
При отсутствии напряжения в электромагнитах золотник Р1, гидроцилиндр Ц гидроразмыкателя тормозов и гидролиния управления предохранительного клапана КП2 соединяются с дренажной линией. При этом тормоза механизмов замкнуты, а рабочая жидкость подается насосом через переливной гидроклапан в сливную гидролинию, откуда через фильтр Ф сливается в гидробак.
При подаче напряжения на электромагниты золотников Р1, Р2 они переключаются в рабочую позицию. В этом случае рабочая жидкость через гидрораспределитель Р4 поступает в сливную гидролинию и подается к дополнительным золотникам, а слив через предохранительный клапан КП2 становится возможным только при превышении давления его настройки.
При перемещении золотника гидрораспределителя Р4 перемещается дополнительный золотник, вследствие чего переливной гидроклапан закрывается, рабочая жидкость от насоса поступает к гидромотору М и одновременно к гидроцилиндру тормоза, размыкая тормозное устройство. Противоположная полость гидромотора при этом соединяется со сливной гидролинией.
3. Расчет объемного гидропривода
3.1 Определение мощности гидропривода и насоса
Полезную мощность гидродвигателя возвратно-поступательного действия (гидроцилиндра) Nгдв , кВт, определяют по формуле:
Nгдв=М·2π·nм, (1)
где М – момент на валу гидромотора, кН·м;
nм – частота вращения вала гидромотора, об/с.
Nгдв =0,18·2·3,14·13,33=15,1 кВт
Полезную мощность насоса Nнп , кВт, определяют по формуле:
Nнп= kзу ·kзс ·Nгдв , (2)
где kзу – коэффициент запаса по усилию, учитывающий гидравлические потери давления в местных сопротивлениях и по длине гидролиний, а также потери мощности на преодоление инерционных сил, сил механического трения в подвижных сопротивлениях (1,1…1,2);
kзс – коэффициент запаса по скорости, учитывающий утечки рабочей жидкости, уменьшение подачи насоса с увеличением давления в гидросистеме (1,1…1,3).
Nнп=1,1·1,1·15,1=18,3 кВт
3.2 Выбор насоса
Подача насоса Qн , дм3/с, определяют по формуле:
Qн = Nнп/ рном , (3)
где рном – номинальное давление, МПа.
Qн = 18,3/6,3=2,9 дм3/с
Рабочий объем насоса qн , дм3/об, определяют по формуле:
qн = Nнп/( рном·nн) , (4)
где nн – частота вращения вала насоса, с-1 (nн = 1500 об/мин = 25 с-1).
qн =18,3/(6,3·25)=0,12 дм3/об
Выбираем насос НШ-250-3 по подходящим параметрам рном и qн .
По технической характеристике выбранного насоса (Таблица 1) производим уточнение действительной подачи насоса Qнд , дм3/с, по формуле:
Qнд = qнд ·nнд ·ŋоб, (5)
где qнд – действительный рабочий объем насоса, дм3/об;
nнд – действительная частота вращения насоса, с-1;
ŋоб – объемный КПД насоса.
Qнд = 0,25·25·0,94 = 5,88 дм3/c
Таблица 1
| Параметр | Значение |
| Рабочий объем, см3/об | 250 |
| Давление на выходе, МПа: номинальное максимальное | 16 20 |
| Давление на входе в насос, МПа: минимальное максимальное | 0,08 0,15 |
| Частота вращения вала, об/мин: минимальная номинальная максимальная | 960 1500 1920 |
| Номинальная потребляемая мощность, кВт | 106,2 |
| КПД насоса | 0,85 |
| Объемный КПД | 0,94 |
| Масса, кг | 45,6 |
3.3 Определение внутреннего диаметра гидролиний, скоростей движения жидкости
Зададимся скоростями движения жидкости /4/.
Для всасывающей гидролинии примем Vвс = 1,2 м/с.
Для сливной гидролинии примем Vсл = 2 м/с.
Для напорной гидролинии примем Vнап = 6,2 м/с.
Расчетное значение диаметра гидролинии dp , м, определяется по формуле:
(6)
Для всасывающей гидролинии:
По расчетному значению внутреннего диаметра гидролинии dp вс = 79мм производим выбор трубопровода по ГОСТ 8734-75, при этом действительное значение диаметра всасывающего трубопровода dвс= 80 мм.
Значение толщины стенки трубопровода примем 4 мм.
Для сливной гидролинии:
По расчетному значению внутреннего диаметра гидролинии dp сл = 61 мм производим выбор трубопровода по ГОСТ 8734-75, при этом действительное значение диаметра сливного трубопровода dсл=64 мм.
Характеристики
Тип файла документ
Документы такого типа открываются такими программами, как Microsoft Office Word на компьютерах Windows, Apple Pages на компьютерах Mac, Open Office - бесплатная альтернатива на различных платформах, в том числе Linux. Наиболее простым и современным решением будут Google документы, так как открываются онлайн без скачивания прямо в браузере на любой платформе. Существуют российские качественные аналоги, например от Яндекса.
Будьте внимательны на мобильных устройствах, так как там используются упрощённый функционал даже в официальном приложении от Microsoft, поэтому для просмотра скачивайте PDF-версию. А если нужно редактировать файл, то используйте оригинальный файл.
Файлы такого типа обычно разбиты на страницы, а текст может быть форматированным (жирный, курсив, выбор шрифта, таблицы и т.п.), а также в него можно добавлять изображения. Формат идеально подходит для рефератов, докладов и РПЗ курсовых проектов, которые необходимо распечатать. Кстати перед печатью также сохраняйте файл в PDF, так как принтер может начудить со шрифтами.















