123826 (689639), страница 3
Текст из файла (страница 3)
Фрагмет результатов расчета ЭГСП первого типа представлен в таблице 2 и на рис. 4. (На рисунке по оси абсцисс отложен характеризующий динамическую ошибку и продолжительность переходного процесса функционал, по оси ординат - электрическая мощность, потребляемая электродвигателем в отсутствие управляющего сигнала на обмотках ЭМП.)
Последовательность вычисления пробных точек состояла из тех же этапов, что при вычислении пробных точек для ЭГСП первого типа.
Варьируемыми параметрами для ЭГСП второго типа являются:
- Давление настройки предохранительного клапана - Пределы изменения давления 40 ≤ ≤ 80 МПа;
- Коэффициент подачи насоса (определяет, изменение подачи насоса) . Пределы изменения коэффициента 0,8 ≤ ≤ 0,9.
- Коэффициент давления (определяет какое давление будет в отсутствие командного сигнала на ЭМП) - . Пределы изменения коэффициента 0,3 ≤ ≤ 0,9.
Сила торможения штока гидроцилиндра, параметры , , , , , , , , , , , , , , , , и другие параметры определяются по тем же зависимостям, как и для ЭГСП первого типа за исключением следующих.
Площадь дроссельного окна связана с перемещением золотника соотношением:, где - ширина дроссельного окна.
Ом - сопротивление обмоток ЭМП,
Гн – индуктивность обмоток якоря ЭМП,
c
Фрагмент результатов расчета приведены в таблице 3 и на рис. 5. По оси абсцисс отложен характеризующий динамическую ошибку и продолжительность переходного процесса функционал, по оси ординат - электрическая мощность, потребляемая электродвигателем в отсутствие управляющего сигнала на обмотках ЭМП.
Для каждого из двух типов ЭГСП были рассчитаны 256 вариантов пробных точек. Каждая точка проверялась на соответствие исходным техническим заданием. В таблицу попали только те точки, которые удовлетворяют всем требованиям задания. Для ЭГСП первого типа прошло 174 варианта, второго – 137. Как видно из рис. 4 (точка выделена жирным цветом) предварительный вариант имеет неплохие показатели качества (хорошее качество переходного процесса и ток потребления в отсутствие управляющего сигнала). ЭГСП второго типа имеет несколько меньшую потребляемую мощность, поскольку в схеме применен двух- , а не трехшестеренный насос. Схемы первого и второго типа имеют сходные показатели качества переходного процесса
3.4 Заключение
В результате проведенных расчетов двух типов ЭГСП с различными принципиальными схемами получены наиболее близкие к оптимальным значения параметров для каждого проектного варианта. Альтернативным по отношению к ЭГСП первого типа (с золотниковыми плунжерами) может рассматриваться ЭГСП второго типа (с плоским золотником) несмотря на то, что для него требуется больший ток управления ЭМП. Этот недостаток отразится на массо-габаритных показателях, если кроме механических узлов, они учитывают массы и габариты электронных блоков. Однако, по потребляемой электрической мощности в отсутствие командного сигнала ЭГСП второго типа является более экономичным. По качеству переходного процесса ЭГСП первого типа обладает несколько большим быстродействием. Рассмотренная на примере двух типов ЭГСП методика проектирования может быть распространена на другие типы гидроприводов.
Фрагмент результатов численных испытаний ЭГСП первого типа. Таблица 2
| № вар | Вт | 105 | МПа | мм | мм | мм | с | с | |||
| 1 | 149 | 4,03 | 6,00 | 0,300 | 1,30 | 3,2 | 30 | 14,1 | 0,0325 | 0,0159 | 0,373 |
| 3 | 177 | 4,02 | 5,00 | 0,400 | 1,40 | 4,0 | 32 | 15,9 | 0,0347 | 0,0159 | 0,350 |
| 5 | 200 | 4,03 | 4,50 | 0,350 | 1,25 | 5,0 | 35 | 18,8 | 0,0417 | 0,0158 | 0,345 |
| 6 | 129 | 3,80 | 5,50 | 0,250 | 1,35 | 3,2 | 30 | 15,9 | 0,0355 | 0,0159 | 0,409 |
| 7 | 162 | 6,67 | 7,50 | 0,450 | 1,15 | 2,0 | 26 | 7,6 | 0,0217 | 0,0161 | 0,336 |
| 9 | 168 | 4,33 | 5,75 | 0,325 | 1,18 | 3,2 | 30 | 12,9 | 0,0305 | 0,0159 | 0,355 |
| 10 | 124 | 4,00 | 4,75 | 0,225 | 1,48 | 4,0 | 32 | 21,0 | 0,0427 | 0,0159 | 0,445 |
| 11 | 231 | 4,14 | 6,75 | 0,425 | 1,27 | 3,2 | 28 | 10,2 | 0,0224 | 0,0160 | 0,345 |
| 12 | 137 | 3,89 | 5,25 | 0,175 | 1,23 | 4,0 | 32 | 19,3 | 0,0400 | 0,0159 | 0,413 |
| 13 | 202 | 4,10 | 7,25 | 0,375 | 1,42 | 3,2 | 28 | 11,3 | 0,0238 | 0,0160 | 0,363 |
| 14 | 105 | 7,79 | 6,25 | 0,275 | 1,13 | 2,0 | 28 | 11,3 | 0,0346 | 0,0160 | 0,374 |
| 15 | 214 | 4,11 | 4,25 | 0,475 | 1,33 | 5,0 | 35 | 17,9 | 0,0395 | 0,0158 | 0,335 |
| 16 | 102 | 3,99 | 6,13 | 0,113 | 1,26 | 3,2 | 30 | 19,8 | 0,0425 | 0,0159 | 0,486 |
| 17 | 153 | 3,94 | 4,13 | 0,313 | 1,46 | 5,0 | 35 | 22,7 | 0,0464 | 0,0158 | 0,393 |
| 18 | 116 | 4,91 | 5,13 | 0,213 | 1,16 | 3,2 | 32 | 17,4 | 0,0443 | 0,0159 | 0,385 |
| 19 | 217 | 4,10 | 7,13 | 0,412 | 1,36 | 3,2 | 28 | 10,7 | 0,0231 | 0,0160 | 0,353 |
| 20 | 118 | 4,10 | 4,63 | 0,163 | 1,31 | 4,0 | 32 | 22,0 | 0,0443 | 0,0159 | 0,465 |
| 21 | 121 | 8,55 | 6,63 | 0,363 | 1,11 | 2,0 | 28 | 9,8 | 0,0311 | 0,0160 | 0,343 |
| 22 | 107 | 4,82 | 7,63 | 0,263 | 1,41 | 2,0 | 26 | 11,0 | 0,0283 | 0,0161 | 0,424 |
| 23 | 197 | 4,82 | 5,63 | 0,463 | 1,21 | 3,2 | 30 | 11,5 | 0,0284 | 0,0159 | 0,329 |
| 25 | 136 | 5,83 | 7,88 | 0,338 | 1,24 | 2,0 | 26 | 8,8 | 0,0240 | 0,0161 | 0,354 |
| 27 | 158 | 5,99 | 4,88 | 0,438 | 1,14 | 3,2 | 32 | 13,5 | 0,0366 | 0,0159 | 0,323 |
| 28 | 170 | 4,15 | 7,38 | 0,188 | 1,19 | 3,2 | 28 | 12,7 | 0,0256 | 0,0160 | 0,396 |
| 30 | 172 | 3,94 | 4,38 | 0,287 | 1,29 | 5,0 | 35 | 20,8 | 0,0435 | 0,0158 | 0,370 |
| 31 | 204 | 4,10 | 6,38 | 0,488 | 1,49 | 3,2 | 28 | 11,2 | 0,0236 | 0,0160 | 0,361 |
| 33 | 170 | 3,91 | 5,19 | 0,306 | 1,28 | 4,0 | 32 | 16,4 | 0,0357 | 0,0159 | 0,368 |
| 35 | 231 | 4,15 | 6,19 | 0,406 | 1,18 | 3,2 | 28 | 10,1 | 0,0222 | 0,0160 | 0,344 |
| 36 | 122 | 3,78 | 5,69 | 0,156 | 1,13 | 3,2 | 30 | 16,6 | 0,0369 | 0,0159 | 0,422 |
| 37 | 128 | 5,67 | 7,69 | 0,356 | 1,33 | 2,0 | 26 | 9,3 | 0,0252 | 0,0161 | 0,376 |
| 39 | 177 | 4,02 | 4,69 | 0,456 | 1,43 | 4,0 | 32 | 15,9 | 0,0347 | 0,0159 | 0,351 |
| 40 | 119 | 4,06 | 4,94 | 0,131 | 1,21 | 4,0 | 32 | 21,8 | 0,0439 | 0,0159 | 0,457 |
| 42 | 126 | 6,09 | 7,94 | 0,231 | 1,11 | 2,0 | 26 | 9,4 | 0,0262 | 0,0161 | 0,379 |
| 43 | 177 | 4,58 | 5,94 | 0,431 | 1,31 | 3,2 | 30 | 12,4 | 0,0300 | 0,0159 | 0,345 |
| 45 | 160 | 5,46 | 4,44 | 0,381 | 1,16 | 4,0 | 35 | 17,1 | 0,0449 | 0,0158 | 0,329 |
| 47 | 153 | 6,57 | 7,44 | 0,481 | 1,26 | 2,0 | 26 | 8,0 | 0,0227 | 0,0161 | 0,344 |
| 49 | 115 | 8,28 | 7,06 | 0,319 | 1,14 | 2,0 | 28 | 10,3 | 0,0323 | 0,0160 | 0,351 |
| 51 | 208 | 4,09 | 4,06 | 0,419 | 1,24 | 5,0 | 35 | 18,1 | 0,0400 | 0,0158 | 0,337 |
| 52 | 97 | 4,44 | 7,56 | 0,169 | 1,29 | 2,0 | 26 | 12,2 | 0,0307 | 0,0161 | 0,461 |
Фрагмент результатов численных испытаний ЭГСП второго типа. Таблица 3
| № вар | Вт | 105 | МПа | мм | мм | с | с | |||
| 2 | 71,0 | 6,53 | 7,00 | 0,450 | 0,825 | 2,0 | 28 | 0,0419 | 0,0160 | 0,266 |
| 4 | 68,1 | 6,32 | 6,50 | 0,375 | 0,887 | 2,0 | 28 | 0,0412 | 0,0160 | 0,269 |
| 5 | 74,1 | 7,38 | 4,50 | 0,675 | 0,837 | 3,2 | 35 | 0,0449 | 0,0158 | 0,261 |
| 7 | 75,5 | 7,26 | 7,50 | 0,825 | 0,813 | 1,6 | 26 | 0,0445 | 0,0161 | 0,265 |
| 8 | 67,0 | 6,68 | 7,75 | 0,338 | 0,869 | 1,6 | 26 | 0,0425 | 0,0161 | 0,268 |
| 11 | 76,5 | 6,83 | 6,75 | 0,787 | 0,844 | 2,0 | 28 | 0,0431 | 0,0160 | 0,266 |
| 13 | 74,9 | 6,72 | 7,25 | 0,712 | 0,881 | 2,0 | 28 | 0,0427 | 0,0160 | 0,266 |
| 15 | 75,9 | 7,54 | 4,25 | 0,862 | 0,856 | 3,2 | 35 | 0,0453 | 0,0158 | 0,26 |
| 17 | 71,0 | 7,17 | 4,13 | 0,619 | 0,891 | 3,2 | 35 | 0,0442 | 0,0158 | 0,260 |
| 19 | 76,2 | 6,85 | 7,13 | 0,769 | 0,866 | 2,0 | 28 | 0,0430 | 0,0160 | 0,263 |
| 22 | 69,8 | 6,89 | 7,63 | 0,544 | 0,878 | 1,6 | 26 | 0,0432 | 0,0161 | 0,267 |
| 25 | 72,7 | 7,08 | 7,88 | 0,656 | 0,834 | 1,6 | 26 | 0,0439 | 0,0161 | 0,265 |
| 26 | 71,2 | 6,53 | 6,88 | 0,506 | 0,859 | 2,0 | 28 | 0,0419 | 0,0160 | 0,266 |
| 28 | 71,2 | 6,54 | 7,38 | 0,431 | 0,822 | 2,0 | 28 | 0,0419 | 0,0160 | 0,266 |
| 30 | 71,9 | 7,24 | 4,38 | 0,581 | 0,847 | 3,2 | 35 | 0,0444 | 0,0158 | 0,260 |
| 31 | 75,6 | 6,77 | 6,38 | 0,881 | 0,897 | 2,0 | 28 | 0,0429 | 0,0160 | 0,266 |
| 34 | 69,1 | 7,03 | 4,19 | 0,459 | 0,870 | 3,2 | 35 | 0,0437 | 0,0158 | 0,26 |
| 35 | 75,6 | 6,77 | 6,19 | 0,759 | 0,820 | 2,0 | 28 | 0,0429 | 0,0160 | 0,266 |
| 37 | 72,3 | 7,05 | 7,69 | 0,684 | 0,858 | 1,6 | 26 | 0,0438 | 0,0161 | 0,266 |
| 38 | 72,0 | 6,58 | 6,69 | 0,534 | 0,833 | 2,0 | 28 | 0,0421 | 0,0160 | 0,266 |
| 41 | 73,4 | 6,64 | 6,94 | 0,647 | 0,877 | 2,0 | 28 | 0,0424 | 0,0160 | 0,266 |
| 42 | 70,9 | 6,96 | 7,94 | 0,497 | 0,802 | 1,6 | 26 | 0,0435 | 0,0161 | 0,266 |
| 44 | 69,1 | 6,39 | 6,44 | 0,422 | 0,864 | 2,0 | 28 | 0,0414 | 0,0160 | 0,268 |
| 45 | 75,5 | 7,50 | 4,44 | 0,722 | 0,814 | 3,2 | 35 | 0,0452 | 0,0158 | 0,260 |
| 47 | 75,2 | 7,25 | 7,44 | 0,872 | 0,839 | 1,6 | 26 | 0,0445 | 0,0161 | 0,265 |
| 51 | 74,6 | 7,43 | 4,06 | 0,778 | 0,836 | 3,2 | 35 | 0,0450 | 0,0158 | 0,26 |
| 52 | 68,1 | 6,75 | 7,56 | 0,403 | 0,848 | 1,6 | 26 | 0,0428 | 0,0161 | 0,268 |
| 55 | 76,2 | 6,80 | 6,56 | 0,853 | 0,873 | 2,0 | 28 | 0,0430 | 0,0160 | 0,267 |
| 56 | 69,3 | 6,41 | 6,81 | 0,366 | 0,817 | 2,0 | 28 | 0,0415 | 0,0160 | 0,267 |
| 59 | 73,5 | 7,13 | 7,81 | 0,816 | 0,892 | 1,6 | 26 | 0,0441 | 0,0161 | 0,265 |
| 60 | 68,9 | 7,02 | 4,31 | 0,441 | 0,880 | 3,2 | 35 | 0,0437 | 0,0158 | 0,261 |
| 61 | 75,2 | 6,75 | 6,31 | 0,741 | 0,830 | 2,0 | 28 | 0,0428 | 0,0160 | 0,266 |
| 62 | 73,5 | 6,65 | 7,31 | 0,591 | 0,855 | 2,0 | 28 | 0,0424 | 0,0160 | 0,267 |
| 67 | 74,1 | 7,17 | 7,66 | 0,755 | 0,827 | 1,6 | 26 | 0,0442 | 0,0161 | 0,265 |
| 68 | 68,3 | 6,95 | 4,16 | 0,380 | 0,840 | 3,2 | 35 | 0,0435 | 0,0158 | 0,262 |
| 70 | 73,1 | 6,63 | 7,16 | 0,530 | 0,815 | 2,0 | 28 | 0,0423 | 0,0160 | 0,266 |
| 73 | 74,2 | 6,69 | 7,41 | 0,642 | 0,871 | 2,0 | 28 | 0,0425 | 0,0160 | 0,266 |
| 74 | 70,6 | 6,49 | 6,41 | 0,492 | 0,846 | 2,0 | 28 | 0,0418 | 0,0160 | 0,267 |
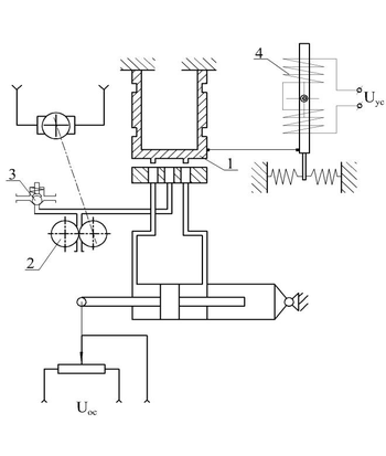
Рис.1 Схема ЭГСП 1-го типа
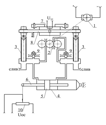
Рис. 2 Схема ЭГСП 2-го типа
Литература:
[1] Соболь И.М., Свешников Р.Б.. Выбор оптимальных параметров в задачах с многими критериями. – М.: Наука, 1981, 110с.
[2] Боровин Г.К., Попов Д.Н., Хван В.Л.. Математическое моделирование и оптимизация гидросистем. – М.: Изд. МГТУ им.Н.Э. Баумана, 1995, 84с.
[3] Боровин Г.К., Попов Д.Н.. Оптимальное проектирование гидросистем энергопитания приводов промышленных роботов. // Математическое моделирование, 1997, т.9, №9, с.43-53
[4] Боровин Г.К., Малышев В.Н., Попов Д.Н.. Математическое моделирование и оптимальное проектирование автономных электрогидравлических приводов. – М.: Ин. прикл. математ. им. М.В. Келдыша РАН, 2003, препр. №33, 24с.
33















