122853 (689264)
Текст из файла
МИНИСТЕРСТВО СЕЛЬСКОГО ХОЗЯЙСТВА И ПРОДОВОЛЬСТВИЯ РЕСПУБЛИКИ БЕЛАРУСЬ
БЕЛАРУССКИЙ ГОСУДАРСТВЕННЫЙ АГРАРНЫЙ ТЕХНИЧЕСКИЙ УНИВЕРСИТЕТ
Кафедра автоматизированных систем управления производством
КУРСОВАЯ РАБОТА
по “Основам автоматики”
АНАЛИЗ СИСТЕМЫ АВТОМАТИЧЕСКОГО РЕГУЛИРОВАНИЯ ТЕМПЕРАТУРЫ ПРИТОЧНОГО ВОЗДУХА В КАРТОФЕЛЕХРАНИЛИЩЕ
Студента гр……. .22 зптк
Руководитель _____________
МИНСК 2008
Содержание
Введение
Составление структурной схемы системы автоматического регулирования приточного воздуха в картофелехранилище
Определение закона регулирования системы
Определение запасов устойчивости системы. Анализ устойчивости системы
Анализ устойчивости по критерию Гурвица
Анализ устойчивости по критерию Найквиста
Определим запасы устойчивости
Анализ зависимости статической ошибки системы от изменения управляющего воздействия на систему
Совместный анализ изменения управляемой величины объекта управления и системы от возмущающего воздействия в статике. Определение статической ошибки системы по возмущающему воздействию
Оценка качества управления по переходным функциям
Общие выводы по работе
Литература
Введение
Цель работы: закрепление базовых знаний по курсу "Основы автоматики" на примере проведения анализа системы автоматического регулирования.
Задание:
Дать краткую характеристику объекта управления, описать устройство и работу системы, составить ее функциональную схему. Сделать вывод о принципе автоматического управления, используемом в системе в виде системы.
Составить структурную схему системы.
Определить закон регулирования системы.
Определить передаточные функции системы по управляющему, возмущающему воздействиям и для ошибок по этим воздействиям.
Выполнить анализ устойчивости системы по критериям Гурвица и Найквиста. Определить запасы устойчивости.
Проанализировать зависимость статической ошибки от изменения управляющего воздействия на систему. Сделать вывод о характере этой зависимости.
Провести совместный анализ изменения управляемой величины объекта управления и системы от возмущающего воздействия в статике. Дать их сравнительную оценку. Определить статическую ошибку системы по возмущающему воздействию.
Оценить качества управления по переходным функциям.
Сделать общие выводы по работе.
Таблица 1. Исходные данные.
| Вариант | схема | К1 | К2 | Т1, с | Кд | Тд, с | Ку | Кдв | Кр | Кв | Км | Kп | Тдв, с |
| 02 | 11 | 1 | 1 | 170 | 0,4 | 7 | 50 | 0,018 | 0,1 | 50 | 1 | 0,2 | 0,5 |
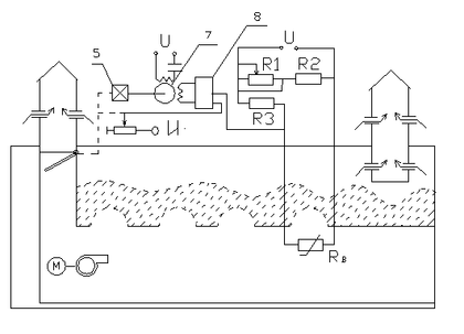
Характеристика объекта управления, описание устройства и работы САР, составление ее функциональной схемы. Принцип автоматического управления и вид системы.
Объектом управления (ОУ) рассматриваемой САР является канал приточного воздуха в картофелехранилище. Регулируемой величиной является температура приточного воздуха
. Целью управления является поддержание температуры на постоянном заданном уровне.
Управляющее воздействие на (ОУ) является степень смешивания холодного и рециркуляционного воздуха. Основное возмущающее воздействие - изменение температуры наружного воздуха
. Датчиком (Д) является термометр сопротивления
. Входной сигнал для него температура в картофелехранилище, выходной сигнал - величина сопротивления
Задатчиком является переменное сопротивление
Сравнивающее устройство (СУ) - мостовая измерительная схема (М), образованная
,
,
,
. Для нее выходным сигналом является величина сопротивление
и
, выходным сигналом является напряжение разбаланса моста
.
Дифференциальный усилитель (ДУ) выполняет функцию устройства сравнения усилителя разбаланса моста. Выходной сигнал усилителя
, подаваемого на электродвигатель 7.
Исполнительное устройство представляет собой исполнительный механизм, который состоит из электродвигателя (Дв) - 7 и редуктора (Р) - 5.
Смесительный клапан установленного в приточном канале является регулирующим органом.
На основании вышеизложенного, функциональная схема системы составлена следующим образом:
Рис.2 Функциональная схема САР температуры приточного воздуха в картофелехранилище.
Система работает следующим образом:
В установившемся режиме при равенстве температуры
в камере с заданным значением температуры
, мост сбалансирован и его выходное напряжение
равно 0, При отклонении температуры приточного воздуха от задонного, например, вселедствии изменения наружной температуры
, сопротивление датчика
изменяется, мост разбалансируется. Напряжение
разбаланса моста, являющееся сигналам возникновения ошибки системы, усиливается усилителем и подается на обмотку управления. Двигатель через редуктор перемещает заслонку смесительного клапана в канале приточного воздуха, тем самым изменяя степень смешивания холодного наружного воздуха и рециркуляционного воздуха на входе в канал. При понижение температуры заслонка закрывается, при повышении - открывается.
В результате рассмотрение устройство и работы системы можно сделать следующие выводы.
В системе реализован принцип управление по отклонению (по ошибке). Система является стабилизирующей.
Составление структурной схемы системы автоматического регулирования приточного воздуха в картофелехранилище
Структурной схемой называется наглядное графическое изображение математической модели (математического описания) системы.
При математическом описании систему разбивают на отдельные звенья направленного действия, передающие воздействия только в одном направлении - с входа на выход.
На структурной схеме каждое звено изображается прямоугольником, внутри которого записывается математическое описание звена. Связи между звеньями структурной схемы изображаются линиями со стрелками, соответствующими направлению прохождения сигналов. Над линиями ставятся обозначения сигналов.
Составим структурную схему САР температуры приточного воздуха в картофелехранилище. Для этого получим передаточные функции всех элементов системы.
Уравнение канала приточного воздуха в картофелехранилище, как объекта управления:
,
Изображение Лапласа этого уравнения.
В нашем случае передаточная функция системы по управляющему воздействию
:
Передаточная функция по возмущающему воздействию
(температура наружного воздуха):
Аналогичным образом получим передаточные функции остальных элементов.
Датчик температуры Д:
,
Задатчик З:
;
;
Сравнивающие устройство мост (М)
,
Мост состоит из двух звеньев. Первое звено осуществляете формирование сигнала ошибки системы:
Второе звено преобразует сигнал
в пропорциональное ему напряжение
разбаланса моста:
;
Дифференциальный усилитель (ДУ):
,
Дифференциальный усилитель состоит из двух звеньев. Первое звено осуществляет вычитание напряжения
из напряжения
Второе звено усиливает разность
:
;
;
Двигатель;
Редуктор (Р):
;
;
Регулирующий орган (смесительный клапан)
,
где
- угол поворота заслонки клапана
- степень смешивания %
;
Устройство (потенциометр) обратной связи УОС
,
Составим структурную схему САР.
Рис.3 Структурная схема САР. температуры приточного воздуха в картофелехранилище
Рис.4 Структурная схема САР температуры приточного воздуха в картофелехранилище.
Определение закона регулирования системы
Законом регулирования называют математическую зависимость, в соответствии с которой управляющее воздействие на объект формировалось бы безинерционным регулятором в функции от ошибки системы.
Закон регулирования во многом определяет свойства системы. Определим закон регулирования рассматриваемой САР. Для этого найдем передаточную функцию, определяющую взаимосвязь управляющего воздействия на объект и ошибки:
Заменим звенья, охваченные местной обратной связью одним эквивалентным звеном:
Подставив значения, получим:
Окончательно для безинерционного регулятора получаем:
Зависимость управляющего воздействия от ошибки показывает, что в рассматриваемой системе применен П-закон регулирования.
Характеристики
Тип файла документ
Документы такого типа открываются такими программами, как Microsoft Office Word на компьютерах Windows, Apple Pages на компьютерах Mac, Open Office - бесплатная альтернатива на различных платформах, в том числе Linux. Наиболее простым и современным решением будут Google документы, так как открываются онлайн без скачивания прямо в браузере на любой платформе. Существуют российские качественные аналоги, например от Яндекса.
Будьте внимательны на мобильных устройствах, так как там используются упрощённый функционал даже в официальном приложении от Microsoft, поэтому для просмотра скачивайте PDF-версию. А если нужно редактировать файл, то используйте оригинальный файл.
Файлы такого типа обычно разбиты на страницы, а текст может быть форматированным (жирный, курсив, выбор шрифта, таблицы и т.п.), а также в него можно добавлять изображения. Формат идеально подходит для рефератов, докладов и РПЗ курсовых проектов, которые необходимо распечатать. Кстати перед печатью также сохраняйте файл в PDF, так как принтер может начудить со шрифтами.















