46325 (665505), страница 3
Текст из файла (страница 3)
Получение слоя сульфида меди.
Известно несколько способов получения слоев: взрывное и квазистанционарное термическое напыление, химическое осаждение из простых многокомпонентных растворов, реакции в твердой фазе, а также электролитическое нанесение.
Перед созданием слоя Cu2S полезна предварительная обработка поверхности CdS . При травлении в кислотах (например, в НСl) удаляются поверхностные примеси и увеличивается площадь границ зерен.
В настоящее время очень широко используется процесс окунания при получении слоя Cu2S . При окунаний происходит топотаксиальная реакция замещения одного иона кадмия двумя ионами меди в соответствии с формулой:
CdS + 2СuX → Cu2S + CdX2
где символом Х обозначен химический элемент который может быть например С1, Вr или I.
Эта реакция обычно осуществляется в водном растворе при температуре 90-100oС, некоторые же исследователи предпочитают использовать органический раствор. Недостатком метода является получение пленки Cu2S, неоднородной по толщине, что происходит из-за высокой подвижности ионов меди.
Вместо окунания, называемого "мокрым" методом иногда применяют "сухой" метод - испарение CuCI . При проведении термообработки после нанесения тонкого слоя CuCI на CdS происходит обмен ионов Cd+↔2Сu+.
Этот метод применялся при создании исследуемых образцов ФСИ. Его преимущество - устранение глубокой миграции Сu2S по границам зерен в слой CdS .
Метод непосредственного испарения Cu2S или Cu с последующим сульфинированием в бензольном растворе оказался малоэффективным, поскольку при пульверизации происходит значительное окисление Cu2S, что снижает КПД.
Формирование гетероперехода.
После получения слоя Сu2S следующим этапом является создание перехода. Обычно его формируют с помощью термообработки в течении нескольких минут при температуре 150-200oС. Условия проведения термообработки влияют на параметры гетероперехода. Происходят уменьшение шунтирующего сопротивления и увеличение напряжения холостого хода [4].
Однако слишком продолжительная термообработка приводит к снижению тока короткого замыкания Iкз. Нанесение слоя меди поверх Сu2S улучшает стехиометрию последнего и повышает стабильность элемента.
На основе CdS-Cu2S существует два типа фотоэлементов. В "тыльно-барьерных" элементах свет первоначально проникает в слой CdS, который имеет большую ширину запрещенной зоны. Во "фронтально-барьерных" элементах свет поглощается непосредственно в слое Сu2S [3].
Технология получения образцов ФСИ.
Для исследований использовались образцы, которые согласно классификации солнечных элементов можно отнести к тыльно-барьерному типу.
На стеклянную подложку с фабрично нанесенным прозрачным проводящим слоем двуокиси олова наносился слой CdS методом пульверизации водного раствора тиокарбамида и хлорида кадмия (ЭГДРЖ). При нагреве до 700oК образуется поликристаллическая пленка в результате пиролитической реакции:
ClS+CS(NH2)2+2H2O→CdS↓+2NH4Cl+CO2↑
Тонкий слой СdS формировался методом эндотермической реакции замещения в твердой фазе. Вакуумным испарением поверх наносился слой хлорида меди. При температуре более 360oК происходила диффузия компонентов, сопровождавшаяся химической реакцией замещения ионов Cd+ ионами Сu+ в твердой фазе:
CdS+2СuСl→CdCl2+CuS
после чего хлорид кадмия был удален промыванием образца в дистиллированной воде.
ГЛАВА II. ЭКСПЕРИМЕНТАЛЬНОЕ ИССЛЕДОВАНИЕ СЕНСИТОМЕТРИЧЕСКИХ ХАРАКТЕРИСТИК ГЕТЕРОПЕРЕХОДА CdS-Cu2S И ИХ КОМПЬЮТЕРНОЕ МОДЕЛИРОВАНИЕ.
§ 6. Общие понятия о сенситометрии.
Разнообразные фотографические методы, используемые для регистрации многих видов информации, характеризуются типичным физико-химическим единством. Все фотографические процессы основаны на применении веществ или приборов, прежде всего, обладающих светочувствительностью.
Сенситометрия - это раздел фотографической науки, связанный с измерением фотографических свойств фотоматериалов, обладающих чувствительностью к излучениям видимой и прилегающих к ней областей спектра, а также свойств получаемых на них фотографических изображений [11].
Для количественного определения характеристик фотоматериалов широко используется метод построения характеристических кривых, предложенный более ста лет назад Хертером и Дриффилдом.
Фотографическое почернение сильно реагирует на изменение условий освещения, и в первую очередь на количество освещения:
| Н=E·t | (16) |
где Е - освещенность в плоскости эмульсионного слоя.
Если облучить слой светом любого спектрального состава серией возрастающих экспозиций и по данным измерения проявленных почернений построить зависимость оптической плотности D от логарифма количества освещения lgH , то полученная кривая, называемая характеристической, будет иметь S - образную форму, где различают следующие области (Рис. 9):
I- область недодержек;
II- область пропорциональной передачи или область нормальных экспозиций;
III- область передержек;
IV- область соляризации или область обращения.
В случаях исследования разных слоев при различных условиях экспонирования и проявления характеристические кривые, как правило, имеют подобную форму.
Если в области пропорциональной передачи взять две точки D1 и D2, то будет существовать зависимость:
|
| (17) |
где γ - коэффициент контрастности.
Отсюда следует:
|
| (18) |
где g - градиент плотности и gmax=γ.
На характеристической кривой выделяют следующие точки и параметры, которые могут быть использованы в роли критериев фотоматериалов (см. рис.9):
т.1 - порог почернения;
т.2 - точек инерции;
D0- плотность вуали;
L - фотографическая широта (интервал экспозиций в пределах области пропорциональной передачи).
Величина фоточувствительности зависит от сенситометрической системы, в которой она определяется. Существует несколько систем ГОСТ, немецкая система ДИН, американская ASA.
В системе ГОСТ фотографическая чувствительность обратно пропорциональна величине экспозиции соответствующей уровню оптической плотности, превышающему плотность вуали в 100.2 раза:
|
| (19) |
§ 7. Описание экспериментальной установки.
В настоящей работе рассматривается попытка охарактеризовать ФСИ на основе ГП CdS-Cu2S обладающего, как и фотоматериалы, способностью накопления, с помощью классических сенситометрических характеристик, разработанных для фотографических слоев и рассмотренных в предыдущей главе.
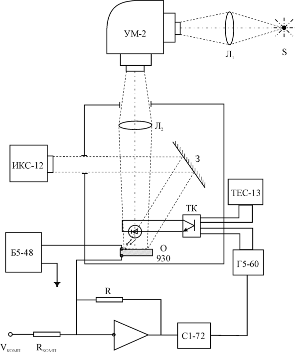
Процессы стирания изображения при облучении ИК-светом изучались на экспериментальной установке, схема которой представлена на рис.10.
Образец устанавливался в камере, позволяющей изолировать его от попадания постороннего света. Освещение производилось двумя монохроматорами ИКС-12 и УМ-2. Монохроматор ИКС-12 использовался для возбуждения ФСИ в ИК - области спектра, а также для стирания информации. Свет через зеркало З поступал на образец.
Монохроматор УМ-2 использовался, в основном, для измерения спектральных зависимостей тока короткого замыкания и сенситометрических характеристик образцов. Свет от лампы S, яркость которой регулировалась через линзу Л1, направлялся на входную щель монохроматора. С входной щели свет фокусировался линзой Л2 и направлялся на исследуемый образец. Зеркало З установлено таким образом, чтобы свет от ИК - монохроматора попадал на ту же часть образца, что и свет от монохроматора УМ-2.
Для формирования коротких импульсов ИК-света использовался светодиод АЛ-107 с длиной волны излучаемого света 930 нм. Светодиод через транзисторный ключ (ТК) подключен к генератору Г5-60. Питание ключа осуществлялось от регулируемого источника напряжения ТЕС-13. Отклики на импульсы ИК - света от светодиодов регистрировались осциллографом C1-76, работающим в ждущем режиме и синхронизированном генератором импульсов Г5-60. Смещение на образец подавалось от источника питания Б5-48.
Измерение освещенности образца производилось с помощью люксметра Ю116.
Гетеропереход был включен в вентильном режиме, т.е. напряжение на него не подавалось. Сигнал тока короткого замыкания усиливался микросхемой К140УД8 и преобразовывался в сигнал напряжения.
§ 8. Исследование сенситометрических характеристик преобразователя изображения на основе гетероперехода CdS-Cu2S.
Структура преобразователя оптического изображения в электрический сигнал была показана на рис.8.
Рассмотрим возможности такой системы применительно к регистрации оптического изображения различного спектрального состава. На рис.11 представлена зависимость величины модуляции тока, генерированного светом с λ=950 нм от длины волны коротковолновой подсветки.
Видно, что максимальный эффект достигается при λ=520 нм (край собственного поглощения сульфида кадмия). Более коротковолновый свет сильно поглощается в базовом слое сульфида кадмия, поэтому концентрация фотовозбужденных дырок в окрестностях ОПЗ определяется толщиной слоя сульфида кадмия (W) и диффузионной длиной дырок в этом материале Lp. Если WLp, то ОПЗ достигают не все фотогенерированные дырки, что приводит к уменьшению величины коротковолновой стимуляции.
Резкий спад чувствительности образца в коротковолновой области спектра обусловлен тем, что генерированные носители заряда рекомбинируют в объеме слоя сульфида кадмия, не успевая достигнуть области пространственного заряда, т.е. происходит поглощение света в поверхностном слое сульфида кадмия.
Спад чувствительности в длинноволновой области говорит об уменьшении коэффициента поглощения световых квантов в слое сульфида кадмия, а более плавный наклон кривой спектральной зависимости чувствительности ФСИ на основе гетероперехода CdS-Cu2S о наличии примесных центров в сульфиде кадмия, участвующих в процессах генерации носителей тока.
Для увеличения чувствительности следует либо уменьшить толщину базового слоя (что на практике приводит к резкому ухудшению свойств гетероперехода), либо создавать оптическое изображение со стороны тонкого слоя сульфида меди.
Таким образом, прибор может работать во всей области видимого спектра, хотя и с разной чувствительностью. Это позволяет получить три цветоотделенных изображения в основных цветах и тем самым сформировать цветной видеосигнал.
Так как в данном устройстве считывание изображения производится не электронным лучом, а ИК - светом, то для него не требуется вакуум и высокое напряжение, применяемые для формирования электронного луча. Максимальная разрешающая способность устройства определяется дифракционным пределом фокусировки светового пятна, при помощи которого происходит считывание изображения, и составляет приблизительно 1 мкм.
Спектральное распределение тока короткого замыкания позволяет охарактеризовать формирователь сигналов изображения на основе гетероперехода CdS-Cu2S как зеленочувствительный по общепринятой классификации для фотографических слоев. Следовательно, запись оптической информации наиболее эффективна при длинах волн около 520 нм.
Для исследования сенситометрических характеристик ФСИ была измерена и построена характеристическая кривая (рис.12). Аналогом оптической плотности Д в данном случае служил десятичный логарифм тока короткого замыкания, генерированного преобразователем.
Обычно для построения характеристической кривой фотографических слоев, их облучают серией возрастающих экспозиций и затем по данным измерения проявленных почернении строят зависимость D от Н.
Для измерения характеристической кривой образца CdS-Cu2S был применен несколько другой способ, заключающийся в следующем. ФСИ непрерывно освещался светом с длиной волны =520 нм. В процессе засветки в слое сульфида кадмия накапливаются неравновесные дырки, которые захватываются на некоторые локальные центры, что приводит к увеличению тока короткого замыкания. Возрастание Iкз со временем при определенной величине интенсивности света с =520 нм, регистрировалось на экране осциллографа. При этом в качестве считывающего света использовался ИК - светодиод, работающий в импульсном режиме. Импульсы частотой 5 мс позволяли измерять изменение тока в образце без заметного эффекта стирания. При измерениях использовался закрытый вход осциллографа, что позволяло наблюдать реакцию ФСИ непосредственно на импульс без постоянной составляющей.
Для подтверждения применимости данного метода были измерены характеристические кривые при интенсивностях возбуждающего света: 0,05 лк, 0,1 лк, 0,5 лк. Как видно из рис.12, семейство кривых достаточно хорошо повторяет один и тот же профиль. Это говорит о том, что образец обладает свойством интегральности и по отношению к нему применимо понятие экспозиции. Из усредненной характеристической кривой (рис.12) были определены основные сенситометрические характеристики ФСИ на основе гетероперехода CdS-Cu2S. К ним относятся: коэффициент контрастности , равный тангенсу угла наклона прямолинейного участка, который оказался равным =0.55, фоточувствительность S, определяемая в единицах ГОСТа и оказавшаяся равной примерно 16 ед. ГОСТа.















