169112 (625266), страница 3
Текст из файла (страница 3)
Особо опасна сахарная пыль с размером частиц менее 0,03 мм (т.е. пудра). Она образуется не только в процессе размола, но и в процессе сушки, охлаждения, транспортирования и упаковки сахара. Возможности взрыва способствуют следующие условия: наличие кислорода, соответствующая концентрация пылевоздушной среды (от 10 до 300 г/м3), наличие источника воспламенения (искра, открытое пламя). При 20 г сахарной пыли в 1 м3 воздуха видимость бывает не более 1м.
Теплофизические характеристики сахара-песка зависят от дисперсности и формы отдельных кристаллов и в усредненном виде имеют следующие значения:
насыпная (объемная) масса (кг/м3):
• влажного - 800-900 • сухого - 750-900 • комков - 800 • пудры - 480-800 угол естественного откоса (град):
• влажного - 50-70 • сухого - 40-45 • комков - 35 удельная теплоемкость (кДж/кг• ° С):
• сухого - 1,170-1,250 • пудры - 1,081-1,132 коэффициент теплопроводности (Вт/м • ° С):
• сухого - 0,117-0,138 • пудры - 0,046-0,110 энергетическая ценность (калорийность) - 3,98 ккал/г предельно допустимая концентрация сахарной пыли в воздухе рабочей зоны - не более 6 мг/м3.
4.2 Особенности производства
Диффузионный сок содержит примерно 16…19% сухих веществ из них 14…17% сахарозы и около 2% несахаров. Все сахара в большей или меньшей степени затрудняют получение кристаллической сахарозы и увеличивают ее потери с мелассой. Одна часть несахаров при кристаллизации способна удерживать в растворе 1,2…1,5 части сахарозы. Поэтому одной из важнейших задач технологии сахарного производства является максимальное удаление несахаров из сахарных растворов.
В состав несахаров входят многочисленные вещества: органические кислоты, белки, пектины, жиры, редуцирующие вещества (продукты разложения сахарозы в водных растворах на глюкозу и фруктозу под действием ионов водорода или ферментов), красящие вещества и др. Несахара обладают широким спектром физико-химических свойств, что обусловливает различную природу реакций, приводящих к удалению их из диффузионного сока.
Последовательность основных этапов физико-химической очистки диффузионного сока следующая: предварительная дефекация, основная дефекация, I сатурация, II сатурация, отделение осадка, сульфитация.
Дефекация - процесс обработки диффузионного сока известью (известковым мелом). Целью предварительной дефекации являются коагуляция и осаждение под действием дегидратирующих свойств ионов, белков, пектиновых и других веществ коллоидной дисперсности, а также образование хорошей структуры осадка. Кроме коагуляции и осаждения белково-пектинового комплекса, на предварительной дефекации происходит реакция нейтрализации кислот и осаждения солей кальция. Главной задачей основной дефекации является разложение амидов кислот, солей аммония, редуцирующих веществ, омыление жиров, а также создание избытка извести, необходимой для получения достаточного количества осадка СаСО3 на I сатурации.
Сатурация - процесс обработки дефекованного сока сатурационным газом, содержащим диоксид углерода (СО2). В результате чего образуются кристаллы карбоната кальция, на поверхности которых в свою очередь адсорбируются частицы несахаров. После I сатурации осадок карбоната кальция с адсорбированными несахарами и коагулятом отделяют отстаиванием или фильтрованием и выводят в отходы. Затем в сок добавляют известь и проводят II дефекацию. На II сатурации в результате химических реакций на поверхности образующегося осадка СaCO3 осаждаются соли кальция и другие несахара. После этого снова от сока отделяется сатурационный осадок.
Сульфитация - процесс обработки сока или сиропа сернистым газом или сернистой кислотой. Сульфитация проводится с целью снижения вязкости сахаросодержащих растворов и понижения их окрашенности. Сульфитированный сироп фильтруют для отделения осадка.
Количество несахаров в исходном сырье существенно влияет на эффективность процесса очистки сока: чем их больше, тем труднее добиться требуемой чистоты, т.е. массовой доли сахарозы в пересчете на сухие вещества. Соотношение между количествами сахарозы и несахаров в свекле зависит от ее технологических свойств. В частности, цветущие корнеплоды имеют пониженное (на 2…3%) содержание сахарозы и повышенное количество редуцирующих веществ. Чистота свекловичного сока в подвяленных корнеплодах ниже на 4…12%, чем у нормальной свеклы. Из корнеплодов с сильными механическими повреждениями при гидроподаче на переработку вымывается в транспортерно-моечную воду до 0,16…0,30% сахарозы. При наличии зеленой массы на корнеплодах снижается чистота диффузионного сока на 1,7…2,6%. Естественно, что при хранении перечисленных дефектных корнеплодов ухудшение показателей их качества происходит более интенсивно, чем у нормальной свеклы. Таким образом, заготовка и переработка свеклы ухудшенного качества приводит к потерям сахара и, в конечном счете, снижает конкурентоспособность свеклосахарного производства.
Сахароза хорошо растворяется в воде, при повышении температуры ее растворимость возрастает. В растворах сахароза является сильным дегидратором. Она легко образует пересыщенные растворы, кристаллизация в которых начинается только при наличии центров кристаллизации. Скорость этого процесса зависит от температуры, вязкости раствора и коэффициента пересыщения.
Кристаллизация позволяет из многокомпонентной смеси веществ, которой является сироп, получить практически чистую сахарозу.
Технологическая схема предусматривает столько ступеней кристаллизации, чтобы суммарный эффект кристаллизации (разность чистоты исходного сиропа с клеровкой и мелассы) составлял 30…33%. Обычно заводы работают по схемам с двумя или тремя кристаллизациями, при этом товарный продукт получают только на первой степени. Двухкристаллизационная схема проще и экономнее трехкристаллизационной, но при ее эксплуатации не всегда достигается достаточно полное обессахаривание мелассы и получение сахара-песка высокого качества.
Товарный сахар-песок высушивается до нормативной влажности 0,04% при бестарном хранении и 0,14% при упаковывании в мешки и пакеты.
Хранение сахара на свеклосахарных заводах усложняется тем, что вся продукция вырабатывается в течение нескольких месяцев, после чего ее приходится хранить продолжительное время. Для эффективного использования емкости сахарного склада мешки с сахаром укладывают в штабеля. Для штабелирования мешков применяются различные передвижные подъемники. Обычно под мешки подкладывают деревянные решетки, поддерживающие их на высоте около 100 мм от пола и обеспечивающие хорошую вентиляцию воздуха под ними. Для правильного хранения сахара в складе нужно обеспечить соответствующий температурный и влажностный режим.
Силоса бестарного хранения сахара должны иметь конструкцию, исключающую возможность образования влаги на их внутренних поверхностях. Такой склад должен быть оборудован системой кондиционирования, а также аспирации, обеспечивающей очистку отсасываемого воздуха до взрывобезопасной концентрации сахарной пыли.
Для доставки потребителям неупакованного сахара используют вагоны специальной конструкции (хоппера).
Стадии технологического процесса. Производство сахара-песка из сахарной свеклы можно разделить на следующие стадии и основные операции:
транспортирование и предварительная очистка свеклы;
мойка свеклы;
изрезывание свеклы в свекловичную стружку;
извлечение сока из свекловичной стружки;
физико-химическая очистка диффузионного сока;
выпаривание сока и очистка сиропа;
уваривание утфеля, кристаллизация сахарозы и отделение утфеля (центрифугирование);
сушка, охлаждение, сортирование и упаковка сахара-песка.
4.3 Устройство и принцип действия линии
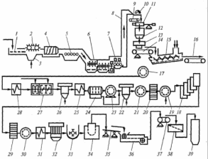
Сахарная свекла подается в завод из бурачной или с кагатного поля. По гидравлическому конвейеру она поступает к свеклонасосам и поднимается на высоту до 20 м. Дальнейшее перемещение ее для осуществления различных операций технологического процесса происходит самотеком. По длине гидравлического конвейера 1 (рис. 2.2) последовательно установлены соломоботволовушки 2, камнеловушки 4 и водоотделители 5. Это технологическое оборудование предназначено для отделения легких (солома, ботва) и тяжелых (песок, камни) примесей, а также для отделения транспортерно-моечной воды. Для интенсификации процесса улавливания соломы и ботвы в углубление 3 подается воздух. Сахарная свекла после водоотделителей поступает в моечную машину 6.
Рис. 1.5 Машинно-аппаратурная схема линии производства сахара песка из сахарной свеклы.
Моечная машина предназначена для окончательной очистки свеклы.
Количество воды, подаваемой на мойку свеклы, зависит от степени ее загрязненности, конструкции машины и в среднем составляет 60...100% к массе свеклы. В сточные воды гидравлического конвейера и моечной машины попадают отломившиеся хвостики свеклы, небольшие кусочки и мелкие корнеплоды (всего 1...3% к массе свеклы), поэтому транспортерно-моечные воды предварительно направляются в сепаратор для отделения от них хвостиков и кусочков свеклы, которые после обработки поступают на ленточный конвейер 14.
Отмытая сахарная свекла орошается чистой водой из специальных устройств 7, поднимается элеватором 8 и поступает на конвейер 9, где электромагнит 10 отделяет металлические предметы, случайно попавшие в свеклу. Затем свеклу взвешивают на весах 11 и из бункера 12 направляют в измельчающие машины-свеклорезки 13. Стружка должна быть ровной, упругой и без мезги, пластинчатого или ромбовидного сечения, толщиной 0,5...1,0 мм.
Свекловичная стружка из измельчающих машин с помощью ленточного конвейера 14, на котором установлены конвейерные весы, подается в диффузионную установку 75.
Сахар, растворенный в свекловичном соке корнеплода, извлекается из клеток противоточной диффузией, при которой стружка поступает в головную часть агрегата и движется к хвостовой части, отдавая сахар путем диффузии в движущуюся навстречу экстрагенту высолаживающую воду. Из конца хвостовой части агрегата выводится стружка с малой концентрацией сахара, а экстрагент, обогащенный сахаром, выводится как диффузионный сок. Из 100 кг свеклы получают приблизительно 120 кг диффузионного сока. Жом отводится из диффузионных установок конвейером 16 в цех для прессования, сушки и брикетирования.
Диффузионный сок пропускается через фильтр 17, подогревается в устройстве 28 и направляется в аппараты предварительной и основной дефекации 2 7, где он очищается в результате коагуляции белков и красящих веществ и осаждения ряда анионов, дающих нерастворимые соли с ионом кальция, содержащимся в известковом молоке (раствор извести). Известковое молоко вводится в сок с помощью дозирующих устройств.
Дефекованный сок подается в котел первой сатурации 26, где он дополнительно очищается путем адсорбции растворимых несахаров и особенно красящих веществ на поверхности частиц мелкого осадка СаСОз, который образуется при пропускании диоксида углерода через дефекованный сок. Сок первой сатурации подается через подогреватель 25 в гравитационный отстойник 24. В отстойниках сок делится на две фракции: осветленную (80% всего сока) и сгущенную суспензию, поступающую на вакуум-фильтры 23.
Фильтрованный сок первой сатурации направляется в аппараты второй сатурации 22, где из него удаляется известь в виде СаСОз - сок второй сатурации подается на фильтры 21. Соки сахарного производства приходится фильтровать несколько раз. В зависимости от цели фильтрования используются различные схемы процесса и фильтровальное оборудование.
Отфильтрованный сок из фильтра 21 подается в котел сульфитации 20. Цель сульфитации - уменьшение цветности сока путем обработки его диоксидом серы, который получают при сжигании серы.
Сульфитированный сок направляют на станцию фильтров 19, а затем транспортируют через подогреватели в первый корпус выпарной станции 18. Выпарные установки предназначены для последовательного сгущения очищенного сока второй сатурации до концентрации густого сиропа; при этом содержание сухих веществ в продукте увеличивается с 14...16% в первом корпусе до 65...70% (сгущенный сироп) в последнем. Свежий пар поступает только в первый корпус, а последующие корпуса обогреваются соковым паром предыдущего корпуса. Площадь поверхности нагрева выпарной станции сахарного завода производительностью 5000 т свеклы в сутки составляет 10 000 м2.
Полученный сироп направляется в сульфитатор 29, а затем на станцию фильтрации 30. Фильтрованный сироп подогревается в подогревателе 31, откуда поступает в вакуум-аппараты первого продукта 32. Сироп в вакуум-аппаратах уваривается до пересыщения, сахар выделяется в виде кристаллов. Продукт, полученный после уваривания, называется утфелем. Он содержит около 7,5% воды и около 55% выкристаллизовавшегося сахара.
Сироп уваривают в периодически действующих вакуум-аппаратах. Утфель первой кристаллизации из вакуум-аппаратов поступает в приемную утфелемешалку 33, откуда его направляют в распределительную мешалку, а затем в центрифуги 34, где под действием центробежной силы кристаллы сахара отделяются от межкристальной жидкости. Эта жидкость называется первым оттеком. Чистота первого оттека 75...78%, что значительно ниже чистоты утфеля.
Чтобы получить из центрифуги белый сахар, его кристаллы промывают небольшим количеством горячей воды - пробеливают. При пробеливании часть сахара растворяется, поэтому из центрифуги отходит оттек более высокой чистоты - второй оттек.
Второй и первый оттеки подают в вакуум-аппарат второй (последней) кристаллизации, где получают утфель второй кристаллизации, содержащий около 50% кристаллического сахара. Этот утфель постепенно охлаждают до температуры 40 °С при перемешивании в утфелемешалках - кристаллизаторах. При этом дополнительно выкристаллизовывается еще некоторое количество сахара. Наконец, утфель второй кристаллизации направляется в центрифуги, где от кристаллов сахара отделяется меласса, которая является отходом сахарного производства, так как получение из нее сахара путем дальнейшего сгущения и кристаллизации нерентабельно. Желтый сахар второй кристаллизации рафинируют первым оттеком, полученный утфель направляется в распределительную мешалку, а затем в центрифуги. Полученный сахар растворяется, и сок поступает в линию производства.
Белый сахар, выгружаемый из центрифуг 34, имеет температуру 70 °С и влажность 0,5% при пробеливании паром или влажность 1,5% при пробеливании водой. Он попадает на виброконвейер 35 и транспортируется в сушильно-охладительную установку 36.
После сушки сахар-песок поступает на весовой ленточный конвейер 37 и далее на вибросито 38. Комочки сахара отделяются, растворяются и возвращаются в продуктовый цех.















