151758 (621923), страница 3
Текст из файла (страница 3)
(см. подраздел 1.7), а минимальная температура кожуха может быть принята равной температуре пара, т.е. tст (к) = 133 оС.
Разность температур кожуха и трубок
0С,
следовательно, установка компенсирующего устройства не требуется.
2.7 Опоры аппарата
Химические аппараты устанавливают на фундаменты или специальные несущие конструкции при помощи опор. Тип опоры выбирают в зависимости от конструкции оборудования, нагрузки и способа установки. При установке вертикальных аппаратов широко применяются лапы на полу или на фундаментах. При наличии нижних опор аппарат устанавливают на три или четыре точки, при подвеске между перекрытиями – на три лапы и более.
Расчетную нагрузку, воспринимаемую опорой аппарата, определяют по максимальной силе тяжести его в условиях эксплуатации или гидравлического испытания (при заполнении аппарата водой) с учетом возможных дополнительных внешних нагрузок от силы тяжести трубопроводов, арматуры и т. д. Вес аппарата (с жидкостью) делится на число "лап", и по допустимой нагрузке на опору выбирают ее основные размеры по [1, табл. 2.13].
Принимаем число лап равным 3, а допустимую нагрузку равную 4000 Н. По [1, табл. 2.13] выбираем основные размеры опор вертикального аппарата при допустимой нагрузке 4000 Н: a=75 мм, a1=95 мм, b=95 мм, с=20 мм, c1=50 мм, h=140 мм, h1=10 мм, S1=5 мм, k=15 мм, k1=25 мм, d=12 мм.
Рис. 12 Опора вертикального аппарата
3. Гидравлический расчет
Цель гидравлического расчета – определение величины сопротивлений различных участков трубопроводов и теплообменника и подбор насоса, обеспечивающего заданную подачу и рассчитанный напор при перекачке воды.
Теплоносители должны подаваться в теплообменный аппарат под некоторым избыточным давлением для того, чтобы преодолеть гидравлическое сопротивление аппарата и системы технологических трубопроводов за аппаратом, переместить теплоноситель из одной точки пространства в другую (например, поднять его) и иметь возможность сообщить ему дополнительную скорость. При этом теплоноситель должен обладать достаточной энергией в заданной точке технологической схемы.
Потери энергии жидкостью и газами при их движении, обусловленные внутренним трением, определяют величину гидравлического сопротиления [1, с. 79].
3.1 Расчет гидравлических сопротивлений трубопроводов и аппаратов, включенных в них
Теплообменные аппараты включаются в трубопроводы, входящие в состав насосных установок, образующих технологические схемы различных пищевых или химических отраслей промышленности. Расчету принадлежит схема насосной установки, предлагаемая в задании на проектировании.
Различают два вида гидравлических сопротивлений (потерь напора): сопротивление трения и местные сопротивления:
и
. Для расчета потерь напора по длине пользуются формулой Дарси-Вейсбаха [2]:
,
где
- гидравлический коэффициент трения;
- длина трубопровода, по которому протекает теплоноситель, м;
d – диаметр трубопровода, м;
- скоростной напор,м.
Для расчета потерь напора в местных сопротивлениях применяют формулу Вейсбаха:
,
где
- коэффициент местных сопротивлений;
- скоростной напор за местным сопротивлением.
3.1.1 Разбивка трубопровода насосной установки на участки:
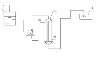
Гидравлическому расчету подлежит схема, представленная на рис. 12.
Рис. 12 – Схема насосной установки
1 –емкость; 2 – насос; 3 – теплообменник; 5 – стерилизуемый аппарат.
Трубопровод состоит из всасывающей и напорной линий. Всасывающая линия – трубопровод от нижней части емкости до насоса. Напорная линия – участок трубопровода от насоса до теплообменника, теплообменник 3, участок от теплообменника 3 до стерилизуемого аппарата 4.
3.1.2 Определение геометрических характеристик участков трубопровода, скоростей и режимов движения в них теплоносителя
Диаметры всасывающего и напорного трубопроводов определим из уравнения расхода (12), принимая по [1, табл. 1.4] скорость во всасывающем трубопроводе
м/с, а в напорном –
м/с.
м.
По ГОСТ 8732-78 [4, таб. 2.34] выбираем трубу для всасывающего трубопровода диаметром 70 мм.
Скорость движения воды на всасывающем участке трубопровода:
м/с,
а режим движения
– турбулентный, так как Re>104 [6, с.43].
где
м2/с – кинематический коэффициент вязкости при t=140С.
м
По ГОСТ 8732-78 [4,таб. 2.34] выбираем трубу для напорного трубопровода диаметром 50 мм.
Скорость движения воды на напорном участке трубопровода
м/с.
Режим движения воды на напорном участке трубопровода от насоса до теплообменника
– турбулентный, так как Re>104 [6, с. 43].
Режим движения воды на напорном замкнутом участке трубопровода, включающего теплообменник и стерилизуемый аппарат.
- турбулентный, так как Re>104,
где
м2/с - кинематическая вязкость воды при t = 92°С
3.1.3 Расчет сопротивлений трубопроводов и аппаратов, включенных в них
Всасывающий участок трубопровода
При турбулентном режиме движения гидравлический коэффициент трения
может зависеть и от числа Рейнольдса, и от величины шероховатости трубы.
Рассчитаем гидравлический коэффициент трения
для гидравлически гладких труб по формуле Блазиуса:
. (14)
.
Проверим трубу на шероховатость, рассчитав толщину вязкого подслоя
и сравнив ее с величиной абсолютной шероховатости стальной бесшовной новой трубы:
,
м,
, значит, труба гидравлически гладкая и
. На всех остальных участках трубопровода будем считать трубы гидравлически гладкими.
По формуле Дарси-Вейсбаха
, (15)
м.
Согласно схеме насосной установки (рис. 12) на всасывающей линии имеются следующие местные сопротивления: два плавных поворота на 90
–
,[1, табл. 3.3]. Следовательно,
, а по формуле Вейсбаха:
, (16)
где
– коэффициент местных сопротивлений;
– скоростной напор за местным сопротивлением.
м.
Суммарные потери напора на всасывающем участке трубопровода:
м.
Участок напорного трубопровода от насоса до теплообменника
м.
Согласно расчетной схеме (рис. 12) на напорном участке трубопровода от насоса до теплообменника имеется два местных сопротивления: два плавных поворота –
[1, табл. 3.3].
Поэтому
м.
Суммарные потери напора на участке напорного трубопровода от насоса до теплообменника:
м.
Теплообменник
м.
Определим напор, теряемый в местных сопротивлениях теплообменника (рис. 13).
Рис. 13 – Коэффициенты местных сопротивлений теплообменника
Предварительно вычислим площади потока в различных участках.
1. Площадь поперечного сечения штуцера:
м2;
2. Площадь поперечного сечения крышки (свободного сечения аппарата)
м2;
3. Площадь поперечного сечения 56 труб теплообменника:
м2.
Скорости и скоростные напоры в соответствующих сечениях:
м/с;
м;
м/с;
м;
м/с;
м.
Коэффициенты местных сопротивлений:
а) при входе потока через штуцер в крышку (внезапное расширение):
;
б) при входе потока из крышки в трубы (внезапное сужение):
;
в) при выходе потока из труб в крышку (внезапное расширение):
;
г) при входе потока из крышки в штуцер (внезапное сужение):
.
Вычисляем потери напора в местных сопротивлениях:
а) при входе потока через штуцер:
м;
б) при входе потока из крышки в трубы первого хода аппарата:
м;
в) при выходе потока из труб в крышку:
м;
г) при выходе потока из крышки через штуцер:
м;
д) при повороте из одного хода в другой на 180° (
=2,5):
м.
Суммарные потери напора в местных сопротивлениях теплообменника:
Общие потери напора (по длине и в местных сопротивлениях теплообменника):
м.
Диаметр напорного трубопровода dн = 0,05 м совпадает с диаметрами штуцеров dш = 0,05 м, следовательно при входе и выходе из теплообменника потерь напора не будет .
Участок напорного трубопровода от теплообменника до стерилизуемого аппарата
.
м.
Участок напорного трубопровода от теплообменника до стерилизуемого аппарата включает следующие местные сопротивления: 6 плавных поворот на 900
. Тогда сумма коэффициентов местного сопротивления
.
м.
м.
Суммарные потери напора в насосной установке (сети)
м
3.2 Определение требуемого напора насоса
Требуемый напор насоса определяем по формуле:
, (17)
где Н=8м– высота подъёма жидкости в насосной установке (от насоса), м,
hвс – высота всасывания насоса, hвс= 0,5 м;
Рк – давление в стерилизуемом аппарате , Рк = 0,55 МПа;
Рат – атмосферное давление, Рат = 9,81104 Па;















