150078 (621210), страница 2
Текст из файла (страница 2)
На боковой стене холодильной камеры расположен блок приборов, который содержит терморегулятор Т-130, выключатель ВОК-2 и электрическую лампу РН 220-15-1. Лампа автоматически загорается при открывании двери и гаснет при закрывании.
Оттаивание испарителя холодильной камеры автоматическое, в период нерабочей части каждого цикла работы холодильного агрегата, которое обеспечивается с помощью терморегулятора Т-130 с плюсовой температурой включения и нагревателя, закрепленного на задней плоскости испарителя.
Конструкция внутреннего шкафа и панели двери в холодильной камере позволяет осуществлять перестановку полок и барьеров по высоте с интервалом 50 мм. Полки можно вынимать из холодильной камеры при открывании двери на 90°. Конструкция холодильников предусматривает возможность перенавески дверей с тем, чтобы они открывались справа налево. Дверные проемы уплотняются эластичным уплотнителем с магнитной вставкой. Низкотемпературная и холодильная камеры охлаждаются с помощью листотрубных испарителей.
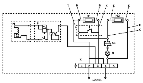
Анализ электрической схемы
Рис. 1 Электрическая схема холодильника Бирюса-18:
М — компрессор ХКВ6- 1ЛБУ; Р — реле Р1: Т — терморегулятор Т130; S — выключатель ВОК-2; Л - лампа РН 220-15-1: Н1, Н2 — электронагреватели; Х — распределительная колодка; Б, К, С — цвет проводов (К — коричневый, Б — белый, С — синий); 1, 2, 3, 4, 5 — номера на распределительной колодке
Компрессор
Компрессор — это газовая машина, которая в отличие от двигателей не совершает работу, а потребляет ее. Компрессор является одним из основных и наиболее ответственных элементов холодильного агрегата.
Буквенные обозначения компрессоров
По номинальномуо напряжению и частоте тока:
1-го исполнения на напряжение 220 В и частоту тока 50 Гц;
2-го исполнения на напряжение сети 115 В и частоту тока 60 Гц;
По типу электродвигателя и пускозащитного реле:
Д с двухполюсным однофазным асинхронным электродвигателем ДХМ холодильного агрегата и пускозащитным токовым комбинированным реле РТК;
Л с двухполюсным однофазным асинхронным электродвигателем ЭД и двухполюсным однофазным асинхронным электродвигателем с повышенным пусковым моментом (ЭДП), а также с пускозащитным комбинированным реле Р;
По наличию устройств охлаждения:
Б без устройства для дополнительного охлаждения;
М с устройством для дополнительного охлаждения;
По условиям эксплуатации:
УХЛ для эксплуатации в районах с умеренным и холодным климатом;
Т для эксплуатации в районах с тропическим климатом.
Технические характеристики
| Компрессор | Работа на хладоне-12 | Работа на воздухе | Удельная масса, г/(Вт*год) | Удельная энергоемкость Вт/Вт, не более | ||||||||||
| Номинальная | Потребляемая мощность | Удельная холодо-производительность м3/с (л/мин), не менее | Объемная производительность м3/с (л/мин), не менее | Потребляемая мощность, Вт, не более | Масса, кг не более | |||||||||
| До 01.01.90 | с 01.01.90 | |||||||||||||
| ХКВ6-1ЛБ УХЛ | 145(125) | 165 | 0,91 | 0,95 | 15х10-5(9,2) | 175 | 9,7 | 0,0046 | 1,1 | |||||
Масса, указанная в таблице, включает массу заправленного маслом компрессора без учета массы пускозащитного реле и монтажных изделий.
Объемная холодопроизводительность по воздуху и потребляемая мощность определяются на стенде при условиях, что:
-
температура обмоток электродвигателя компрессора 85 ±10 "С;
-
напряжение номинальное ±2%;
-
давление всасывания избыточное 0 — 1,96х103 Па;
-
давление нагнетания избыточное 78,5х104 Па.
Корректируемый уровень звуковой мощности компрессоров в установившемся режиме не должен превышать:
-
44 дБА — для 5-го и 6-го типоразмеров;
-
46 дБА — для 8-го типоразмера.
Сопротивление электрической изоляции компрессора между токоведущими частями и кожухом должно быть не менее 10 МОм. Электрическая изоляция между токоведущими частями и кожухом компрессора в холодном состоянии должна выдерживать испытательное напряжение 1250 В.
Компрессор должен сохранять работоспособность при отклонениях напряжения сети от —15 до +10% номинального значения.
В холодильных агрегатах отечественных бытовых холодильников используют исключительно герметичные поршневые одноцилиндровые компрессоры с кривошипно-шатунным и кулисным механизмами и частотой вращения вала, соответственно, 1500 и 3000 оборотов в минуту.
Поршневой компрессор
Определение и принцип действия
Поршневым называют компрессор, у которого поршень совершает в цилиндре возвратно-поступательные движения. Простейший поршневой компрессор (рис. 2) состоит из цилиндра, в котором перемещается поршень (между стенками цилиндра и поршнем имеется небольшой зазор). Движение поршня обеспечивается кривошипно-шатунным механизмом от вала с приводным двигателем.
В крышке цилиндра расположены нагнетательный и всасывающий клапаны компрессора. За один оборот вала, т.е. за два хода поршня, в каждом цилиндре компрессора совершается полный рабочий процесс. При движении поршня вправо (по рисунку) в конденсатор надпоршневом пространстве создается разрежение и пары хладагента всасываются в цилиндр из испарителя через открывающийся клапан. При обратном ходе поршня пары сжимаются и давление возрастает. Всасывающий клапан при этом закрывается, а сжатые пары через нагнетательный клапан выталкиваются в конденсатор. Затем направление движения поршня меняется, нагнетательный клапан закрывается и компрессор вновь отсасывает пары из испарителя. Таким образом, циклически повторяется весь рабочий процесс.
Состав поршневого компрессора
В корпусе компрессора, изготовленном из чугуна, находится цилиндр и картер, в котором расположен коленчатый вал. В нижней части картера залито масло для смазки трущихся деталей компрессора. Коренные шейки коленчатого вала лежат в подшипниках, а к шатунной шейке прикреплен своей нижней головкой шатун.
Шейка вала, выходящая из картера наружу, уплотнена сальником, чтобы не было течи хладагента через зазор между валом и подшипником. На шейке вала напрессован маховик, который вращается вместе с валом от электродвигателя при помощи ременной передачи.
Шатун соединен своей верхней головкой с поршнем при помощи поршневого пальца. При вращении вала поршень попеременно движется вдоль оси цилиндра от одного крайнего положения до другого на величину двойного радиуса кривошипа. На поршне надеты кольца, трущиеся по зеркалу цилиндра и уплотняющие (благодаря своей упругости) рабочую полость цилиндра, чтобы пары хладагента не могли попасть в картер.
Верхний торец цилиндра закрыт головкой. Головка цилиндра состоит из двух камер: всасывания и нагнетания. В каждой камере находится клапан, соответственно называемый всасывающим и нагнетательным. Клапаны расположены по обе стороны клапанной плиты и закрывают имеющиеся в ней отверстия, которые соединяют камеры головки с цилиндром. К камере всасывания подходит всасывающий трубопровод, соединенный с испарителем, к камере нагнетания — нагнетательный трубопровод, соединенный с конденсатором.
Рабочий процесс компрессора
Этап 1.
При движении поршня вниз рабочий объем цилиндра (объем цилиндра над поршнем) увеличивается и давление паров хладагента в нем падает.
Этап 2.
Когда давление в цилиндре станет ниже, чем давление в камере всасывания головки (в испарителе), откроется всасывающий клапан и пары хладагента из испарителя по всасывающему трубопроводу будут поступать в цилиндр. Начнется процесс всасывания. Он будет продолжаться до тех пор, пока поршень, достигнув крайнего нижнего положения (нижняя мертвая точка) в цилиндре, не начнет двигаться вверх. Рабочий объем цилиндра будет уменьшаться, а давление паров, соответственно, расти.
Этап 3.
Как только давление паров в цилиндре превысит давление в камере всасывания головки, всасывающий клапан закроется и процесс всасывания закончится. Начнется сжатие паров. Процесс сжатия будет происходить до тех пор, пока давление паров в цилиндре не превысит давления в камере нагнетания головки (в конденсаторе).
Этап 4.
В результате предыдущего этапа откроется нагнетательный клапан. Начнется процесс нагнетания, т.е. выталкивание сжатых паров из цилиндра компрессора в конденсатор.
Небольшое количество сжатых паров хладагента на этапе 4 неизбежно останется в цилиндре. Это происходит потому, что при крайнем верхнем положении поршня (верхняя мертвая точка) в цилиндре должен быть зазор между донышком поршня и клапанной плитой, чтобы поршень не ударялся о нее своим донышком. Зазор создает вредный — мертвый объем, в который также входит объем, образуемый проходным сечением отверстия в клапанной плите, соединяющего цилиндр с камерой нагнетания головки. Сжатые пары, оставшиеся в мертвом объеме (пространстве), будут расширяться в цилиндре при последующем движении поршня вниз до тех пор, пока их давление, т.е. давление в цилиндре, не станет ниже, чем давление паров хладагента в камере всасывания головки.
Вывод.
При движении поршня вниз происходит расширение паров, оставшихся в цилиндре, и всасывание новых паров хладагента из испарителя, а при движении поршня вверх — сжатие паров и нагнетание их в конденсатор.
Герметизация компрессоров
Надежность сохранения хладагента в компрессоре зависит от степени герметизации компрессора. Наиболее подвержены утечкам хладагента компрессоры открытого типа, имеющие сальники и разъемные части корпуса.
Для герметизации такого компрессора тщательно обрабатывают плоскости разъема корпуса, уплотняя их прокладками, и соединяют большим количеством болтов. Наиболее уязвимое для утечки хладагента место выхода вала из корпуса уплотняют сложными по устройству сальниками, однако и они недостаточно надежны. Кроме того, надежность сальников значительно снижается с увеличением частоты вращения вала.
Учитывая практически неизбежные утечки хладагента, холодильники с компрессорами открытого типа заполняют несколько большим количеством хладагента, чем требуется для работы компрессора, и в процессе эксплуатации периодически его пополняют.
Лучшая герметизация обеспечивается у полугерметичных компрессоров. Двигатель таких компрессоров заключен в кожух, который прикреплен болтами к корпусу компрессора. При такой компоновке двигателя отпадает надобность в сальнике. Герметизация плоскостей разъема кожуха двигателя с корпусом компрессора обеспечивается тщательной их обработкой, а также применением уплотнительных прокладок. Наиболее надежная герметизация у герметичных компрессоров.
Устройство герметичных компрессоров
Компрессор, сопряженный с электродвигателем без промежуточной передачи и находящийся вместе с ним в общем наглухо заваренном кожухе, называют герметичным компрессором или мотор-компрессором. При таком расположении компрессора с электродвигателем исключается надобность в сальнике, обычно являющемся основным местом утечек хладагента. Ротор электродвигателя насажен непосредственно на вал компрессора, а статор закреплен на корпусе компрессора или в кожухе.
Корпус компрессора служит основной несущей частью, включающей в себя отлитый заодно цилиндр (не всегда) и коренные подшипники коленчатого вала. На корпусе монтируют все остальные детали компрессора и статор (не всегда) двигателя. Этим обеспечивается компактность конструкции мотор-компрессора.















