150037 (621180), страница 2
Текст из файла (страница 2)
Повышение концентрации солей в котловой воде выше допустимых величин может привести к уносу их в пароперегреватель. Поэтому соли, скопившиеся в котловой воде, удаляются непрерывной продувкой, которая в данном случае автоматически не регулируется. Расчетное значение продувки парогенераторов при установившемся режиме определяется из уравнений баланса примесей к воде в парогенераторе. Таким образом, доля продувки зависит от отношения концентрации примесей в воде продувочной и питательной. Чем лучше качество питательной воды и выше допустимая концентрация примесей в воде, тем доля продувки меньше. А концентрация примесей в свою очередь зависит от доли добавочной воды, в которую входит, в частности, доля теряемой продувочной воды.
Сигнализация параметров и защиты, действующие на останов котла, физически необходимы, так как оператор или машинист котла не в силах уследить за всеми параметрами функционирующего котла. Вследствие этого может возникнуть аварийная ситуация. Например при упуске воды из барабана, уровень воды в нем понижается, вследствие этого может быть нарушена циркуляция и вызван пережег труб донных экранов. Сработавшая без промедления защита, предотвратит выход из строя парогенератора. При уменьшении нагрузки парогенератора, интенсивность горения в топке снижается. Горение становится неустойчивым и может прекратиться. В связи с этим предусматривается защита по погашению факела.
Надежность защиты в значительной мере определяется количеством, схемой включения и надежностью используемых в ней приборов. По своему действию защиты подразделяются на действующие на останов парогенератора; снижение нагрузки парогенератора; выполняющие локальные операции.
2. Общая характеристика объекта управления и классификация переменных величин
Парогенератор представляет собой теплотехнологическое устройство, преобразующее воду в пар заданных параметров с помощью теплоты сгорания топлива.
Объектом управления является процесс преобразования воды в пар, характеризуемый входными и выходными параметрами:
Входные:
Y1-производительность котла по воде;
Y2-температура воды;
Y3 – уровень воды в барабане;
Y4-давление в газовой магистрали;
Y5-расход воздуха на горение;
Y6-температура воздуха;
Y7-давление воды;
Y8-расход отходящих газов;
Y9-давление в барабане.
Выходные:
X1-производительность котла по пару;
X2-температура отходящих газов;
X3-температура факела;
X4-расход газа.
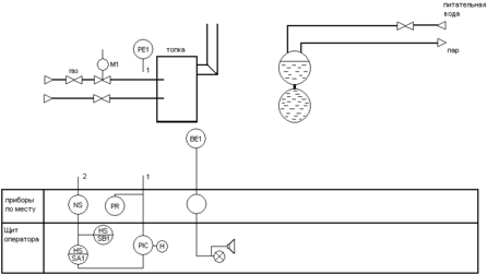
3. Функциональная схема системы стабилизации разрежения газов в топке котла
Датчик РЕ измеряет величину давления в топке котла. Выходной сигнал датчика давления РЕ подается на вторичный прибор PR, который установлен по месту. Далее сигнал передается на регулятор PIC, который сравнивает его с сигналом задатчика Н при равенстве нулю этих сигналов, выходной сигнал от регулятора отсутствует. При расхождении регулятор PIC вырабатывает сигнал, который в электронных блоках регулятора усиливается и преобразуется. Далее сигнал подается на ключ SA1, предназначенный для переключения режимов управления «автоматический – полуавтоматический». «Выходной сигнал с ключа SA1 подается на усилитель мощности NS». Усиленный сигнал поступает на исполнительный механизм М1, состоящий из размещенных в одном корпусе электродвигателя и редуктора. Исполнительный механизм М1 изменяет положение газового клапана это приводит к изменению расхода газа. При этом давление пара в парогенераторе изменяется до тех пор пока парогенератор не выйдет на заданный режим давления. Кнопочный переключатель SB1 предназначен для установленного включения электродвигателя исполнительного механизма М1 в ручном режиме управления.
4. Подбор приборов и средств автоматизации
Преобразователь измерительный разности давлений Сапфир-22М-ДВ (модель 2240):
– наибольшее отклонение действительной характеристики от номинальной статической характеристики – ±γ=0,25%;
– предел допускаемой основной погрешности – ±γ=0,5%.
α=0,716- исходный коэффициент расхода стандартных диафрагм в зависимости от m
ρ=0,6679
0,111744 кгс/см2=11 кПА
Датчик избыточного давления Сапфир – 22-ДД (модель 2434).
При измерении избыточного давления, абсолютного давления, давления-разрежения датчиками Сапфир-22 (ДИ, ДА, ДИВ) давление рабочей среды подается в камеру «+», при этом камера «–» сообщается с атмосферой. При измерении разрежения (ДВ) убывающее давление перемещает мембрану в сторону, противоположную от избыточного давления.
При измерении разности давлений (ДД) положительное и отрицательное давления подаются в камеры «+» и «–» соответственно.
Давление (разность давлений) рабочей среды воздействует на мембраны (мембраны соединены между собой центральным штоком, который связан с концом рычага тензопреобразователя) и через жидкость воздействует на мембрану тензопреобразователя.
В датчиках Метран-22 моделей 2151, 2161, 2171, 2351, 2051, 2061 давление рабочей среды воздействует непосредственно на мембрану тензопреобразователя.
Чувствительный элемент – пластина монокристаллического сапфира с кремниевыми пленочными тензорезисторами (структура КНС), соединенная с металлической мембраной тензопреобразователя. Тензорезисторы соединены в мостовую схему. Деформация измерительной мембраны (деформация мембраны тензопреобразователя) приводит к пропорциональному изменению сопротивления тензорезисторов и разбалансу мостовой схемы. Электрический сигнал с выхода мостовой схемы датчиков с АП поступает в электронный блок, где преобразуется в унифицированный токовый сигнал.
Микропроцессорный электронный преобразователь датчиков с МП, МП1 принимает аналоговый сигнал от преобразователя давления и преобразовывает его в цифровой код.
Микроконтроллер принимает цифровой сигнал, производит коррекцию и линеаризацию характеристики преобразователя давления, передает цифровой сигнал в цифро-аналоговый преобразователь, который преобразует его в выходной токовый.
Энергонезависимая память АЦП предназначена для хранения коэффициентов коррекции характеристик преобразователя давления.
Блок регулирования и установки параметров предназначен для изменения параметров датчика.
Применение микропроцессорной электроники обеспечило возможность самодиагностики, контроля и настройки параметров датчиков непосредственно на месте эксплуатации.
Контроль и настройка параметров датчика осуществляются с помощью трехкнопочного переключателя и индикаторного устройства (жидкокристаллический индикатор ЖКИ).
Кнопки 1 и 2 переключателя используются для:
– контроля настройки параметров датчика;
– установки нуля;
– настройки единиц измерения;
– настройки времени установления выходного сигнала (демпфирования).
Кнопка 3 используется при:
– настройке диапазона измерений;
– установке «смещенного» начального значения выходного сигнала;
– выборе прямой или инверсной характеристики;
– выборе системы единиц измерения;
– калибровке датчика.
Измеритель-регулятор микропроцессорный программируемый типа ТРМ12-PIC совместно с датчиком предназначен для измерения входного параметра и импульсного управления электроприводом запорно-регулирующих и трехходовых клапанов по пропорционально-интегрально-дифференциальному (ПИД) закону. Прибор позволяет обеспечить высокую точность поддержания значения измеряемого параметра для объектов с большой инерционностью и с малым запаздыванием.
Прибор, оснащенный по желанию заказчика платой расширения ПР-01, формирует стандартный ток, пропорциональный измеряемому значению для регистрирующего устройства, например самописца, а также обеспечивает работу под управлением ЭВМ с регистрацией на ней измеряемого значения. Подключение прибора к ЭВМ производится через адаптер сети АС2, выпускаемого предприятием-изготовителем данного прибора.
Прибор предназначен для автоматизации систем отопления, горячего водоснабжения, а также управления технологическими процессами в пищевой и медицинской промышленности, сельском и коммунальном хозяйстве.
Технические характеристики
| Напряжение питания | 220 В 50 Гц | ||
| Допустимое отклонение напряжения питания | -15…+10% | ||
| Потребляемая мощность | не более 6 ВА | ||
| Диапазон контроля при использовании на | -50…+200 °С (0,1 °С) | ||
| Предел допустимой основной приведенной погрешности измерения входного параметра (без учета погрешности датчика) | ±0,25 или ±0,5% в зависимости | ||
| Максимально допустимый | электромагнитных реле | 8 А при напряжении | |
| транзисторных n-p-n ключей | 0,2 А при напряжении +30 В | ||
| Длительность шага регулирования | 4 сек | ||
| Число шагов s, при котором длительность регулирующих импульсов остается неизменной | 1…99 | ||
| Способ отображения контролируемой величины | цифровой | ||
| Количество разрядов цифрового индикатора | 4 | ||
| Интерфейс связи с ЭВМ через адаптер сети * | RS-232 | ||
| Длина линии связи прибора с адаптером сети * | не более 1000 м | ||
| Диапазон тока регистрации на нагрузке 200…1000 Ом* | 4…20 мА или 0…20 мА | ||
| Предельно-допустимая основная приведенная погрешность сигнала регистрации на нагрузке 400 Ом относительно измеренного значения | не более 0,5% | ||
| Допустимая температура воздуха, окружающего корпус прибора | +5… +50 °С | ||
| Атмосферное давление | 86…107 кПа | ||
| Относительная влажность воздуха | 30…80% | ||
| Степень защиты корпуса (щитовой / настенный) | IP20/IP44 | ||
| Габаритные размеры прибора (щитовой / настенный) | 96х96х160 мм/105х115х65 мм | ||
| Масса прибора не более | 1,2 кг | ||
5. Построение и описание обобщённой функциональной и структурной схем системы автоматизации
Обобщенная функциональная схема системы стабилизации разрежения сушильного барабана
На схеме приняты следующие обозначения: УМ–усилитель мощности; ИМ–исполнительный механизм; РУ–регулирующее устройство; РО–регулирующий орган; ОУ–объект управления; ДТ–датчик температуры.
















