143962 (620343)
Текст из файла
-
Загальні відомості
В умовах незалежності України, інтенсивного розвитку виробництва, надходження на ринок сучасного вентиляційного обладнання із-за кордону відбувся поштовх у розвитку економічних і прогресивних способів створення та підтримання нормованих параметрів повітряного середовища приміщень громадських будівель і споруд.
Під "вентиляцією" розуміється забезпечення мікроклімату та чистоти повітря, що відповідає санітарно-гігієнічним та технологічним вимогам, а також створення необхідного повітрообміну. Це і є внутрішнім завданням вентиляції. Зовнішнє завдання вентиляції полягає у вирішенні питання захисту повітряного басейну від забруднення шкідливими викидами з використанням при цьому нових ефективних технічних засобів. Правильне використання досконалих технічних засобів у галузі вентиляції забезпечує збереження здоров'я людей, підвищення якості продукції і необхідний перебіг технологічних процесів, збереження придатності споруд, художніх та історичних цінностей.
Вперше згадка про природну вентиляцію зустрічається в опису улаштування терм (лазні) з отвором у верхній точці споруди, де регулювання кількості витяжного повітря проводилося за допомогою мідного щита, положення якого на отворі змінювало площу живого поперечного перерізу для виходу вентиляційного витяжного повітря.
Гірничодобувна справа дала поштовх розвитку вентиляційної техніки для подачі свіжого зовнішнього повітря у глибокі штреки шахт. Праці видатного вченого М. В. Ломоносова відіграли важливу роль у становленні і розвитку вентиляції та вентиляційної техніки. У трактаті, написаному в 1763 році, "О вольном движении воздуха, в рудниках примеченном" теоретично обґрунтовано теорію розрахунку природної вентиляції, що лягло в основу розробки методики розрахунку, яка застосовується і в наш час. М. В. Ломоносов запропонував для вимірювання швидкості повітряного потоку прилад - анемометр, для вимірювання тиску - барометр.
В результаті антропогенної діяльності людини, людини як джерела забруднення довкілля при її біологічній активності, а також перебігу технологічних процесів, у повітря приміщень надходить забруднене повітря, непридатне до використання. Надходження шкідливостей у вигляді теплоти, отруйних газів, вологи і пилу призводить до зміни хімічного складу і фізичного стану повітря, що несприятливо відбивається на умовах діяльності людини, на її самопочутті і стані здоров'я.
Головним завданням вентиляції є створення і підтримування нормованих параметрів та чистоти повітряного середовища. Виходячи з цього, до вентиляції ставляться як санітарно-гігієнічні, так і технологічні вимоги.
Під вентиляцією розуміють сукупність заходів та обладнання, які забезпечують розрахунковий повітрообмін у житлових, громадських приміщеннях та промислових спорудах з метою дотримання санітарно-гігієнічних і технологічних вимог. Вентиляція - це слово латинського походження, ventilatio, і в перекладі означає провітрювання.
Санітарно-гігієнічне призначення вентиляції полягає у створенні та підтримуванні в приміщенні стану повітряного середовища, який задовольняє вимоги санітарних та будівельних норм проектування будівель і споруд різного призначення шляхом поглинання (асиміляції) надлишків теплоти та вологи припливним повітрям, розбавленням ним до гранично допустимої концентрації (ГДК) газоподібних шкідливих домішок, а також видалення пилу та інших шкідливих домішок з повітрям, що видаляється за межі приміщення.
Технологічні вимоги до вентиляції вирішують проблему чистоти та забезпечення температури, відносної вологості та швидкості руху повітря у приміщенні з метою можливості перебігу технологічних процесів. Наприклад, надвисока чистота повітря необхідна у приміщеннях радіоелектронної та радіотехнічної галузей, необхідна відносна вологість потрібна для отримання нитки без поривів та сукання у текстильній промисловості тощо.
Теплота і різні домішки, які надходять у приміщення роблять повітря непридатним або незадовільним з точки зору гігієни людини або технології виробництва, називаються шкідливими домішками. В умовах виробництва на самопочуття людини та на продуктивність праці впливають фактори, які залежать від технологічних процесів та характеру виконуючої роботи. Ці фактори називаються професійними шкідливостями (шкідливими викидами).
В процесі роботи, а також біологічної діяльності, організм людини виділяє теплоту у вигляді прихованої теплоти з повітрям, що видихається, за рахунок випаровування рідини з поверхні шкіри та явної теплоти шляхом конвекції. ! тому людина при вирішенні питань вентиляції також розглядається як джерело шкідливих виділень. Кількість теплоти, що виділяється людиною, залежить від характеру роботи, яку вона виконує, та метеорологічних умов у приміщенні. Під час виконання людиною різних категорій фізичної роботи кількість теплоти, що виділяється при цьому, - різна (табл.. 1).
1. Категорія виконуваної роботи людиною та кількість теплоти, що виділяється при цьому
| Категорія Роботи | Кількість теплоти, що виділяється, Вт | Характеристика роботи |
| Легка | До 175 | Робота, що виконується сидячи чи пов'язана з ходьбою, але не пов'язана з напругою і перенесенням тяжких речей |
| Помірна (середньої тяжкості) | 175-290 | Робота, пов'язана з постійним переміщенням, перенесенням вантажів до 10 кг, а також виконувана стоячи |
| Важка | Більше 290 | Робота, пов'язана з постійною фізичною напругою, переміщенням та перенесенням вантажів більше 10 кг |
Теплове самопочуття людини є результатом взаємодії двох процесів - зовнішнього теплообміну тіла людини з середовищем приміщення та внутрішнього виробництва теплоти. Здатність організму людини адаптуватись (привикати) до теплових умов приміщення називається терморегулюванням.
Певне співвідношення показників параметрів повітряного середовища приміщень в робочій зоні (температура tWiZ, рухомість повітря uwz, відносна вологість
WiZ) регламентує теплове самопочуття людини як оптимальне або допустиме. Відповідно до санітарних норм оптимальне або допустиме співвідношення параметрів відображається номограмою (рис. 1). Відповідність метеорологічних умов санітарно-гігієнічним вимогам оцінюється сукупністю сумарної дії на організм людини стану повітряного середовища виходячи з теплового комфорту, який характеризується трьома зонами: зона найкомфортніших відчуттів, зони перегріву та переохолодження.
В умовах виробництва, крім теплоти, в атмосферу приміщень надходять волога (водяна пара), пил, гази та пара шкідливих речовин.
Волога надходить у повітря приміщень від технологічних процесів, пов'язаних з водою (промивання виробів у водяних ваннах, при вологому прибиранні тощо), а також від людей як джерел шкідливостей. Збільшення вологості у приміщеннях приводить до погіршення самопочуття людини.
Гази та пари шкідливих речовин надходять у повітря приміщені, при технологічних процесах, при диханні людини та при випаровуванні з поверхні тіла організму. Фізіологічна дія різних газів та пару залежить від їх токсичності, концентрації у повітрі, а також від часу перебування людини у забрудненій атмосфері. Концентрація шкідливої речовини - це її маса в одиниці об'єму (мг/м ; г/м3; кг/м3).
Рис.1. Області оптимальних і допустимих параметрів повітря у житлових і громадських будівлях для теплого (Т) та холодного (X) періодів року (заштриховано - для допустимих параметрів, не заштриховано - для оптимальних).
До окремої групи шкідливостей відноситься пил, який є матеріальною системою малих частинок твердої чи рідкої речовини. Пил утворюється при помолі, дробленні, стиранні чи механічній обробці поверхонь тощо. За походженням пил буває органічним, неорганічним або змішаним. Запиленість вимірюється масою пилу в одиниці об'єму (мг/м3), або числом частинок у 1 м3 повітря.
Параметри зовнішнього повітря для житлових, громадських та адміністративно-побутових приміщень треба Приймати:
-
параметри А - для систем вентиляції в теплий період року;
-
параметри Б - для систем вентиляції в холодний період року. Для систем вентиляції, які не використовуються з 13 до 16 години,
Параметри зовнішнього повітря для теплого періоду року допускається приймати нижчими від вказаних.
Параметри,зовнішнього повітря для перехідних умов року необхідно приймати: для систем вентиляції - температуру +8 °С і питому ентальпію +22,5 кДж/кг; для систем вентиляції допускається приймати параметри, які визначаються в межах використання зовнішнього повітря для подачі.
Сукупність температури внутрішнього повітря te, радіаційної температури приміщення tR, відносної вологості повітря фв та рухомості повітря ив, яка забезпечує найкраще самопочуття та найвищу працездатність людини, називається комфортними умовами.
Санітарні норми розрізняють оптимальні параметри у приміщеннях, які повинні бути забезпечені автоматичним регулюванням вентиляційних систем, та допустимі параметри у приміщеннях, які повинні бути забезпечені вентиляційними системами без автоматичного регулювання.
Оптимальні параметри повітря являють собою сукупність найбільш сприятливих умов для найкращого самопочуття людини, умов для правильного протікання технологічних процесів, збереження цінностей культури. Стосовно людини оптимальні параметри повітря забезпечують збереження та підтримання нормального і функціонального теплового стану організму без напруження реакції терморегулювання, відчуття теплового комфорту і високого рівня працездатності.
Допустимі - це таке поєднання параметрів повітря, коли при тривалій і систематичній дії на людину можуть викликати короткочасні, але швидко нормалізуючі зміни функціонального і теплового стану організму, що не виходять за межі фізіологічних можливостей людини. При цьому не виникають порушення стану здоров'я , але можуть спостерігатися дискомфортні тепловідчуття, погіршення самопочуття і зниження працездатності.
Необхідні умови (параметри) повинні бути забезпечені в робочій зоні приміщення. Робоча зона приміщення - це умовний об'єм приміщення, обмежений площиною підлоги, зовнішніми та внутрішніми огорожами та умовною площиною на рівні двох метрів при стоячій роботі або на рівні півтора метра при сидячій роботі.
Метеорологічні умови в межах допустимих норм необхідно приймати в робочій зоні житлових, громадських і адміністративно-побутових приміщень (табл. 2). Відповідно до санітарних норм [34] стан повітряного середовища у приміщенні характеризується концентрацією шкідливих речовин у повітрі. Цими ж нормами передбачено також гранично допустимі концентрації (ГДК) газів, пари та пилу у повітрі робочої зони приміщень різного призначення, а також у атмосферному повітрі населених пунктів.
Гранично допустима концентрація - це вміст у повітрі такої кількості шкідливих речовин, яка при дії на людину кожен день потягом необмеженого часу не викличе у її організмі яких-небудь патологічних відхилень або захворювань чи у наступних поколіннях.
2.Допустимі норми температури, відносної вологості та швидкості руху повітря в робочій зоні житлових, громадських та адміністративно-побутових приміщень (норми для людей, які знаходяться у приміщенні більше двох годин безперервно)
| Період року | Температура повітря, | Відносна вологість повітря, %, не більше | Швидкість руху повітря, м/с, не більше |
| Теплий | Не більше 3 UC вище від температури зовнішнього повітря (параметри А)* | 65*** | 0,5 |
| Холодний та перехідний | 18" - 22 | 65 | 0,2 |
2. Системи вентиляції та кондиціювання повітря, їх класифікація
Вентиляція призначена для створення та підтримання допустимих Параметрів повітря у приміщеннях будівель різного призначення. При виборі методів дотримання допустимих параметрів повітря у Приміщенні треба насамперед враховувати виконання санітарно-гієнічних та технологічних вимог.
Крім цього, до вентиляційних систем, які вирішують задачі Интиляції, висувають будівельно-монтажні, архітектурні та інші експлуатаційні вимоги.
Будівельно-монтажні і архітектурні вимоги включають:
-
мінімальну потребу в обладнанні і устаткуванні, що диктується малою масою та габаритними розмірами;
-
ув'язку елементів систем вентиляції з інтер'єром приміщень;
-
Індустріальність і простоту монтування;
-
можливість поетапного і блокового будівництва та введення в експлуатацію вентиляційних систем на окремих поверхах і в приміщеннях, які обслуговуються одними системами;
-
пожежну безпеку і наявність засобів для попередження розповсюдження диму та вогню вентиляційними повітропроводами і каналами.
Основні експлуатаційні вимоги включають:
-
зручність і простоту в обслуговуванні та при виконанні робіт з ремонту і реконструкції систем;
-
можливість забезпечення індивідуального регулювання температурно вологісного режиму повітря в окремому приміщенні,
-
максимальну за часом роботу вентиляційних систем у автоматичному режимі та мінімальну потребу в їх обслуговуванні та ремонті;
-
централізацію розташування основного вентиляційного обладнання і устаткування, які потребують обслуговування;
-
обов'язкове блокування основного та резервного вентиляторів вентиляційної системи, що дає можливість при зупинці одного з них автоматично вмикати другий з продуктивністю не менше 50% загальної продуктивності системи по повітрю. ^Вентиляційна система - це сукупність пристроїв для обробки, транспортування, подачі та видалення повітря. Системи вентиляції розділяють:
За призначенням на:
- припливні, які подають повітря у приміщення, та витяжні, які забирають відпрацьоване (забруднене) повітря із приміщений та викидають назовні, крім цього, дані вентиляційні системи можуть бути:
загальнообмінні, коли вентилюється (провітрюється) всо приміщення (або його робоча зона) при наявності розосереджених джерел шкідливих виділень рівномірно по площі приміщення;
місцеві, коли видаляється повітря безпосередньо від обладнання (джерела шкідливих виділень) або подається повітря у яку-небудь визначену частину приміщення, чи на фіксоване робоче місце. Необхідно зазначити, що місцева витяжна вентиляційна система більш ефективніша при боротьбі зі шкідливостями, що надходять у повітря порівняно із загальнообмінною, тому що видалення шкідливостей від місця їх утворення відбувається з більшою концентрацією. За способом спонукання системи вентиляції поділяються на:
-
системи з механічним спонуканням, тобто з використанням вентиляторів, ежекторів тощо;
-
системи з природним спонуканням, тобто з використанням природних сил - сил вітру та гравітації.
При цьому раніше розглянуті системи можуть бути канальними при вентиляції приміщень через розгалужену систему каналів чи повітропроводів, або безканальними при використані для вентиляції приміщень прорізів у зовнішніх огорожах. Використовуючи зведену класифікацію вентиляційних систем, можна відобразити певний Перелік варіантів систем вентиляції, який наведено на рис. 2.
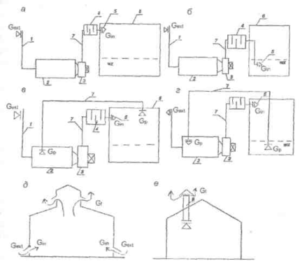
: Рис. 2. Схеми припливних та витяжних систем вентиляції:
а - прямоприпливна канальна з механічним спонуканням та подачею у верхню зону приміщення; 6 -прямоприпливна канальна з механічним спонуканням та подачею повітря у робочу зону; в - припливна канальна з механічним спонуканням подачею повітря у верхню зону та відбором повітря з верхньої зони на рециркуляцію; г - те саме що й система б, але з відбором повітря на рециркуляцію з робочої зони; д - припливновитяжна загальнообмінна безканальна з природним спонуканням (аерація); е - витяжна загальнообмінна канальна з природним спонуканням; 1 – повітрозабірна шахта; 2 - припливна камера; 3 - вентилятор з електродвигуном; 4 - глушник шуму; 5 - повітророзподільник; 6 - приміщення; 7 - мережа повітропроводів; 8 – вентиляційний канал.
Аварійна вентиляція, як правило, передбачається для виробничих Приміщень, в яких можливе раптове надходження великої кількості шидливостей або горючих газів, пари чи аерозолю, керуючись вимогами технологічної частини проекту. Витрата повітря аварійної вентиляції приймається з даних технологічної частини проекту. Проектування аварійних систем вентиляції залежить від категорії та пожежної небезпеки виробництва: А та Б вибухопожежонебезпечні; В, Г та Д - пожежонєбезпечні. При розв'язанні задач вентиляції необхідно врахувати категорійність приміщень за вибухопожежною і пожежною небезпекою.
Категорії вибухопожежної і пожежної небезпеки приміщень та будівель визначаються для найбільш несприятливого у відношенні можливості виникнення пожежі або вибуху періоду.
Повітряний режим будівлі (споруди) включає процеси руху повітря всередині приміщення, через зовнішні огороджуючі конструкції {інфільтрація та ексфільтрація), рух повітря припливного й витяжного каналами і повітропроводами, а також обтікання споруд вітром. Повітряний режим будівлі тісно пов'язаний з тепловим і вологісним режимами.
Існують три задачі повітряного режиму будівлі: внутрішня, крайова (кінцева) та зовнішня. Внутрішня задача повітряного режиму будівлі вирішує наступні питання:
-
розрахунок необхідного повітрообміну у приміщенні. Повітрообмін -це кількість повітря, яку необхідно подати або видалити з приміщення з метою підтримки нормованих параметрів внутрішнього повітряного середовища, а також його чистоти;
-
визначення параметрів внутрішнього повітря (температури, відносної вологості, швидкості руху і вмісту шкідливих речовин) та розподілу їх по об'єму приміщення при різних варіантах подачі й видалення повітря. Визначення оптимальних варіантів подачі й видалення повітря;
-
визначення параметрів повітря у струминних течіях, які утворюються при дії припливної вентиляції;
-
розрахунок кількості шкідливих виділень, які надходять у приміщення з-під місцевих відсмоктувачів;
- створення нормальних умов на робочих місцях або в окремих частинах приміщень.
Крайова (кінцева) задача повітряного режиму будівлі вирішує такі питання:
-
визначення кількості повітря, яке проходить через зовнішні огороджуючі конструкції, що призводить до втрат теплоти з нагрітим повітрям, яке проходить через нещільності назовні, а також ні нагрівання зовнішнього холодного повітря, яке надходить черо.і нещільності в огорожах у приміщення;
-
розрахунок аерації, кінцевою метою якого є визначення площ припливних та витяжних аераційних отворів при відомому повітрообміні;
-
аеродинамічний розрахунок повітропроводів вентиляційних систем, каналів, шахт, а також вибір окремих елементів систем (фільтріи, калориферів, охолоджувачів, вентиляторів тощо);
розробка заходів, направлених на захист приміщень від проривання зовнішнього холодного повітря, на запобігання перетікання забрудненого повітря з технологічнобрудних у технологічночисті приміщення (наприклад, гарячий цех для приготування страви і обідній зал, туалетні кімнати і суміжні коридори тощо).
Зовнішня задача повітряного режиму будівлі вирішує такі питання:
-
розрахунок різниці тисків на внутрішній і зовнішній сторонах огорожі будівлі, яка виникає за рахунок дії сили вітру і гравітаційної сили;
-
розрахунок розсіювання шкідливих речовин, які викидаються в атмосферу, і розробка заходів, в результаті здійснення яких знижується негативна антропогенна дія на природу;
-
встановлення місць улаштування повітрозабірних шахт припливних іентиляційних систем залежно від аеродинаміки будівель;
-
розрахунок та прогнозування забруднення атмосфери шкідливими викидами з урахуванням розширення існуючих потужностей виробництв.
3. П
овітрообміни в приміщенні
Повітрообмін визначають шляхом розв'язання системи двох рівнянь з двома невідомими: рівняння балансу повітря в приміщенні і шкідливих виділень (теплоти, вологи, шкідливих речовин). Невідомими при розв'язуванні є продуктивність загальнообмінної та витяжної вентиляції. Повітрообміни прийнято називати за типом шкідливостей, для боротьби з якими вони призначені. Існують такі повітрообміни:
-
повітрообмін на асиміляцію явної теплоти;
-
повітрообмін на асиміляцію повної теплоти;
-
повітрообмін на видалення вологи;
-
повітрообмін на розбавлення шкідливих речовин, які надходять у примішення, до ГДК;
-
повітрообмін за санітарними нормами;
-
повітрообмін за нормативною кратністю;
-
повітрообмін на компенсацію місцевого видалення.
Існує розуміння розрахункового повітрообміну, який відповідає максимальному (найбільшому) значенню продуктивності з можливих типів повітрообмінів. Даний повітрообмін покладено в основу розрахунку систем вентиляції.
Важливим питанням при визначенні повітрообмінів є застосування їх типів і вентиляційних систем, тобто використання прямопливних систем і систем з рециркуляцією повітря.
Рециркуляція повітря - це повторне використання відпрацьованого повітря (нагрітого) з метою економії теплоенергетичних ресурсів для підігрівання зовнішнього холодного припливного повітря. Рециркуляцію повітря треба передбачати, як правило, зі змінною витратою залежно від зміни параметрів зовнішнього повітря. Рециркуляція повітря використовується в холодний період року.
Рециркуляція повітря не допускається:
а) із приміщень, в яких максимальна витрата зовнішнього повітря визначається масою шкідливих речовин 1-го та 2-го класу небезпечності, які надходять у приміщення;
б) із приміщень, у повітрі яких є хвороботворні бактерії та грибки з концентраціями, які перевищують норми Міністерства охорони здоров'я України, або ті, які мають різко виражені неприємні запахи;
в) із приміщень, у яких є шкідливі речовини, що зазнають термічну деструкцію при контакті з нагрітими поверхнями повітронагрівачів (калориферів), якщо перед ними не передбачене очищення повітря;
г) із приміщень категорій А та Б (крім повітряних та повітряно-теплових завіс біля зовнішніх воріт і дверей);
д) із п'ятиметрових зон навколо обладнання, розташованого у приміщеннях категорій В, Г та Д, якщо у цих зонах можуть утворюватися вибухонебезпечні суміші з горючих газів, пари, аерозолів з повітрям;
є) із систем місцевих відсмоктувачів шкідливих речовин і пожежонебезпечних сумішей з повітрям; ж) із тамбурів-шлюзів.
Повітрообмін за надлишками явної теплоти для теплого періоду року для приміщення (рис. 3), коли відомим є надлишок явної теплоти ДО, Вт,
Рис. 3. Схема організації повітрообміну
Кратністю повітрообміну називається відношення об'єму повітря, який подається або видаляється з приміщення протягом 1 години, до об'єму приміщення. Дана величина часто використовується також для оцінки правильності розрахунку повітрообміну у приміщенні. Як правило, нормативна кратність використовується для розрахунку повітрообмінів у приміщеннях з надлишками в основному вуглекислого газу і теплоти.
Для протікання нормальних біологічних процесів в організмі людини необхідна певна мінімальна кількість зовнішнього свіжого повітря, яка обґрунтовується медициною як санітарна норма повітря на одну людину Gch, (кг/год на 1 людину). Значення санітарних норм повітря регламентуються у відповідних будівельних нормах та правилах (БНІП), де розглядаються дані питання. Для глядачів та відвідувачів клубів, театрів та кінотеатрів санітарна норма повітря становить GCHs25 кг/год на 1 людину.
4. Системи вентиляції житлових та громадських споруд
Вентиляція передбачається для створення і підтримання установлених нормами параметрів повітряного середовища будівель та споруд. Ефективність вентиляції приміщень у великій мірі залежить від правильного вибору і розташування пристроїв для подачі та видалення повітря. В свою чергу загальна ефективність вентиляції залежить від правильної організації видалення повітря із приміщення. Суттєвим при розподілі параметрів повітря в об'ємі приміщення є правильний вибір конструктивних рішень припливних пристроїв.
Системи вентиляції вибирають з урахуванням призначення будівлі, її об'єму, характеру шкідливостей, які виділяються, кліматичного району будівництва даного об'єкта, наявності вторинних теплових ресурсів і вимог до систем вентиляції. При цьому керуються відповідними будівельними нормами і правилами .Основними принципами організації вентиляції є:
-
застосування місцевої витяжної вентиляції при її максимальній ефективності;
-
загальнообмінна вентиляція повинна забезпечувати асиміляцію теплонадлишків та розбавлення шкідливостей до ГДК, а також видалення забрудненого повітря з метою підтримання нормованих параметрів повітря у приміщенні;
-
припливне повітря необхідно подавати таким чином, щоб воно надходило в робочу зону чистим, а його параметри відповідали санітарним нормам.
Складність прийнятого рішення вентиляції визначається з техніко-економічних міркувань. Забезпечення нормованих параметрів повітряного середовища повинно відбуватися за допомогою найбільш дешевих і простих способів. За цією ознакою способи створення і підтримки нормованих параметрів можна розташувати в такій послідовності: природна вентиляція; змішана (природна і механічна) вентиляція; механічна вентиляція з випарним охолодженням, тобто від простого і дешевого до складного і дорогого.
Вентиляція приміщень житлових будівель призначена для видалення надлишків теплоти, вологи, вуглекислого газу, які виділяються людьми, інших шкідливих виділень у результаті процесів приготування страви тощо. За існуючими нормами [5, 20, 33] в цих будівлях влаштовують витяжну вентиляцію з верхньої зони приміщень кухонь, санітарних вузлів, ванних і душових кімнат, а в деяких випадках і житлових кімнат. Надходження повітря відбувається неорганізовано через кватирки і нещільності в зовнішніх огороджуючих конструкціях. Вентиляція передбачається з природним спонуканням, яка проектується відповідно до вимог [5].
Повітрообмін в приміщеннях житлових будівель з урахуванням нормованої площі на одну людину приймається 3 м3/год на 1 м2 житлової площі. Виходячи із необхідності вентиляції кухонь, мінімальна кількість видаляючого повітря складає: для кухонь квартир з електроплитами - не менше 60 м3/год; з газовими 2-камфорочними плитами - не менше 60 м3/год, з 3-камфорочними плитами - не менше 75 м3/год, з 4-камфорочними плитами - не менше 90 м3/год. Із ванних і індивідуальних санвузлів кількість видаляючого повітря складає по 25 м3/год, а із суміщеної ванни та санвузла - 50 м3/год.
Схема повітрообміну в житлових будівлях така: зовнішнє повітря надходить безпосередньо в житлові приміщення, а видаляється через видаляючі канали кухонь та санвузлів. В квартирах із чотирьох і більше кімнат передбачається додаткове видалення із усіх кімнат, за винятком двох ближчих до кухні. Така схема повітрообміну надає можливість руху чистого зовнішнього повітря в житлові приміщення, а потім із них в сторону побутових приміщень.
В гуртожитках і готелях витяжна вентиляція влаштовується в спальних кімнатах, санвузлах і підсобних приміщеннях, крім вестибюлів та складових кімнат. В готелях підвищеної категорії рекомендується влаштовувати подачу повітря у верхню зону житлових приміщень санвузлів і ванних кімнат.
Вихідні канали природної вентиляції влаштовують у внутрішніх стінах (капітальних несучих) або можуть бути приставними за відсутності внутрішніх капітальних стін. Всередині зовнішніх стін канали влаштовувати забороняється із-за можливої конденсації водяної пари, що призводить при замерзанні та розмерзанні конденсату до руйнування стін. При улаштуванні приставного каналу до зовнішньої стіни обов'язково між ним та стіною передбачається зазор не менше 5 см. Конструкції вентиляційних каналів зображено на рисунку 4.
Мінімально допустимий розмір вентиляційних каналів у цегляних стінах Уг х Уг цеглини (140x140 мм). Відстань між суміжними каналами та між каналами і поверхнею стін повинна бути не менше У цеглини (140 mm). Мінімальний розмір приставних повітропроводів із блоків або плит становить 100x150 мм. У приміщеннях із нормальною вологістю приставні канали виконуються з гіпсошлакових або гіпсоволокнистих плит, а при підвищеній волозі - із шлакобетонних або бетонних плит товщиною 35-40 мм. У сучасних великопанельних будівлях вентиляційні канали виготовляють у вигляді спеціальних блоків або панелей із бетону, залізобетону тощо. Форма перерізу каналів є кругла, якнайбільш раціональна. Конструкцію вентиляційних блоків зображено на рисунку 5.
Рис. 4. Конструкції вентиляційних каналів і повітропроводів:
в - в цегляних внутрішніх стінах; 6- в борозні внутрішньої стіни при закриванні плитами; в - підвісний повітропровід під стелею; г - приставні вертикальні канали; д - розташування каналів у внутрішніх стінах із вмонтованими шафами; є - канали з сухої штукатурки в перегородках; 1 - цегляні стіни; 2 -штукатурка; 3 - гіпсошлакові плити; 4 - перекриття; 5 - сталева підвіска; 6 -кріплення розмірами 50x50x4 мм
Для будівель поверховістю до п'яти вентиляційні блоки виготовляють з індивідуальними каналами для кожного поверху (рис. 5, а), а для будівель поверховістю більше п'яти вентиляційні блоки виготовляють із перепускним каналом через один або більше поверхів (рис. 5, б). Дана конструкція дає можливість скоротити площу, яка зайнята каналом. Крім цього, такий блок має канал (рис. 5, в), до якого можуть приєднуватися вертикальні канали з поверхів.
Використання каналів (рис. 5) дає можливість забезпечити пожежну безпеку вентиляційних систем, звукоізоляцію та виконання санітарно-гігієнічних вимог.
Рис. 5. Конструкція вентиляційних блоків багатоповерхових будівель:
а - з окремими каналами при поверховості до п'яти; б - з похиленим перепускним каналом при поверховості будівлі більше п'яти; в - з двома каналами супутниками.
Видалення повітря з кухонь і приміщень санвузлів багатоповерхових будівель відбувається з використанням збірних вертикальних каналів - колекторів, до яких приєднуються вихідні канали з окремих приміщень під стелею (рис. 6, а). Використовується також схема видалення повітря з улаштуванням горизонтальних збірних колекторів (рис. 6, б). При такій схемі до одного колектора необхідно приєднувати канали з п'яти приміщень поверхів, які розташовані нижче. Горизонтальні колектори виконуються у вигляді підшивних каналів.
Рис. 6. Розташування каналів природної вентиляції багатоповерхових житлових і громадських будівель (схема) :
а - система з вертикальним колектором; б - система з горизонтальним колектором; 1 - отвір для видалення повітря; 2 - вертикальний колектор; З - відгалуження від колектора; 4 - витяжна вентиляційна шахта; 5 -регулюючий клапан; 6 - горизонтальний колектор
Необхідно зазначити, що не можна об'єднувати системи витяжної вентиляції квартир, приміщень гуртожитків і готелів із системами вентиляції громадських приміщень (магазини, столові, кафе тощо), які розташовані на перших поверхах будівель.
Радіус дії витяжних канальних систем природної вентиляції рекомендується приймати не більше 8 м із-за умови стабільності їх роботи. Витяжні вентиляційні системи закінчуються вентиляційними шахтами з металевим зонтом, а з метою використання сил вітру -дефлектором у випадку без теплих горищ. Теплі горища рекомендується передбачати для будівель висотою 9 поверхів і більше. Схему будівлі з теплим горищем зображено на рисунку 7. Конструкція теплого горища складається з перекриття, зовнішніх стін і горищної покрівлі, яка виконується зазвичай з утепленням або без нього. Конструктивно зовнішні стіни теплого горища не відрізняються від стін будівлі. На горищі не має бути наскрізних отворів, крім невеликих світлових засклень. Вхід на тепле горище проектується зі сходинкових кліток через герметичні двері.
Рис. 7. Тепле горище (схема):
1 - машинне відділення ліфта; 2 - витяжна вентиляційна шахта; 3 - панель покриття; 4 - опорна панель; 5 - панель покриття лотка; 6 - оголовок вентиляційного блока; 7 - панель горищного перекриття; 8 - водостічний стояк
Висота теплого горища повинна бути не менше 1,6 м. Випуск повітря на тепле горище здійснюється через оголовки, які ставляться на вентиляційних блоках. Використання дефлекторів у витяжних вентиляційних системах з природним спонуканням обґрунтовується за результатами аеродинамічного розрахунку, коли втрати тиску в системі більші наявного гравітаційного тиску. Конструктивно дефлектор типу ЦАП (центральний аерогідродинамічний інститут) зображено на рисунку 8.
Дефлектор - це насадка, яка встановлюється на гирлі повітропроводу або шахти, або безпосередньо над вихідними отворами покриття, суміщеного з перекриттям промислової будівлі. Робота дефлектора відбувається з використанням енергії потоку повітря внаслідок дії вітру. Під час набігання вітрового потоку на дефлектор у лобовій його частині утворюється зона надлишкового тиску (приблизно 2/7 периметра), а в останній частині - зона розрідження, через що збільшується ефект видалення повітря із приміщення.
У будівлях сучасних готелів проектуються припливно-витяжні загальнообмінні з механічним спонуканням системи вентиляції, схеми яких подано на рисунку 9. Як правило, в підвальних приміщеннях влаштовують припливні камери для обробки припливного повітря, а на технічному поверсі - обладнання витяжних вентиляційних систем (вентилятор, регулюючі пристрої тощо). Якщо поверховість будівлі десять і більше, то на двох верхніх поверхах на вентиляційних вітропроводах обов'язково передбачаються автоматичні зворотні апани, а на припливних та витяжних шахтах технічних поверхів - апани, які автоматично відкриваються під час зупинки вентилятора при підвищенні температури повітря в шахті до 50 °С.
Рис. 8. Дефлектор ЦАП (схема):
1 - патрубок вентиляційної системи; 2 - насадка-дифузор; 3 - оголовок (корпус); 4 - кріпильні стояки; 5 - зонт; 6 - конусний відбивач природних опадів
Вентиляція приміщень магазинів, підприємств побутової» обслуговування населення, підприємств громадського харчування, бань, пралень створюється відповідно до будівельних норм і правил для даних будівель.
Рис 9. Системи загально обмінної припливно-витяжної з механічним спонуканням вентиляції багатоповерхових житлових і громадських будівель (схеми):
а - системи з вертикальними колекторами; б - системи з горизонтальними колекторами-збірниками; 1 - отвори на видалення повітря, 2 -вертикальний колектор; 3 - відгалуження від колектора, 4 -зворотні клапани (самозакривні); 5 - автоматичний клапан; 6 - вентилятор, / -клапан; 8 - отвори для подачі повітря; 9 - припливна камера
Магазини. Основними приміщеннями є торгові зали, повітрообмін яких знаходять шляхом розрахунків і визначення максимальна кількості повітря з умов асиміляції надлишків тепла, видалення вологи, позбавлення вуглекислого газу до ГДК, які надходять у приміщення від обслуговуючого персоналу та покупців. Обов'язкова перевірка вітрообміну за санітарними нормами. Магазини, які знаходяться в будівлях іншого призначення, повинні мати самостійні системи вентиляції. В охолоджуючих камерах для зберігання овочів і фруктів проектується припливно-витяжна система вентиляції. Підприємства Побутового обслуговування населення. Основними шкідливостями Технологічних приміщень є гази й пара технологічних процесів (за даними технологів), теплота, волога, пил. Джерелами шкідливостей є технологічне обладнання, люди, сонячна радіація, електродвигуни, відкриті дзеркала ванн із різними хімічними речовинами тощо. Повітрообмін приміщень із машинами знежирення повинен бути не меншим п'ятнадцятикратного (15 гол"1). Крім цього, дані приміщення працюють з дисбалансом під час подачі у приміщення (30%) припливного повітря. Різниця повітрообміну (70%) подається в суміжні приміщення. Дане положення створюється для запобігання забруднення більш чистих приміщень.
Підприємства громадського харчування. Приміщення підприємств громадського харчування поділяють на три основні групи залежно від х призначення та технологічного спрямування: гарячі цехи для приготування страви, які працюють одночасно з мийками посуду; допоміжні приміщення, в тому числі складські; адміністративні й побутові приміщення. Основними шкідливостями, які надходять у приміщення підприємств громадського харчування, є теплота від технологічного обладнання, від електродвигунів, людей, страви, сонячної радіації; волога від технологічних процесів, людей, страви, а Також вуглекислий газ, який виділяється при диханні людей.
Повітрообміни приміщень беруться за результатами розрахунків на асиміляцію теплоти, видалення вологи та розбавлення вуглекислого газу до ГДК наступного призначення: зали приймання страви, «здавальні, буфети, гарячі цехи, приміщення для випікання кондитерських виробів, мийки столового й кухонного посуду, судків, тири. Повітрообміни всіх інших приміщень розраховуються за кратністю.
Системи вентиляції підприємств громадського харчування, розташованих у приміщеннях іншого призначення, проектуються окремими від систем вентиляції цих приміщень. Рециркуляція повітря у Приміщеннях не допускається. Температуру повітря, яке видаляється І) залів і гарячих цехів підприємств громадського харчування, визначають з урахуванням градієнта температури по висоті.
Надходження шкідливостей у вигляді теплоти та вологи від людей визначаються з урахуванням виду робіт: в гарячих цехах – помірної середньої важкості), в залах - легкої. Санвузли і душові на підприємствах громадського харчування обладнуються самостійними витяжними системами. Надходження повітря в ці приміщення відбувається через суміжні приміщення.
Театри обладнуються механічними припливно-витяжними загальнообмінними системами вентиляції, які є самостійними для глядацького та сценічного комплексів, кімнат для паління, санітарних вузлів, підсобних при буфетах, світло-проекційних. Вентиляцію кімнат для паління та санвузлів допускається об'єднувати в одну систему. Основними шкідливостями, з якими бореться вентиляція, є: теплота, волога та вуглекислий газ від глядачів та артистів і обслуговуючого персоналу, теплота від освітлення штучного та сонячної радіації. Розрахунковим береться більший повітрообмін із можливих.
Для систем вентиляції глядацького залу та інших приміщень можна використовувати рециркуляцію повітря, причому кількість припливного зовнішнього повітря береться більшою з повітрообмінів, розрахованих за санітарними нормами не менше 20 м3/год повітря на 1 людину і на розбавлення вуглекислого газу до ГДК. Повітря, яке надходить у приміщення театру, з урахуванням рециркуляції обов'язково очищується від пилу. Припливні отвори систем вентиляції обладнуються регулюючими повітророзподільниками. Системи вентиляції повинні мати пристрої віброшумопоглинання, автоматичного регулювання, дистанційного та місцевого контролю і сигналізації!
Кінотеатри. Приміщення кінотеатрів обладнуються припливно-витяжними загальнообмінними системами вентиляції. Подача повітря виконується механічними системами припливної вентиляції з підігріванням повітря в холодний період року. Видалення повітря із глядацьких залів і інших приміщень, крім комплексу приміщень кінопроекційної, здійснюється системами витяжної вентиляції з природним спонуканням. В багатозональних кінотеатрах із загальною місткістю залів до 800 місць треба передбачати обслуговування однією системою припливної вентиляції декількох глядацьких залів, при цьому необхідно для кожного глядацького залу проектувати за розрахунками пристрій зонального підігрівання повітря і додатковий шумоглушник. Підігрівання повітря в основних калориферах припливної центральної вентиляційної камери необхідно передбачати до +6 °С.
Системи вентиляції кінотеатрів допускається проектувати за схемою з двома вентиляторами. Продуктивність рециркуляційно-витяжного вентилятора треба брати рівною об'єму рециркуляційного повітря. У глядацьких залах при ширині залу близькій до довжини припливне повітря подається через отвори з стелі біля однієї із бокових стін (або торцевої стіни, залежно від того, яка із стін довша). Видалення повітря відбувається через отвори в стелі біля протилежної бокової (або торцевої) стіни. Можливо також подавати повітря через отвори в стелі біля бокових (торцевих) стін, а видалення повітря через отвори в середині стелі. За наявності у глядацькому залі балконів припливне повітря подається під стелею балкона зі сторони проекційної в об'ємі, визначеному за кратністю, який відповідає кількості місць на балконі.
Припливне повітря в фойє подається у верхню зону окремою системою вентиляції або суміщеною з припливною системою глядацького залу. Приміщення санітарних вузлів та кімнати для паління обладнуються витяжними з механічним спонуканням загальнообмінними системами вентиляції. Подача припливного повітря в об'ємі видалення з цих приміщень організовується в суміжні з ними приміщення (фойє, кулуари тощо). Припливне повітря у вестибюль може подаватися через фойє, розподільчі кулуари або безпосередньо у вестибюль.
Можна об'єднувати в загальну систему видалення повітря із санітарних вузлів і кімнат для паління. Із приміщень кінопроекційної і одночасно від кінопроекторів, перемоточної, кімнат кіномеханіка і радіовузла, майстерні кіномеханіка видалення повітря відбувається за допомогою витяжної загальнообмінної з механічним спонуканням вентиляційної системи. При цьому можлива рециркуляція частини повітря з кінопроекційної.
Клуби обладнуються припливно-витяжними системами вентипяції, які є самостійними для приміщень глядацької та клубної частин з обслуговуючими і адміністративними приміщеннями. У глядацькій частині проектується припливна вентиляція з механічним спонуканням для глядацького залу з використанням рециркуляції повітря, фойє та обслуговуючих глядацького залу приміщень. Самостійними проектуються витяжні системи механічної вентиляції із убиралень, кімнат для паління, кіноапаратної, кімнат для артистів, акумуляторних та кислотних. Природне видалення повітря: з глядацького залу, приміщення сцени, адміністративно-господарських приміщень.
У клубній частині передбачається така вентиляція: самостійна припливна з механічним спонуканням - в кімнатах роботи гуртків, бібліотеках, вестибюлях, готельних, виставкових залах, приміщеннях дитячого сектора; окрема самостійна припливна з механічним спонуканням - для спортивного залу, яка може бути суміщена з повітряним опаленням, при цьому дозволяється рециркуляція повітря; природна витяжна - для всіх інших приміщень, крім убиралень та душових кімнат, в яких проектується витяжна механічна загальнообмінна вентиляція. Видалення повітря з глядацького залу передбачається через отвори в площині стелі або в площині верхньої частини стіни біля порталу чи перед завісою. Забір повітря на рециркуляцію відбувається від витяжних вентиляційних систем глядацького залу, або окремими системами через отвори, розташовані у верхній частині площини внутрішніх капітальних стін.
Технічні рішення схеми подачі припливного повітря повинні виключати утворення застійних непровітрюючих зон. У приміщеннях фойє і кулуарах проектується тільки подача припливного повітря у верхню їх частину з 10% позитивним дисбалансом щодо об'єму повітря, яке видаляється із приміщень буфету, убиралень, гардероба і кімнат для паління з додатковим 2-х кратним притоком у вестибюль.
5. Конструктивні елементи вентиляційних систем
Повітрозабірні пристрої припливних вентиляційних систем розташовуються приставними до зовнішньої будівлі або виносяться в зелену зону на деяку відстань від приміщення. Місце встановлення повітрозабірних пристроїв диктується умовою надходження в систему незабрудненого зовнішнього повітря. Повітрозабір як при механічній, так і при природній вентиляції необхідно влаштовувати на позначці не нижче 2 м, а в зеленій зоні - не нижче 1 м від рівня фунту до низу прорізу. Повітрозабірні пристрої (шахти) необхідно розташовувати на відстані не менше 10-12 м по горизонталі та не менше 6 м по вертикалі від місць наявності джерел шкідливих викидів.
Конструктивно повітрозабірні пристрої виконують у вигляді окремої виносної шахти або у вигляді приставної шахти (рис. 10, б, в) для систем вентиляції, в яких припливні камери розташовуються в підвальних приміщеннях. Для припливних камер, які розташовуються на площадках промислових приміщень, повітрозабірні пристрої вмонтовуються в зовнішні стіни (рис. 10, а).
Рис. 10. Конструкція повітрозабірних пристроїв припливних вентиляційних систем:
а - вмонтований пристрій у зовнішній стіні; б - приставна припливна шахта; в - виносна припливна шахта; 1 - утеплювальний клапан; 2 – решітка
Подача (видалення) повітря в приміщення будівель відбувається через вхідні (вихідні) отвори відповідних вентиляційних систем. Пристрої, через які повітря надходить у приміщення із припливних вентиляційних систем, називаються повітророзподільниками. Пристрої для видалення повітря - це приймальні отвори витяжного і рециркуляційного повітря, які обладнуються витяжними елементами.
За конструктивним виконанням повітророзподільники і пристрої для видалення повітря різноманітні: решітки типу Р і РР, плафони, повітропроводи рівномірної подачі та видалення повітря, перфоровані повітропроводи і панелі, панелі з направляючими елементами тощо.
Решітки можуть бути припливні і витяжні; регулюючі і нерегулюючі; круглого, квадратного і прямокутного поперечного перерізу; металеві або пластмасові; з одно-, дво-, три- і чотиристороннім направленням повітряного припливного потоку; спеціальні для робота в вологих та агресивних середовищах. Конструкції решіток зображено на рисунках 10., 11.
Рис. 10, Припливні та витяжні пристрої вентиляційних систем:
а - решітка з рухомими жалюзями; б - отвір з рухомим регулюючим шибером; в - отвір з "хлопавкою"; г - решітка для перетікання повітря
Рис. 11. Решітки вентиляційних систем:
а - для подачі повітря; б - для видалення повітря; в - для перетікання повітря із одного приміщення в інше.
Поряд з простими пристроями (рис. 10, 11) застосовують більш складні повітророзподільники в вигляді плафонів, робота яких грунтується на використанні властивостей віялових струмин. Конструкції плафонів зображено на рисунках 12 - 14.
Рис.12. Плафони для подачі повітря:
а - дисковий з регулюванням витрати повітря; б - багатодифузорний з регулюванням витрати повітря; в -дисковий для установлення в стіні
Рис. 13. Плафони для видалення повітря:
а - дисковий без регулювання витрати повітря; б - дисковий з регулюванням витрати повітря; в - дисковий для роботи в вологих та агресивних повітряних середовищах
Рис. 14. Плафони для подачі повітря з його закручуванням:
а - круглий з нерухомими лопатями; б- квадратний з поворотними лопатями; в- плафон з обертовим ротором
Для рівномірного розподілу припливного повітря застосовуються перфоровані панелі. Вони представляють собою повітророзподільник у вигляді панелі з перфорацією (рис. 15).
Швидкості руху повітря в припливних та витяжних пристроях рекомендується брати: для витяжних решіток при механічній вентиляції в межах 1,5+3,0 м/с, при природній вентиляції- 0,5+1,0 м/с, для припливних решіток біля стелі при механічній вентиляції 1,0-4-3,0 м/с, біля підлоги - 0,2+0,5 м/с, при природній вентиляції для припливних решіток біля стелі в межах 0,5+1,0 м/с, біля підлоги -0,2+0,5 м/с.
Рис. 15. Перфораційна панель - повітророзподільник для подачі повітря
Матеріал, розміри та форма повітропроводів залежать від призначення і схеми вентиляційних систем, а також від властивостей і параметрів повітря, яке рухається по повітропроводах. Залежно від матеріалів, із яких виготовляються повітропроводи, вони діляться на металеві, металопластикові і неметалеві. Крім цього, повітропроводи можуть бути гнучкі, напівгнучкі і такі, що виконують роль шумоглушника.
Металеві повітропроводи виготовляють із листової оцинкованої або неіржавіючої сталі. В поперечному перерізі вони бувають круглі і прямокутні. Із всіх конструкцій круглих повітропроводів найбільш І розповсюджені прямошовні із сталевого листа. Виконують повітропроводи круглого перерізу також із стрічки - спірально -навивні.
Металопластикові повітропроводи виготовляють із листових панелей, які мають наступну конструкцію: між двома зовнішніми стінками з термообробленого гофрованого алюмінію товщиною 80мкм наповнено шар жорсткого спіненого пластика товщиною 20мм. Листові панелі мають розміри 4000x1200x21мм, питому масу панелі 1,4 кг/м2, максимальну температуру повітря, яке може транспортуватися по повітропроводу, 110°С, коефіцієнт теплопередачі 0,888 Втм2/ °С. Перевагами металопластикових повітропроводів є їх легкість та висока міцність.
Рис. 16. Конструкції витяжних вентиляційних шахт:
а - з окремими каналами; б - з об'єднаними каналами; 1 - залізобетонно вентиляційна блок-панель; 2 - утеплювач каркаса з цементно-фібролітових плит; 3 ~ обшивка із оцинкованої покрівельної сталі; 4 - металевий зоні типу Т; 5- цементний або асфальтовий бортик; 6-гідроізоляційний килим з руберойду; 7 - поверхнева закріпна гравійно-бітумна засипка; 8 - панель; 9 дефлектор типу ЦАП; 10 - анкерні болти для кріплення дефлектора; 11 -регулюючий дросель-клапан; 12 - оглядовий люк
Повітропроводи із склотканини виконуються на металевому каркасі і використовуються для приєднання вентилятора до жорсткого повітропроводу, а також місцевих відсмоктувачів і повітророзподільників до магістралі при умові дотримання санітарно -гігієнічних вимог і чистоти припливного повітря. Головна перевага таких повітропроводів - їх гнучкість під будь-яким кутом і в будь-якій площині. Гнучкі та напівгнучкі повітропроводи набули широкого використання в тих випадках, коли неможливо прокладати жорсткі повітропроводи із тих чи інших причин.
В житлових, громадських, адміністративно-побутових та комунальних будівлях як повітропроводи застосовують канали у вигляді вертикальних отворів у капітальних внутрішніх цегляних стінах. Розміри каналів-повітропроводів кратні розміру цегли, тобто 140x140 мм, 140x270 мм, 270x270 mm, і також залежать від товщини стіни. Відстань між стінками каналів повинна бути не меншою 140 мм.
Витяжні шахти систем вентиляції з природним спонуканням житлових будівель проектуються з об'єднаними або окремими каналами. На рисунку 16, а зображено витяжну вентиляційну шахту з окремими каналами, які виконуються з бетонних блоків з утеплювачем фібролітом.
Неметалеві повітропроводи виготовляють із синтетичних матеріалів (поліетилен, склопластик, вініпласт, склотканина тощо).
Повітропроводи із поліетиленової плівки виготовляють шляхом зварювання. Використовують тільки в системах припливної вентиляції з механічним спонуканням. В робочому стані повітропроводи набирають форму циліндра з круглим поперечним перерізом Перевагами таких повітропроводів є: простота виготовлення; малий коефіцієнт шорсткості; легкість. Невелика механічна міцність, швидки "старіння", обмеження температури повітря, яке транспортуєте :я повітропроводами, є основними недоліками поліетиленових повітропроводів.
Використана література:
-
Альтшуль А.Д., Киселев П.Г. Гидравлика и аэродинамика (Основы механики жидкости): Учебное пособие для вузов. 2-е изд. доп. дерераб. - М.: Стройиздат, 1975. -1975. - 323 с.
-
Баркалов Б.В., Карнис Е.Е. Кондиционирование воздуха в промышленных, общественных и жилых зданиях. - М.: Стройиздат, 1982-269с.
-
Богословский В.Н. Отопление и вентиляция. Учебник для вузов. ч.2. Вентиляция /Под ред. В.Н.Богословского. - М.: Стройиздат, 1976. -440 с.
-
Богословский В. Н. и др. Отопление и вентиляция: Учеб. для вузов. - 2-е изд., перераб. и доп. - М.: Стройиздат, 1980.-295 с.
-
Волков О.Д. Проектирование вентиляции промышленного здания: Учебное пособие. -X.: Вища шк.. Изд-во при ХГУ, 1989. - 240 с.
-
Внутреннее оборудование горячего и холодного водоснабжения и центрального отопления из труб РЕ-Хс (VPE-c), LPE, PVC-C nPVC-U системы KAN-therm. Справочник проектировщика. Современные системы отопления и водоснабжения. - Варшава, Польша, фирма "KANs.c."1997.-81 с.
-
Внутренние санитарно-технические устройства. В 3 ч. Ч. 1. Отопление; Под ред И. Г. Староверова и Ю. И. Шиллера. - 4-е изд., - М.: Стройиздат, 1990. - 247 с. (Справочник проектировщика).
-
Внутренние санитарно-технические устройства. В 3 ч. 4.2. Водопровод и канализация; Под ред. И.Г. Староверова и Ю.И. Шиллера. - 4-е изд., - М.: Стройиздат, 1990. - 247с. (Справочник проектировщика).
-
Внутренние системы водоснабжения и водоотведения. Проектирование: Справочник; Под ред. А.М.Тугая. - Киев: Будівельник, 1982. - 256с
-
ГОСТ 12.1.006-76. Система стандартов безопасности труда. Воздух рабочей зоны. Общие санитарно-гигиенические требования. Введ. 01.01.1977.
-
Гусев М.В., Ковалев Н.И., Попов В.П. и др. Теплотехника, отопление, вентиляция и кондиционирование воздуха: Учебник для вузов. -П.: Стройиздат, 1981. - 343 с.
-
Державні будівельні норми України: Будинки і споруди. Громадські будинки та споруди. Основні положення: ДБН В.2.2.-9-99. -Вид.офіц. - К.: Держбуд України, 1999. - 94 с.
-
ДБН В 2.5-20-2001. Інженерне обладнання будинків і споруд. Газопостачання"
-
Жуковський С. С, Лабай В. Й. Системи енергопостачання і забезпечення мікроклімату будинків та споруд. Навч. посібник. -Львів: Астрономо-геодезичне товариство, 2000. - 259 с
-
Изменение №1 к СНиП 2.04.05-91. Отопление, вентиляция и кондиционирование. Госкомитет строительства, архитектуры и жилищной политики Украины. - К.: Укрархбудінформ, 1998. - 19 с
-
Инженерное оборудование зданий и сооружений: Учебное мосоЬио, Под ред. Н. В. Пащенко. - ML: Высш. школа, 1981. - 344 с.
-
Инструкция по проектированию и монтажу сантехнических систем использованием многослойных труб (РЕ-АІ-РЕ) системы "КИСЛИ Инструкция 1. - Варшава, Польша, 1999. - 76 с.
-
Каталог водопровідних систем із ХПВХ та ПВХ. Водопровідні системи "NIBCO". - Лодзь, Польша, видавництво "NIBCO Sp.zo.o.", 1999. - 24 с.
-
Кедров B.C., Ловцов Е.Н. Санитарно-техническое оборудование зданий: Учеб. для вузов. - М.: Стройиздат, 1989. - 495с.
-
Кравченко B.C. Водопостачання і каналізація: Підручник. -Рівне: Вид-во РДТУ, 2002. - 285 с
-
Кравченко B.C., Саблій Л.А. Гаряче водопостачання будівель: Навч. посібник, - 2-е вид. - Рівне, РДТУ, 2000. - 152 с
-
Кязимов К.Г., Гусев В.Е. Основи газового хазяйства: Учебник.- 3-е изд. - М.:Высшая школа, 2000 - 462с.
-
Лукиных А.А., Лукиных Н.А. Таблицы для гидравлического расчёта канализационных сетей и дюкеров по формуле акад. Н.Н. Павловского. М., Стройиздат, 1974. - 156с.
-
НАПБ Б.07.005-86. Визначення категорій приміщень з вибухопожежної і пожежної безпеки, ОНТП 24-86. -К.: ВИДІ ПО, 1986.-25 с
-
Обогревание полов с использованием многослойных труб (РЕ-АІ-РЕ) системы "КИСАН". Руководство по проектированию, сборке и монтажу. Инструкция 2. - Варшава, Польша, 1999. - 52 с.
-
Орлов В.О., Кравченко B.C. Сільськогосподарське водопостачання: Курсове і дипломне проектування: Навч. посібник. - Рівне, РДТУ, 1999.-240 с
-
Пальгунов П.П., Исаев В.Н. Санитарно-технические устройства и газоснабжение зданий. Учебник для техникумов. - М.: Стройиздат, 1991.-416с.
-
Предельно допустимые концентрации (ПДК) загрязняющих веществ в атмосферном воздухе населенных мест. Дополнение № 2 к списку ПДК № 3086-84 от 27.08.84 года. Минздрав СССР. - М.: Сан СЕУ, 1987.-53 с.
-
Проектирование промышленной вентиляции: Справочник /Б.М. Торговников, В.Е. Табачник, Е.М. Ефанов - К.: Будівельник, 1983.-256 с.
-
Рекомендации по применению стальных панельных радиаторов "RADIK KLASIK" и "RADIK VENTIL КОМРАКТ". Госпредприятие НИИ сантехники ТОО «Витатер», М.: 1998. - 61 с.
-
Русланов Г.В., Розкин М.Я., Ямпольский Э.Л. Отопление и вентиляция жилых и гражданских зданий: Проектирование: Справочник. - К.: Будівельник, 1983. - 272 с.
-
Санитарно-техническое оборудование зданий. Примеры расчёта: Учеб. пособие (Ю.С. Сергеев и др.). - К: Выща шк., 1991. - 206с.
-
Сергейчук О.В. Архітектурно-будівельна фізика. Теплотехніка огороджуючих конструкцій будинків. Навч. посібник. - К.: Такі справи, 1999.-156 с.
Характеристики
Тип файла документ
Документы такого типа открываются такими программами, как Microsoft Office Word на компьютерах Windows, Apple Pages на компьютерах Mac, Open Office - бесплатная альтернатива на различных платформах, в том числе Linux. Наиболее простым и современным решением будут Google документы, так как открываются онлайн без скачивания прямо в браузере на любой платформе. Существуют российские качественные аналоги, например от Яндекса.
Будьте внимательны на мобильных устройствах, так как там используются упрощённый функционал даже в официальном приложении от Microsoft, поэтому для просмотра скачивайте PDF-версию. А если нужно редактировать файл, то используйте оригинальный файл.
Файлы такого типа обычно разбиты на страницы, а текст может быть форматированным (жирный, курсив, выбор шрифта, таблицы и т.п.), а также в него можно добавлять изображения. Формат идеально подходит для рефератов, докладов и РПЗ курсовых проектов, которые необходимо распечатать. Кстати перед печатью также сохраняйте файл в PDF, так как принтер может начудить со шрифтами.
















