27234-1 (612770), страница 4
Текст из файла (страница 4)
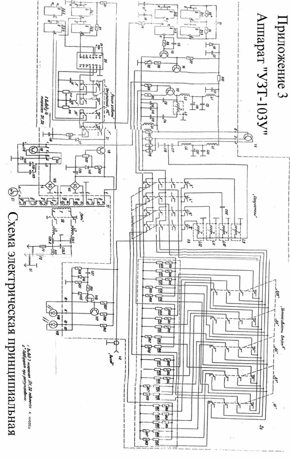
4.2.7. Усиление сигнала по мощности до уровня, достаточного для обеспечения требуемой интенсивности ультразвуковых колебаний, осуществляется в выходном усилителе. Он собран по схеме с общим эмиттером на транзисторе V6 и охвачен отрицательной обратной связью.
Согласование выходного усилителя с излучателями и фильтрация выходного сигнала осуществляется посредством П-образного LC фильтров.
Коммутация фильтров при смене излучателей осуществляется S3.
4.2.8. Индикатор выходного напряжения служит для световой индикации о наличии напряжения ультразвуковой частоты на выходе электронного блока. Индикатор состоит из диодного детектора V14 и транзисторного V14 и транзисторного двухступенчатого ключа (V16,V17).
Для уменьшения влияния индикатора на амплитуду выходного напряжения входное сопротивление индикатора должно бать на один – на два порядка выше сопротивления нагрузки электронного блока (излучателя).
Выходное сопротивление индикатора должно быть низким для согласования с малым сопротивлением светодиода – светового прибора индикации.
Высокое входное сопротивление индикатора обеспечивается за счёт использования полевого транзистора V16 в первой ступени ключа, низкое выходное сопротивление обеспечивается биполярным транзистором V17 во второй ступени.
Защита от пробоя перехода ИСТОК-ЗАТВОР полевого транзистора осуществляется параллельным несимметричным ограничителем R34, V15. В качестве светового индикатора используется светодиод V18, включённый в цепь эмиттера биполярного транзистора.
4.2.9. Аппарат питается от сети переменного тока частоты 50Гц номинальным напряжением 220В через автономный блок питания, включающий в себя трансформатор Т1 и два стабилизированных выпрямителя. Один из них (+6В) состоит из диодного моста V12 и параметрического стабилизатора напряжения (транзистор V8, стабилитрон V11, резисторы R20, R22). Другой (+50В)- из диодного моста V13 и параметрического стабилизатора напряжения (транзисторV9, стабилитрон V10, резистор R21). При изменении напряжения сети на 10% изменение напряжения на выходе стабилизированного выпрямителя не превышает 1%.
4.2.10. С выхода стабилизированного выпрямителя +50В напряжение через контакты 2,3 процедурных часов Е1 поступает к цепям питания буферного каскада, предусилителя. Индикатором включения аппарата в сеть служит светодиод V19, подключенный к выходу диодного моста V12.
Список используемой литературы:
-
«Миллиметровые волны в биологии и медицине», М. №1, 1992г, №4, 1994г.
-
«Курортология и физиотерапия» В.М. Боголюбов, М., «Медицина» 1985г.
-
«Физиотерапия» Л.М. Клячкин, М.Н. Виноградова, М., Медицина, 1995 г.
-
Большая медицинская энциклопедия, т.5, 1997г.
-
«Сущность лечебного действия дециметровых волн», В.Д. Григорьева, Сов. Мед. №2, 1973г.
-
«Микроволны и их лечебное применение», З.С. Курашова, М., 1974г.
-
«Аппарат для ультразвуковой терапии УЗТ-1.03 У», Паспорт, Московский завод электромедицинской аппаратуры «ЭМА».
17
















