166669 (599209), страница 6
Текст из файла (страница 6)
При дальнейших концентрациях гидроксида натрия в растворе наблюдается высокое пересыщение карбоната натрия и сульфата натрия, которое очень медленно снижается в результате старения раствора.
В процессе выпаривания важно не только максимально выделить примеси в твердую фазу, но и получить крупные быстро осаждающиеся кристаллы карбоната натрия и сульфата натрия. Полнота выделения солей обеспечивается высокой концентрацией гидроксида натрия и длительного выдерживания раствора едкого натра, обеспечивающей снятие пересыщения по карбонату натрия и сульфату натрия.
Если в растворе содержится воздух, он заметно ухудшает процесс осаждения твердой фазы, образуя с раствором устойчивую пену, захватывающую значительное количество кристаллизирующейся соли в виде мелких кристаллов, окруженных пузырьками воздуха. Поэтому для быстрого осаждения солей, а следовательно и для получения чистого продукта важно максимально исключить контакт выпариваемого раствора с воздухом. /2/
Плавка едкого натра
Максимальная концентрация едкого натра, достигаемая в выпарных установках, составляет примерно 70 %. Более концентрированные растворы едкого натра обладают большой вязкостью, что делает дальнейшее обезвоживание гидроксида натрия в выпарных установках неэкономичным. Для дальнейшего обезвоживания в промышленности применяют плавильные котлы, изготовленные из щелостойкого серого грунта.
Температура кипения едкого натра при атмосферном давлении составляет 13880 С, поэтому полное обезвоживание гидроксида натрия возможно лишь при этой температуре. Достижение такой температуры связано с техническими трудностями. Для нагрева плава до такой температуры используют дымовые газы, образующиеся при сжигании угля, мазута или природного газа.
Обезвоживание едкого натра протекает в одном плавильном горшке /периодический процесс/ или в батарее из 6-9 плавильных горшков, соединенных последовательно. В этом случае плавка едкого натра ведется непрерывно, так как обезвоживание продукта осуществляется по мере движения его через плавильные горшки.
Наиболее важной операцией в отделении плавки является очистка расплава. Водные растворы гидроксида натрия при высоких температурах очень агрессивны, поэтому первые по ходу едкого натрия подогреватели и котлы могут разрушаться. Для защиты стенок аппаратов от коррозии к раствору едкого натра, перед подачей его на плавку, добавляют 1,3 –1,5 кг/т NaNo3 или серу. Образующаяся в результате коррозии окись железа Fe2+ окисляется нитратом до трехвалентного железа - Fe3+ и в виде оксида Fe2O3 легко осаждается на дно плавильных горшков. На стенках образуется покрытие из Fe2O3, препятствующее дальнейшему коррозионному разрушению аппарата. А сера способствует получению едкого натра белого цвета, разрушая соединения, окрашивающие расплав в зеленый цвет.
При охлаждении плава в последнем плавильном котле образуются три слоя: верхний слой – белая каустическая сода в количестве 95 % массы всего плава /готовый продукт/, средний слой – серая каустическая сода в количестве 3 %, возвращается обычно в соседний котел и нижний слой - красного цвета в количестве 2 % - отход производства, который сливается в отдельные барабаны. /2/
Рис.2. Диафрагменный электролизер.
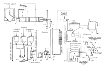
Рис.5. Технологическая схема производства едкого натра известковым способом (отделение каустификации):
1 – силос для извести; 2,11 – сборники содового раствора; 3 – лотковый питатель; 4 – напорный сборник содового раствора; 5 – сборник раствора, полученного при растворении солей выпарки; 6 – гаситель–каустификатор; 7 – сборник промывных вод; 8 – бункер недопада; 9 – сифонное корыто; 10, 13 – каустификаторы первой и второй каустификации; 12 – отстойник; 14 – сборник слабых щелоков; 15 – барабанный вакуум-фильтр; 16 – напорный бак конденсата; 17 – шнековая мешалка; 18 – сборник конденсата и фильтрата; 19 – мешалка шлама; 20, 23–26, 30, 32 – насосы; 21, 28 – приемные мешалки шлама и суспензии; 22 – шестиярусный промыватель шлама; 27 – пескоулавитель; 29 – мешалка перелива; 31 – трубчатый подогреватель; 33 – смеситель для получения нормального содового раствора.
Приложение 3
Ультратермостат и аккумулятор холода
Обслуживание и уход за ультратермостатом и аккумулятором холода. Подготовка к работе
Прежде чем приступить к работе следует очистить бак и части, защищенные противокоррозионными средствами, а затем предотвратить возможность поражения электрическим током (зануление, заземление).
В зависимости от температурных пределов, в которых предусматривается работа, бак ультратермостата следует наполнить жидкостью согласно таблице, приведенной в паспорте.
В случае совместной работы ультратермостата с аккумулятором холода или другим прибором, этот взаимодействующий прибор необходимо наполнить такой же самой охлаждающей жидкостью, какой наполнен ультратермостат.
После этого взаимодействующие приборы соединить резиновыми или металлическими шлангами, в зависимости от рабочей температуры.
В случае работы ультратермостата без взаимодействующего прибора, наконечник насоса следует соединить с наконечником при помощи замыкающего трубопровода, входящего в оснащение ультратермостата.
В металлическую оправу установить соответствующий контактный термометр и соединить его при помощи штепсельной вилки с термоузлом.
После предварительного снятия с магнитов короткозамыкающей перемычки, надеть на термометр головку. Вращая головку установить поперечный указатель термометра на требуемую температуру.
При вращении вправо повышают температуру, а влево снижают.
Отвернуть гайку гнезда контрольного термометра и установить в нем термометр, соответствующий данному температурному пределу.
При помощи электропровода подключить ультратермостат к сети переменного тока 220 В/50 Гц.
После выполнения вышеперечисленных операций можно приступить к нормальной работе.
Примечание: запуск ультратермостата без предварительного наполнения бака жидкостью угрожает немедленной порче нагревателя.
Работа в пределах от температуры окружающей среды до + 990 с
Для получения номинальной точности ( 0,050 С) в вышеуказанных пределах температур (а в особенности от температуры + 500 С) следует включить холодильник в систему циркуляции охлаждающей жидкостью. С этой целью один наконечник холодильника соединяют при помощи резинового шланга с водопроводным краном, а второй с водоотводной раковиной.
Задачей охлаждающей жидкости, проходящей через холодильник, является выравнивание тепловых импульсов, образуемых нагревателем. Количество воды, проходящей через холодильник, следует регулировать в соответствии с рабочей температурой (чем выше температура, тем меньше количество проходящей воды).
Регулировку количества воды выполняют при помощи крана или дросселя, установленного между краном и холодильником.
Работа в пределах температур от 990с до 2000с
Бак ультратермостата следует наполнить глицерином, гликолем или минеральным маслом, имеющим температуру воспламенения свыше 2500С.
Наконечники насоса следует соединить металлическим трубопроводом вместо резинового шланга.
Перед пуском ультратермостата необходимо выключить штепсельную вилку двигателя насоса и таким образом подогреть жидкость до температуры около 1000 С, а затем запустить насос, включая электродвигатель.
Включение электродвигателя в то время, когда жидкость (переносящий агент) еще густая, угрожает повреждением электродвигателя насоса.
Работа с аккумулятором холода
В случае работы при температуре ниже температуры водопроводной воды, ультратермостат необходимо присоединить к аккумулятору холода при помощи соответствующих трубопроводов.
Во внутреннем баке аккумулятора поместить охлаждающий фактор – сухой лед СО2, залить спиртом и плотно закрыть крышкой.
Охлаждающую камеру наполнить термостатической жидкостью через отверстие гнезда контрольного термометра.
Гнездо термометра установить термометр и закрепить гайку. После запуска насоса ультратермостата проверить находится ли в циркуляции достаточное количество термостатической жидкости и в случае необходимости дополнить до уровня 40 мм от верхней крышки.
Нормально оборудованный ультратермостат позволяет временно работать в пределах отрицательных температур без гарантии получения номинальной точности (0,050С).
В случае непрерывной работы в этих температурных пределах следует применять нагреватель мощностью 250 Вт, который поставляет завод-изготовитель по особому заказу.
Консервация
В случае длительного перерыва в работе ультратермостата или аккумулятора холода, следует, безусловно, удалить из приборов термостатическую жидкость, а затем тщательно осушить.
Из ультратермостата жидкость следует удалять, не наклоняя его, при помощи механических приборов во избежание повреждения электрического оборудования.
Пример выполнения лабораторной работы
-
Подготовили необходимую посуду и оборудование.
-
Приготовили растворы и проверили их концентрацию.
-
Приготовили раствор 1Н соляной кислоты (НС1) для титрования.
-
С помощью ареометра определили исходную концентрацию соляной кислоты рконц.НС1=1,172г/мл. По справочнику определи процентную концентрацию кислоты W=34,18%. По формуле (4) рассчитали объем соляной кислоты необходимый для приготовления 1000 мл 1Н раствора кислоты Vконц.НС1=91.1 мл
100 · 36,5
V конц. HCl = ——————— = 91,1 (4)
34,18 .1,172
Отмерили с помощью цилиндра объемом 100 мл расчетный объем концентрированной соляной кислоты и влили через воронку в термостойкую мерную колбу объемом 1000 мл, предварительно наполненную на 1/3 дистиллированной водой. Содержимое колбы перемешали круговыми движениями в одном направлении. Затем объем раствора довели до метки дистиллированной водой. Закрыли колбу пробкой и перемешали, переворачивая колбу вниз-вверх. /10/
2.2Приготовили 0,1Н раствор соляной кислоты для титрования
Приготовление вели из 1Н раствора соляной кислоты путем разбавления в 10 раз. Отмерили с помощью цилиндра 100 мл приготовленного в п. 2.1. 1Н раствора соляной кислоты. В термостойкую мерную колбу объемом , 1000 мл предварительно наполненную на 1/2 дистиллированной водой, влили через воронку 100 мл 1Н раствора соляной кислоты и перемешали содержимое круговыми движениями. Затем довели до метки дистиллированной водой, закрыли пробкой и перемешали, переворачивая колбу вверх-вниз. /10/
2.3 Определили точную концентрацию приготовленных растворов соляной кислоты
Определение проводили с помощью отстандартизированного раствора 0,1Н гидроксида натрия методом обратного титрования. Пипеткой отобрали 10 мл отстандартизированного раствора 0,1Н гидроксида натрия и перенесли в коническую мерную колбу для титрования объемом 100 мл, добавили 20 мл дистиллированной воды (отмерили мерным цилиндром ) 2-3 капли индикатора (фенолфталеина). Титрование проводили приготовленным в п.2.2. 0,1Н раствором соляной кислоты до обесцвечивания розовой окраски. Титрование повторили 3 раза. Нормальность соляной кислоты определили по формуле 5:
10. 0,1
NHCL = ——— = 0,09 (5),где
11,1
N HCL - нормальность соляной кислоты
V HCL - объем 0,1Н соляной кислоты, пошедшей на титрование, 11,1 мл (За окончательный результат принимается среднее арифметическое значение из серии проведенных параллельных титрований.
V1=11 мл, V2=11,2 мл, V3=11,1мл)
V NaOH - объем аликвоты гидроксида натрия, равный 10 мл
NNaOH - нормальность отстандартизированного раствора гидроксида натрия (использовали 0,1Н раствор)
Для оценки концентрации 1Н соляной кислоты предварительно осуществили разведение в мерной колбе в 10 раз. Полученным раствором заполнили бюретку объемом 25 мл.
Титрование проводили аналогично методике, указанной в п. 2.3. Нормальность соляной кислоты определяется по формуле 6:
10 . 0,1 .10
N HCL = ——————— =0,867(6) ,где
11,53
NHCL - нормальность соляной кислоты, получили равной
VNaOH - объем аликвоты гидроксида натрия, равный 10 мл,
NNaOH - нормальность отстандартизированного раствора гидроксида натрия (использовали 0,1Н раствор)
VHCL - объем разведенной 0,1Н соляной кислоты, пошедший на титрование, 11,53 мл (За окончательный результат принимается среднее арифметическое значение из серии проведенных параллельных титрований.V1=11,5 мл, V2=11,4 мл, V3=11,7мл)
R - число разведений, равное 10.
Содержимое колб перенесли в склянки (бутыли) объемом 1000 мл, оформили этикетки, закрыли пробками. /10/
2.4 Приготовление 25% раствор хлорида бария (BaCL2)
Для приготовления раствора использовали ВаС12х2Н2О W=99,5% ,ГОСТ 4108-72, дата производства 08.09.2003, срок хранения 3года.
Взвесили 62,5 г хлорида бария на технических весах с точностью до 0,01 г. В термостойкую колбу объемом 250 мл налили около 100 мл дистиллированной воды и постепенно через воронку пересыпали навеску хлорида бария. Затем с помощью стеклянной палочки, а также круговыми движениями в одном направлении, перемешали содержимое колбы. Полученному раствору дали отстояться, отфильтровали и слили в склянку (бутыль) объемом 300 мл. /5, 8,10,20/
2.5 Приготовление 3% оксалата аммония ((NH4) C2O4)
Для приготовления использовалиС2Н8N2О4 х Н2О,W=99,8%, ГОСТ 5712-78, дата изготовления 24.05.83, срок хранения 3 года
Взвесили 7,5 г оксалата аммония на технических весах с точностью до 0,01 г. В термостойкую колбу объемом 250 мл налили 100 мл дистиллированной воды и постепенно через воронку пересыпали навеску оксалата аммония. Затем с помощью стеклянной палочки, или круговыми движениями в одном направлении, перемешали содержимое колбы. Полученному раствору дали отстояться, отфильтровали и слили в склянку (бутыль) объемом 300 мл. /5,8,10,20/
















