150216 (598860), страница 79
Текст из файла (страница 79)
4.6 Переключение ответвлений
4.6.1 Трехфазные трансформаторы классов напряжения 110 и 220 кВ должны иметь устройства регулирования напряжения под нагрузкой (РПН) в нулевой точке обмотки высшего напряжения.
4.6.2 Однофазные трансформаторы классов напряжения 110 и 220 кВ должны иметь устройства РПН в обмотке 27,5 кВ.
4.6.3 Устройства РПН трехфазных и однофазных трансформаторов изготавливают по ГОСТ 24126.
Диапазон и число ступеней регулирования трехфазных трансформаторов:
110 кВ — ± 6 %, ± 9 ступеней;
220 кВ — ± 12 %, ± 12 ступеней.
Диапазон и число ступеней регулирования однофазных трансформаторов в каждой секции обмотки 27,5 кВ ± 16 %, ± 8 ступеней.
4.6.4 Обмотки класса напряжения 35 кВ трехфазных и однофазных трансформаторов, кроме трансформаторов типа ТДТНЖУ, должны иметь устройства для переключения напряжения без возбуждения (ПБВ) в пределах ±(2x2,5) %.
Номинальные напряжения ответвлений ПБВ, ступени регулирования при холостом ходе должны соответствовать значениям, указанным в приложениях В и Г.
4.6.5 Автотрансформаторы выполняются с обмотками без регулирования напряжения.
4.7 Трансформаторы тока
4.7.1 Трансформаторы и автотрансформаторы должны быть снабжены встроенными трансформаторами тока согласно ГОСТ 11677 и ГОСТ 7746. Коэффициенты трансформации трансформаторов тока указаны в приложении Д.
4.7.2 На линейных вводах обмоток ВН, СН и нейтрали трехфазных трансформаторов устанавливают по два трансформатора тока, один из которых класса точности не более 0,5.
При любом исполнении трансформатора на вводах напряжением 27,5 кВ должны быть установлены по два трансформатора тока, один из которых класса точности не более 0,5.
4.7.3 На крышку трансформатора должны быть выведены все ответвления трансформаторов тока. В коробку с зажимами должны быть выведены по два ответвления от всех трансформаторов тока.
4.8 Арматура для заливки, отбора пробы, слива и фильтрации масла
4.8.1 Каждый трансформатор и автотрансформатор должен быть снабжен арматурой для заливки, отбора пробы, слива, фильтрации, измерения температуры масла по ГОСТ 11677, трансформаторы класса напряжения 110 кВ — по ГОСТ 12965; класса напряжения 220 кВ — по ГОСТ 17544; автотрансформаторы — по ГОСТ 11920.
4.9 Расположение основных элементов арматуры трансформаторов
4.9.1 Расположение основных элементов арматуры для трансформаторов классов напряжения:
110 кВ - по ГОСТ 12965;
220 кВ - по ГОСТ 17544;
для автотрансформаторов — по ГОСТ 11920.
4.9.2 Шкаф автоматического управления системой охлаждения должен быть, как правило, установлен на баке трансформатора. Допускается установка шкафа автоматического управления системой охлаждения на отдельном фундаменте.
4.10 Комплектность
4.10.1 Комплектность трансформаторов и прилагаемая техническая документация — по ГОСТ 11677, ГОСТ 11920, ГОСТ 12965 и ГОСТ 17544.
4.11 Требования надежности
Для силовых трансформаторов устанавливают следующие показатели надежности:
установленная безотказная наработка — не менее 25000 ч;
вероятность безотказной работы за наработку 8800 ч — не менее 0,995;
срок службы до первого капитального ремонта — не менее 12 лет;
полный срок службы — не менее 25 лет.
5 ТРЕБОВАНИЯ БЕЗОПАСНОСТИ
5.1 Требования безопасности, в том числе пожарной безопасности, должны соответствовать ГОСТ 12.2.007.0, ГОСТ 12.2.007.2 и ГОСТ 12.1.004. Шкафы автоматического управления системой охлаждения трансформаторов должны иметь степень защиты по ГОСТ 14255.
5.2 Оболочка приводного механизма переключающего устройства трансформаторов должна иметь степень защиты по ГОСТ 14254.
На части переключающего устройства, погруженные в трансформаторное масло, степень защиты не устанавливается.
5.3 На корпусе коробки выводов трансформаторов тока должны быть нанесены предупредительные знаки и надписи: «Внимание! Опасно! На разомкнутой обмотке напряжение».
5.4 Трансформаторы должны быть снабжены коробкой зажимов, проводкой от устройств защиты, сигнализации и встроенных трансформаторов тока до коробки зажимов и специальными зажимами, позволяющими замыкать накоротко вторичные цепи трансформаторов тока.
5.5 Краны, вентили, задвижки, пробки должны располагаться в удобном для управления месте. Краны поворотного типа должны иметь метки, указывающие положение заслонки крана.
5.6 Конструкция трансформаторов должна предусматривать меры, уменьшающие опасность возникновения пожара при аварии трансформатора путем направления выхлопа масла из предохранительной трубы или предохранительного клапана в сторону от токоведущих частей, шкафов, управления и конструкций.
5.7 Указатели уровня масла, газовые реле, кран для пробы масла и другие приборы должны быть расположены таким образом, чтобы были обеспечены удобные и безопасные условия для доступа к ним и наблюдения за ними без снятия напряжения.
5.8 Конструкция стационарных лестниц для трансформаторов должна предусматривать возможность установки элементов блокировки, исключающих возможность подъема эксплуатационного персонала на трансформаторы, находящиеся под напряжением.
5.9 Допустимые уровни звука при работе трансформатора и автотрансформатора — по ГОСТ 12.2.024.
6 ПРАВИЛА ПРИЕМКИ
6.1 Трансформаторы типов ТДТНЖ, ТДТНЖУ, ОРДНЖ, ОРДТНЖ, автотрансформаторы типа АОМЖ подвергают приемо-сдаточным, приемочным и периодическим испытаниям по ГОСТ 11677.
6.2 Приемочные испытания всех трансформаторов и автотрансформаторов должны включать испытания на стойкость при коротком замыкании.
6.3 Программа приемочных испытаний трансформаторов типа ТДТНЖУ должна быть согласована с потребителем и организацией, проводящей испытания, и включать испытания на стойкость при коротком испытании.
7 МЕТОДЫ ИСПЫТАНИЙ
7.1 Методы испытаний трансформаторов и автотрансформаторов — по ГОСТ 11677 и ГОСТ 20243.
7.2 Испытания на стойкость к коротким замыканиям и толчкам нагрузки трансформаторов типа ТДТНЖУ следует проводить по методике, согласованной с изготовителем, потребителем и организацией, проводящей испытания.
8 МАРКИРОВКА, УПАКОВКА, ТРАНСПОРТИРОВАНИЕ И ХРАНЕНИЕ
8.1 Маркировка, упаковка, транспортирование и хранение трансформаторов — по ГОСТ 11677, ГОСТ 23216.
9 ГАРАНТИИ ИЗГОТОВИТЕЛЯ
9.1 Изготовитель должен гарантировать соответствие трансформаторов требованиям настоящего стандарта при соблюдении потребителем условий применения, эксплуатации и хранения, установленных стандартом.
9.2 Гарантийный срок на трансформаторы и автотрансформаторы — 3 года.
Гарантийный срок исчисляют со дня ввода трансформаторов и автотрансформаторов в эксплуатацию, но не позднее 6 мес для действующих предприятий или 9 мес для строящихся предприятий.
ПРИЛОЖЕНИЕ А
(справочное)
Специфика использования трансформаторов и автотрансформаторов на электрических железных дорогах переменного тока
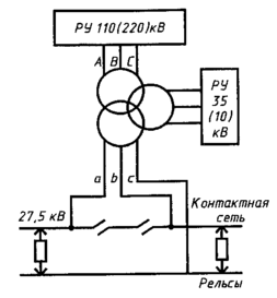
Трехфазные трехобмоточные трансформаторы в системе 25 кВ переменного тока служат для одновременного питания тяговой нагрузки, номинальное напряжение которой нестандартно — 27,5 кВ, и других потребителей (железнодорожных нетяговых, промышленных, сельскохозяйственных и т.п.) от обмотки 35 кВ (10 кВ). Однофазные тяговые нагрузки получают питание от двух фаз обмотки трансформатора, соединенной в треугольник (рисунок А.1). Третья фаза обмотки (обычно фаза С) соединяется с рельсами.
Однофазные трансформаторы являются универсальными и могут быть использованы как в системе 25 кВ, так и в системе 2x25 кВ. В системе 25 кВ вторичные обмотки однофазных трансформаторов с номинальным напряжением 27,5 кВ соединяются параллельно (рисунок А.2), начала обмоток присоединяют к контактной сети, концы — к рельсам. В системе 2x25 кВ обмотки с напряжением 27,5 кВ соединяют последовательно (рисунок А.3), начало одной обмотки присоединяют к контактной сети, начало второй обмотки — к питающему проводу, а общую точку обмоток — к рельсам. Таким образом, между контактной сетью и рельсами номинальное напряжение 27,5 кВ, а между контактной сетью и питающим проводом — 55 кВ.
Обмотки 35 кВ (10 кВ) трехобмоточных однофазных трансформаторов в распределительном устройстве 35 кВ (10 кВ) соединяют в треугольник для питания нетяговых потребителей.
Автотрансформаторы, которые включают между питающим проводом и контактной сетью (рисунок А.4), служат для снижения напряжения 55 кВ до напряжения 27,5 кВ между контактной сетью и рельсами.
Характерной особенностью работы трехфазных трансформаторов, питающих тяговую нагрузку, является неравномерность нагрузок фаз, вызывающая несимметрию напряжений на третьей обмотке. Тяговая нагрузка является резко неравномерной нагрузкой, в результате чего трансформаторы во время эксплуатации испытывают неоднократные толчки тока. Кроме того, в тяговой сети, особенно на больших станциях, на которых расположены электровозные депо, наблюдается большое количество коротких замыканий, осложняющих эксплуатацию трансформаторов и автотрансформаторов.
Схемы включения трансформаторов и автотрансформаторов
ПРИЛОЖЕНИЕ Б
(справочное)
Напряжения короткого замыкания на крайних ответвлениях трансформаторов с регулированием напряжения под нагрузкой, отнесенные к номинальной мощности трансформатора и напряжениям крайних ответвлений
Таблица Б.1 — Трехобмоточные трехфазные трансформаторы типа ТДТНЖ класса напряжения 110 кВ
| Номинальная мощность, кВА | Ступень регулирования, % | Напряжение короткого замыкания, %, пары обмоток | |
| 110 - 27,5 | 110 - 38,5 (10,5) | ||
| 16000 | - 16 | 10,11 | 17,14 |
| + 16 | 11,28 | 18,57 | |
| 25000 | - 16 | 9,95 | 17,49 |
| + 16 | 10,78 | 18,30 | |
| 40000 | - 16 | 9,95 | 18,22 |
| + 16 | 11,05 | 18,85 | |
Таблица Б.2 — Трехобмоточные трехфазные трансформаторы типа ТДТНЖУ класса напряжения 110 кВ
| Номинальная мощность, кВ·А | Ступень регулирования, % | Напряжение короткого замыкания, %, пары обмоток | |
| 110 - 27,5 | 110 - 38,5 (10,5) | ||
| 16000 | - 16 | 17,14 | 10,11 |
| + 16 | 18,57 | 11,28 | |
| 25000 | - 16 | 18,49 | 9,95 |
| + 16 | 18,30 | 10,78 | |
| 40000 | - 16 | 18,22 | 9,95 |
| + 16 | 18,85 | 11,05 | |
Таблица Б.3 — Трехобмоточные трехфазные трансформаторы типа ТДТНЖ класса напряжения 220 к В
| Номинальная мощность, кВА | Ступень регулирования, % | Напряжение короткого замыкания, %, пары обмоток | |
| 220 - 27,5 | 220 - 38,5 (10,5) | ||
| 16000* | - 12 | — | — |
| + 12 | |||
| 25000 | - 12 | 13,5 | 20,5 |
| + 12 | 12,5 | 19,5 | |
| 40000 | - 12 | 10,1 | 19,3 |
| + 12 | 16,9 | 27,3 | |
| * Значения параметров трансформаторов устанавливают по результатам приемочных испытаний. | |||
ПРИЛОЖЕНИЕ В
(справочное)
Напряжения ответвлений ПБВ обмотки 38,5 кВ трехфазных и однофазных трансформаторов при холостом ходе















