123010 (598561), страница 3
Текст из файла (страница 3)
Цель работы: Определить константы в уравнении фильтрования и производительность рамного фильтр-пресса.
Основные определения и теория процесса
Фильтрованием называют процесс разделения суспензий при помощи пористой перегородки, пропускающей жидкость (фильтрат) и задерживающей твердую фазу. В начальный момент фильтрования твердые частицы проникают в поры фильтровальной перегородки, затем накапливаются на ней и образуют слой осадка, который играет роль основной фильтрующей среды. Движущей силой процесса является разность давлений над слоем осадка и под фильтровальной перегородкой. По способу создания движущей силы фильтры делятся на вакуум-фильтры и фильтры, работающие под избыточным давлением, а по режиму работы – на фильтры периодического и непрерывного действия. Устройство фильтров и принцип их работы описаны в [ 2].
Интенсивность данного процесса и производительность фильтрующей аппаратуры определяются скоростью фильтрования, т.е. количеством фильтрата, прошедшего через 1м поверхности фильтрующей перегородки за единицу времени. Для несжимаемых осадков ее можно определить по уравнению:
( 1 )
где W - скорость фильтрования, м3 /(м 2с);
dV - объем фильтрата, м3;
F - поверхность фильтрования, м2;
∆Р - перепад давлений, Па;
μ - вязкость фильтрата, Па·с;
Roc , Rфп - сопротивление слоя осадка и фильтровальной перегород- ки, соответственно, м-1;
dτ - время фильтрования, с.
В процессе фильтрования изменяется сопротивление слоя осадка, если предположить, что структура осадка однородна, то сопротивление слоя осадка можно выразить следующей зависимостью [ 2 ].
( 2 )
где ro- удельное сопротивление осадка, м-2;
xo- относительная объемная доля твердой фазы в суспензии,
м3 осадка / м3 жидкости.
Удельное сопротивление осадка зависит от структуры осадка, формы и размера частиц и определяется экспериментально. Для несжимаемых осадков оно постоянно. Сопротивление фильтровальной перегородки Rфп принимается постоянным.
Подставив значение Roc в уравнение (1) , получим уравнение фильтрования в дифференциальной форме
( 3 )
Если фильтрование происходит при постоянной разности давлений (∆P=const), то интегрирование уравнения ( 3 ) в пределах от 0 до V и от 0 до τ дает:
( 4 )
Разделив правую и левую части уравнения ( 4 ) на F2 будем иметь
( 5 )
и введя обозначения
;
;
( 6 )
получим уравнение, которое выражает зависимость объема фильтрата, проходящего через единицу поверхности фильтровальной перегородки от продолжительности фильтрования
( 7 )
Чтобы определить константы С и К графическим способом уравнение ( 7 ) следует представить в виде: (после дифференцирования уравнения 7):
( 8 )
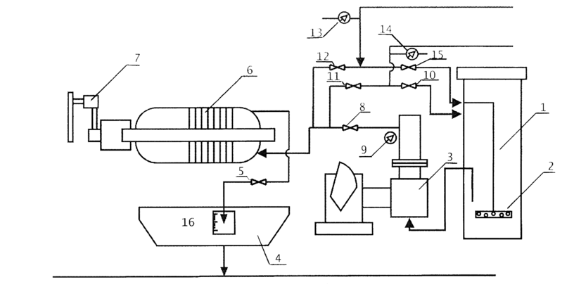
Рисунок 1. – Схема установки
1 – бак для суспензии
6 – рамный фильтр-пресс
9, 13, 14 – манометры
2 – пневматическая мешалка
7 – зажимное устройство
16 – мерный сосуд
3 – насос
5, 8, 10, 11,12, 15 – вентили запорные
4 – ванна
В координатах
это уравнение выражается прямой линией, наклоненной к горизонтальной оси под углом α , тангенс которого равен 2/К, а отрезок, отсекаемый на оси ординат С/К (рис. 1) Найденные значения К и С позволяют определить константы фильтрации ro и Rфп на основе соотношений ( 6 ).
Описание установки
Основным элементом установки является плиточно-рамный фильтр пресс, который состоит из чередующихся рам и плит рис. 1 Размеры рам в свете 315х315. Плиты и рамы опираются ручками на брусья. Между плитами и рамами помещаются тканиевые фильтровальные перегородки. Общая поверхность фильтрования зависит от числа фильтровальных перегородок и может быть изменена от опыта к опыту. Плиты и рамы прижимаются к неподвижной плите при помощи прижимного устройства.
Суспензия готовится в баке емкостью 0,75 м3 с пневматическим перемешиванием. Сжатый воздух для перемешивания подается из воздухопровода.
Суспензия в фильтр – пресс подается диафрагменным насосом. Она поступает в нижний канал фильтр – пресса и из него через отверстия в нижних стенках рам в камеры, образованные плитами и рамами. Фильтрат проходит через ткань, поднимается по желобам плит в верхний сборный канал и удаляется наружу. Осадок остается на перегородках внутри камер. Его промывают водой, сушат воздухом и выгружают.
Порядок выполнения работы и обработка результатов измерения
-
Приготовить суспензию из полистирола и воды.
-
Подать сжатый воздух в бак (1) для перемешивания суспензии.
-
Подготовить фильтр – пресс к работе:
-
покрыть плиты с двух сторон фильтровальной тканью так, чтобы отверстия в рамах и плитах совпадали с отверстиями в ткани;
-
плиты и рамы сдвинуть к опорной плите и зажать зажимным устройством.
-
-
Открыть вентиль (8) на трубопроводе подачи суспензии в фильтр-пресс и закрыть вентиль на трубопроводе подачи суспензии к барабанному вакуум-фильтру.
-
Включить электродвигатель диафрагмового насоса на подачи суспензии и момент получения фильтрата считать началом опыта.
-
С помощью мерника (16) отмечается несколько значений объема фильтрата V1, V2, V3, и по секундомеру – время τ 1, τ 2, τ 3….., за которое указанные объемы фильтрата собираются в мерный сосуд (16).
-
далее рассчитываются величины VF = V/F, Δτ, ΔVF и Δτ /ΔVF в которых строится график для определения констант фильтрации.
Опытные и рассчитанные данные сводятся в таблицу.
Таблица - Опытные и рассчитанные данные
| № п/п | Объем фильтрата V, м3 | Время фильтрации τ, с | VF=V/F м3/м2 | Δτ, с | ΔVF м3/м2 | Δτ/ ΔVF |
Для определения удельного сопротивления осадка по (6) необходимо знать движущую силу процесса ΔР, которая определяется как показание манометра (9) на линии подачи суспензии. (манометр показывает избыточное давление по отношению к атмосферному, Ризб= Рабс - Ратм
а это будет разность давлений над слоем осадка и за фильтровальной перегородкой). Значение ΔР представляется в соотношение (6) в паскалях.
Установлено, что влажность осадка составляет приблизительно 16%. Поэтому взвесив осадок и учтя его влажность можно найти массу полистирола, а разделив ее на плотность определить объем частиц
Vч=Goc(100-ω)/100ρполист.
Зная объем частиц и объем полученного фильтрата Vч можно рассчитать концентрацию частиц полистирола в суспензии
Хо= Vч / V
которая необходима для расчета Rфп по уравнению (6).
Производительность фильтра за время τ можно определить по формуле:
Vф = FּVF / τ
Определение ЗАТРАТ МОЩНОСТИ НА ПЕРЕМЕШИВАНИЕ В АППАРАТЕ С МЕШАЛКОЙ
Цель работы: Экспериментально определить затраты мощности на перемешивание в аппарате с мешалкой. Установить зависимость критерия мощности от числа Рейнольдса.
Основные определения и теория процесса
Перемешивание – это процесс многократного перемещения частиц текучей среды относительно друг друга во всем объеме аппарата, протекающий за счет импульса, передаваемого среде механической мешалкой, струей жидкости или газа. Процессы перемешивания широко применяются в химической и пищевой промышленности для приготовления суспензий, эмульсий и растворов, а также для ускорения тепловых, массообменных и химических процессов. На практике наиболее распространенным способом перемешивания является механический, который осуществляется с помощью вращающихся механических мешалок. Устройство мешалок описано в [2].
Основными характеристиками процессов перемешивания являются интенсивность и эффективность перемешивания. Интенсивность перемешивания определяется количеством энергии, подводимой к единице объема или к единице массы перемешиваемой среды в единицу времени.
Под эффективностью перемешивания понимают технологический эффект, характеризующий качество проведения процесса.
Мощность, затрачиваемая на перемешивание, зависит от целого ряда факторов: конструкции мешалки, аппарата и его внутренних устройств, физических свойств среды и числа оборотов вала мешалки.
Для описания процессов перемешивания широко используются критериальные зависимости. Так, обобщенное уравнение гидродинамики для процессов перемешивания имеет вид [2]:
KN = f (Reм, Frм, Г1, Г2 …)
или
(1)
где
– критерий мощности;
– модифицированное число Рейнольдса ;
Frм = n · dм /g – модифицированное число Фруда;
Г1, Г2 – симплексы геометрического подобия;
N – мощность на валу мешалки, Вт;
n – число оборотов мешалки в секунду, с-1;
dм – диаметр мешалки (диаметр окружности, описываемый мешалкой), м.
Если при перемешивании на поверхности жидкости не образуется воронка, то влияние силы тяжести на протекание процесса будет невелико и при условии геометрического подобия уравнение (1) принимает вид:
KN = С ·Re
(2)
Значения коэффициентов А, С и показателей m, n, p, q определяется экспериментально, а значения критерия мощности, как правило приводятся в виде графических зависимостей [1].
Описание установки
Работа выполняется на установке, общий вид которой представлен на рис. 1. Основным элементом установки является аппарат для перемешивания жидких сред, включающий перемешивающее устройство 7 и корпус 5. Привод состоит из электродвигателя постоянного тока 2, редуктора 3, пускового устройства 1. Частоту вращения измеряют тахометром 4 и пересчитывают с учетом передаточного числа редуктора. Подъемный столик 6 служит для изменения положения мешалки по высоте аппарата. Верхняя крышка аппарата отсутствует. Такое исполнение корпуса обеспечивает возможность наблюдения за процессом перемешивания в аппарате и обеспечивает легкую смену мешалок.
Величину крутящего момента определяют с помощью специального устройства 8, основанного на использовании трубок Пито.
Порядок выполнения работы
-
Установить мешалку 7 на вертикальный вал, предварительно замерив размер лопастей.
-
Заполнить сосуд 5 водой до метки на цилиндрической царге.
-
Установить рычаг регулирования скорости вращения мешалки на минимальное число оборотов.
-
Включить электродвигатель 2 привода мешалки.
-
Снять показания тахометра 4.
-
Определить показания устройства 8.
Далее проводят измерения при других числах оборотов мешалки. После проведения одной серии замеров двигатель выключают, меняют мешалку, и все операции повторяют в той же последовательности. Результаты измерений заносят в таблицу.
Обработка результатов измерения и содержание отчета
Для установившегося режима потребляемую мощность на перемешивание определяют по формуле:
















