150740 (594583)
Текст из файла
Кафедра Промышленной теплоэнергетики
РАСЧЕТНО-ГРАФИЧЕСКАЯ РАБОТА №2
по дисциплине «Энергосбережение в теплоэнергетике и
теплотехнологии»
на тему: Расчет комбинированной газо-паротурбинной установки (ГПТУ), содержащий топку с кипящим слоем под давлением
Проверил: ______________
Выполнил: ____________
Алматы 2008
СОДЕРЖАНИЕ
1. ЗАДАНИЕ К РГР
2. ОПИСАНИЕ УСТРОЙСТВА РАБОТЫ КОМБИНИРОВАННОЙ ГАЗОПАРОТУРБИННОЙ УСТАНОВКИ, РАБОТАЮЩЕЙ НА ТВЕРДОМ ТОПЛИВЕ, СОДЕРЖАЩЕЙ ТОПКУ С КИПЯЩИМ СЛОЕМ ПОД ДАВЛЕНИЕМ
3. ИСХОДНЫЕ ДАННЫЕ
4. РЕШЕНИЕ
5. ВЫВОДЫ ПО РАБОТЕ
6. СПИСОК ЛИТЕРАТУРЫ
Описание устройства работы комбинированной газопаротурбинной установки, работающей на твердом топливе, содержащей топку с кипящим слоем под давлением.
(Сибикин Ю.Д., Сибикин М.Ю. «Технология энергосбережения» М. 2006г. стр. 170-172, Котлер В.Р. «Специальные топки энергетических котлов» М. 1990г. стр. 95-98)
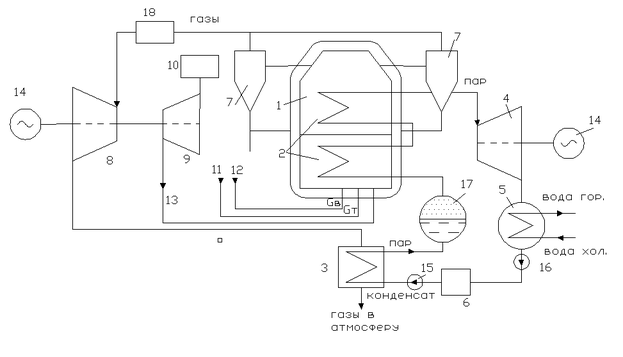
Принципиальная схема установки показана на рис.
-
Камера с кипящим слоем под давлением
-
пароперегреватель
-
парообразователь с экономайзером
-
паровая турбина
-
конденсатор
-
бак для конденсата
-
циклоны
-
газовая турбина ГТУ
-
осевой компрессор ГТУ
-
воздухоочиститель
-
уголь
-
доломит
-
воздух
-
электрогенератор
-
, 16. насосы
17.сепаратор
18.дополнительная камера сгорания
Представленная на рисунке схема позволяет осуществить бинарный цикл, когда генерируемый в котле пар используется в паровой турбине, а продукты сгорания, имеющие высокое давление, используются в газовой турбине, что позволяет существенно повысить термический КПД установки, позволяет уменьшить габариты топочных устройств и вредные выбросы в атмосферу, появляется возможность сжигания низкосортных углей.
Колы с кипящим слоем под давлением по габаритам, по сравнению с котлами обычного типа, получаются на 60% меньше, поэтому при перевооружении устаревших ТЭС можно увеличить мощность энергоблока без использования дополнительной территории, повысить экономичность энергоблока, обеспечить соблюдение экологических требований. Установка может быть выполнена в модульном исполнении полностью в заводских условиях. Модули к месту установки можно транспортировать железнодорожным и воздушным транспортом, что позволяет свести до минимума объем монтажных работ на месте сооружения ТЭС, сократить срок строительства на 25%, сократить капитальные затраты на 10%.
Установка работает следующим образом:
Воздух компрессором 9 ГТУ под давлением 1,2-1,6 МПа подается сначала в корпус 1 топки котла, а затем в камеру с кипящим слоем. Уголь и доломит смешиваются и пневматической системой подается в кипящий слой в который погружены трубы пароперегревателя 2 котла. Горячие газы, образовавшиеся в камере с кипящим слоем, отчищаются в циклонах 7 и подаются в газовую турбину 8 установленную на одном валу с компрессором 9. Часть механической энергии. вырабатываемой газовой турбиной 8. расходуется на сжатие воздуха в компрессоре 9, а часть идет на привод электрогенератора 14 для получения электроэнергии. Обработавшие газы после газовой турбины 8 поступают в регенератор 3 и затем, через выхлопное устройство в атмосферу. В регенераторе 3 установлен экономайзер, куда из бака конденсатной воды 6 насосом 15 подается конденсат под давлением. Здесь конденсат, за счет утилизации тепла выхлопных газов, нагревается и поступает в пароперегреватель 2 установленный в кипящем слое камеры 1. Перегретый пар, расширяясь в паровой турбине 4, производит механическую работу для привода электрогенератора 14. Отработавший пар, в турбине 4 поступает в конденсатор 5, где он конденсируется обдавая тепло воде используемой для бытовых и технических нужд. Полученный конденсат насосом 16 подается в бак конденсата. Зола из кипящего слоя и из циклонов пневмотранспортом подается в бункер. Доломит подмешивается в молярном отношении Ca/S=1,9-2. (При температуре около 850°С оксиды реагирующей с кальцием доломита превращаясь в сульфат кальция (гипс), который удаляется вместе с золой). Средняя скорость воздуха для ожижения слоя составляет 0,9-1 м/с, а избыток воздуха α=1,1-1,3. Эффективность горения 97-99%. Температура в кипящем слое должна быть не выше 900°С, поэтому температура газов, поступающих в газовую турбину 8, не более 850°С. Для повышения температуры газов можно часть угля подвергать пиролизу, а полученный газ сжигать для повышения температуры в дополнительной камере сгорания 18. В результате этого можно повысить мощность турбины. Кипящий слой под давлением разжигается с помощью мазутных форсунок, затем переводится на уголь. Кипящий слой высотой 3,5-4 м. ведет себя стабильно. При полной нагрузке все трубы котла погружены в кипящий слой. Если высота слоя уменьшается, например, после удаления золы, некоторые трубы оказываются над слоем и нагрузка котла уменьшается, т.к. уменьшается количество тепла передаваемого трубам, а также уменьшается температура газа. Это приводит к снижению мощности паровой и газовой турбин. Таким образом, регулирование можно осуществлять изменением массы кипящего слоя.
В таблице 1 приведены расчетные параметры блоков мощностью 200 и 800 МВт, которые осваиваются в Испании (ТЭС Эскатфон).
| Параметры | Котел PFBC-200 | Котел PFBC-800 |
| тип газовой турбины | GT-35 P | GT-120 P |
| Давление пара, Мпа | 17 | 17 |
| Тепловая мощность, МВт | 224 | 920 |
| Мощность ГТУ, МВт | 17 | 76 |
| Мощность паровой турбины, МВт | 72 | 290 |
| Суммарная мощность брутто, МВт | 89 | 366 |
| Суммарная мощность нетто, МВт | 86 | 355 |
| КПД установки, нетто, % | 38,4 | 38,6 |
В Испании в качестве топлива используются лигниты, содержащие 4-8% серы, 25-45% золы и 20% влаги. Установленный на ТЭС Эскатрон котел вырабатывает 288т/ч пара с параметрами 9,5 МПа, 510°С. Расход топлива Gт=65 т/ч, известняка Gизв.=25т/ч. Установка позволяет снизить выбросы SO2 на 90%, высота слоя 3,5м., давление в топке 1,2 МПа.
Расчет комбинированной газапаротурбинной установки, работающей на твердом топливе, содержащей топку с кипящим слоем под давлением.
ИСХОДНЫЕ ДАННЫЕ
-
Суммарная степень повышения давления воздуха в компрессоре ГТУ, Пке =12,8
-
Расход воздуха через воздушный тракт компрессора ГТУ и топку котла Gв =115 кг/с.
-
Расход газов, идущих из камеры с кипящим слоем под давлением принимаем равным Gг≈Gв=115 кг/с
-
Коэффициент избытка воздуха, поступающего в камеру с кипящим слоем, принимаем равным α=1.2
-
Температура кипящего слоя Ткс=1173°К (900°С)
-
температура газов, выходящих из камеры с кипящим слоем, Т4’= 1123°К (850°С)
-
Температура газа, поступающего в газовую турбину ГТУ, принимаем равной Т*4=1270°К (997°С). Газ с температурой Т4’= 1123°К подогреваем в специальной камере до Т*4=1270°К, при сжигании газа, полученного в результате пиролиза части твердого топлива.
-
Температура воздуха на входе в компрессор Т*1=288°К (15°С).
-
Давление воздуха окружающей среды Рн=0.1013 МПа. С учетом потерь в воздухоочистителе входного устройства ГТУ, давление на входе в компрессор Р1*= РН*0,9=0.1013*0.9=0.09117 МПа
-
КПД компрессора и турбины ГТУ принимаем равным ηк=0.85 ηт=0.91
11.Уголь, сжигаемый в топке – Экибастузский
12.Давление воды и пара в паровом тракте, Рк =9 МПа
13.Температура перегрева пара, t0=550 0С
14.Температура отработавшего в турбине пара t2=80 0C
РЕШЕНИЕ
-
Термодинамический расчет ГТУ.
1.1 Удельная работа, затрачиваемая на адиабатическое сжатие 1 кг воздуха в компрессоре
кДж/кг
-
Температура воздуха за компрессором.
(378,1°С).
-
авление воздуха за компрессором, или на входе камеры с кипящим слоем.
МПа
Воздух после компрессора под давлением Р3=1,17 МПа, температурой Т3=651,1°К, с расходом Gв =115 кг/с поступает в камеру с кипящим слоем. Туда же подается топливо Gт и доломит Gизв.
-
Давление газа перед турбиной газогенератора с учетом потерь в камере с кипящим слоем и в дополнительной камере сгорания КС будет равно
МПа
-
Температура газов после турбины газогенератора
°К.
Ср.г. при Т4*=1270°К, и α=1,1 из монограммы Ср.г.=1,26
-
Степень расширения газов в турбине газогенератора.
-
Давление газов за турбиной газогенератора
МПа
-
Давление газов за свободной силовой турбиной принимаем равным
Рст=0,11 МПа
-
Степень расширения газов в силовой турбине
-
Удельная работа силовой турбины
кДж/кг
При Т5*=980 °К и α=1,1; Срг=1,21;
-
Температура газов за свободной силовой турбиной
°К (509°С)
-
Мощность свободной силовой турбины
кВт = 27,577 МВт
За счет газотурбинного цикла получена электрическая мощность
Nэ=Nст=27,577 МВт
Выходные газы после силовой газотурбины с параметрами Gг=115 кг/с, Рст=0,11 МПа, Тст=782°К (509°С) уходят в котел утилизатор.
-
Расчет паротурбинной части установки.
В котле утилизаторе устанавливаем только экономайзер. На рис. 2 приведен график распределения температур газов и воды по высоте котла утилизатора. На рис.3 показана схема котла утилизатора конденсат из бака 6 насосом высокого давления 15 подается в экономайзер 2 котла утилизатора под давлением Рк=
9 МПа. Температура воды на входе в экономайзер принята равной t3=80°C. В экономайзере вода нагревается до температуры Ts ≤ 250 °C. Из экономайзера вода поступает в испаритель, а затем в пароперегреватель установленный в кипящем слое камеры сгорания твердого топлива.
В испарители вода нагревается до температуры 300°С при которой она преобразовывается в сухой насыщенный пар с теплосодержанием h1=2961,5 кДж/кг. Теплота парообразования составляет величину:
2.1 Zn=h1-hs= 2961,5 –1085,7= 1876 кДж/кг
Сухой насыщенный пар поступает в пароперегреватель, где пар перегревается до температуры t0=550°C и его теплосодержание становится равным h0=3512 кДж/кг.
Характеристики
Тип файла документ
Документы такого типа открываются такими программами, как Microsoft Office Word на компьютерах Windows, Apple Pages на компьютерах Mac, Open Office - бесплатная альтернатива на различных платформах, в том числе Linux. Наиболее простым и современным решением будут Google документы, так как открываются онлайн без скачивания прямо в браузере на любой платформе. Существуют российские качественные аналоги, например от Яндекса.
Будьте внимательны на мобильных устройствах, так как там используются упрощённый функционал даже в официальном приложении от Microsoft, поэтому для просмотра скачивайте PDF-версию. А если нужно редактировать файл, то используйте оригинальный файл.
Файлы такого типа обычно разбиты на страницы, а текст может быть форматированным (жирный, курсив, выбор шрифта, таблицы и т.п.), а также в него можно добавлять изображения. Формат идеально подходит для рефератов, докладов и РПЗ курсовых проектов, которые необходимо распечатать. Кстати перед печатью также сохраняйте файл в PDF, так как принтер может начудить со шрифтами.















