150569 (594559), страница 4
Текст из файла (страница 4)
Коэффициент чувствительности в соответствии с ПУЭ должен быть в пределах 0 ≥ Кч ≥ 2.
Полученный коэффициент чувствительности удовлетворяет условию, принимаем его равным 2,0.
10. Определяем коэффициент надежности
(3.17)
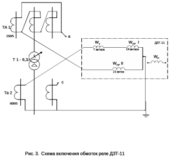
Составим схему включения обмоток реле ДЗТ-11 в токовую цепь дифференциальной защиты.
Состав схемы:
Дифференциальная защита трансформатора выполняется на двух реле типа ДЗТ-11, которое подключается в фазу «А» и «С». Пример включения в фазу «А» приведен на рисунке 3.1. аналогичный контур собирается для второго реле, но только на фазе «С», которое подключается к точкам аи с.
С высокой стороны трансформатора соединены в треугольник (∆), а с низкой стороны в звезду (
).
Wp – в схеме не используется, так как выбран двух обмоточный силовой трансформатор.
Выбираем уставки для дифференциальной защиты:
-
Iсз = 90 А,
-
WурI = 14вит.,
-
WурII = 21 вит.,
-
Wтор = 7 вит.
Расчет МТЗ – 110 к В
Для отключения КЗ на шинах низкого напряжения и для резервирования отключений КЗ на элементах присоединенных к шинам, предусмотрено МТЗ с комбинированным пуском напряжения в цепи каждого отвлечения к выключателю низкого напряжения трансформатора. МТЗ устанавливается на стороне высшего напряжения, выполнено на трех реле типа РТ-40.
1.Определяем сопротивление обобщенной нагрузки отнесенной к номинальной мощности трансформатора и номинальному напряжению.
(3.18)
где
- коэффициент нагрузки сельскохозяйственных потребителей, равный 0,55.
Sн – номинальная мощность силового трансформатора, равная 6,3 МВА,
Umin – минимальное напряжение, равное 96,6 кВ.
2. Расчитываем ток самозапуска
(3.19)
где Uн – номинальное напряжение силового трансформатора, равной 110 кВ
Х – сопротивление элементов сети.
3. Определяем коэффициент самозапуска
(3.20)
где Iном – номинальный ток реле РТ-40, равный 100А.
4. Определяем ток самозапуска, проходящий по низкой стороне.
(3.21)
5. Выбираем ток срабатывания защиты с независимой характеристикой установленной на секционном выключателе.
Максимальный рабочий ток секционного выключателя может быть равен максимальному току трансформатора, тогда
(3.22)
где Кн – коэффициент надежности срабатывания реле РТ-40, равный 1,2,
Кв – коэффициент возврата реле, равный 0,8.
По условию чувствительности
(3.23)
где Кч – коэффициент защиты, равный 1,5.
Принимаем Iсз = 120А.
6. Выбираем время срабатывания защиты:
- 2,2 с. – на отключение масленого выключателя на воде,
- 2,7с. – на отключение трансформаторного масленого выключателя.
7. Определяем ток срабатывания реле на стороне 10 кВ
(3.24)
где Ктт1 – коэффициент трансформации трансформаторов тока, равный 150/5
8. Определяем перегруз на стороне 110 кВ
(3.25)
где I1Н – ток с высокой стороны силового трансформатора, равный 32 А.
принимаем IСЗперегр = 40 А,
tСЗ = 9 сек.
На силовых трансформаторах ПС «Орлово» схема дишунтирования не применяется, и с высокой стороны устанавливают выключатель типа ВМТ-110 кВ.
9. Проверяем чувствительность защиты при 2-х фазном КЗ за трансформатором точка К2 рис 1.1.
Рассчитываем ток в реле
(3.26)
где
- минимальный ток трех фазного короткого замыкания, равный 214 А.
Газовая защита
Защита является основной защитой силового трансформатора и реагирует на повреждения, которые возникают внутри бака силового трансформатора. Эта защита основана на том, что при возникновении короткого замыкания образуется электрическая дуга, которая вступает в взаимодействие с трансформаторным маслом и разлагает его делая газ. Он вступает в верхнюю часть бака силового трансформатора проходит через газовое реле и оно срабатывает в две ступени.
Первая ступень: проходит сигнал диспетчеру.
Вторая ступень: отключение силового трансформатора от сети. Защита быстродействующая tс.з. ≤ 0,1 с.
Защита от перегрузки силового трансформатора
Перегрузка – симметричное явление при котором ток одновременно повышается во всех трех фазах силового трансформатора сверх номинального. При этом обмотки силового трансформатора начинают перегреваться.
Защита от перегрузки на одном токовом реле типа РТ-40, которое включается в фазу В. Защита от перегрузки работает на сигналах.
На подстанциях без обслуживающего персонала защита делается трехступенчатой.
Первая ступень работает на сигнал.
Вторая ступень при больших перегрузках силового трансформатора отключает ВЛ-10кВ.
Третья ступень (страховочная) срабатывает в том случае, если произошел отказ в работе второй ступени. Третья ступень в этом случае работает на отключение силового трансформатора.
Защита от перегрева силового трансформатора
Защита состоит из термосигнализатора, на котором устанавливают две установки по температуре:
Первая – 50-60ºС,
Вторая – 90-95ºС.
Она реагирует на изменение температуры масла. При этом диспетчеру приходит сигнал о перегреве масла.
При дальнейшем повышении температуры происходит отключение силового трансформатора от сети.
Нагревать трансформаторное масло свыше 100ºС запрещено, так как теряются его изоляционные свойства.
Расчет оборудования КРУН-10кВ
КРУН-10 кВ – комплексное распределительное устройство натужней установки с Uн – 10 кВ.
Выбираем КРУН-10 кВ шатрового типа с ячейками К-59 с масленым выключателем ВК-10 с электромагнитным приводом.
КРУН-10 кВ состоит из следующих ячеек:
1 – ячейка ввода,
2 – ячейка ТСН,
3 – ячейка ТН-10,
4 – линейная ячейка,
5 – СВ-10 кВ.
1.Расчет и выбор ячейки ТСН.
Трансформатор собственных нужд предназначен для питания оперативных цепей, устройств РЗА, противоаварийной автоматики, оборудования связи телемеханики, обогрев помещения , освещение ПС, подогрев проводов МВ.
Состав схемы:
Q2 – масленый выключатель ввода,
FV1 – вентильные разрядники, для защиты ТСН от перенапряжений,
FU1 – плавкие предохранители типа ПК-10 для защиты ТСН с высокой стороны от токов КЗ.
ТСН – трансформатор собственных нужд.
Расчет ТСН.
1. Мощность ТСН выбирается как 1/100 от мощности силового трансформатора.
(3.30)
где Sн – номинальная мощность силового трансформатора, равная 6,3 кВА
Sтсн = 0,01·6300 = 63 кВА
2. Для защиты нейтрали устанавливают защиту нулевой последовательности, а с низкой стороны ТСН устанавливают автоматический выключатель.
3. Выбираем ток и время срабатывания защиты нулевой последовательности
(3.31)
где UН – напряжение с низкой стороны силового трансформатора, равной 0,4 кВ.
Определяем ток срабатывания защиты нулевой последовательности.
IСЗ = 0,5·92,6 = 46,3А
Определяем время срабатывания защиты tСЗ = 0.6 сек.
Выбираем установки для защиты нулевой последовательности
IСЗ = 46 А; tСЗ = 0,6сек.
Данные ТСН и силового трансформатора сводим в таблицу.
Таблица 2
Характеристики ТСН и силового трансформатора
| Типы трансформатора | Мощность кВА | Напряжение кВ | Потери кВ | ∆UКЗ, % | ||||
| ВН | НН | ∆РХХ | ∆РКЗ | |||||
| ТМ | 63 | 10 | 0,4 | 0,56 | 2,65 | 4,5 | ||
| ТМН | 6300 | 115 | 11 | 21 | 90 | 10,5 | ||
Расчет и выбор ячейки ТН-10 кВ
Выбираем ТН-10 кВ типа НТМИ-10.
Трансформатор напряжения трех фазный маслом наполненный, с естественной циркуляцией масла, измерительный. ТН применяется для защиты приборов учета и измерения запитки обмоток реле, устройств телемеханики и автоматики с помощью ТН измеряется на СШ-10 кВ косвенным способом.
Рис.5. Схема подключения ТН-10 кВ
ТН состоит из электромагнитной системы пятистержневого магнитопровода, на который наматывается 3 катушки. Первая высоковольтная соединяется в звезду и с нее снимается U = 100 В, третья, низковольтная соединена в треугольник с нее снимается напряжение нулевой последовательности, реагирует на Короткое замыкание, связанные с землей и диспетчеру приходит сигнал «земля на сети 10 кВ».
Основным параметром ТН является коэффициент трансформации КТН = 100. Он используется для измерения напряжения на СШ-10 кВ косвенным способом.
ТН выбирают по условию:
1.UТН-10 ≥ UЭЛ.УЧ.
2.SРАСЧ ≤ SН
3. Класс точности
ТН должен соответствовать классу точности измерительных приборов.
Таблица 3
Паспортные данные ТН-10
| Тип ТН | Напряжение В | Мощность ВА | ||||
| ВН | НН | 0,5 | 1,0 | 3,0 | ||
| НТМИ | 10000 | 100 | 120 | 200 | 500 | |
Выбор нагрузок на ТН-10 кВ
Основная нагрузка на ТН – это измерительные приборы и приборы учета. Лилейная ячейка укомплектована счетчиком активной и реактивной энергии.
Ячейка ввода укомплектована ваттметром, вольтметром и счетчиком активной энергии.
Исходя из условия КРУН составляем таблицу.
Таблица 4
Данные нагрузок
| Прибор | Тип | SН, ВА | Число катушек | cosφ | sinφ | Число приб. | Мощность | |
| Р[ВТ] | Q[ВАР] | |||||||
| Вольтметр | Э-335 | 2 | 1 | 1 | 0 | 1 | 2,0 | - |
| Ваттметр | Д-355 | 1,5 | 2 | 1 | 0 | 1 | 3,0 | - |
| Счетчик активной энергии | U-670 | 2,0/4,5 | 2 | 0,36 | 0,36 | 5 | 20 | 45 |
| Счетчик реактивной энергии | U-673 | 2,0/4,0 | 3 | 0,48 | 0,48 | 10 | 30 | 60 |
| ИТОГО: | 55 | 95 | ||||||
Определяем полную нагрузку на ТН
(3.32)















