150175 (594529), страница 4
Текст из файла (страница 4)
Способ по п.1 отличающийся тем, что в качестве параметра, характеризующего перегрузку трансформатора, измеряют температуру обмоток трансформатора.
2.2 Устройство для защиты силового трансформатора от перегрузки
Рисунок 4. - Устройство для защиты силового трансформатора от перегрузки.
Формула изобретения [12]:
Устройство для защиты силового трансформатора от перегрузки, содержащее датчик тока, соединенный через преобразователь тока и блок с зависимой установкой срабатывания с реле времени с независимой выдержкой, и датчик температуры верхних слоев масла, который через температурный преобразователь подключен к зависимому от сигнала реле времени, отличающееся тем, что с целью повышения надежности, в него дополнительно введены сумматор напряжений пропорциональных току и температуре верхних слоев масла трансформатора, и логическая схема И, причем на один вход сумматора включен выход температурного преобразователя, на другой - выход преобразователя тока, а выход сумматора подключен к одному из входов схемы И, другой вход которой соединен с выходом датчика тока, а выход с зависимым реле времени.
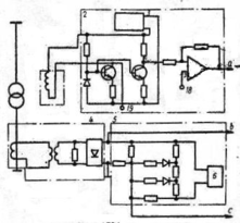
2.3 Устройство для защиты от перегрузки обмотки электрического аппарата
Рисунок 5. - Устройство для защиты от перегрузки обмотки электрического аппарата.
Содержит датчик температуры, выход которого через преобразователь температуры в напряжение подключен к первому входу сумматора, датчик тока нагрузки, выход которого через функциональный преобразователь тока нагрузки связан с вторым входом сумматора, через первый пороговый орган-с органом выдержки времени, выход которого подключен к выходному органу, отключающееся тем, что с целью повышения точности работы путем учета зависимости повышения зависимости повышения температуры обмотки над температурой охлаждающего масла от продолжительности протекания тока, в него введены блок инерционного звена, управляемый генератором импульсов, второй пороговый орган и элемент ИЛИ, а функциональный преобразователь тока нагрузки выполнен на квадраторе, при этом выход функционального преобразователя тока нагрузки через блок инерционного звена подключен к второму входу сумматора, выход которого через второй пороговый орган подсоединен к первому элемента ИЛИ, выход которого подключен к входу органа выдержки времени, а к второму элемента или подключен выход первого порогового органа.
Устройство по п.1, отличающееся тем, что к выходу сумматора подключен измерительный прибор [14].
2.4 Устройство для защиты электрического маслонаполненного аппарата от внутренних повреждений
Рисунок 6. - Устройство для защиты электрического маслонаполненного аппарата от внутренних повреждений.
Содержит корпус, установленный в разрез трубопровода, соединяющего бак аппарата с расширителем, датчик в виде электрического конденсатора, установленный в верхней части корпуса, и два исполнительных органа, связанных с выходом датчика, отличающееся тем, что с целью повышения надежности путем повышения быстродействия и чувствительности, оно дополнительно содержит два пороговых и один реагирующий элементы, вход последнего из которых подключен к выходу датчика, а выход соединен с входом каждого исполнительного органа через пороговый элемент, а датчик выполнен с подвижными одна относительно другой обкладками.
Устройство по п.1, отличающееся тем, что оно дополнительно содержит компенсирующий элемент в виде электрического конденсатора, установленного в нижней части корпуса, а измерительный орган дополнительно снабжен компенсационным входом, на который включен компенсирующий элемент [13].
Устройство по пп.1 и 2, отличающееся тем, что оно дополнительно содержит два интегрирующих элемента и пороговыми элементами, а в качестве реагирующего элемента использован мультивибратор, во времязадающие цепи которого включены датчик и компенсирующий элемент.
3. Разработка защиты потребительских трансформаторов от утечки масла, на примере трансформатора ТМ 100/10
3.1 Обоснование разработки защиты
Одним из видов неисправностей трансформаторов является течь масла из бака трансформатора, что приводит к аварийной работе трансформатора с последующим выходом его из строя. Причинами течи масла могут быть: нарушение плотности сварных швов бака, волнистых стенок бака с дном, в местах заделки труб в стенку бака, радиаторов в местах сварки и пр. [9] Также трансформатор может выйти из строя при намеренном сливе масла.
В трансформаторах больших мощностей при значительном снижении уровня масла в баке или интенсивном выделении воздуха из масла срабатывает газовая защита трансформатора. Газовая защита, как известно, является чувствительной защитой от внутренних повреждений или ненормального режима трансформатора. Эта защита в зависимости от интенсивности газообразования срабатывает либо на сигнал, либо на отключение, либо одновременно на то и другое. В трансформаторах небольших мощностей газовая защита не устанавливается, поэтому в данном проекте предлагается защита основанная на расчетах изменения теплового режима трансформатора при снижении уровня масла и как следствие повышения его температуры.
3.2 Процессы нагревания и охлаждения трансформаторов
При работе трансформатора часть энергии преобразуемой им, теряется, поэтому полезная мощность трансформатора, отдаваемая в нагрузку, меньше мощности, потребляемой им из сети источника энергии. Потеря энергии происходит как в магнитопроводе трансформатора, так и в его обмотках. Обмотки трансформатора нагреваются протекающими по ним токами. Потеря энергии в обмотках трансформатора Pk и пропорциональна квадрату плотности тока j и весу обмоточного провода Gm.
В магнитопроводе трансформатора возникают потери энергии за счет перемагничивания стали и вихревых токов. Потери в стали магнитопровода зависят от частоты, магнитной индукции, магнитных свойств материала и толщины стальных листов, из которых собран магнитопровод. Потери в стали Pст пропорциональны весу магнитопровода Gст и квадрату максимальной магнитной индукции Bт в магнитопроводе.
Электромагнитные нагрузки трансформатора (магнитную индукцию и плотность тока) нельзя безгранично увеличивать. Магнитную индукцию в магнитопроводе нельзя увеличивать сколь угодно, так как при превышении известной меры намагничивающий ток может оказаться чрезмерно большим. Плотность тока в проводах обмоток так же нельзя увеличивать неограниченно, так как падение напряжения в сопротивлении обмоток при этом возрастает, понижая вторичное напряжение трансформатора при нагрузке.
В еще большей мере электромагнитные нагрузки ограничены допустимыми потерями энергии в активных материалах трансформатора, т.е. в стали магнитопровода и проводах обмоток. При увеличении магнитной индукции растут потери в стали, а при увеличении плотности тока - потери в проводах обмоток. Потери энергии, выделяющиеся в трансформаторе при его работе, превращаются в тепло и нагревают его. Это тепло излучается от поверхности трансформатора в окружающую среду.
Охлаждение нагретых частей трансформатора происходит за счет теплоизлучения, теплопроводности и конвекции. Тепло отводится в окружающую среду главным образом со свободных частей трансформатора (наружная цилиндрическая поверхность обмотки и поверхность ярма). Для увеличения поверхности охлаждения делают вентиляционные каналы в магнитопроводе и обмотках.
Внутренние части магнитопровода и обмоток отдают свое тепло поверхностным частям благодаря теплопроводности. Количество тепла, излучаемого в окружающую среду, зависит как от поверхности охлаждения, так и от разности температур нагретых частей трансформатора и окружающей среды.
Температура трансформатора сначала повышается быстро, так как мала разность температур трансформатора и окружающей среды. Следовательно количество тепла, излучаемого в окружающую среду, также мало и потеря энергии в трансформаторе расходуется в основном на его нагрев.
По мере повышения температуры трансформатора увеличивается количество тепла, излучаемого в окружающую среду, и трансформатор нагревается медленнее. Температура повышается до определенного установившегося значения Туст, при котором количество тепла, выделяющегося в трансформаторе, полностью выделяется в окружающую среду.
Если трансформатор отключить после его работы, его нагретые части начнут охлаждаться. Когда разность температур трансформатора и окружающей среды достаточно велика, трансформатор охлаждается быстро. По мере понижения температуры трансформатора разность температур его и окружающей среды уменьшается и процесс охлаждения замедляется.
Если при работе трансформатор нагревается хотя бы в какой-нибудь точке до температуры, выше допустимой для какого-либо материала, из которого изготовлен трансформатор, то трансформатор может выйти из строя. Таким образом, электромагнитные нагрузи ограничиваются тем материалом, который наиболее чувствителен к нагреву.
Применяемые в трансформаторах изоляционные материалы по разному реагируют на повышение температуры. В большинстве случаев выходит из строя бумажная изоляция, являющаяся наименее нагревостойким материалом из используемых в трансформаторостроении изоляционных материалов. Бумажная изоляция в масле длительно выдерживает температуру 105 °С без существенного снижения своих изоляционных свойств. При нагреве до температуры выше допустимой происходит интенсивное старение изоляции, т.е. она быстро теряет свою электрическую и механическую прочность, что ведет к выходу из строя трансформатора.
Технические условия ГОСТ 11677-85 регламентируют нормы предельного повышения температуры обмоток над температурой воздуха в наиболее жаркое время года 105-110 °С. При номинальной нагрузке трансформатора температура верхних слоев масла не должна превышать +95°С для масляных трансформаторов с естественной циркуляцией масла. При соблюдении этих условий изоляция трансформатора не подвергается ускоренному старению и может надежно работать в течении очень долгого времени.
Трансформатор представляет собой неоднородное тело и отдельные его части нагреваются в различной мере. Необходимо, чтобы температура его наиболее нагретых частей была не выше допустимой.
Нагрев трансформатора зависит от потерь энергии и интенсивности охлаждения. Чем интенсивнее охлаждение трансформатора, тем большими будут допустимые потри энергии. Для трансформаторов различных мощностей условия охлаждения различны. Чем больше номинальная мощность трансформатора, тем сложнее осуществить его охлаждение. Так, для трансформаторов малых мощностей (десятки или сотни вольтампер) естественное воздушное охлаждение оказывается достаточным. Для трансформаторов больших мощностей (десятки, сотни, тысячи и т.д. киловольтампер) применяют специальные меры для повышения интенсивности охлаждения (масляное охлаждение, вентиляционные каналы, обдув бака и т.д.).
Это объясняется тем, что с увеличением номинальной мощности трансформатора увеличиваются его линейные размеры. Если для трансформаторов различных номинальных мощностей использовать одинаковые активные материалы (сталь магнитопровода и обмоточный провод) и допустить одинаковые электромагнитные нагрузки (магнитную индукцию и плотность тока), то потери энергии в трансформаторе P будут пропорциональны весу G активного материала или его объемуV. Объем V пропорционален третьей степени линейного размера l; поверхность охлаждения Sохл пропорциональна второй степени линейного размера l.
Таким образом с увеличением номинальной мощности трансформатора (с увеличением его размеров) потери энергии в нем увеличиваются в большей мере, чем поверхность охлаждения, т.е. количество тепла, выделяющегося в трансформаторе, растет быстрее, чем количество тепла, излучаемого в окружающую среду. Чтобы избежать перегрева трансформаторов с увеличением их мощности, повышают интенсивность их охлаждения [7].
В сухих трансформаторах наружные нагретые поверхности обмоток и магнитопровода отдают тепло омывающему их воздуху путем конвекции и излучения. В масляных трансформаторах передача тепловой энергии в окружающую среду осуществляется специальным трансформаторным маслом, заливаемым в бак, в который помещен трансформатор. Масло, омывающее магнитопровод и обмотки трансформатора, путем конвекции отводит выделяющееся из них тепло и отдает его стенкам бака.
Частицы масла, уровень которого значительно выше верхнего уровня магнитопровода, соприкасаются с горячими наружными поверхностями обмоток и магнитопровода и нагреваются. Нагретые частицы масла устремляются вверх и отдают свое тепло в окружающую среду через стенки и крышку бака. Охлажденные частицы масла движутся вниз, уступая место более нагретым. Внешняя поверхность стенок и крышки бака, омываемая воздухом, отдает тепло в окружающую среду путем конвекции и излучения. В некоторых случаях для повышения интенсивности теплоотдачи применяют искусственную усиленную циркуляцию масла или воздуха при помощи насосов или вентиляторов.















