147297 (594321), страница 4
Текст из файла (страница 4)
Таким образом, эксплуатационные расходы С по каждому варианту
Сi = Сзп + Сшч + Сн + Смэ + Сам,
где Сзп – фонд заработной платы работникам хозяйств: движения и пути;
Сшч – фонд заработной платы работникам хозяйства сигнализации и связи;
Сн – отчисления на социальное страхование работникам хозяйств: движения, пути, сигнализации и связи;
Смэ – расходы на материалы, запасные части, электроэнергию и прочие затраты;
Сам – амортизационные отчисления от стоимости устройств автоматики и связи.
Более совершенные устройства СЦБ снижают количество остановок. Следовательно, кроме экономии эксплуатационных расходов, необходимо учесть снижение расходов на электроэнергию или топливо, на ремонт подвижного состава и пути, связанных с уменьшением числа разгонов и замедлений.
5. Заключение
5.1 Техническое обслуживание устройств автоблокировки
Для технического обслуживания устройств СЦБ на каждой дороге организованы дистанции сигнализации и связи. Работы по техническому обслуживанию выполняют в соответствии с требованиями: Правил технической эксплуатации железных дорог; Инструкции по обеспечению безопасности движения поездов при производстве путевых работ; Инструкции по сигнализации на железных дорогах; Инструкции по движению поездов и маневровой работе на железных дорогах; Инструкции по обеспечению безопасности движения поездов при производстве работ по содержанию и ремонту устройств СЦБ; Руководящих указаний по защите от перенапряжений устройств СЦБ; Правил техники безопасности и производственной санитарии в хозяйстве сигнализации и связи железнодорожного транспорта; Устава о дисциплине работников железнодорожного транспорта и других инструкций Министерства путей сообщения, касающихся технического обслуживания устройств СЦБ и охраны труда.
Основой графика технического обслуживания является Инструкция по техническому обслуживанию устройств сигнализации, централизации и блокировки (СЦБ) ЦШ 3820. Для всех устройств СЦБ устанавливается периодичность их технического обслуживания. В таблице периодичности указываются наименование устройств, производимая работа, исполнитель, периодичность исполнения работ.
По перечню и периодичности работ составляют графики технического обслуживания устройств СЦБ — четырехнедельный план-график и годовой план-график. По четырехнедельному плану-графику электромеханик проверяет видимость заградительных светофоров и проводит проф. осмотр 1 раз в 4 недели; по годовому плану - графику электромеханик проверяет правильность изменения показаний с разрешающего на запрещающее линзового и прожекторного светофоров 2 раза в год. Результаты всех осмотров, проверок, намечаемые мероприятия и время устранения неисправности записывают в Журнал осмотра путей, стрелочных переводов, устройств СЦБ, связи и контактной сети (сокращенно Журнал осмотра).
При техническом обслуживании рельсовых цепей и приборов СЦБ старший электромеханик и электромеханик проверяют исправность изолирующих стыков и шунтовую чувствительность; измеряют напряжения на путевых реле и питающих концах рельсовых цепей; проверяют состояние пусковых, трансмиттерных и импульсных реле, трансмиттеров и релейных дешифраторов; визуально проверяют состояние штепсельных розеток реле; проверяют приборы на соответствие электрических и механических характеристик техническим условиям.
Работу устройств АЛСН проверяют на соответствие показаний путевого и локомотивного светофоров, измеряют кодовый ток и временные параметры кода. Полностью проверяют работу АЛСН в вагоне-лаборатории.
При проверке устройств автоматической переездной сигнализации проверяют работу устройств при открытии и закрытии переезда, видимость огней переездных светофоров, состояние приборов звуковой и световой сигнализации.
Сигнальную линию автоблокировки осматривают с земли. Проверяют состояние кабельных ящиков и защитных средств.
Изолированные участки при их ремонте выключают двумя способами: с сохранением пользования сигналами маршрута, в который входит выключенный участок; без сохранения пользования сигналами маршрута, в который входит выключенный участок (прием и отправление поездов осуществляются при закрытых сигналах). Выключает изолированные участки электромеханик с разрешения дежурного по станции. Выключение и включение изолированных участков отмечают в Журнале осмотра.
Замену реле и сигнальных механизмов осуществляют в свободное от движения поездов время без прекращения действия автоблокировки. Категорически запрещается при производстве ремонтных работ и замене реле устанавливать временные перемычки, наклонять или поворачивать реле, а также одновременно заменять два и более реле.
При техническом обслуживании автоблокировки находят применение следующие методы обслуживания: местных бригад, комплексный, централизованный, вахтовый. Выбирают метод в зависимости от укомплектованности и концентрации штата работников, наличия автодорог, интенсивности движения поездов, длины участка. При укомплектованном штате применяют метод местных бригад. При малочисленном штате часть работ выполняет централизованная бригада. На малонаселенных участках применяют централизованный или вахтовый метод технического обслуживания. Централизованная бригада базируется на опорной станции и объезжает все объекты в соответствии с графиком производства работ. При вахтовом методе устройства обслуживают поочередно сменяющие друг друга бригады (вахты).
5.2 Техника безопасности
Весь обслуживающий персонал дистанции должен выполнять основные требования техники безопасности.
Работы на высоковольтной линии, связанные с полным или частичным снятием напряжения, следует выполнять только по письменному наряду. Выдать наряд или дать устное распоряжение на выполнение работ имеют право начальник дистанции, его заместитель, инженер, ст. электромеханик и другие лица, имеющие разряд не ниже пятой квалификационной группы. Приступить к работе можно только после разрешения, которое дается руководителем работ, и после проверки отсутствия напряжения в линии и заземления проводов. Распоряжение о подаче напряжения в линию дается после получения уведомления от производителя работ о том, что работы закончены, все люди с линии удалены и заземления сняты.
При обслуживании автоблокировки и переходе от одной сигнальной точки к другой необходимо идти по бровке полотна; в случае необходимости при проверке рельсовой цепи разрешается идти по пути навстречу ожидаемому поезду. Перед подъемом на светофорную мачту на электрифицированном участке необходимо убедиться в исправности заземления мачты. Работы на светофорных мачтах во время движения поездов запрещаются. Необходимо помнить, что на контактах реле, трансформаторов и других приборов может быть напряжение 220В. Поэтому всегда следует пользоваться инструментами и изолирующими ручками.
При обслуживании рельсовой цепи необходимо знать, что: замена путевого дросселя или дроссельной перемычки, когда одновременно нарушается непрерывность обеих рельсовых нитей одного и того же пути, на электрифицированных участках допускается только при условии прекращения движения поездов по этому пути; работы на путевых дроссель- трансформаторах, к которым присоединен отсасывающий фидер, разрешается проводить только в присутствии и под наблюдением работника тяговой подстанции.
Монтажные работы в путевых коробках рельсовых цепей переменного тока необходимо выполнять в диэлектрических перчатках или пользоваться инструментами с изолирующими ручками, стоя на изолирующем материале (резиновом коврике, сухой доске или в резиновых ботах или галошах). Нельзя прикасаться к корпусу коробки, перемычкам или заземляющим частям. Запрещается касаться металлических опор и поддерживающих конструкций контактной сети, а также других конструкций, расположенных в непосредственной близости от контактной сети.
Рис. 2 Схема, поясняющая построение трехзначной кодовой автоблокировки
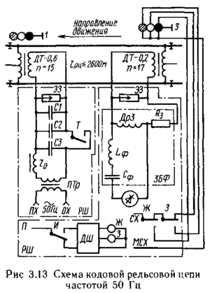
Рис. 3 Схема кодовой рельсовой цепи частотой 50 Гц
Рис.4 Схема кодовой рельсовой цепи частотой 25 Гц
Рис. 5 Кодовый путевой трансмиттер типа КПТ:
Общий вид (а), принцип действия (б), временные параметры (в)
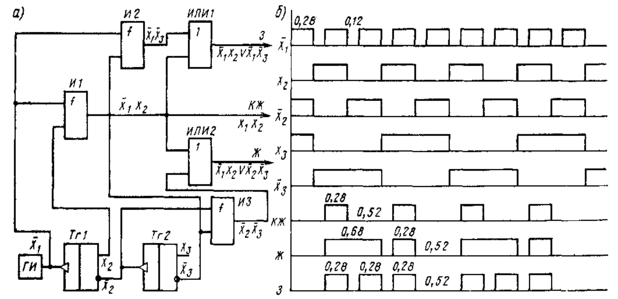
Рис. 6 Функциональная схема числовой кодовой автоблокировки
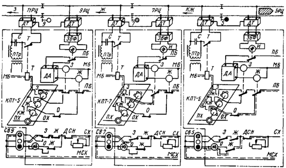
Рис. 13 Схема четырехзначной автоблокировки
Рис 7. Числовые коды, вырабатываемые трансмиттерами типа КПТ
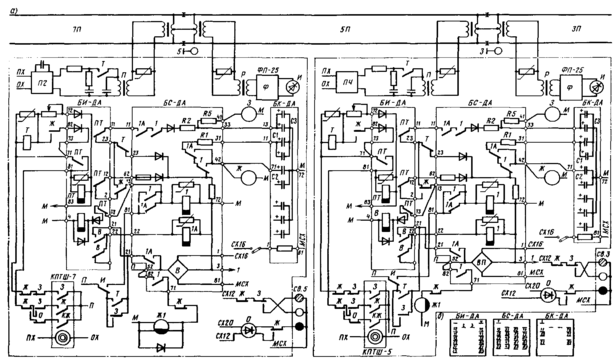
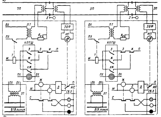
Рис. 8 Схема двухпутной автоблокировки переменного тока для участков с односторонним движением
Рис. 9 Схема дешифраторной ячейки ДЯ-ЗБ
Рис. 10. Структурная схема бесконтактного кодового путевого трансмиттера БКПТ
Рис. 11. Логическая схема и временная диаграмма формирователя импульсов
7. Литература
1. Казаков А. А., "Казаков Е. А. Автоблокировка, локомотивная сигнализация и автостопы: Учебник для техникумов ж.-д. трансп. — 7-е изд., перераб. и доп. — М.г Транспорт, 1980. — 360 с.
2. Системы интервального регулирования движения поездов/ А. А. Казаков, В. Д. Бубнов, Е. А. Казаков: Учебник для техникумов ж.-д. трансп. — М.: Транспорт, 1986. — 399 е., ил., табл.
3. Автоматика, телемеханика и связь на железнодорожном транспорте: Учебник для вузов ж.-д. трансп. А. А. Устинский, Б. М. Степенский, Н. А. Цыбуля и""др. М.: Транспорт, 1985,— 439 с.
















