124860 (593023), страница 12
Текст из файла (страница 12)
5.2.2. Санитарно- гигиенические мероприятия.
Для создания требуемых параметров микроклимата в производственном помещении применяют вентиляцию (СНиП 2.04.05-91), а также различные отопительные устройства. В цехе используется общеобменная система вентиляции. Она состоит из естественной и механической приточно- вытяжной вентиляции. Для защиты людей от переохлаждения в холодное время года в дверных проемах и воротах устраивают воздушно- тепловые завесы, а в помещениях используют водяную систему отопления.
5.2.3. Организационно профилактические мероприятия
Важным направлением обеспечения безопасности труда является профессиональный отбор. С точки зрения обеспечения безопасности труда, определяющим элементом профессионального отбора, является выявление профессиональной пригодности, то есть установление соответствия между психофизиологическими особенностями организма человека, принимаемого на работу, и требованиями, предъявляемыми ему выбранной профессии.
Инструктаж и проверку знаний по охране труда проводят ежеквартально.
К выполнению работ допускаются лица прошедшие предварительный медицинский осмотр. Повторный медицинский осмотр проводится раз в год.
Все рабочие проходят обучение в соответствии с требованиями ГОСТ12.0.004-90 ССБТ. Организация обучения работающих безопасности труда. Общие положения.
5.3 Защитная блокировка.
Предохранительные защитные средства предназначены для автоматического отключения агрегатов и машин при отклонении какого-либо параметра, характеризующего режим работы оборудования, за пределы допустимых значений. Таким образом, при аварийных режимах (увеличении давления, температуры, рабочих скоростей, силы тока, крутящих моментов и т. п.) исключается возможность взрывов, поломок, воспламенений. В соответствии с ГОСТ 12.4.125—83 предохранительные устройства по характеру действия бывают блокировочными и ограничительными.
Блокировочные устройства по принципу действия подразделяют на механические, электронные, электрические, электромагнитные, пневматические, гидравлические, оптические, магнитные и комбинированные.
Ограничительные устройства по конструктивному исполнению подразделяют на муфты, штифты, клапаны, шпонки, мембраны, пружины, сильфоны и шайбы.
Блокировочные устройства препятствуют проникновению человека в опасную зону либо во время пребывания его в этой зоне устраняют опасный фактор.
Особенно большое значение этим видам средств защиты придается на рабочих местах агрегатов и машин, не имеющих ограждений а также там, где работа может вестись при снятом или открытом ограждении.
Механическая блокировка представляет собой систему, обеспечивающую связь между ограждением и тормозным (пусковым) устройством. При снятом ограждении агрегат невозможно растормозить, а следовательно, и пустить его в ход (рис.22).
Э
лектрическую блокировку применяют на электроустановках с напряжением от 500 В и выше, а также на различных видах технологического оборудования с электроприводом. Она обеспечивает включение оборудования только при наличии ограждения. Электромагнитную (радиочастотную) блокировку применяют для предотвращения
Рис. 22 Схема механической блокировки: попадания человека в опасную
1- ограждение; 2- рычаг тормоза; 3- запорная зону.
планка; 4-направляющая
Если это происходит, высокочастотный генератор подает импульс тока к электромагнитному усилителю и поляризованному реле. Контакты электромагнитного реле обесточивают схему магнитного пускателя, что обеспечивает электромагнитное торможение привода за десятые доли секунды. Аналогично работает магнитная блокировка, использующая постоянное магнитное поле.
Оптическая блокировка находит применение в кузнечно-прессовых и механических цехах машиностроительных заводов. Световой луч, попадающий на фотоэлемент, обеспечивает постоянное протекание тока в обмотке блокировочного электромагнита. Если в момент нажатия педали в рабочей (опасной) зоне штампа окажется рука рабочего, падение светового тока на фотоэлемент прекращается, обмотки блокировочного магнита обесточиваются, его якорь под действием пружины выдвигается и включение пресса педалью становится невозможным (рис.23)
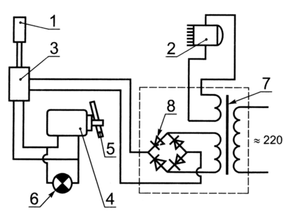
Рис. 23. Защитная блокировка (фотоэлектрическая):
1- освещаемый элемент; 2- источник света с линзами; 3- двухступенчатое реле (в нем катушка высокочувствительного поляризационного реле первой ступени отрегулирована так, что протекающий при освещении фотоэлемента ток вызывает размыкание выходных контактов реле и удерживает их в таком положении, пока фотоэлемент освещен; к выходным контактам этого реле подключена цепь катушки электромагнитного реле второй ступени); 4- исполнительный механизм, цепь электромагнита которого подключена к выходным контактам реле; 5- подвижные упоры; 6- сигнальная лампа; 7- трансформатор; 8- выпрямитель.
Электронную (радиационную) блокировку применяют для защиты опасных зон на прессах, гильотинных ножницах и других видах технологического оборудования, применяемого в машиностроении (рис. 24).
Излучение, направленное от источника 5, улавливается трубками
Гейгера 1. Они воздействуют на тиратронную лампу 2, от которой приводится в действие контрольное реле 3. Контакты реле либо включают, либо разрывают цепь управления, либо воздействуют на пусковое устройство. Контрольное реле 4 работает при нарушении системы блокировки, когда трубки Гейгера не работают в течение 20 с.
Рис. 24. Электронная (радиационная) блокировка
Пневматическая схема блокировки широко применяется в агрегатах, где рабочие тела находятся под повышенным давлением: турбинах, компрессорах, воздуходувках и т. д. Ее основным преимуществом является малая инерционность. На рис. 25. приведена принципиальная схема пневматической блокировки. Аналогична по принципу действия гидравлическая блокировка.
Рис. 25. Схема пневматической блокировки:
1- реле давления; 2- запорное устройство; 3- электромагнит
В нашем случае целесообразно применить электрическую блокировку. При открывании защитного ограждения электрическая цепь машины прерывается, тем самым останавливается технологический процесс.















