124604 (592986)
Текст из файла
Введение
В связи с совершенствованием технологических процессов на предприятиях нефтеперерабатывающей и нефтехимической промышленности, повышением эксплуатационной надежности оборудования предъявляются высокие требования к качеству и срокам проведения ремонтных работ. Это в свою очередь, требует качественной разработки технологии ремонта оборудования.
Одной из важных задач в ремонте оборудования нефтеперерабатывающих и нефтехимических предприятий является ремонт центробежных насосов и теплообменных аппаратов, входящих в состав технологических установок.
Основные преимущества теплообменника с плавающей головкой заключаеся в следующем:
Теплообменник с плавающей головкой
- Отсутствуют напряжения в кожухе и местах крепления труб с трубной решеткой благодаря не закрепленному концу трубного пучка
- Разьемная конструкция – благодаря чему может одновременно происходить ремонт и чистка как кожуха так и трубного пучка
Основные преимущества центробежных насосов:
- Непульсирующий поток жидкости;
- Высокая приспасабливаемость к различным условиям благодаря применению соответствующих колес;
- Практически неограниченный выбор материалов;
- Отсутствие клапанов или иных встроенных элементов;
- Возможность работы при закрытой напорной линии.
Целью данного дипломного проекта является разработка технологии ремонта оборудования, установки Л-16-1, цеха № 9 НПЗ ОАО «Салаватнефтеоргсинтез» по заданным условиям.
1. Конструкторско-технологическая часть
-
Технологическое назначение оборудования
Конденсатор предназначен для охлаждения пропан – бутановой фракции (дистиллят) на установке Л-16-1 цеха №9 НПЗ ОАО «Салаватнефтеоргсинтез» в систему охлаждения установки.
Центробежный насос марки 2НГК 4х1 цеха №9 НПЗ ОАО «Салаватнефтеоргсинтез» предназначен для перекачки сырья с температурой до 100 0С в систему охлаждения установки.
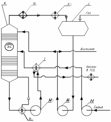
Работа насоса и конденсатора в технической схеме установки заключается в следующем (см.рисунок 1.1).
Сырье подается в колонну насосом центробежного типа через теплообменник, где нагревается за счет отводимого из колонны остатка. Легкая часть сырья ( дистиллят ) выводится газом. Пары дистиллята охлаждаются и конденсируются в конденсаторе воздушного охлаждения и водяном конденсаторе, поступают в сепаратор где отделяются газообразные углеводы Газы выводятся из сепаратора в общую линию, дистиллят забирают насосом и направляется частично на верх колонны в качестве орошения, а балансовое количество либо в резервуарный парк, либо на дальнейшую переработку. Тяжелая часть сырья (остаток ) выводится с низа колонны через ребойлер подогреваемый водяным паром. Часть остатка испаряется в виде горячих паров, а часть возвращается в колонну для поддержания необходимой температуры низа колонны. Балансовая часть остатка забирается из ребойлера насосом и откачивается через сырьевой теплообменник на дальнейшую переработку или в парк.
Рисунок 1.1 – Схема технологическая узла ректификации установки Л-16-1 цеха №9 НПЗ.
Таблица 1.1 – Таблица оборудования
| Обозн. | Наименование | Кол | Примечание | |||
| К | Колонна ректификационная | 1 | ||||
| Х2 | Водяной холодильник | 1 | ||||
| С | Сепаратор | 1 | ||||
| Р | Ребойлер | 1 | ||||
| Н | Насос сырьевой | 1 | ||||
| Н1,Н2 | Насос центробежный | 2 | ||||
| Х1 | Воздушный холодильник | 1 | ||||
| Т | Теплообменник | 1 | ||||
Таблица 1.2 – Техническая характеристика конденсатора
| Параметры | Ед. изм. | |
| давление расчетное в трубном пространстве | 1,0 | МПа |
| давление расчетное в межтрубном пространстве | 2,5 | МПа |
| температура расчетная | 100 | С0 |
| поверхность теплообмена | 450 | м2 |
Таблица 1.3 – Техническая характеристика насоса.
| Наименование | Подача, м3/мин | Напор, м | Число оборотов об/мин | Напряжение в сети, В | Мощность двигателя, кВт | Вес, кг |
| 2НГК-4х1 | 4 | 47 | 2950 | 380 | 200 | 248 |
-
Описание конструкции конденсатора
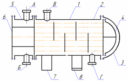
Конденсатор состоит из следующих основных частей (рисунок 1.2 ): кожуха – 1; трубного пучка – 2; крышки кожуха – 3; крышки плавающей головки – 4; камеры распределительной – 5; крышки распредкамеры – 6; опоры подвижной – 7; опора неподвижная – 8; А,Б,В,Г – штуцера.
Таблица 1.4 – Таблица штуцеров
| Обозначение | Наименование | Кол. | Проход условный Ду, мм | Давление условное, МПа |
| А | Вход или выход воды | 11 | 200 | 1,6 |
| Б | Вход или выход воды | 11 | 200 | 1,6 |
| В | Вход продукта | 11 | 200 | 2,5 |
| Г | Выход продукта | 11 | 150 | 2,5 |
Рисунок 1.2 – Схема конструктивная конденсатора с плавающей головкой.
-
Описание конструкции насоса
Насос центробежный марки 2НГК-4х1. Состоит из следующих узлов деталей (рисунок 1.3);
Рисунок 1.3 – Продольный разрез насоса 2НГК 4х1
1 - ротор; 2 – упругая муфта; 3 - подшипники; 4 - рабочее колесо; 5 - сальниковое уплотнение; 6 - корпус;
Насос марки 2НГК-4х1 горизонтальная одноступенчатая центробежная машина с односторонним подводом жидкости к рабочему колесу. Насосы этого типа - консольные одноступенчатые с приводом от электродвигателя через упругую муфту. Перекачиваемая жидкость подается перпендикулярно к оси насоса, а отводится вертикально вверх (в зависимости от условий монтажа и эксплуатации напорный патрубок можно повернуть на угол, кратный 90°).
Привод насоса - взрывозащищенные электродвигатели. Корпус насоса прикреплен лапами к фундаментной плите. Насос и электродвигатель установлены на общей фундаментной плите и соединены упругой муфтой с проставком. Эта конструкция имеет преимущества по сравнению с насосами на отдельной стойке. Рабочее колесо - закрытого типа, насажено на вал и закреплено гайкой. Отверстие в крышке служит для подачи затворной жидкости к уплотнению. Уплотнение насоса изготовлено может быть в двух вариантах: мягкий сальник и торцовое уплотнение типа ДК-60С. Смазка подшипников может быть - жидкая или консистентная.
Все элементы насоса, кроме рабочего колеса и корпуса, как правило, унифицированы.
1.4 Материальное исполнение конденсатора
Для изготовления конденсатора выбраны следующие материалы (таблица 1.4).
Таблица 1.4 - Таблица материалов
| Наименование детали | Материал | |
| Марка | ГОСТ или ТУ | |
| Обечайка центральная | 16ГС | 5520 – 79 |
| Обечайка распределительной камеры | ВСт3сп4 | 14637 - 79 |
| Обечайка концевая | 16ГС | 5520 – 79 |
| Обичайка крышки кожуха | 16ГС | 5520 – 79 |
| Днище крышки кожуха | 16ГС | 5520 – 79 |
| Днище крышки плавающей головки | 16ГС | 5520 – 79 |
| Днище распределительной камеры | 16ГС | 5520 - 79 |
| Решетка неподвижная | 16ГС | 5520 – 79 |
| Решетка подвижная | 16ГС | 5520 – 79 |
| Полукольцо стяжное | 16ГС | 5520 – 79 |
| Фланец крышки плавающей головки | 16ГС | 5520 – 79 |
| Крышка плоская | 16ГС | 5520 – 79 |
| Патрубки штуцеров распредкамеры | Сталь20 | 1050 – 74 |
| Патрубки штуцеров кожуха | 16ГС | 5520 - 79 |
| Шпильки фланцевых соединений | Сталь 35Х | 4543-71 |
| Гайки фланцевых соединений | Сталь 35 | 1050-74 |
| Прокладки | Картон азбестовый в оболочке из АД 1 м | 759-89 |
| Корпусные фланцы | Сталь 20 | 1050-74 |
| Фланцы штуцеров | Сталь 20 | 1050-74 |
| Трубки трубного пучка | Сталь 20 | 1050-74 |
В соответствии с правилами устройства и безопасной эксплуатации сосудов работающих под давлением ПБ 03-576-03 { } указанные в таблице 1.4 материалы допускается применять при следующих рабочих параметрах (таблица 1.5).
Таблица 1.5 – Таблица пределов применения сталей
| Наименование | Пределы применения | |
| Температура, С0 | Давление, Мпа | |
| Сталь листовая 16ГС | От минус 400 до 2000 | Не ограничено |
| Труба сталь 20 | От минус 300 до 4250 | 16 |
| .Сталь листовая ВСт3сп4 | От минус 200 до 2000 | 5(50) |
| Шпильки фланцевывх соединений | От минус 400 до 4250 | 16 |
| Гайки фланцевых соединений | От минус 100 до 4500 | 16 |
| Прокладки | От минус 200 до 2000 | 25 |
-
Материальное исполнение насоса
Таблица 1.6 – Материалы деталей проточной части центробежных нефтяных насосов
| Деталь | Материал | ГОСТ |
| Корпус насоса, крышка корпуса, внутренний корпус, направляющий аппарат | Сталь 25Л | 977-65 |
| Диск прижимной | Сталь 20 | 1050-74 |
| Уплотнительные кольца и вкладыши щелевых уплотнений | Сталь 40Х | 4543-61 |
| Вал | Сталь 40Х | 4543-61 |
| Колесо рабочее | Сталь 25Л | 977-65 |
| Уплотнительные кольца и втулки щелевых уплотнений и разгрузочный барабан | Сталь 40Х | 4543-61 |
2. Расчет оборудования
Характеристики
Тип файла документ
Документы такого типа открываются такими программами, как Microsoft Office Word на компьютерах Windows, Apple Pages на компьютерах Mac, Open Office - бесплатная альтернатива на различных платформах, в том числе Linux. Наиболее простым и современным решением будут Google документы, так как открываются онлайн без скачивания прямо в браузере на любой платформе. Существуют российские качественные аналоги, например от Яндекса.
Будьте внимательны на мобильных устройствах, так как там используются упрощённый функционал даже в официальном приложении от Microsoft, поэтому для просмотра скачивайте PDF-версию. А если нужно редактировать файл, то используйте оригинальный файл.
Файлы такого типа обычно разбиты на страницы, а текст может быть форматированным (жирный, курсив, выбор шрифта, таблицы и т.п.), а также в него можно добавлять изображения. Формат идеально подходит для рефератов, докладов и РПЗ курсовых проектов, которые необходимо распечатать. Кстати перед печатью также сохраняйте файл в PDF, так как принтер может начудить со шрифтами.















