123660 (592844), страница 5
Текст из файла (страница 5)
На основе приведенной выше математической модели можно смоделировать микрорельеф грунта с заданными характеристиками.
Рис. 3.2. Фрагмент реализации микрорельефа по левой колее
Рис. 3.3. Фрагмент реализации микрорельефа по правой колее
Рис. 3.4. Координата условной средней точки переднего моста автогрейдера
Рис. 3.5. Фрагмент реализации микрорельефа грунта
3.2 Математическая модель автогрейдера
Автогрейдер, оснащенный системой автоматического управления рабочим органом, грунт и микрорельеф обрабатываемой поверхности представляют в совокупности сложную динамическую систему. Оптимизацию параметров этой системы удобней вести на математических моделях.
Решение поставленных в работе задач требует составления уравнений геометрических связей автогрейдера, рассмотрения перемещения РО в пространстве под действием различных факторов, определения динамических характеристик объекта при различных возмущающих и управляющих воздействиях.
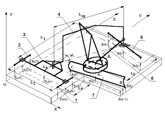
Анализ конструкций автогрейдеров и математических моделей предшествующих исследований позволил составить расчетную схему.
При составлении расчетной схемы были приняты следующие допущения:
– автогрейдер является пространственным шарнирно сочлененным многозвенником;
– конструктивные элементы автогрейдера абсолютно жесткие;
– элементы ходового оборудования имеют постоянный контакт с грунтом при длине пятна контакта вдоль направления движения 0,15 м;
– люфты в шарнирных сочленениях автогрейдера отсутствуют;
– отвал постоянно заглублен в обрабатываемый грунт;
– рассматриваются малые перемещения элементов расчетной схемы;
– в процессе копания перестановка элементов рабочего оборудования не производится, углы перелома основной рамы, выноса тяговой рамы и поворота отвала не меняются;
– углы перелома основной рамы и выноса тяговой рамы изменяются от 0 до 20 градусов;
Рис. 3.6. Расчетная схема автогрейдера
– уплотнение грунта колесами пренебрежимо мало;
– динамическими колебаниями рабочего оборудования пренебрегаем;
– автогрейдер движется прямолинейно с постоянной скоростью.
Элементами расчетной схемы выбраны основные узлы автогрейдера: хребтовая балка, подмоторная рама, левый балансир, правый балансир, передняя ось, тяговая рама и поворотный круг с РО.
Элементы расчетной схемы выбраны в соответствии с наметившимися тенденциями дальнейшего совершенствования конструкций автогрейдеров. Это относится, в частности, к основной раме, которая представлена в виде шарнирно сочлененных подмоторной рамы и хребтовой балки. Благодаря этому, обобщенная расчетная схема отражает наиболее существенные признаки реальных и перспективных конструкций автогрейдеров.
Для описания положения элементов расчетной схемы в пространстве принята правая ортогональная система координат OXYZ. Ось OX совпадает с направлением движения автогрейдера, ось OY направлена вертикально вверх.
На элементы расчетной схемы наложены ограничивающие связи.
При движении автогрейдера, при выполнении планировочных работ элементы расчетной схемы имеют следующие степени свободы.
Таблица 3.1. Степени свободы элементов расчетной схемы автогрейдера при выполнении планировочных работ
| п/п | Название элемента расчетной схемы | Степени свободы элемента |
| 1 | Балансир правый | Y, поворот вокруг оси OZ |
| 2 | Балансир левый | Y, поворот вокруг оси OZ |
| 3 | Рама подмоторная | Y, поворот вокруг осей OX, OZ |
| 4 | Хребтовая балка | Y, поворот вокруг осей OX, OZ |
| 5 | Передняя ось | Y, поворот вокруг оси OX |
| 6 | Тяговая рама | Y, поворот вокруг осей OX, OZ |
| 7 | Поворотный круг с РО | Y, поворот вокруг осей OX, OZ |
Положение хребтовой балки определяется координатами по OX, ОY и углом 1, образованным в плоскости, OXZ осью OX и осью хребтовой балки, положение тяговой рамы определяется углом 1, образованным в плоскости OXZ осью OX и осью тяговой рамы, угол характеризует положение РО и образуется в плоскости OXZ осью OX и режущей кромкой РО.
Для определения положения произвольных точек звеньев расчетной схемы в любой момент времени от начала отсчета и установления связи между положением РО и параметрами сформированной поверхности были получены уравнения.
Положение в пространстве РО целесообразно определять по координате его центральной точки y и углу перекоса в момент времени t:
,
где yП, yЛ – вертикальные координаты правой и левой крайних точек режущей кромки отвала в момент времени t; LОТ – ширина отвала автогрейдера.
Для положения отвала, изображенного на рис. 3.6, поперечный профиль обрабатываемого земляного полотна, соответствующий центральной точке отвала, сформирован лишь на половине пройденного пути, расположенной справа от точки А. С другой стороны отвала профиль в момент времени t пока не сформирован, так как отвал еще не дошел до этого места. Таким образом, в момент времени t угол поперечного профиля верен для точки отвала С, максимально приближенной к задним колесам.
Тогда yпр = y;
при 90О
при 90О,
где yпр – вертикальная координата профиля под центром отвала в момент времени.
,
где V – рабочая скорость автогрейдера. Из расчетной схемы видно, что
;
;
;
,
где y1П, y2П, y3П, y1Л, y2Л, y3Л – соответственно вертикальные координаты грунта в условных точках контакта первых, вторых и третьих правых и левых колес автогрейдера;
yПБ, yЛБ – условные вертикальные координаты правого и левого балансиров; y1 и y2 – условные вертикальные координаты центра передней и задней осей.
Так как оси балансиров жестко связаны с подмоторной рамой автогрейдера, то угол поворота автогрейдера вокруг оси OX можно выразить:
,
где L2 – ширина колеи автогрейдера.
А угол поворота вокруг оси OZ:
,
где L1 – проекция на ось OX расстояния между y1 и y2.
Из рис. 3.7 видно, что
y = y' – y',
где y' – условная вертикальная координата точки пересечения прямой DE и плоскости, перпендикулярной оси OX и проходящей через точку А; y' – приращение вертикальной координаты точки y', обусловленное перекосом автогрейдера вокруг оси OX на угол :
,
где
;
;
;
,
где L3 = LT cos ;
LT – длина тяговой рамы;
LХР – длина хребтовой балки.
Вертикальные координаты правой и левой крайних точек режущей кромки отвала yП, yЛ будут равны:
yП = y + y1 + y2 = y + y;
Рис. 3.7. Расчетная схема автогрейдера
yЛ = y – y1 – y2 = y y,
где y1 – приращение вертикальной координаты точки y, обусловленное перекосом автогрейдера вокруг оси OX на угол ;
y2 – приращение вертикальной координаты точки y, обусловленное перекосом автогрейдера вокруг оси OZ на угол ;
y = y1 + y2.
.
Подставив в, получим:
;
.
Подставив в, получим:
.
При движении автогрейдер колесами балансирной тележки обычно движется по обработанному грунту. Поэтому определим вертикальные координаты задних колес.
;
;
;
П = 93838383.
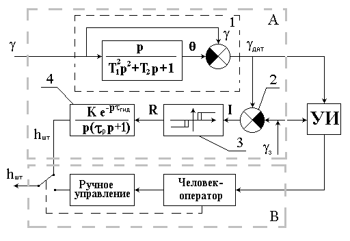
В работе использовалась двухконтурная ССО. Структурная схема двухконтурной ССО представлена на рис. 3.13. Схема состоит из контура автоматического А и полуавтоматического В управления. В отличие от большинства серийных систем в схему введено устройство индикации УИ, позволяющее человеку-оператору в процессе работы контролировать геометрические параметры обработанного грунта и в случае достижения достаточной точности отключать автоматический контур.
На рис. 3.13 показаны: 1 – датчик угла; 2 – элемент сравнения; 3 – пороговый элемент; 4 – электрогидравлический привод.
Рис. 3.13. Структурная схема ССО
На схеме человек-оператор представлен в виде блока, выполняющего функции, близкие к безинерционному реле, так как в задачи данной работы не входит исследование особенностей человека как звена систем управления, этой проблеме посвящен ряд работ представленных в разд. 1.2.
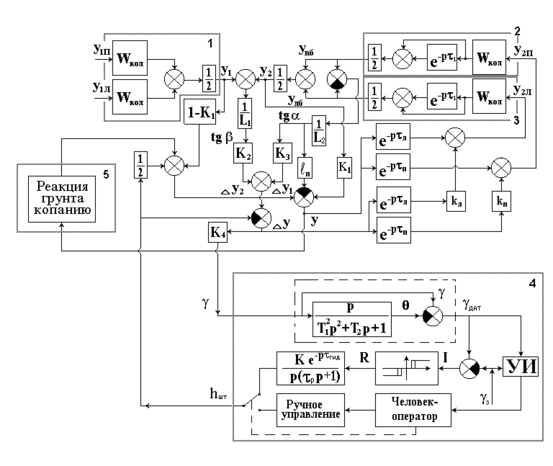
3.5 Обобщенная математическая модель автоматизированного автогрейдера
Поставленные в работе задачи требуют разработки обобщенной динамической структурной схемы автоматизированного автогрейдера. Разработанная структурная схема представлена на рис. 3.14, где 1 – блок, имитирующий передний мост автогрейдера; 2 и 3 – блоки, имитирующие соответственно правый и левый балансир; 4 – блок системы ССО; 5 – блок, имитирующий реакцию грунта при копании.
Особенности обобщенной динамической структурной схемы автоматизированного автогрейдера состоят в следующем. В процессе проведения планировочных работ автогрейдер производит копание и перемещение грунта. При этом на автогрейдер действует реакция грунта копанию и перемещению, которая имеет случайный характер, а также зависит от величины срезаемой стружки. Таким образом в обобщенной структурной схеме необходима связь блоков, формирующих реакцию грунта и вертикальную координату средней точки отвала у. Используя характерный для систем типа «Профиль» способ управляющего воздействия на РО при изменении угла перекоса РО , структурная схема изменяет вертикальную координату средней точки отвала у.
Обозначения на схеме соответствуют принятым в разд. 3.3–3.5.
















