46849 (588450), страница 13
Текст из файла (страница 13)
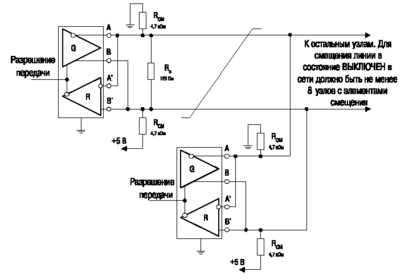
Рис. 5.2. Цепь смещения выхода формирователя.
5.3 Средства объединения устройств системы
Средства объединения устройств включают в себя кабельную продукцию, соединители и согласующие резисторы и будут называться далее средствами связи. Поскольку реальная конфигурация средств связи зависит от требований, обуславливаемых конкретным приложением и не установленных стандартом EIA RS-485, далее приводится ряд указаний по выбору средств связи. Данные указания выработаны, исходя из предположения, что для подключения устройств к линии связи не применяются элементы ответвления.
Основными параметрами, определяющими критерии выбора кабеля, являются:
-
скорость обмена, значение которой определяет длительность передаваемого бита информации;
-
минимальный уровень сигнала на входе приемника, необходимый для распознавания передаваемых двоичных состояний;
-
максимально допустимый уровень искажений сигнала;
-
максимальная требуемая протяженность линии связи.
Длительность информационного бита (Tb) определяется минимально допустимым интервалом времени между переходами передаваемых двоичных состояний. Если напряжение сигнала в линии не успевает достичь уровня, соответствующего передаваемому двоичному состоянию до появления следующего перехода, указанный переход появится на входе приемника с некоторым временным сдвигом, который приводит к возникновению межсимвольных искажений. При выборе кабеля должно быть учтено отношение длительности переднего фронта к длительности информационного бита (tr/Tb) в точке подключения наиболее удаленного приемника.
Уровень сигнала, присутствующий на входе приемника, должен быть не менее его порога чувствительности. При этом минимальное значение входного напряжения должно выбираться с запасом в зависимости от интенсивности помех, воздействующих на линию связи и на приемник, допустимой вероятности появления ошибок, а также от допустимого уровня искажений сигнала на входе приемника. Для определения параметров кабеля необходимо задаться минимальным уровнем сигнала на входе самого удаленного приемника с учетом перечисленных факторов.
Искажения сигнала определяются его временным сдвигом относительно положения при передаче в идеальных условиях. Количественно искажения выражаются в процентах от полной длительности информационного бита. При выборе кабеля следует учитывать допустимый уровень искажений на входе приемника, расположенного в самой удаленной точке линии связи.
5.4 Методика выбора кабеля
-
Исходя из требуемого значения скорости обмена, вычислить длительность информационного бита по формуле:
где C — скорость обмена.
-
Задать минимальное напряжение сигнала (U0), которое должно присутствовать на входе самого удаленного приемника.
-
Задать максимальный допустимый уровень искажений сигнала (δ, %) на входе самого удаленного приемника.
-
Задать максимальное требуемое значение длины кабеля (L, м).
-
Вычислить максимальное допустимое значение омического сопротивления кабеля длиной L по следующей формуле:
где Rl — полное омическое сопротивление кабеля длиной L; Rc — сопротивление согласующего резистора, равное волновому сопротивлению кабеля; Uмин — минимальное напряжение сигнала на выходе формирователя, равное 1,5 В; U0 — минимальное напряжение сигнала, которое должно присутствовать на входе самого удаленного приемника.
-
Вычислить погонное сопротивление кабеля по формуле:
где rk — погонное сопротивление кабеля.
-
Руководствуясь справочными данными, выбрать кабель, волновое сопротивление которого равно принятому в п. 5, а погонное сопротивление — не более вычисленного в п. 6.
-
Вычислить длительность переднего фронта импульса (время нарастания сигнала от 10% до 90% его максимального уровня), воспользовавшись параметрами выбранного кабеля:
где tr — длительность переднего фронта сигнала на входе самого удаленного приемника; Ck — погонная емкость кабеля; Rэкв — эквивалентное активное сопротивление нагрузки формирователя, определяемое следующим образом:
rk* — погонное сопротивление выбранного кабеля; L — максимальное требуемое значение длины кабеля; Rвх — входное сопротивление приемника; Rc — сопротивление согласующего резистора, равное волновому сопротивлению кабеля; n — предполагаемое количество приемников, подключаемых к кабелю; Zk — волновое сопротивление кабеля.
-
Установить реальное значение уровня искажений сигнала на входе самого удаленного приемника (δ*) которое определяется отношением длительности переднего фронта сигнала, рассчитанной в п. 8, к полной длительности информационного бита, значение которой установлено в п. 1, а также минимальным напряжением сигнала на входе самого удаленного приемника U0 в соответствии с графиками, приведенными на рис. 15. Если полученный уровень искажений превышает допустимый согласно п. 3, следует повторить выбор кабеля. При этом кабель должен иметь меньшие значения погонного сопротивления и погонной емкости, чем выбранный в п. 7. Если не удается выбрать кабель с лучшими параметрами, следует снизить значение скорости обмена либо сократить протяженность линии связи.
Рис. 5.3. График зависимости уровня искажений сигнала на входе приемника от минимального напряжения сигнала на его входе и от отношений длительности переднего фронта к длительности информационного бита.
Графики, приведенные на рис.5.3, построены, исходя из предположения, что формирователь имеет максимально допустимую степень асимметрии выхода, приемник обладает наихудшей допустимой чувствительностью, а фронты сигнала, распространяющегося по линии связи между самыми удаленными ее точками, имеют форму, близкую к обратной экспоненте. В реальных условиях искажения могут иметь характер, отличный от предположений, использованных при построении графиков.
В реальных условиях разработчику нередко приходится решать обратную задачу, а именно, по имеющимся техническим характеристикам приобретенных приемопередатчиков, требуемой протяженности линии связи и параметрам стандартного кабеля определять максимально возможное значение скорости передачи данных. Рассмотрим конкретный пример.
Пусть требуемая протяженность линии связи составляет 1200 м. В качестве среды обмена предполагается применить неэкранированную витую пару на основе провода МГШВ 0,35. Кроме того, используется приемопередатчик фирмы Octagon Systems типа NIM, построенный на базе интегральной микросхемы MAX1480B. Необходимо определить максимально возможное значение скорости передачи данных.
-
Исходя из предположения, что волновое сопротивление линии связи составляет около 180-200 Ом, а погонная емкость — около 80-100 пФ/м, вычисляем длительность переднего фронта передаваемого бита информации:
Допускаемое отношение длительности переднего фронта к полной длительности передаваемого бита информации MAX1480B составляет 0,5. Таким образом, максимально возможное значение скорости передачи данных лежит в диапазоне, определяемом следующим соотношением:
Откуда следует, что: 105218 бит/c ≤ Cмакс ≤ 126262 бит/c
Если в качестве среды обмена применить кабель типа 9842 фирмы Belden, волновое сопротивление которого составляет 120 Ом, а погонная емкость — 42 пФ/м, то максимально возможное значение скорости передачи будет составлять около 37594 бит/с.
5.5 Расчет надежности
Проектируемая промышленная локальная сеть BitBus монтируется на основе готовых изделий, и время на работки на отказ берется из данных предоставляемых производителем оборудования.
Для «Сервера» и «Клиента» время наработки на отказ по
часов
Для ССД и Табло по
часов
Для платы BB_ISA (Micro TCX)
часов
Интенсивность отказов разъемов RS-485
Общая интенсивность отказов:
Среднее время наработки системы на отказ:
часов
В рассмотренной сети в целях профилактики проводится ежедневное техническое обслуживание (ЕТО). Рассчитаем надежность работы сети между двумя ЕТО 24 часа.
Такое время безотказной работы системы считается удовлетворительным, следовательно, дополнительных мер по обеспечению надежности не требуется.
5.6 Влияние среды обмена
Разработчик системы передачи данных должен учитывать тот факт, что на качество ее функционирования могут оказывать влияние такие эффекты, как помехи, наведенные на линию связи, разность потенциалов земли в местах размещения технических средств системы, активные и реактивные потери мощности, а также отражения, которые могут иметь место при высоких скоростях обмена. Степень влияния электромагнитных помех и разности потенциалов земли зависит от условий, в которых функционирует система, и ее эффективность определяется многими факторами, в том числе сбалансированностью или симметрией, описание влияния которой приведено далее. Активные и реактивные потери зависят от качества применяемого кабеля. Отражения являются результатом внесения каждым устройством реактивных составляющих в эквивалентную нагрузку, подключенную к выходу формирователя, находящегося в активном состоянии. При этом реактивные составляющие преимущественно имеют емкостный характер.
Стандарт описывает устройства, способные функционировать в широком диапазоне скоростей обмена (до 10 Мбит/с). Разработчик системы должен учитывать, что даже при невысоких скоростях обмена, например 19,2 кбит/с, длительности переднего и заднего фронтов информационного бита могут составлять не более 10 нс, а приемники могут иметь еще более высокое быстродействие. Таким образом, если не приняты специальные меры, то даже кратковременные помехи могут привести к нарушению целостности потока передаваемых данных, в том числе при низких скоростях обмена.
5.7 Электромагнитные помехи и симметрия параметров канала связи
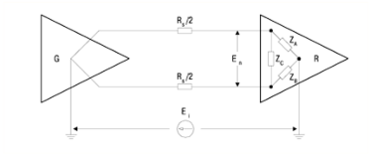
Устойчивость системы связи к электромагнитным помехам, возникающим в результате наличия паразитных индуктивных или емкостных связей источников помех со средой обмена, отчасти определяется степенью асимметрии (или дисбаланса) распределенных и сосредоточенных параметров линии связи относительно земли. Интенсивность помехи, действующей между двумя проводниками кабеля, как правило, будет определяться степенью асимметрии полного импеданса относительно земли, если предположить, что источник помехи имеет одинаковую паразитную связь с каждым из проводников. Рассмотрим структуру, состоящую из активного генератора, который расположен в одной из самых удаленных точек линии связи. В противоположной наиболее удаленной точке линии связи располагается несколько приемников и формирователей, пребывающих в пассивном состоянии и представленных в виде эквивалентной мостовой схемы, показанной на рис. 5.4. Поскольку формирователь в активном состоянии имеет малое выходное сопротивление, на низких частотах можно считать, что синфазная составляющая помехи прикладывается к каждому входу эквивалентной мостовой схемы приемника через сопротивление Rs/2, как показано на рис. 5.4.
Рис. 5.4. Эквивалентная схема связи при воздействии синфазной помехи.
RS — на высоких частотах — волновое сопротивление кабеля, на низких частотах — полное омическое сопротивление кабеля;
Za, Zb, Zc — полные импедансы совокупности приемников, представленных в виде мостовой эквивалентной схемы;
Ei — напряжение помехи общего вида;
En — приведенное ко входу напряжение противофазной составляющей помехи.
Для указанной эквивалентной схемы степень асимметрии определяется отношением интенсивности помехи общего вида Ei к напряжению помехи En, наведенной между проводниками кабеля на входе эквивалентной схемы приемника:
Отношение Ei/En определяется следующей формулой (промежуточные вычисления опущены):
,
где Yx=1/Zx, Gs=1/Rs.
Пусть Yb - Ya = Yd. Кроме того, исходя из практических соображений, можно считать, что (Ya, Yb, Yc) << Gs. Тогда степень асимметрии приближенно выражается следующей формулой:
Таким образом, степень асимметрии обратно пропорциональна сумме разностей полных (комплексных) проводимостей между каждой входной клеммой каждого приемника и землей и не зависит от полной синфазной проводимости входа приемника относительно земли (Ya+Yb). Симметрия канала наиболее существенна в области высокочастотных составляющих передаваемого сигнала, которые лежат в полосе пропускания приемника.
Разница значений емкости между каждой входной клеммой прием ника и землей, составляющая всего лишь несколько пикофарад, может привести к значительной асимметрии канала, если применяемый приемник имеет полосу пропускания порядка сотен МГц. Например, для 10 приемников, подключенных к кабелю, волновое сопротивление которого составляет 120 Ом, наличие разности емкостей между входными клеммами каждого из них и землей, равной 10 пФ, приведет к асимметрии канала на частоте 10 МГц, составляющей около 10 дБ. На более высоких частотах (например, 50 МГц) конфигурация системы будет аналогична однопроводной с общим обратным проводом, которая лежит в основе интерфейса RS-232-C. В связи с изложенным настоятельно рекомендуется использовать экранированную витую пару, что обеспечивает как симметрию линии связи, так и повышение устойчивости к электромагнитным помехам.
5.8 Дополнительные требования к реализации заземления
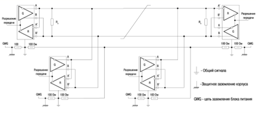
Для правильного функционирования цепей формирователя и приемника при обмене данными единицы оборудования системы должны иметь путь возврата сигнала между цепями заземления на приемной и передающей сторонах. Цепь заземления может быть выполнена путем непосредственного присоединения общих каждого устройства к точкам, имеющим нулевой потенциал. Указанный способ допустим только при гарантированном равенстве потенциалов земли в местах размещения единиц оборудования системы. Кроме того, цепь заземления может быть реализована при помощи дренажного проводника, который имеется внутри кабеля передачи данных, как показано на рис. 5.5. При реализации цепи сигнального заземления вторым способом соединение третьего (дренажного) проводника с сигнальным общим проводом каждого устройства должно быть выполнено через резистор небольшого сопротивления, например 100 Ом, который предназначен для ограничения блуждающих токов, когда в целях безопасности применяются другие цепи заземления.
Рис. 5.5. цепь заземления реализованая при помощи дренажного проводника.
В ряде случаев для повышения устойчивости к помехам электрического (не магнитного) характера применяется экранированный кабель передачи данных. При его использовании экран должен быть соединен с корпусом оборудования только в одной из двух наиболее удаленных точек размещения технических средств системы. Реализация второго варианта допустима только при гарантированном равенстве потенциалов земли в местах размещения единиц оборудования системы. Требования к средствам присоединения экрана кабеля стандартом EIA RS-485 не устанавливаются.
Способ реализации цепей заземления при использовании приемопередатчиков с гальванической изоляцией показан на рис. 5.1.
5.9 Конфликтные ситуации
Если к линии связи подключены два формирователя или более, то возможна ситуация их одновременного перехода в активное состояние. В случае, когда один формирователь в активном состоянии является источником, а второй — потребителем тока, может произойти чрезмерный разогрев компонентов выходных каскадов формирователей. Подобная ситуация носит название конфликтной. Поскольку требования к системе могут предопределять возможность одновременного перехода в активное состояние более чем одного формирователя, условия испытаний согласно п.3.4.2 стандарта EIA RS-485 установлены с учетом ограничения максимальной мощности, рассеиваемой компонентами выходного каскада формирователей.
Конфликтные ситуации могут возникать по следующим причинам.
-
Включение питания системы.
-
При включении питания системы либо при повторном включении после кратковременного отключения несколько формирователей (или все) в процессе инициализации могут пребывать в активном состоянии.
-
Неисправность системы.
-
Возникновение неисправности системы или сбой программного обеспечения могут привести к переводу нескольких формирователей в активное состояние.
-
Использование протокола обмена, допускающего осуществление попыток одновременного доступа к каналу связи со стороны нескольких устройств. Некоторые протоколы обмена могут содержать процедуры доступа к каналу связи, предусматривающие перевод нескольких формирователей в активное состояние на короткие интервалы времени. Однако, в конечном счете, канал предоставляется одному устройству, что обеспечивает разрешение конфликтной ситуации.
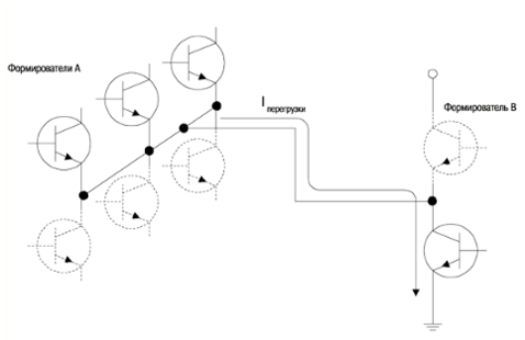
Механизмы возникновения неисправности формирователя показаны на рис. 5.6. и рис. 5.7.
Рис. 5.6. Конфликтная ситуация, вызванная одновременной активацией двух формирователей.
На рис. 5.6. изображены выходные цепи двух формирователей, присоединенные к общей линии связи. Ток короткого замыкания будет протекать через открытое верхнее плечо формирователя A и открытое нижнее плечо формирователя B. При наличии разности потенциалов между землями формирователей, лежащей в диапазоне от минус 7 до плюс 7 В, мощность, рассеиваемая формирователем A, может превысить предельно допустимое значение. Например, если предельно допустимый ток нагрузки формирователя A составляет 250 мА, а разность потенциалов между землями формирователей — 7 В, то рассеиваемая мощность будет составлять около 3 Вт.
Рис 5.7. Конфликтная ситуация, вызванная одновременной активацией нескольких формирователей.
Ситуация, когда несколько формирователей нагружено на один, иллюстрируется рис. 5.7. По нижнему плечу формирователя В протекает суммарный ток от нескольких формирователей A, что может привести к его выходу из строя за счет увеличения напряжения насыщения (коллектор-эмиттер) и соответствующего роста рассеиваемой мощности. Таким образом, формирователь должен быть оснащен средствами защиты, предотвращающими выход из строя по описанным ранее причинам.
Наиболее очевидными решениями указанной задачи являются:
-
введение элементов ограничения тока;
-
реализация тепловой защиты формирователя.
При использовании ограничителей тока уменьшается рассе иваемая мощность и после разрешения конфликтной ситуации работоспособность устройства мгновенно восстанавливается. В случае же применения тепловой защиты при ее срабатывании время восстановления формирователя значительно возрастает. Таким образом, предпочтительно реализовывать тепловую защиту таким образом, чтобы ее порог срабатывания был близок к предельно допустимому значению тока, протекающего по цепям выходного каскада формирователя. Совместно с тепловой защитой рекомендуется устанавливать в выходных цепях формирователя элементы ограничения тока, функция которых состоит вснижении рассеиваемой мощности при протекании тока, незначительно превышающего номинальный.
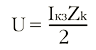
Конфликтные ситуации, сопровождаемые протеканием по линии большого тока, приводят к тому, что в линии связи запасается реактивная энергия. При резком снижении тока происходит всплеск напряжения, интенсивность которого определяется формулой:
где U — амплитуда всплеска напряжения; Iкз — суммарный ток короткого замыкания, протекавшего в линии при конфликтной ситуации; Zk — волновое сопротивление линии связи.
Разработчик системы должен предусматривать возможность возникновения всплесков напряжения, амплитуда которых существенно превышает установленное стандартом значение (25 В). Указанные всплески могут быть вызваны кратковременными мощными помехами, возникающими при коммутации силового оборудования, а также атмосферными разрядами. Схема подключения устройства подавления импульсных помех показана на рис. 5.8. При реализации внешних цепей защиты приемопередатчиков следует учитывать тот факт, что каждое установленное устройство подавления выбросов напряжения в линии связи вносит емкость, эквивалентную емкости кабеля длиной около 120 м.
Рис. 5.8. Схема подключения устройства подавления импульсных помех.
6. Организационно-экономическая часть
6.1 Технико-экономическое обоснование целесообразности проектирования сети BitBus
В данном дипломном проекте рассмотрены вопросы создания локальной промышленной сети BitBus с использованием витой пары и Wi-Fi технологии для автоматизации технологических процессов.
На современном этапе развития и использования локальных промышленных сетей наиболее актуальное значение приобрели такие вопросы, как оценка производительности и качества локальных промышленных сетей и их компонентов, оптимизация уже существующих или планируемых к созданию промышленных компьютерных сетей. Сейчас, когда промышленные компьютерные сети стали определяющим компонентом в информационной стратегии большинства предприятий, недостаточное внимание к оценке мощности локальной вычислительной сети и ее планированию привело к тому, что сегодня для поддержки современных приложений в архитектуре клиент-сервер многие сети необходимо заново проектировать, а во многих случаях и заменять.
Производительность и пропускная способность промышленных локальных сетей определяется рядом факторов:
-
выбором кабельной системы, серверов и рабочих станций,
-
каналов связи,
-
сетевого оборудования,
-
сетевых операционных систем и операционных систем рабочих станций,
-
распределением информации в сети,
-
организацией распределенного вычислительного процесса, а также защиты и поддержания и восстановления работоспособности в ситуациях сбоев и отказов и т.п.
Реализация данного проекта, произведенная с учетом всех вышеперечисленных факторов, позволит сократить время анализа всевозможных нештатных ситуаций, бумажный документооборот внутри промышленных предприятий, повысить производительность труда, сократить время на получение и обработку информации, выполнять точный и полный анализ данных, обеспечивать получение любых форм отчетов по итогам работы. Как следствие, образуются дополнительные временные ресурсы для разработки и реализации новых проектов.
Задачи разработки промышленной локальной сети и пути её решения представлены на рисунке 20 в виде «дерева целей».
6.2 Организационная часть
Для работ, связанных с проектированием и монтажом промышленной локальной сети BitBus необходим коллектив, рабочих и ИТР.
6.2.1 Состав группы разработчиков и должностные оклады
Для выполнения поставленной задачи необходимо определить уровень новизны и сложности проекта и составить штатное расписание проектной группы.
Исходя из справочно-нормативной литературы, разработку промышленной компьютерной сети можно отнести к 3 категории сложности и к группе новизны "Б" - конструирование, требующее экспериментальной проверки всех составных частей или технических решений и их взаимодействия в заданных параметрах.
Для выполнения полного объема работ (от подготовительного этапа до приема работы, см. табл.8) необходима проектная группа, представленная в таблице 6.1.
Таблица 6.1. Штатное расписание.
| Категория работников | Кол-во работающих, чел. | Должностной оклад, руб./мес. |
| Ведущий инженер | 1 | 13000 |
| Инженер-программист | 1 | 10000 |
| Техник | 1 | 7000 |
| Итого: | 3 | 30000 |
Данные взяты в ЗАО ПГО «Тюменьпромгеофизика».
6.2.2 Перечень основных этапов разработки локальной промышленной сети BitBus
Проектирование происходит в несколько этапов, в которых принимает участие не только состав группы разработчиков, но и монтажники, обеспечивающие монтаж витой пары. Все этапы работ приведены в таблице 6.2.
Таблица 6.2. Перечень основных этапов работ.
| Этап | Содержание работ, входящих в этап | Вид отчетности по законченной работе | Кол-во исполнителей, чел. | Должность | Продолжи тельность работы, дни |
| 1 | 2 | 3 | 4 | 5 | 6 |
| Подготовительный Анализ требований | 1.Ознакомление с заданием на проект | Пояснительная записка | 1 | Ведущий инженер | 1 |
| 2.Подбор и изучение научно-технической и патентной литературы | |||||
| 1 | Инженер-программист | 11 | |||
| 3.Согласование и утверждение ТЗ | Техническое задание | 1 | Ведущий инженер | 14 | |
| Технический проект | 1.Оценка и подбор оборудования и комплектующих 2. Написание расчетов по проекту | Отчет по ТП | 1 | Ведущий инженер | 15 |
| 1 | Инженер-программист | 12 | |||
| Монтаж | Монтаж кабеля и сетевого оборудования | Технологическая документация | 2 | Монтажник | 10 10 |
| Тестирование системы | Проверка системы на работоспособность | Акт тестирования | 2 | Техник | 7 |
| Уточнение технической документации | Корректировка техдокументации и оформление полного комплекта техдокументации | Комплект технической документации | 1 | Инженер-программист | 5 |
| Прием работ | Оценка качества работ | Заключение экспертной комиссии | 1 | Ведущий инженер | 2 |
| 1 | Инженер-программист | 3 | |||
| Итого: | 90 | ||||
| В том числе: | Ведущий инженер: | 32 | |||
| Инженер программист: | 31 | ||||
| Техник | 7 | ||||
6.2.3 Смета затрат на разработку локальной промышленной сети
Принимая за основание данные, приведенные в таблице 6.2. рассчитаем смету затрат на работы по следующим статьям затрат:
1. Затраты на материалы (бумага А4 5 пачек - 1000 руб.; канцелярские принадлежности - 600 руб.; техническая литература -1900 руб.) составляют 3500 руб.
2. Расчет затрат на заработную плату ИТР (представлен в таблице 6.3.)
Таблица 6.3. Расчет затрат на з/п ИТР
| Должность | Оклад, руб./мес | Оплата руб/день | Продолжительность работ, дни | Итого, руб. |
| Ведущий инженер | 13000 | 1281,8 | 32 | 10931,20 |
| Инженер-программист | 10000 | 902,7 | 31 | 7712,80 |
| Техник | 7000 | 681,8 | 7 | 1414,00 |
| Итого по тарифу: | 20058 | |||
| Доплаты (40% от тарифа): | 8023,20 | |||
| Итого основная заработная плата: | 28081,20 | |||
| Дополнительная заработная плата (20% от основной): | 5616,24 | |||
| Единый социальный налог (26% от суммы основной и дополнительной з/п) | 8761,33 | |||
3. Производственные командировки - 20% от основной заработной платы:
руб.
4. Контрагентские расходы - 25% от основной заработной платы:
руб.
5. Прочие денежные расходы - 100% от основной заработной платы:
руб.
Полученные данные сводим таблицу 6.4.
Таблица 6.4. Смета затрат на разработку проекта.
| №п/п | Затраты по элементам | Сумма, руб. | |
| 1 | Материалы | 3500 | |
| 2 | Заработная плата разработчиков (ИТР) | 28081,20 | |
| 3 | Дополнительная заработная плата | 5616,24 | |
| 4 | Единый социальный налог | 8761,33 | |
| 5 | Производственные командировки | 5616,24 | |
| 6 | Контрагентские расходы | 7020,30 | |
| 7 | Прочие денежные расходы | 28081,20 | |
| Итого: | 86676,51 | ||
6.3 Экономическая часть
В экономической части рассчитывается полная себестоимость промышленной локальной сети BitBus по следующим статьям затрат:
6.3.1 Затраты на основные и вспомогательные материалы
Для монтажа промышленной сети используются Profibus cable AWG22 3079A, Разъемы RS-485, а также витая пара категории 5е.
Данные по ценам на эти материалы формируются в основном на договорной основе и обговариваются на подготовительном этапе. В таблице 6.5. приведен расчет затрат на основные и вспомогательные материалы, используемые при монтажной работе.
Таблица 6.5. Расчет затрат на основные и вспомогательные материалы, используемые при монтажной работе
| Наименование материала | Единицы измерения | Кол-во | Стоимость единицы, руб. | Общая стоимость материала, руб. |
| UNITRONIC BUS FD P LD | м | 300 | 71,88 | 21564 |
| Витая пара кат. 5 | м | 300 | 8,37 | 2511 |
| Разъемы RS-485 | шт. | 10 | 30 | 300 |
| Итого: Основные материалы: Вспомогательные материалы (25% от основных): | 24375 | |||
| 6093,75 | ||||
| Итого за основные и вспомогательные материалы: | 30468,75 | |||
| Транспортно-заготовительные расходы (20% от суммы расходов на основные и вспомогательные материалы): | 6093,75 | |||
| Итого затраты на основные и вспомогательные материалы с учетом транспортно-заготовительных расходов: | 36562,50 | |||
6.3.2 Затраты на покупные комплектующие изделия
Затраты на комплектующие для промышленной сети представлены в таблице 6.6.
Таблица 6.6. Затраты на комплектующие ЛВС
| Наименование комплектующих | Тип, марка | Кол-во | Стоимость единицы, руб | Общая стоимость, руб. | ||
| ССД | НОКБ | 2 | 27500 | 55000 | ||
| МЕГА-Табло | НОКБ | 2 | 17500 | 35000 | ||
| 8 канальное табло | НОКБ | 1 | 12500 | 12500 | ||
| Коммутатор | D-Link DES-1008D/E | 2 | 567 | 1134 | ||
| сервер | HP ProLiant DL380 G3 | 1 | 17500 | 17500 | ||
| ИБП | АРС Smart-UPS RM 2U | 2 | 12000 | 24000 | ||
| Радиомодем DWL-G510 | D-Link | 1 | 705 | 705 | ||
| Точка доступа DWL-7100AP | D-Link | 1 | 3832 | 3832 | ||
| Итого: | 149671 | |||||
| Транспортно-заготовительные расходы (20% от общей суммы): | 29934,2 | |||||
| Всего: | 179605,2 | |||||
6.3.3 Расчет заработной платы монтажников, занятых монтажом промышленной сети.
Расчет заработной платы монтажников, занятых монтажом промышленной сети, представлен в таблице 6.7.
Таблица 6.7. Расчет заработной платы монтажников
| Вид работы | Трудоемкость, час. | Часовая тарифная ставка, руб./час | Итого зарплата, руб. |
| Протяжка кабелей | 76 | 72 | 5472 |
| Монтаж разъёмов | 12 | 72 | 864 |
| Установка оборудования | 80 | 72 | 5760 |
| Итого тарифная заработная плата: | 12096 | ||
| Доплата (50% от тарифной заработной платы): | 6048 | ||
| Итого основная заработная плата: | 18144 | ||
| Дополнительная заработная плата (18% от основной зарплаты): | 3265,92 | ||
| Основная и дополнительная заработная плата: | 21409,92 | ||
| Единый социальный налог (26% от основной и дополнительной з/п) | 5566,58 | ||
6.3.4 Расчет себестоимости монтажа промышленной сети
Результаты расчетов отдельных статей затрат, включаемых в стоимость монтажа промышленной сети, представлены в таблице 6.8.
Таблица 6.8. Результаты расчетов отдельных статей затрат
| №п/п | Наименование статей затрат | Сумма, руб. | |
| 1 | Основные и вспомогательные материалы | 36562,50 | |
| 2 | Комплектующие изделия | 179605,2 | |
| 3 | Основная заработная плата монтажников | 18144 | |
| 4 | Дополнительная заработная плата монтажников | 3265,92 | |
| 5 | Единый социальный налог | 5566,58 | |
| 6 | Общепроизводственные расходы (120% от основной 1 заработной платы монтажников) | 21772,80 | |
| Итого: | 264917 | ||
6.3.5 Расчет капитальных на проектирование и монтаж ЛВС
Общая смета затрат на проектирование и монтаж промышленной сети рассчитывается по следующей формуле:
Кдоп = Зокр. + Сполн.пром,
Где Кдоп дополнительные капитальные затраты
Зокр. = 86676,51 руб.
Сполн.пром = 264917,00 руб.
Кдоп = 86676,51 + 264917,00 = 351593,51 руб.
6.4 Расчет экономической эффективности проектируемой промышленной сети
По оценке зарубежных специалистов в области автоматизации управления, автоматизация работы служащих в условиях коммерческих предприятий с направлением работы в информационные технологии может сократить общие расходы на конторскую деятельность примерно на 25%. Однако, наиболее важной целью автоматизации работы служащих является повышение качества административных решений (качество вырабатываемой информации).
Источниками экономической эффективности, возникающей от применения компьютеров в промышленной сети, являются:
-
уменьшение затрат на обработку единицы информации;
-
повышение точности расчетов;
-
увеличение скорости выполнения вычислительных и печатных работ;
-
способность автоматически собирать, запоминать и накапливать разрозненные данные;
-
систематическое ведение баз данных;
-
уменьшение объемов хранимой информации и стоимости хранения данных;
-
стандартизация ведения документов;
-
существенное уменьшение времени поиска необходимых данных;
-
улучшение доступа к архивам данных;
-
возможность использования вычислительных сетей при обращении к базам данных.
При анализе эффективности промышленной сети важно учитывать, что конечный эффект от их применения связан не только с возмещением затрат на покупку, монтаж и эксплуатацию оборудования, а в первую очередь, за счет дополнительного улучшения качества принимаемых решений.
Экономическая эффективность информационных процессов определяется соотношением затрат на технические средства и на заработную плату работников с результатами их деятельности. Известен ряд подходов к определению основных составляющих эффекта информационной деятельности. В основу этих понятий положены понятия информационной продукции (различные виды информации), информационного эффекта, величины предотвращения потерь, общественно необходимого уровня информированности и другие.
Затраты на разработку, закупку комплектующих и монтаж промышленной сети носят единовременный характер и при расчете эффективности учитываются вместе с дополнительными капитальными затратами.
При расчете может быть принята такая модель внедрения промышленной сети - до внедрения проекта автоматизированные функции выполнялись программистами вручную (в этом случае эффект достигается за счет увеличения производительности труда, снижения численности программистов, снижения затрат на аренду помещений для размещения программистов; необходимо произвести полные затраты, на приобретение комплекта технических средств)
Годовая экономическая эффективность рассчитывается по формуле:
,
где Эпр - годовой прирост прибыли после внедрения проекта,
Ен - нормативный коэффициент экономической эффективности капитальных вложений (для автоматизированных систем управления и проектирования Ен= 0,33)
Кдоп - полные единовременные затраты на создание запроектированной системы.
Кдоп = 351593,51 руб.
Эпр =П2 – П1,
где П1, П2 - чистая годовая прибыль до (1) и после (2) внедрения разрабатываемой системы.
- годовой прирост прибыли после внедрения проекта.
Окупаемость дополнительных капитальных вложений рассчитываем по формуле:
года
Результаты расчетов сводим в таблицу:
6.4.1 Технико-экономические показатели
Технико-экономические показатели представлены в таблице 6.9.
Таблица 6.9. Технико-экономические показатели
| № п/п | Наименование показателей | Единицы измерений | Проект |
| 1 | Скорость передачи данных | Мбит/сек | До 10 Мбит/сек |
| 2 | Топология | -//- | линейная |
| 3 | Среда передачи данных | -//- | Витая пара (медь) |
| 4 | Сетевая ОС | -//- | Microsoft Windows 2000 |
| 5 | Дополнительные капитальные вложения | руб. | 351593,51 |
| 6 | Годовая прибыль | руб/год. | 283787,00 |
| 7 | Годовая экономическая эффективность | руб. | 167761,14 |
| 8 | Срок окупаемости Кдоп | год | 2,10 |
6.5 Вывод
Исходя из такого срока окупаемости, можно сказать, что проект промышленной локальной сети экономически эффективен для данной компании.
7. Безопасность и экологичность проектных решений
7.1 Цель и решаемые задачи
В данном дипломном проекте решаются вопросы создания и эксплуатации промышленной локальной сети BitBus. Так как ПЭВМ служит выполнения должностных обязанностей течении 24 часов, т.е круглосуточно поэтому целесообразно рассмотреть вопросы, связанные с обеспечением безопасности труда и сохранением работоспособности персонала именно при работе с ПЭВМ. В данном разделе будут освещены воздействия вредных и опасных факторов производственной среды электромагнитных полей, статического электричества, недостаточной освещенности и психо-эмоционального напряжения. Также будут приведены пути решения этих проблем, стандарты и рекомендации по нормированию.
7.2 Опасные и вредные факторы при работе с ПЭВМ
При работе с ПЭВМ могут возникнуть потенциально опасные и вредные факторы, воздействие которых на организм человека может принести ему вред и привести к травматизму.
Основные факторы с возможными последствиями изложены в ГОСТ 12.1.003-74/80 и сведены в таблицу 7.1.
Таблица 7.1. Основные опасные и вредные факторы.
| n/n | Наименование фактора | Возможные последствия |
| 1 | Повышенное значение напряжения электрической цепи | Электротравма |
| 2 | Электрическая дуга | Ожоги, пожар |
| 3 | Повышенная напряженность электрического поля и электромагнитного излучения | Нарушение ЦНС, и сердечно-сосудистой системы, утомляемость, раздражительность, помутнение хрусталика |
| 4 | Повышенный уровень статического электричества | Пожар, взрыв, электрический удар |
| 5 | Повышенная или пониженная температура воздуха, влажность, подвижность воздуха рабочей зоны | Перегрев или переохлаждение организма |
| 6 | Недостаточная освещенность рабочей зоны | Утомляемость, дискомфорт, опасность травматизма, ухудшение зрения |
| 7 | Повышенный уровень шума | Нервно-психическая перегрузка, заболевания органов слуха |
| 8 | Монотонность труда | Нервно-психическая перегрузка |
| 9 | Умственное перенапряжение; | Изменение функционального состояния ЦНС |
| 10 | Повышение уровня химических веществ | Раздражающе действует на ЦНС, блокирование гемоглобина, нарушение тканевого дыхания, общетоксическое, канцерогенное действие на организм человека. |
7.3 Характеристика объекта исследования
В данном разделе дипломного проекта я освещаю основные вопросы техники безопасности труда и экологии при создании и эксплуатации промышленной компьютерной сети BitBus.
При разработке проекта необходимо предусмотреть мероприятия по обеспечению безопасности и жизнедеятельности. Главным объектом при разработке промышленной компьютерной сети является рабочее место оператора, где выполняются работы по контролю над технологическими процессами, подготовка технической документации и обработке информации и оттуда выдаётся информация на все остальные компьютеры.
Так как пользователи (операторы) в процессе работы значительное время будут проводить за ПЭВМ то актуально выбрать предметом исследования, для обеспечения безопасных и экологических условий труда пользователей, вредные факторы воздействия ПЭВМ на человека.
Для работы с промышленной компьютерной сетью в моей квалификационной работе я использую следующую конфигурацию оборудования:
Системный блок типа: процессор – Intel Pentium IV 2.8ГГц, OЗУ-512Mb, HDD-80Гб, материнская плата Intel D845 EGEW, DVD-Rom 48x, интегрированная звуковая карта (общее количество системных блоков – 10шт.), оснащенных мониторами LCD LG 117s 17’’ (общее количество мониторов – 10шт.).
В рабочем помещении оператора находиться все необходимое для рабочего процесса оборудование: 4 персональных компьютера и 2 принтер. Именно это оборудование может служить источником возникновения вредных и опасных факторов.
7.4 Мероприятия по безопасности труда и сохранению работоспособности.
7.4.1 Обеспечение требований эргономики технической эстетики
Планировка помещения, размещение оборудования
Для обеспечения санитарно-гигиенических условий труда проектом предусмотрено следующее:
Размеры рабочей части помещения составляют:
-
длина
-
ширина
-
высота
-
общая площадь равна
В помещении работают 4 сотрудника в дневную смену и 4 в ночную.
Теперь рассчитываю удельную площадь (Пуд.) приходящегося на одного человека по формуле:
где
- площадь помещения;
- площадь помещения занятого крупногабаритным оборудованием и мебелью;
- число человек, одновременно работающих в помещениях.
м2
По нормативным требованиям площадь помещений для работников при использовании LCD мониторов следует предусматривать величиной 4,5 м2, для мониторов с ЭЛТ 6 м2 из расчета на одного человека с учетом максимального числа одновременно работающих в смену. Следовательно, нормативные требования сходятся с нашими расчетами, СанПиН 2.2.2./2.4.1340-03
Эргономические решения и организация рабочего места пользователей ПЭВМ
Требования к организации и оборудованию рабочего места пользователя ПЭВМ приведены в ГОСТ 12.2.032-78 и СанПиН 2.2.2.542-96, СанПиН 2.2.2./2.4.1340-03.
Высота рабочей поверхности стола для пользователей должна регулироваться в пределах 680-800 мм; при отсутствии таковой возможности высота рабочей поверхности стола должна составлять 725 мм.
Модульными размерами рабочей поверхности стола для ПЭВМ, на основании которых должны рассчитываться конструктивные размеры, следует считать:
ширину-800, 1200, 1400 мм
глубину-800 или 1000 мм
высоту (при нерегулируемой)-725 мм.
Рабочий стол должен иметь пространство для ног высотой не менее 600 мм, шириной - не менее 500 мм, глубиной на уровне колен - не менее 450 мм и на уровне вытянутых ног - не менее 650 мм.
Рабочий стул (кресло) должен быть подъемно-поворотным и регулируемым по высоте и углам наклона сидения и спинки, а также расстоянию спинки до переднего края сидения.
Клавиатуру следует располагать на поверхности стола на расстоянии 100-300 мм от края, обращенного к пользователю, или на специальной регулируемой по высоте рабочей поверхности, отделенной от основной столешницы.
Конструкция применяемой клавиатуры выбиралась, исходя из следующих нормативных параметров:
-
конструкция выполнена в виде отдельного устройства с возможностью свободного перемещения;
-
опорное приспособление, позволяет изменять угол наклона
поверхности клавиатуры в пределах от 5 до 15 градусов;
-
высота среднего ряда клавиш 25 мм;
-
заводское исполнение часто используемых клавиш выполнено в центре, внизу и справа, а редко используемых - вверху и слева;
-
выделение цветом, размером, формой и местом расположения
функциональных групп клавиш;
-
оптимальный размер клавиш - 15 мм;
-
клавиши с углублением в центре и шагом 19 плюс-минус 1 мм;
-
расстояние между клавишами 3 мм;
-
одинаковый ход всех клавиш с максимальным сопротивлением нажатию 1,5 Н;
-
звуковая обратная связь включения клавиш с регулировкой
уровня звукового сигнала. Возможностью ее отключения.
Корпус ВДТ и ПЭВМ, клавиатура и другие блоки и устройства ПЭВМ имеют матовую поверхность одного цвета с коэффициентом отражения 0,5 и не имеют блестящих деталей, способных вызывать блики.
Цветовое оформление помещения
Решения, относящиеся к области технической эстетики, должны быть основаны на рекомендациях СН-181-70 по цветовому оформлению помещения. При выборе цветового оформления помещения необходимо учесть психофизиологическое влияние цвета на центральную нервную систему и орган зрения человека, оптико-физическое воздействие, основанное на отражающей способности цвета и эстетическое восприятие, обусловленное гармоничным сочетанием разных цветов.
При цветовом оформлении помещения необходимо учесть ориентацию окон в отношении сторон света и характер искусственного освещения. У данного помещения окна ориентированы на запад, стены – светло-желтые или голубовато-зеленые, а пол зеленый или красновато-оранжевый. Потолок во всех помещениях белого цвета. Параметры цветового оформления помещений приведены в таблице 7.2.:
Таблица 7.2. Параметры цветового оформления помещений
| Ориентация окон помещений | Наименование цвета (поверхности) | Характеристика цветов | N образца CH 181-70 | ||
| длина волны, нм | чистота | коэффициент отражения, % | |||
| Запад | Светло-желтый (стены) | 572 ± 5 | 47 ± 10 | 70 ± 7 | 5,4 |
| Голубовато-зеленый (стены) | 515 ± 5 | 10 ± 5 | 67 ± 7 | 9,4 | |
| Зеленый (пол) | 550 ± 5 | 30 ± 10 | 29 ± 7 | 7,1 | |
| Красновато-оранжевый (пол) | 600 ± 7 | 50 ± 5 | 10 ± 7 | 18,1 | |
Выбор образцов цвета для отделочных материалов и изделий следует осуществлять с учетом фактуры: поверхности в помещениях должны иметь матовую и полуматовую фактуру для исключения попадания отраженных бликов в глаза работающего.
7.4.2 Обеспечение оптимальных параметров воздуха рабочих зон
Нормирование параметров микроклимата
Один из факторов воздействия окружающей среды - микроклиматические условия. Источником неблагоприятных микроклиматических условий являются:
-
пыль
-
трущиеся механические части внешних устройств ЭВМ
-
бумаги для принтеров и картриджи
-
высокая температура внешних устройств ЭВМ (мониторы, принтеры)
-
плохая работа кондиционеров.
Параметры микроклимата (температура в °С, относительная влажность в % и подвижность воздуха в м/с) нормируются по СанПиН 2.2.4.548-96”. Оптимальные нормы микроклимата приведены в таблице 7.3.
Таблица 7.3. Оптимальные параметры микроклимата с ПЭВМ.
| Период года | Категория работ | Температура воздуха в °С не более | Относительная влажность воздуха, % | Скорость движения воздуха, м/с |
| Холодный | Легкая-1б | 21-23 | 40-60 | 0,1 |
| Теплый | Легкая-1б | 22-24 | 40-60 | 0,2 |
Примечание:
К категории 1б относятся работы, производимые сидя, стоя или связанные с ходьбой и сопровождающиеся некоторым физическим напряжением, при которых расход энергии составляет от 120 до 150 ккал/ч.
В соответствии с СанПиН 2.2.4.548-96 работу операторов можно отнести к работе категории легкая-1б. Таким образом, фактические параметры микроклимата приведены в таблице 7.4.
Таблица 7.4. Фактические параметры микроклимата с ПЭВМ.
| Период года | Категория работ | Температура воздуха в °С | Относительная влажность воздуха, % | Скорость движения воздуха, м/с |
| Холодный | Легкая-1б | 22 | 50 | 0,1 |
| Теплый | Легкая-1б | 23 | 50 | 0,2 |
Из таблиц видно, что фактические параметры микроклимата в помещении соответствуют нормативным.
Нормирование уровней вредных химических веществ
Источниками загрязнения помещения являются вредные вещества внешней среды и более 100 соединений, выделяющихся из строительных материалов здания, мебели, одежды, обуви и биоактивные соединения (антропотоксины) самого человека.
Рассматривая загрязнение помещения вредными веществами внешней среды, необходимо, прежде всего, учитывать местоположение здания, в нашем случае это вагон-дом на территории куста. Наиболее частыми загрязнителями, попадающими из внешней среды в помещение, являются оксид углерода, диоксид азота, диоксид серы, пыль и др.
Мебель, одежда и обувь, хранимая в помещении, выделяют пыль с содержанием минерального волокна, углеводороды, полиэфирные смолы и другие соединения.
К наиболее опасным загрязнителям помещений относятся продукты курения, концентрация которых при большом количестве курящих людей в разное время рабочего дня в десятки раз выше, чем в их отсутствии. Поэтому необходимо организовать специально отведённые места для курения с вентиляцией этих зон.
В таблице 7.5. приведем возможный состав вредных веществ в анализируемом помещении с указанием их предельно допустимых концентраций:
Таблица 7.5. Характеристика вредных веществ, содержащихся в воздухе помещения (ГОСТ 12.1.005-88 и ГН 2.2.5.1313-03)
| Вредные вещества | ПДК, мг/м3 | Класс опасности | Действие на человека |
| 1. Внешние источники (от автострады) | |||
| Оксид углерода | 20 | 4 | Блокирует гемоглобин, нарушает тканевое дыхание |
| Диоксид азота | 5 | 2 | Наркотическое действие, действие на кровеносную систему |
| Свинец (выхлопы автомобилей) | 0,01/0,0070 | 1 | Общетоксическое, канцерогенное |
| Пыль (сажа) | 4 | 4 | Раздражающее, канцерогенное |
| 2. Строительные материалы (бетонные конструкции) | |||
| Радон, торон, полоний, уран | 0,015 | 1 | Канцерогенное, общетоксическое |
| 3. Мебель, одежда, обувь | |||
| фенопласты | 6 | 3 | Общетоксическое, аллергическое, канцерогенное |
| Полиэфирный лак | 6 | 2 | - |
| Капролактам | 10 | 3 | - |
| Формальдегид | 05 | 9 | - |
| Бензол | 5 | 2 | - |
| Пыль растительного и животного происхождения | 2-6 | 4 | - |
| 4. Антропоксины | |||
| Диоксид углерода | 10 | 2 | Раздражающее, действует на ЦНС |
| Сероводород | 3 | 3 | - |
| Микробы | Общетоксическое | ||
| Клещи | Аллергическое | ||
| 5. Продукты курения | |||
| Никотин | 10 | 3 | Наркотическое |
Нормирование уровней аэроионизации
Основное применение ионизаторов - создание в помещениях оптимальной концентрации отрицательно заряженных аэроионов, которые необходимы для нормальной жизнедеятельности. Лишенный аэроионов воздух - "мертвый", ухудшает здоровье и ведет к заболеваниям.
В таблице 7.6. приведем согласно СанПиН 2.2.2.542-96 уровни положительных и отрицательных аэроионов в воздухе помещения:
Таблица 7.6. Уровни ионизации воздуха помещений при работе на ВДТ и ПЭВМ
| Уровни | Число ионов в 1 см. куб. воздуха | |
| n+ | n- | |
| Минимально необходимые | 400 | 600 |
| Оптимальные | 1500-3000 | 3000-5000 |
| Максимально допустимые | 50000 | 50000 |
Расчет приточно-вытяжной вентиляции
Расчет воздуха для вентилирования помещений (
) производиться по формуле:
,где
L - объем приточного воздуха
с – теплоемкость воздуха (1,005
)
р – плотность воздуха (1,2
)
- температура удаляемого воздуха,
- температура воздуха поступающего в помещение,
- теплоизбытки,
Определим количество явного избыточного тепла выделяемого в помещении:
, где
- выделение тепла от оборудования;
- поступление тепла от людей;
- поступление тепла от электрического освещения;
- поступление тепла от солнечной радиации;
, где
- коэффициент использования установочной мощности (0,95);
- коэффициент одновременности работы (1);
N – суммарная установочная мощность
- мощность ПЭВМ потребляемая от сети (350 Вт);
к - количество ПЭВМ. Поступление тепла от людей:
, где
n – количество людей, работающих в помещении;
q – количество тепла, выделенного одним человеком (628 кДж/ч).
Поступление тепла от электрического освещения
, где
- коэффициенты учитывающие способ установки светильников и особенности светильников (0,35 и 1,3);
N – суммарная установочная мощность светильников, кВт;
, где
- количество светильников;
- мощность одного светильника;
Тепло, поступающее от солнечной радиации:
, где
q – удельные поступления от солнечной радиации (135
)
S – суммарная площадь окон,
Общее количество избыточного тепла:
Отсюда:
м3
где:
tp – температура воздуха в рабочей зоне (tp=23,5°С);
d – коэффициент нарастания температуры на каждый метр высоты (d=1,5 град/м);
h – высота помещения (h=3,5м).
Объем рабочего пространства вагон-дома
м3
Кратность воздухообмена много больше единицы, следовательно, вентиляция организована правильно.
7.4.3 Создание рационального освещения
Недостаточное освещение оказывает негативное влияние на организм человека. Источником недостаточной освещенности является неправильно спроектированное и выполненное освещение. Основные требования к освещению сформулированы в «Гигиенические требования к видео дисплейным терминалам, персональным электронно-вычислительным машинам и организации работы. Санитарные правила и нормы. СанПиН 2.2.2.542-96”.
Естественное освещение должно осуществляться через светопроемы, ориентированные преимущественно на север и северо-восток и обеспечивать коэффициент естественной освещенности (КЕО) не ниже 1,2% в зонах с устойчивым снежным покровом и не ниже 1,5% на остальной территории.
Освещенность рабочего стола в зоне размещения рабочего документа должна быть 300-500 лк. Допускается установка светильников для подсветки документов. Местное освещение не должно создавать бликов на поверхности экрана и увеличивать освещенность экрана более 300 лк.
Освещенность на рабочем месте должна соответствовать характеру зрительной работы, который определяется следующими тремя параметрами:
-
Объект различения - наименьший размер рассматриваемого предмета.
-
Фон- поверхность, прилегающая непосредственно к объекту различения.
-
Контраст объекта с фоном - характеризуется соотношением яркостей рассматриваемого объекта и СНиП 23-05-95.
В соответствии с СанПиН 2.2.2.542-96 работу оператора можно отнести к работе с малой точностью (наименьший размер объекта различия от 1 до 5 мм) 5-го разряда зрительной работы, с большой контрастностью объекта различения (символов на экране монитора), с темным фоном (подразряд зрительной работы - В).
Недостаточное освещение приводит к напряжению зрения, преждевременной усталости и ослабляет внимание. Чрезмерно яркое освещение вызывает ослепление, раздражение и резь в глазах. Неправильное направление света на рабочее место может создать резкие тени, блики и дезориентировать работающего. Это может привести к профессиональным заболеваниям. Сохранность зрения человека, состояние его центральной нервной системы в значительной мере зависят от условий освещения.
7.4.4 Защита от шума
Одним из наиболее распространенных факторов внешней среды, неблагоприятно воздействующих на организм человека, является шум. Источником являются механические устройства ЭВМ (принтеры и вентиляторы в блоках питания ПЭВМ).
Нормирование шума производиться по ГОСТ 12.1.003-83 и СНиП 2.2.4/2.1.8.562-96.
Таблица 7.7.
| Уровни звукового давления в октавных полосах со среднегеометрическими частотами, Гц. | Уровни звука в дБА | ||||||||
| 31,5 | 63 | 125 | 250 | 500 | 1000 | 2000 | 4000 | 8000 | |
| 86 дБ | 71 дБ | 61 дБ | 54 дБ | 49 дБ | 45 дБ | 42 дБ | 40 дБ | 38 дБ | 50 |
Фактические значения уровня шума в пределах нормы.
Уровень шума, поступающего извне можно снизить за счет уплотнения окон и двери. Так же можно оборудовать помещение звукопоглощающими поверхностями.
7.4.5 Обеспечение режимов труда и отдыха
Режимы труда и отдыха при работе с ПЭВМ и ВДТ должны организовываться в зависимости от вида и категории трудовой деятельности. Есть три группы видов трудовой деятельности, в нашем случае это группа А - работа по считыванию информации с экрана ВДТ или ПЭВМ с предварительным запросом.
При выполнении в течение рабочей смены работ, относящихся к разным видам трудовой деятельности, за основную работу с ПЭВМ и ВДТ следует принимать такую, которая занимает не менее 50% времени в течение рабочей смены или рабочего дня.
Для видов трудовой деятельности устанавливается 3 категория тяжести и напряженности работы с ВДТ и ПЭВМ. В нашем случае для группы А - по суммарному числу считываемых знаков за рабочую смену, но не более 60 000 знаков за смену.
Для обозначения категории труда, исходя из нашей группы А, укажем количество регламентированных перерывов, время их проведения и суммарное время на отдых:
Продолжительность непрерывной работы на ПЭВМ без регламентированного перерыва не должна превышать двух часов. Так как контроль за технологическими процессами должен производиться круглосуточно то выбирается 12 часовая рабочая смена. При 12-ти часовой рабочей смене и работе на ПЭВМ регламентированные перерывы следует устанавливать первые 8 часов работы через 2 часа от начала смены и через 1.5-2 часа после обеденного перерыва продолжительностью 15 минут каждый или продолжительностью 10 минут через каждый час работы. А в течение последних 4 часов работы, независимо от категории и вида работ, каждый час продолжительностью 15 минут.
В целях профилактики переутомления и перенапряжения при работе на ПЭВМ, в том числе при использовании дисплеев, необходимо выполнять во время регламентированных перерывов комплексы упражнений.
С целью снижения или устранения нервно-психического, зрительного и мышечного напряжения, предупреждения переутомления необходимо проводить сеансы психофизиологической разгрузки и снятия усталости во время регламентированных перерывов и после окончания рабочего дня.
Эти сеансы должны проводиться в специально оборудованном помещении - комнате психологической разгрузки. Эту комнату следует располагать на расстоянии не более 75 м от рабочих мест. Для снижения напряженности труда операторов ПЭВМ необходимо равномерно распределять их нагрузку и рационально чередовать характер деятельности - прием и выдачу результатов с работой за ПЭВМ и др. В ночные часы не должны выполняться работы или задания, требующие сложных решений или ответственных действий.
7.4.6 Обеспечение электробезопасности
С точки зрения ПУЭ (правил устройства электроустановок) помещение не является опасным. В помещении поддерживается оптимальная температура и влажность воздуха, вредные химические вещества отсутствуют.
Для защиты оператора от поражения электрическим током при прикосновении к металлическим нетоковедущим частям, которые могут оказаться под напряжением в результате повреждения изоляции используется защитное заземление, которое выполнено преднамеренным электрическим соединением металлических частей электроустановок с "землей" или ее эквивалентом.
Защитному заземлению и занулению подвержены розетки и металлические части электроустановок доступные для прикосновения человека и не имеющие других видов защиты, обеспечивающих электробезопасность.
В качестве заземляющих проводников используются специально предназначенные для этой цели проводники.
В кабинете располагается щит с автоматами, в нем находятся 3 автомата рассчитанных на ток отсечки 25А, один из которых предназначен для питания розеток компьютеров, второй для питания остальных розеток, третий для освещения.
Так же мы используем для стабильной работы ПЭВМ источник бесперебойного питания АРС Smart-UPS RM 2U.
7.4.7 Защита от статического электричества
Источником статического электричества служат трущиеся части принтеров. Нормирование допустимого поверхностного электростатического потенциала видеомонитора производиться по СанПиН 2.2.2.542-96” и не должен превышать 500 В. Статическое электричество может привести к пожару, взрыву, физиологическому воздействию на организм. Данный фактор также может привести к выводу из строя некоторых отдельных частей ПЭВМ.
Поверхностная проводимость диэлектриков повышается при увеличении влажности воздуха. Влажность воздуха повышается при помощи увлажнителей воздуха встроенных в кондиционеры. Оптимальная влажность воздуха для предотвращения статических разрядов должна быть 85% при температуре воздуха 21°С.
Для защиты работающих от статического заряда используется обувь с электропроводящей подошвой, антиэлектростатическая одежда, не содержащая синтетических волокон и предусмотрено устройство электропроводящих полов..
В лаборатории два раза в день проводится антистатическая обработка с применением специальных антистатических моющих средств типа «Антистатик», что приводит к повышению поверхностной проводимости материалов.
7.4.8 Обеспечение допустимых уровней электромагнитных полей
Электромагнитные поля, характеризующиеся напряженностями электрических и магнитных полей, наиболее вредны для организма человека. Основным источником этих проблем, связанных с охраной здоровья людей, использующих в своей работе персональные компьютеры, являются дисплеи (мониторы), особенно дисплеи с электронно-лучевыми трубками. Они представляют собой источники наиболее вредных излучений, неблагоприятно влияющих на здоровье оператора. Приведём извлечение из СанПиН 2.2.2/2.4.1340-03 в таблице 7.8.;
Таблица 7.8. временные допустимые уровни ЭМП, создаваемых ПЭВМ на рабочих местах
| Наименование параметров | ВДУ | |
| Напряженность электрического поля | в диапазоне частот 5 Гц - 2 кГц | 25 В/м |
| в диапазоне частот 2 кГц - 400 кГц | 2,5 В/м | |
| Плотность магнитного потока | в диапазоне частот 5 Гц - 2 кГц | 250 нТл |
| в диапазоне частот 2 кГц - 400 кГц | 25 нТл | |
| Напряженность электростатического поля | 15 кВ/м | |
Для достижения ПДУ ЭМП можно предусмотрено применение следующих методов:
экранирование рабочего места;
удаление рабочего места от источника ЭМП;
рациональное размещение в рабочем помещении оборудования, излучающего электромагнитную энергию.
7.4.9 Обеспечение пожаробезопасности
Для решения проблем пожаробезопасности нам необходимо сначала определить и обосновать категорию помещения, руководствуясь НПБ 105-03 извлечение в таблице 7.9.:
Таблица 7.9. Категории помещений по взрывопожарной и пожарной опасности
| Категория помещения | Характеристика веществ и материалов, находящихся (обращающихся) в помещении |
| В1 — В4 пожароопасные | Горючие и трудногорючие жидкости, твердые горючие и трудногорючие вещества и материалы (в том числе пыли и волокна), способные при взаимодействии с водой, кислородом воздуха или друг с другом только гореть при условии, что помещения, в которых они имеются в наличии или обращаются, не относятся к категориям А или Б |
Исходя из таблицы, мы делаем вывод, что в нашем случае помещение относится к категории В.
Одной из наиболее важных задач пожарной защиты является защита помещений от разрушений и обеспечение их достаточной прочности в условиях воздействия высоких температур при пожаре. Учитывая высокую стоимость электронного оборудования помещений, а также категорию его пожарной опасности, здание имеет 1 степень огнестойкости.
Таблица 7.10.
| Степень огнестойкости здания | Предел огнестойкости строительных конструкций, не менее | ||||||||
| Несущие элементы здания | Наружные ненесущие стены | Перекрытия междуэтажные (в том числе чердачные и над подвалами) | Элементы бесчердачных покрытий | Лестничные клетки | |||||
| Настилы (в том числе с утеплителем) | Фермы, балки, прогоны | Внутренние стены | Марши и площадки лестниц | ||||||
| I | R 120 | Е З0 | REI 60 | RE 30 | R 30 | REI 120 | R 60 | ||
где R – потеря несущей способности;
E – потеря целостности;
I – потеря теплоизолирующей способности.
Цифрами обозначено время в минутах.
Для тушения пожаров на начальных стадиях широко применяются огнетушители.
В помещениях с ПЭВМ применяются главным образом углекислотные огнетушители, достоинством которых является высокая эффективность тушения пожара, сохранность электронного оборудования, диэлектрические свойства углекислого газа, что позволяет использовать эти огнетушители даже в том случае, когда не удается обесточить электроустановку сразу, при этих условия возможный пожар можно отнести к категории Е
Все помещения необходимо оборудовать установками стационарного автоматического пожаротушения. Наиболее целесообразно применять установки газового тушения пожара, действие которых основано на быстром заполнении помещения огнетушащим газовым веществом с резким сжижением содержания в воздухе кислорода. При наличии стационарного автоматического пожаротушения, количество огнетушителей уменьшается в два раза, поэтому у нас два огнетушителей ОУ-2 ППБ 01-03. Огнетушители расположены на высоте 1,5 метра от пола. Поверка осуществляется 1 раз в год.
Используя данные из приведённой выше таблицы 7.9., я сделал вывод, что помещение относится к категории В(пожароопасная), так как ПЭВМ находящиеся в помещении, состоят из твердых горючих и трудногорючих материалов, способных только гореть.
Расчет ширины эвакуационных выходов.
Определяю наименьшую ширину дверного проема и наибольшее число работников эвакуирующихся из производственных помещений объёмом до 15 тыс.м3 в течении 1 минуты на два выхода, расположенных по концам коридора.
Наибольшее расстояние до выхода L1=40м., ширина прохода
согласно таблице 7.11.
Таблице 7.11. расстояние от наиболее удалённых мест до ближайших эвак. выходов
| Объём помещения тыс.м3 | Категория помещения | Степень огнестойкости | Расстояние, м, при плотности людского потока в общем проходе, чел/м | ||
| до 1 | от 1 до 3 | от 3 до 5 | |||
| до 15 | А, Б | I, II, IIIа | 40 | 25 | 15 |
| В | I, II, III, IIIа | 100 | 60 | 40 | |
| IIIб, IV | 70 | 40 | 30 | ||
| V | 50 | 30 | 20 | ||
Необходимая скорость перемещения людей
,
ей соответствует плотность людского потока
;
Отсюда наибольшее количество работников которое может эвакуироваться по всему проходу:
.
Зная плотность людского потока Д1 и скорость перемещения людей по таблице 7.12. определяю интенсивность движения людского потока q=16м/мин
Таблица 7.12. скорость и интенсивность движения людского потока
| Плотность потока чел/м2 | Горизонтальный путь | Дверной проем | Лестница вниз | Лестница вверх | |||||
| Интенсивность, м/мин | Скорость, м/мин | Интенсивность, м/мин | Интенсивность, м/мин | Скорость, м/мин | Интенсивность, м/мин | Скорость, м/мин | |||
| 4 | 16 | 40 | 18,4 | 16 | 40 | 10,4 | 26 | ||
Отсюда необходимая ширина дверного проема:
максимальная интенсивность движения людского потока через дверной проем по таблице7.12., qmax=18,4м/мин
Если из коридора есть выход наружу или в другой горизонтальный коридор, то максимальная интенсивность движения людского потока по горизонтальному пути qmax=16м/мин, тогда необходимая ширина дверного проема будет:
















